TOP
|
特許
|
意匠
|
商標
特許ウォッチ
Twitter
他の特許を見る
10個以上の画像は省略されています。
公開番号
2025172486
公報種別
公開特許公報(A)
公開日
2025-11-26
出願番号
2024078018
出願日
2024-05-13
発明の名称
電圧調整装置及び電荷蓄積システム
出願人
ローム株式会社
代理人
弁理士法人 佐野特許事務所
主分類
G05F
1/10 20060101AFI20251118BHJP(制御;調整)
要約
【課題】特定の電解コンデンサに過大な電圧が加わることを抑制する。
【解決手段】グランド配線及び入力電圧配線間に設けられた複数の電解コンデンサ(C[1]、C[2])の直列回路に対して接続される電圧調整装置(10a)であって、入力電圧配線、グランド配線に接続されるハイサイド端子及びローサイド端子(TM
H
、TM
L
)と、複数の電解コンデンサ間の接続ノードに接続される中間端子(TM
M
[1])と、ハイサイド端子及び中間端子間の電圧に応じて両端子間におけるハイサイド調整電流(I
H
)を制御することにより同電圧をハイサイド制限電圧以下に制限し、且つ、中間端子及びローサイド端子間の電圧に応じて両端子間におけるローサイド調整電流(I
L
)を制御することにより同電圧をローサイド制限電圧以下に制限する電圧制限回路(11H~13H、11L~13L)と、を備える。
【選択図】図7
特許請求の範囲
【請求項1】
グランド配線と前記グランド配線の電位よりも高い入力電圧が加わる入力電圧配線との間に設けられた複数の電解コンデンサの直列回路に対して接続される電圧調整装置であって、
前記入力電圧配線に接続されるハイサイド端子と、
前記グランド配線に接続されるローサイド端子と、
前記複数の電解コンデンサ間の接続ノードに接続される中間端子と、
前記ハイサイド端子及び前記中間端子間の電圧に応じて前記ハイサイド端子及び前記中間端子間におけるハイサイド調整電流を制御することにより前記ハイサイド端子及び前記中間端子間の電圧をハイサイド制限電圧以下に制限し、且つ、前記中間端子及び前記ローサイド端子間の電圧に応じて前記中間端子及び前記ローサイド端子間におけるローサイド調整電流を制御することにより前記中間端子及び前記ローサイド端子間の電圧をローサイド制限電圧以下に制限するよう構成された電圧制限回路と、を備える
、電圧調整装置。
続きを表示(約 2,500 文字)
【請求項2】
前記電圧制限回路は、
前記ハイサイド端子及び前記中間端子間に挿入されたハイサイドトランンジスタと、前記ハイサイド端子及び前記中間端子間の電圧に応じて前記ハイサイドトランンジスタのゲート電圧を制御することにより前記ハイサイド調整電流の有無及び大きさを制御し、これによって前記ハイサイド端子及び前記中間端子間の電圧を前記ハイサイド制限電圧以下に制限するよう構成されたハイサイドコントローラと、
前記中間端子及び前記ローサイド端子間に挿入されたローサイドトランンジスタと、前記中間端子及び前記ローサイド端子間の電圧に応じて前記ローサイドトランンジスタのゲート電圧を制御することにより前記ローサイド調整電流の有無及び大きさを制御し、これによって前記中間端子及び前記ローサイド端子間の電圧を前記ローサイド制限電圧以下に制限するよう構成されたローサイドコントローラと、を備える
、請求項1に記載の電圧調整装置。
【請求項3】
前記ハイサイドコントローラは、前記ハイサイド端子及び前記中間端子間の電圧の分圧であるハイサイド分圧を生成するようされたハイサイド分圧回路と、前記ハイサイド分圧とハイサイド基準電圧との高低関係に応じて前記ハイサイドトランンジスタのゲート電圧を制御することにより前記ハイサイド調整電流の有無及び大きさを制御するよう構成されたハイサイドアンプと、を備え、
前記ローサイドコントローラは、前記中間端子及び前記ローサイド端子間の電圧の分圧であるローサイド分圧を生成するようされたローサイド分圧回路と、前記ローサイド分圧とローサイド基準電圧との高低関係に応じて前記ローサイドトランンジスタのゲート電圧を制御することにより前記ローサイド調整電流の有無及び大きさを制御するよう構成されたよう構成されたローサイドアンプと、を備える
、請求項2に記載の電圧調整装置。
【請求項4】
前記ハイサイドアンプは、前記ハイサイド分圧が前記ハイサイド基準電圧より低い状態において前記ハイサイドトランンジスタを遮断する一方、前記ハイサイド分圧が前記ハイサイド基準電圧より高い状態において前記ハイサイドトランンジスタを導通させることで前記ハイサイド調整電流を発生させ、これによって前記ハイサイド端子及び前記中間端子間の電圧を前記ハイサイド制限電圧以下に制限し、
前記ローサイドアンプは、前記ローサイド分圧が前記ローサイド基準電圧より低い状態において前記ローサイドトランンジスタを遮断する一方、前記ローサイド分圧が前記ローサイド基準電圧より高い状態において前記ローサイドトランンジスタを導通させることで前記ローサイド調整電流を発生させ、これによって前記中間端子及び前記ローサイド端子間の電圧を前記ローサイド制限電圧以下に制限する
、請求項3に記載の電圧調整装置。
【請求項5】
前記ハイサイドトランジスタに対して電流制限抵抗が直列接続され、前記ローサイドトランジスタに対して他の電流制限抵抗が直列接続される
、請求項2~4の何れかに記載の電圧調整装置。
【請求項6】
前記複数の電解コンデンサは互いに直列接続された第1電解コンデンサ及び第2電解コンデンサであって、
前記第1電解コンデンサの陽極は前記入力電圧配線に接続され、前記第2電解コンデンサの陰極は前記グランド配線に接続され、前記第1電解コンデンサの陰極と前記第2電解コンデンサの陽極との接続ノードが前記中間端子に接続される
、請求項1~4の何れかに記載の電圧調整装置。
【請求項7】
前記複数の電解コンデンサは互いに直列接続された第1電解コンデンサ~第n電解コンデンサであって、前記中間端子は第1中間端子~第(n-1)中間端子を有し、nは3以上の整数を表し、
前記第1電解コンデンサの陽極が前記入力電圧配線に接続され、前記第n電解コンデンサの陰極が前記グランド配線に接続され、
第i電解コンデンサの陰極と第(i+1)電解コンデンサの陽極との接続ノードが第i中間端子に接続され、iは(n-1)以下の自然数を表し、
前記ハイサイド調整電流は前記ハイサイド端子及び前記第1中間端子間における電流であり、前記ローサイド調整電流は前記第(n-1)中間端子及び前記ローサイド端子間における電流であり、
前記電圧制限回路は、前記ハイサイド端子及び前記第1中間端子間の電圧に応じて前記ハイサイド調整電流を制御することにより前記ハイサイド端子及び前記第1中間端子間の電圧を前記ハイサイド制限電圧以下に制限し、且つ、前記第(n-1)中間端子及び前記ローサイド端子間の電圧に応じて前記ローサイド調整電流を制御することにより前記第(n-1)中間端子及び前記ローサイド端子間の電圧を前記ローサイド制限電圧以下に制限し、
前記電圧制限回路は、前記第1中間端子~前記第(n-1)中間端子の内、互いに隣接する2つの中間端子間の電圧に応じて前記2つの中間端子間における中間調整電流を制御することにより前記2つの中間端子間の電圧を中間制限電圧以下に制限する
、請求項1~4の何れかに記載の電圧調整装置。
【請求項8】
当該電圧調整装置は、前記電圧制限回路を収容する筐体と前記筐体から露出する複数の外部端子とを備えた半導体装置により形成される
、請求項1~4の何れかに記載の電圧調整装置。
【請求項9】
当該電圧調整装置は、筐体及び前記筐体から露出する複数の外部端子を各々に備えた複数の半導体装置により形成され、前記電圧制限回路は前記複数の筐体に分散して収容される
、請求項1~4の何れかに記載の電圧調整装置。
【請求項10】
請求項1~4の何れかに記載の電圧調整装置と、
前記複数の電解コンデンサと、備えた
、電荷蓄積システム。
(【請求項11】以降は省略されています)
発明の詳細な説明
【技術分野】
【0001】
本開示は、電圧調整装置及び電荷蓄積システムに関する。
続きを表示(約 3,000 文字)
【背景技術】
【0002】
単一の電解コンデンサでは耐圧が不足する場合などにおいて、複数の電解コンデンサを直列接続して用いることがある(下記特許文献1参照)。
【先行技術文献】
【特許文献】
【0003】
特開2006-304414号公報
【0004】
[概要]
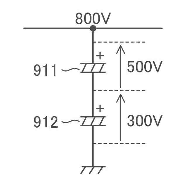
複数の電解コンデンサの直列回路に対して入力電圧を印加したとき、各電解コンデンサに加わる電圧は理想的には均等となる。但し実際には、複数の電解コンデンサ間におけるリーク電流の相違等に起因して、各電解コンデンサに加わる電圧は不均一となることも多く、結果、特定の電解コンデンサに過大な電圧が加わることもあり得る。電解コンデンサに過大な電圧が加わることは抑止されるべきである。
【0005】
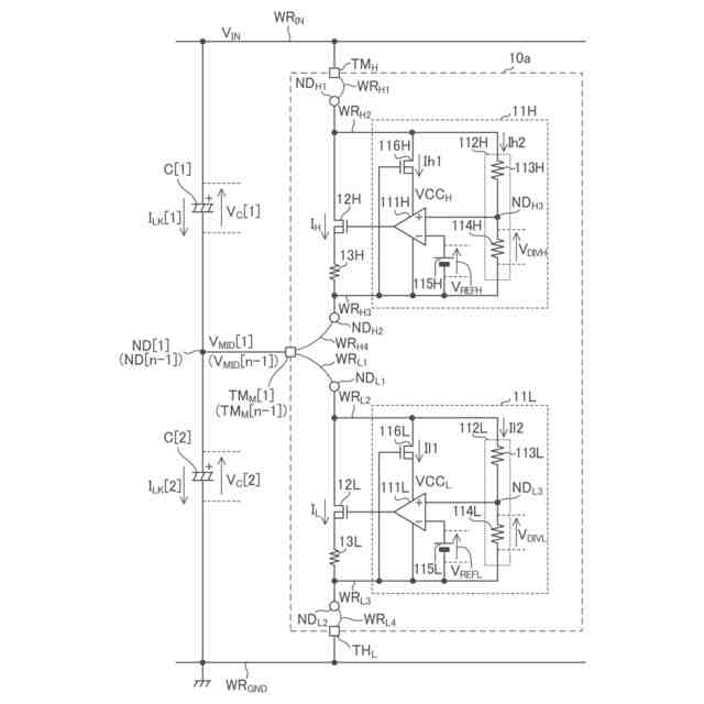
本開示の一態様に係る電圧調整装置は、グランド配線と前記グランド配線の電位よりも高い入力電圧が加わる入力電圧配線との間に設けられた複数の電解コンデンサの直列回路に対して接続される電圧調整装置であって、前記入力電圧配線に接続されるハイサイド端子と、前記グランド配線に接続されるローサイド端子と、前記複数の電解コンデンサ間の接続ノードに接続される中間端子と、前記ハイサイド端子及び前記中間端子間の電圧に応じて前記ハイサイド端子及び前記中間端子間におけるハイサイド調整電流を制御することにより前記ハイサイド端子及び前記中間端子間の電圧をハイサイド制限電圧以下に制限し、且つ、前記中間端子及び前記ローサイド端子間の電圧に応じて前記中間端子及び前記ローサイド端子間におけるローサイド調整電流を制御することにより前記中間端子及び前記ローサイド端子間の電圧をローサイド制限電圧以下に制限するよう構成された電圧制限回路と、を備える。
【0006】
本開示の他の態様に係る電圧調整装置は、グランド配線と前記グランド配線の電位よりも高い入力電圧が加わる入力電圧配線との間に設けられた複数の電解コンデンサの直列回路に対して接続される電圧調整装置であって、前記入力電圧配線に接続されるハイサイド端子と、前記グランド配線に接続されるローサイド端子と、前記複数の電解コンデンサ間の接続ノードに接続される中間端子と、前記ローサイド端子の電位から見た前記ハイサイド端子及び前記中間端子の各電圧に基づき前記接続ノード及び前記中間端子間における電流を制御することで、前記複数の電解コンデンサに含まれる第1電解コンデンサの両極間電圧と前記複数の電解コンデンサに含まれる第2電解コンデンサの両極間電圧との差を減ずるよう構成された電圧平準化回路と、を備える。
【図面の簡単な説明】
【0007】
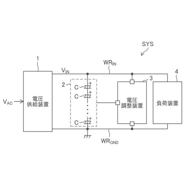
図1は、本開示の実施形態に係る回路システムの全体構成図である。
図2は、本開示の実施形態に係り、電圧供給装置の構成例を示す図である。
図3は、本開示の実施形態に係り、電圧供給装置の他の構成例を示す図である。
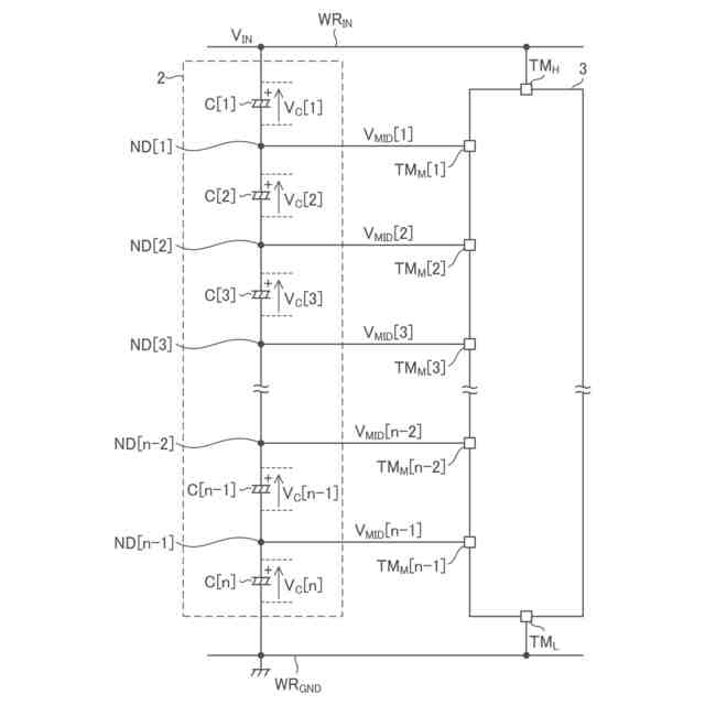
図4は、本開示の実施形態に係り、容量装置及び電圧調整装置の構成及び接続関係を示す図である。
図5は、参考構成を説明するための図であって、直列接続された2つのコンデンサにおいて印加電圧が不均等になる様子を示す図である。
図6は、参考構成を示す図である。
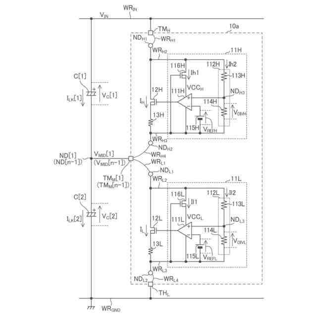
図7は、本開示の実施形態に属する実施例EX_A1に係り、電圧調整装置の回路図である。
図8は、本開示の実施形態に属する実施例EX_A1に係り、電圧調整装置の動作を説明するための波形図である。
図9は、本開示の実施形態に属する実施例EX_A1に係り、電圧調整装置の動作を説明するための波形図である。
図10は、本開示の実施形態に属する実施例EX_A1に係り、電圧調整装置の動作を説明するための波形図である。
図11は、本開示の実施形態に属する実施例EX_A2に係り、半導体装置の外観平面図である。
図12は、本開示の実施形態に属する実施例EX_A2に係り、電圧調整装置と半導体装置との関係を説明するための図である。
図13は、本開示の実施形態に属する実施例EX_A3に係り、2つの半導体装置の外観平面図である。
図14は、本開示の実施形態に属する実施例EX_A3に係り、2つの電圧調整装置と半導体装置との関係を説明するための図である。
図15は、本開示の実施形態に属する実施例EX_A4に係り、電圧調整装置の概略構成図である。
図16は、本開示の実施形態に属する実施例EX_A4に係り、電圧調整装置における一部回路図である。
図17は、本開示の実施形態に属する実施例EX_B1に係り、電圧調整装置の回路図である。
図18は、本開示の実施形態に属する実施例EX_B2に係り、電圧調整装置の回路図である。
図19は、本開示の実施形態に属する実施例EX_B3に係り、電圧調整装置の構成図である。
【0008】
[詳細な説明]
以下、本開示の実施形態の例を、図面を参照して具体的に説明する。参照される各図において、同一の部分には同一の符号を付し、同一の部分に関する重複する説明を原則として省略する。尚、本明細書では、記述の簡略化上、情報、信号、物理量、機能部、回路、素子又は部品等を参照する記号又は符号を記すことによって、該記号又は符号に対応する情報、信号、物理量、機能部、回路、素子又は部品等の名称を省略又は略記することがある。例えば、後述の“TM
H
”によって参照されるハイサイド端子は(図4参照)、ハイサイド端子TM
H
と表記されることもあるし、端子TM
H
と略記されることもあり得るが、それらは全て同じものを指す。
【0009】
まず、本開示の実施形態の記述にて用いられる幾つかの用語について説明を設ける。グランドとは、基準となる0V(ゼロボルト)の電位を有する基準導電部(reference conductor)を指す又は0Vの電位そのものを指す。基準導電部は金属等の導体を用いて形成されて良い。0Vの電位をグランド電位と称することもある。本開示の実施形態において、特に基準を設けずに示される電圧はグランドから見た電位を表す。
【0010】
MOSFETに例示されるFET(電界効果トランジスタ)として構成された任意のトランジスタについて、オン状態とは、当該トランジスタのドレイン及びソース間が導通している状態を指し、オフ状態とは、当該トランジスタのドレイン及びソース間が非導通となっている状態(遮断状態)を指す。FETに分類されないトランジスタについても同様である。MOSFETは、特に記述無き限り、エンハンスメント型のMOSFETであると解される。MOSFETは“metal-oxide-semiconductor field-effect transistor”の略称である。また、特に記述なき限り、任意のMOSFETにおいて、バックゲートはソースに短絡されていると考えて良い。以下、任意のトランジスタについて、オン状態、オフ状態を、単に、オン、オフと表現することもある。
(【0011】以降は省略されています)
この特許をJ-PlatPat(特許庁公式サイト)で参照する
関連特許
ローム株式会社
半導体装置
14日前
ローム株式会社
半導体装置
6日前
ローム株式会社
半導体装置
19日前
ローム株式会社
半導体装置
19日前
ローム株式会社
半導体装置
19日前
ローム株式会社
半導体装置
14日前
ローム株式会社
信号伝達装置
14日前
ローム株式会社
電源制御装置
14日前
ローム株式会社
半導体メモリ装置
21日前
ローム株式会社
半導体モジュール
7日前
ローム株式会社
モータドライバ回路
14日前
ローム株式会社
逐次比較型AD変換回路
6日前
ローム株式会社
半導体装置およびシステム
6日前
ローム株式会社
半導体装置、電子機器、車両
28日前
ローム株式会社
半導体装置、電子機器、車両
28日前
ローム株式会社
信号受信装置、IC及び電気機器
12日前
ローム株式会社
昇圧型スイッチングレギュレータ
今日
ローム株式会社
電圧調整装置及び電荷蓄積システム
今日
ローム株式会社
パルス幅変調回路およびモータ駆動装置
28日前
ローム株式会社
半導体装置および半導体装置の製造方法
19日前
ローム株式会社
電圧電流変換回路および半導体集積回路
28日前
ローム株式会社
力率改善回路、制御装置、および電子機器
19日前
ローム株式会社
半導体装置、および半導体装置の製造方法
12日前
ローム株式会社
半導体装置、および半導体装置の製造方法
19日前
ローム株式会社
電源回路、電子コントロールユニット、自動車
6日前
ローム株式会社
雨検出装置、雨検出システム、および、雨検出方法
今日
ローム株式会社
三相ブラシレスモータのドライバ回路および駆動方法
21日前
ローム株式会社
信号伝達装置、電子機器、車両、絶縁ゲートドライバIC
6日前
ローム株式会社
半導体装置
27日前
ローム株式会社
半導体装置、マルチフェーズDC/DCコンバータ及び電源装置
12日前
ローム株式会社
制御装置、力率改善回路、電子機器、およびオフセット設定方法
6日前
ローム株式会社
半導体モジュール
14日前
ローム株式会社
SiC半導体装置
21日前
ローム株式会社
スイッチング装置、絶縁型DC/DCコンバータ及びAC/DCコンバータ
今日
ローム株式会社
半導体装置および半導体モジュール
今日
ローム株式会社
半導体装置、および半導体装置の製造方法
21日前
続きを見る
他の特許を見る