TOP
|
特許
|
意匠
|
商標
特許ウォッチ
Twitter
他の特許を見る
10個以上の画像は省略されています。
公開番号
2025168745
公報種別
公開特許公報(A)
公開日
2025-11-12
出願番号
2024073461
出願日
2024-04-30
発明の名称
半導体装置
出願人
ローム株式会社
代理人
弁理士法人 佐野特許事務所
主分類
G05F
1/56 20060101AFI20251105BHJP(制御;調整)
要約
【課題】専用外部端子の設置等を要することなく動作モードの切り替えを行う。
【解決手段】半導体装置(2)は、入力電源電圧(VCC)に基づき内部電源電圧(V
REG
)を生成するよう構成された内部電源回路(20)と、内部電源電圧に基づき動作するよう構成された機能回路(30)と、内部電源回路及び機能回路を収容する筐体と、筐体から露出する端子であって、内部電源電圧が加わるよう構成された特定端子(REG)と、特定端子を通じて流れる端子電流(I
EX
)に応じて機能回路の動作モードを設定するよう構成されたモード設定回路(40)と、を備える。
【選択図】図8
特許請求の範囲
【請求項1】
入力電源電圧に基づき内部電源電圧を生成するよう構成された内部電源回路と、
前記内部電源電圧に基づき動作するよう構成された機能回路と、
前記内部電源回路及び前記機能回路を収容する筐体と、
前記筐体から露出する端子であって、前記内部電源電圧が加わるよう構成された特定端子と、
前記特定端子を通じて流れる端子電流に応じて前記機能回路の動作モードを設定するよう構成されたモード設定回路と、を備えた
、半導体装置。
続きを表示(約 1,500 文字)
【請求項2】
前記内部電源回路による前記内部電源電圧の生成動作が開始された後、前記内部電源電圧に基づき前記モード設定回路が動作して前記端子電流に応じた判定信号が生成され、その後において前記判定信号に応じた動作モードで前記機能回路が起動する
、請求項1に記載の半導体装置。
【請求項3】
前記内部電源回路は、前記入力電源電圧を受けるよう構成された電源端子と前記特定端子との間に設けられた出力トランジスタを有して、前記内部電源電圧が所定電圧で安定化されるよう前記出力トランジスタに流れる出力電流を制御し、
前記端子電流は前記出力トランジスタ及び前記特定端子を通じて流れ、
前記モード設定回路は、前記内部電源電圧の生成動作の開始後であって且つ前記機能回路の起動前の判定タイミングにおける前記出力電流に基づき、前記機能回路の動作モードを設定する
、請求項2に記載の半導体装置。
【請求項4】
前記モード設定回路は、前記判定タイミングにおける前記出力電流に応じた参照電流に基づき前記機能回路の動作モードを設定する
、請求項3に記載の半導体装置。
【請求項5】
前記モード設定回路は、前記出力トランジスタとともにカレントミラー回路を構成するセンストランジスタを有し、
前記参照電流は、前記センストランジスタに流れる、前記出力電流に比例した電流である
、請求項4に記載の半導体装置。
【請求項6】
前記モード設定回路は、前記端子電流に応じ、当該半導体装置の外部において前記特定端子及びグランド間に外部抵抗が接続されるか否かを判定することにより、前記機能回路の動作モードを設定する
、請求項1~5の何れかに記載の半導体装置。
【請求項7】
前記モード設定回路は、当該半導体装置の外部における前記特定端子及びグランド間の抵抗成分の大きさに依存する前記端子電流に応じて、前記機能回路の動作モードを設定する
、請求項1~5の何れかに記載の半導体装置。
【請求項8】
当該半導体装置は電源装置の動作を制御するよう構成された電源制御装置であって、
前記電源装置は複数チャネルのレギュレータを有して、チャネルごとに入力電圧から出力電圧を生成する電力変換を実行し、
前記機能回路により前記チャネルごとに前記電力変換が制御される
、請求項1~5の何れかに記載の半導体装置。
【請求項9】
前記モード設定回路は、前記端子電流に応じて前記機能回路の動作モードを第1モード及び第2モードを含む複数のモードの何れかに設定し、
前記機能回路は、特定チャネルのレギュレータによる出力電圧を、前記第1モード及び前記第2モード間において互いに異ならせる
、請求項8に記載の半導体装置。
【請求項10】
前記モード設定回路は、前記端子電流に応じて前記機能回路の動作モードを第1モード及び第2モードを含む複数のモードの何れかに設定し、
前記機能回路は、前記第1モード及び前記第2モードの内、一方のモードでは第1チャネルのレギュレータによる電力変換を開始させてから第2チャネルのレギュレータによる電力変換を開始させ、前記第1モード及び前記第2モードの内、他方のモードでは前記第2チャネルのレギュレータによる前記電力変換を開始させてから前記第1チャネルのレギュレータによる前記電力変換を開始させる
、請求項8に記載の半導体装置。
(【請求項11】以降は省略されています)
発明の詳細な説明
【技術分野】
【0001】
本開示は、半導体装置に関する。
続きを表示(約 2,600 文字)
【背景技術】
【0002】
電力変換により入力電圧から出力電圧を生成する電源装置(特許文献1参照)などを、半導体装置を用いて形成できる。半導体装置において動作内容又は設定内容を異ならせる場合、動作内容又は設定内容が互いに異なる複数種類の半導体装置を製造及び販売する方法が採用又は検討される。或いは、1以上の専用外部端子を半導体装置に設けておき、当該専用外部端子への電圧レベルの相違により動作内容又は設定内容を指定する方法が採用又は検討される。
【先行技術文献】
【特許文献】
【0003】
国際公開第2021/054027号
【0004】
[概要]
但し、前者の方法では複数種類の半導体装置を別々の製品として製造する必要があるため、製造及び在庫管理の負担が大きくなる。後者の方法では、専用外部端子が必要となることから半導体装置の部品サイズ増大及びコスト増大を招く。また近年の小型化の要望から専用外部端子を設けること自体が難しいこともある。動作内容又は設定内容を相違させることに関連して、製造及び在庫管理の負担軽減、又は、部品サイズ及びコストの低減に寄与する技術の開発が期待される。
【0005】
本開示の一態様に係る半導体装置は、入力電源電圧に基づき内部電源電圧を生成するよう構成された内部電源回路と、前記内部電源電圧に基づき動作するよう構成された機能回路と、前記内部電源回路及び前記機能回路を収容する筐体と、前記筐体から露出する端子であって、前記内部電源電圧が加わるよう構成された特定端子と、前記特定端子を通じて流れる端子電流に応じて前記機能回路の動作モードを設定するよう構成されたモード設定回路と、を備える。
【図面の簡単な説明】
【0006】
図1は、本開示の実施形態に係る電源装置の概略的な構成ブロック図である。
図2は、本開示の実施形態に係る電源制御装置の外観斜視図である。
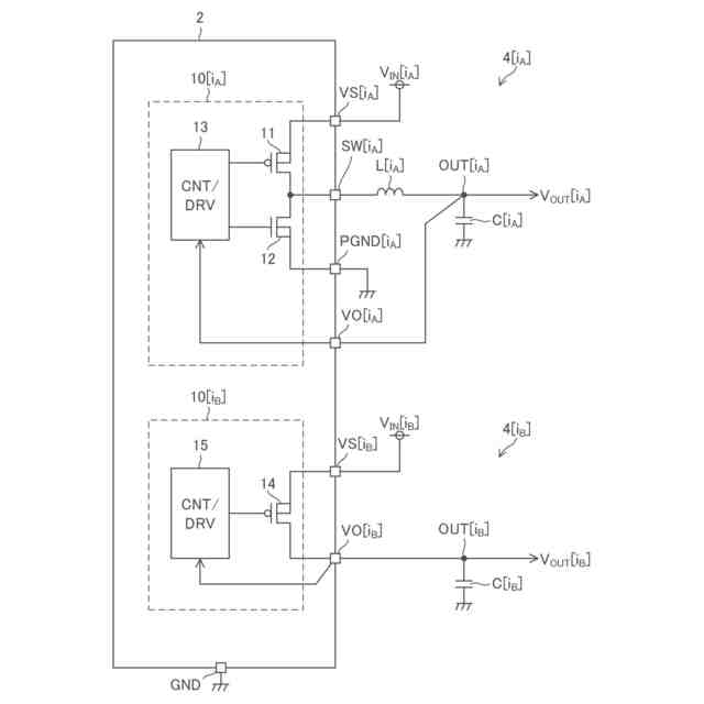
図3は、本開示の実施形態に係る電源装置に、複数チャネルのレギュレータが設けられる様子を示す図である。
図4は、本開示の実施形態に係る電源装置に、複数チャネルのレギュレータが設けられる様子を示す図である。
図5は、本開示の実施形態に係り、電源装置における2つのレギュレータの構成図である。
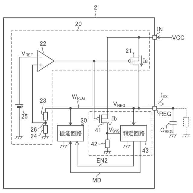
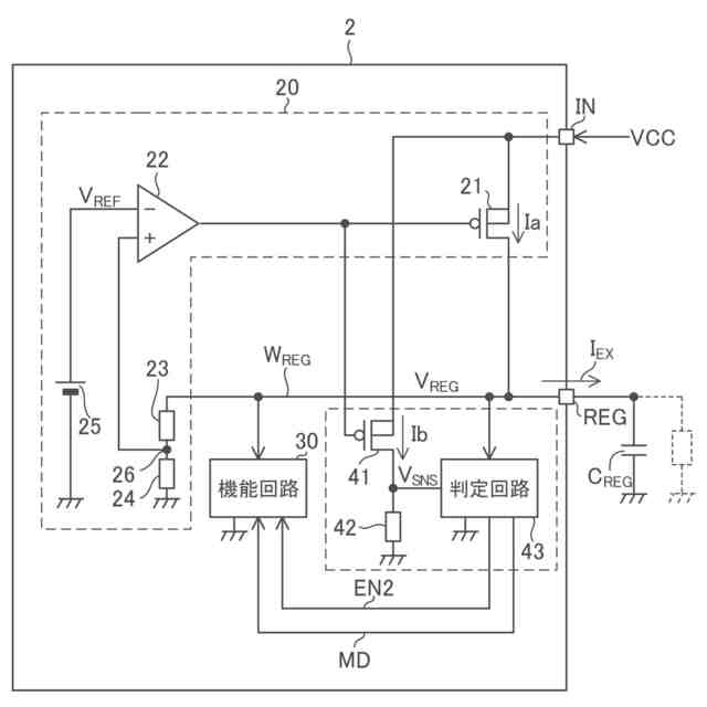
図6は、本開示の実施形態に係り、電源制御装置の一部ブロック図である。
図7は、本開示の実施形態に係り、電源制御装置の一部ブロック図である。
図8は、本開示の実施形態に属する第1実施例に係り、電源制御装置の一部構成図である。
図9は、本開示の実施形態に属する第1実施例に係り、電源制御装置の起動時近辺におけるタイミングチャートである。
図10は、本開示の実施形態に属する第1実施例に係り、モード判定値の決定方法の説明図である。
図11は、本開示の実施形態に属する第1実施例に係り、モード判定値の決定方法の説明図である。
図12は、本開示の実施形態に属する第2実施例に係り、電源制御装置の起動時近辺におけるタイミングチャートである。
図13は、本開示の実施形態に属する第3実施例に係り、判定回路に設けることのできる検出回路の回路図である。
図14は、本開示の実施形態に属する第3実施例に係り、判定回路に設けることのできる検出回路の回路図である。
図15は、本開示の実施形態に属する第3実施例に係り、判定回路に設けることのできる検出回路の回路図である。
図16は、本開示の実施形態に属する第4実施例に係り、出力電圧の発生順序の変更概念図である。
図17は、本開示の実施形態に属する第4実施例に係り、装置間が通信バスにて接続される様子を示す図である。
【0007】
[詳細な説明]
以下、本開示の実施形態の例を、図面を参照して具体的に説明する。参照される各図において、同一の部分には同一の符号を付し、同一の部分に関する重複する説明を原則として省略する。尚、本明細書では、記述の簡略化上、情報、信号、物理量、機能部、回路、素子又は部品等を参照する記号又は符号を記すことによって、該記号又は符号に対応する情報、信号、物理量、機能部、回路、素子又は部品等の名称を省略又は略記することがある。
【0008】
まず、本開示の実施形態の記述にて用いられる幾つかの用語について説明を設ける。グランドとは、基準となる0V(ゼロボルト)の電位を有する基準導電部(reference conductor)を指す又は0Vの電位そのものを指す。基準導電部は金属等の導体を用いて形成されて良い。0Vの電位をグランド電位と称することもある。本開示の実施形態において、特に基準を設けずに示される電圧はグランドから見た電位を表す。レベルとは電位のレベルを指し、任意の注目した信号又は電圧についてハイレベルはローレベルよりも高い電位を有する。
【0009】
MOSFETに例示されるFET(電界効果トランジスタ)として構成された任意のトランジスタについて、オン状態とは、当該トランジスタのドレイン及びソース間が導通している状態を指し、オフ状態とは、当該トランジスタのドレイン及びソース間が非導通となっている状態(遮断状態)を指す。FETに分類されないトランジスタについても同様である。MOSFETは、特に記述無き限り、エンハンスメント型のMOSFETであると解される。MOSFETは“metal-oxide-semiconductor field-effect transistor”の略称である。また、特に記述なき限り、任意のMOSFETにおいて、バックゲートはソースに短絡されていると考えて良い。以下、任意のトランジスタについて、オン状態、オフ状態を、単に、オン、オフと表現することもある。
【0010】
任意の回路素子、配線、ノードなど、回路を形成する複数の部位間についての接続とは、特に記述なき限り、電気的な接続を指すと解して良い。
(【0011】以降は省略されています)
この特許をJ-PlatPat(特許庁公式サイト)で参照する
関連特許
ローム株式会社
半導体装置
17日前
ローム株式会社
半導体装置
9日前
ローム株式会社
半導体装置
9日前
ローム株式会社
半導体装置
9日前
ローム株式会社
半導体装置
2日前
ローム株式会社
半導体集積回路
9日前
ローム株式会社
定電圧生成回路
9日前
ローム株式会社
定電圧生成回路
9日前
ローム株式会社
半導体集積回路
10日前
ローム株式会社
比較回路、半導体装置
9日前
ローム株式会社
逐次比較型AD変換回路
17日前
ローム株式会社
サーマルプリントヘッド
9日前
ローム株式会社
電源制御装置及び電源装置
2日前
ローム株式会社
半導体装置およびシステム
17日前
ローム株式会社
監視回路及びレジスタ制御装置
9日前
ローム株式会社
電源制御装置、スイッチング電源
2日前
ローム株式会社
昇圧型スイッチングレギュレータ
11日前
ローム株式会社
電圧調整装置及び電荷蓄積システム
11日前
ローム株式会社
モータドライバ回路および駆動方法
10日前
ローム株式会社
半導体装置および半導体装置の製造方法
10日前
ローム株式会社
半導体装置、および半導体装置の製造方法
9日前
ローム株式会社
サーマルプリントヘッド及びその製造方法
9日前
ローム株式会社
検出回路、信号伝達装置、電子機器、車両
9日前
ローム株式会社
ドライバ、信号伝達装置、電子機器、車両
2日前
ローム株式会社
コントローラ、ターゲット、及び通信システム
9日前
ローム株式会社
雨検出装置、雨検出システム、および、雨検出方法
11日前
ローム株式会社
窒化物半導体装置および窒化物半導体装置の製造方法
9日前
ローム株式会社
信号伝達装置、電子機器、車両、絶縁ゲートドライバIC
17日前
ローム株式会社
半導体装置
2日前
ローム株式会社
半導体装置
9日前
ローム株式会社
半導体装置
2日前
ローム株式会社
制御装置、力率改善回路、電子機器、およびオフセット設定方法
17日前
ローム株式会社
双方向DC/DCコンバータ、電源遮断保護回路および半導体装置
3日前
ローム株式会社
トランスデューサ、共振器、発振器及びトランスデューサの製造方法
2日前
ローム株式会社
オーディオ回路、それを用いた電子機器および車載オーディオシステム
10日前
ローム株式会社
スイッチング装置、絶縁型DC/DCコンバータ及びAC/DCコンバータ
11日前
続きを見る
他の特許を見る