TOP
|
特許
|
意匠
|
商標
特許ウォッチ
Twitter
他の特許を見る
10個以上の画像は省略されています。
公開番号
2025177280
公報種別
公開特許公報(A)
公開日
2025-12-05
出願番号
2024083950
出願日
2024-05-23
発明の名称
電源制御装置、スイッチング電源
出願人
ローム株式会社
代理人
弁理士法人 佐野特許事務所
主分類
H02M
3/155 20060101AFI20251128BHJP(電力の発電,変換,配電)
要約
【課題】ロードライン機能の有効/無効を任意に切り替える。
【解決手段】電源制御装置1は、スイッチング電源Aの出力電圧VOUTに応じた帰還電圧FBと基準電圧REFとの誤差に応じた誤差信号EOUTを生成するエラーアンプ10と、コイル電流ILに応じた電流検出信号ISNSを生成する電流センサ20と、誤差信号EOUTと電流検出信号ISNSの入力を受けてデューティ信号PWMを生成するデューティ信号生成回路30と、デューティ信号PWMの入力を受けて出力回路2の駆動信号GH及びGLを生成する駆動動信号生成回路40と、を備える。エラーアンプ10は、モード切替信号MODEに応じて第1モード又は第2モードに切り替えられる。第1モードでは差分値(REF-FB)の積分電圧(Vcal)を用いて誤差信号EOUTが生成され、第2モードでは積分電圧(Vcal)を用いずに誤差信号EOUTが生成される。
【選択図】図4
特許請求の範囲
【請求項1】
入力電圧から出力電圧を生成するスイッチング電源の出力回路を制御するように構成された電源制御装置であって、
前記出力電圧に応じた帰還電圧と所定の基準電圧との誤差に応じた誤差信号を生成するように構成されたエラーアンプと、
前記出力回路に流れるコイル電流に応じた電流検出信号を生成するように構成された電流センサと、
前記誤差信号と前記電流検出信号の入力を受けてデューティ信号を生成するように構成されたデューティ信号生成回路と、
前記デューティ信号の入力を受けて前記出力回路の駆動信号を生成するように構成された駆動信号生成回路と、
を備え、
前記エラーアンプは、モード切替信号に応じて第1モード又は第2モードに切り替えられ、前記第1モードでは前記帰還電圧から前記基準電圧を差し引いた差分値を積分することにより得られる積分電圧を用いて前記誤差信号を生成し、前記第2モードでは前記積分電圧を用いることなく前記誤差信号を生成する、電源制御装置。
続きを表示(約 1,400 文字)
【請求項2】
前記デューティ信号生成回路は、
前記誤差信号と前記電流検出信号の入力を受けてそれらに応じた制御電圧を生成するように構成された出力帰還アンプと、
前記制御電圧とランプ電圧とを比較して前記デューティ信号を生成するように構成されたコンパレータと、
を含む、請求項1に記載の電源制御装置。
【請求項3】
前記エラーアンプは、
非反転入力端が前記基準電圧の印加端に接続されて反転入力端が前記帰還電圧の印加端に接続されて出力端が積分電圧の印加端に接続された第1アンプと、
第1非反転入力端が前記基準電圧の印加端に接続されて第1反転入力端が前記帰還電圧の印加端に接続されて第2非反転入力端が前記積分電圧の印加端に接続されて第2反転入力端がノード電圧の印加端に接続されて出力端が前記誤差信号の印加端に接続された第2アンプと、
バイアス電圧の印加端と前記ノード電圧の印加端との間に接続された第1抵抗と、
前記ノード電圧の印加端と前記誤差信号の印加端との間に接続された第2抵抗と、
前記積分電圧の印加端と基準電位端又は前記バイアス電圧の印加端との間に接続されたキャパシタと、
前記積分電圧の印加端と前記バイアス電圧の印加端との間に接続されて前記モード切替信号に応じてオン/オフされるように構成されたスイッチと、
を含む、請求項1に記載の電源制御装置。
【請求項4】
前記誤差信号は、前記コイル電流が0であるときに前記バイアス電圧と一致する、請求項3に記載の電源制御装置。
【請求項5】
前記エラーアンプは、
非反転入力端が前記基準電圧の印加端に接続されて反転入力端が前記帰還電圧の印加端に接続されて出力端が前記誤差信号の印加端に接続されたアンプと、
前記帰還電圧の印加端とノード電圧の印加端との間に接続された抵抗と、
前記ノード電圧の印加端と前記誤差信号の印加端との間に接続されたキャパシタと、
前記ノード電圧の印加端と前記誤差信号の印加端との間に接続されて前記モード切替信号に応じてオン/オフされるように構成されたスイッチと、
を含む、請求項1に記載の電源制御装置。
【請求項6】
前記基準電圧及び前記バイアス電圧は、前記電源制御装置の起動時にソフトスタート時間を掛けて所定値まで上昇する、請求項3に記載の電源制御装置。
【請求項7】
前記電流センサは、前記電流検出信号として正相電流検出信号と逆相電流検出信号を差動出力し、
前記出力帰還アンプは、前記誤差信号と前記バイアス電圧との差分値が前記正相電流検出信号と前記逆相電流検出信号との差分値と一致するように前記制御電圧を生成する、請求項3に記載の電源制御装置。
【請求項8】
前記電流センサは、前記バイアス電圧を基準値として前記電流検出信号を単相出力し、
前記出力帰還アンプは、前記誤差信号が前記電流検出信号と一致するように前記制御電圧を生成する、請求項3に記載の電源制御装置。
【請求項9】
前記モード切替信号は、専用端子への外部入力、シリアル通信、又は、メモリ若しくはレジスタへの書き込みにより設定される、請求項1に記載の電源制御装置。
【請求項10】
請求項1~9のいずれかに記載の電源制御装置と、
前記出力回路と、
を備える、スイッチング電源。
発明の詳細な説明
【技術分野】
【0001】
本開示は、電源制御装置及びスイッチング電源に関する。
続きを表示(約 1,900 文字)
【背景技術】
【0002】
従来、様々なアプリケーションの電源手段として、出力トランジスタをオン/オフさせえて入力電圧から所望の出力電圧を生成するスイッチング電源が用いられている。
【0003】
なお、上記に関連する従来技術の一例としては、特許文献1を挙げることができる。
【先行技術文献】
【特許文献】
【0004】
特開2018-153079号公報
【0005】
[概要]
従来のスイッチング電源では、負荷電流に応じて出力電圧を変化させる機能、いわゆるロードライン機能の有効/無効を任意に切り替えることが難しかった。
【0006】
本開示に係る電源制御装置は、入力電圧から出力電圧を生成するスイッチング電源の出力回路を制御するように構成されており、前記出力電圧に応じた帰還電圧と所定の基準電圧との誤差に応じた誤差信号を生成するように構成されたエラーアンプと、前記出力回路に流れるコイル電流に応じた電流検出信号を生成するように構成された電流センサと、前記誤差信号と前記電流検出信号の入力を受けてデューティ信号を生成するように構成されたデューティ信号生成回路と、前記デューティ信号の入力を受けて前記出力回路の駆動信号を生成するように構成された駆動信号生成回路と、を備え、前記エラーアンプは、モード切替信号に応じて第1モード又は第2モードに切り替えられ、前記第1モードでは前記帰還電圧から前記基準電圧を差し引いた差分値を積分することにより得られる積分電圧を用いて前記誤差信号を生成し、前記第2モードでは前記積分電圧を用いることなく前記誤差信号を生成する。
【図面の簡単な説明】
【0007】
図1は、スイッチング電源の比較例を示す図である。
図2は、ロードライン機能の無効時における負荷応答波形を示す図である。
図3は、ロードライン機能の有効時における負荷応答波形を示す図である。
図4は、本開示に係るスイッチング電源の全体構成を示す図である。
図5は、誤差信号とコイル電流との関係を示す図である。
図6は、エラーアンプの第1実施形態を示す図である。
図7は、第1実施形態のエラーアンプが第1モードとされているときの負荷応答波形を示す図である。
図8は、第1実施形態のエラーアンプが第2モードとされているときの負荷応答波形を示す図である。
図9は、エラーアンプの第2実施形態を示す図である。
図10は、第2実施形態のエラーアンプが第1モードとされているときの負荷応答波形を示す図である。
図11は、第2実施形態のエラーアンプが第2モードとされているときの負荷応答波形を示す図である。
図12は、ソフトスタート機能の第1例を示す図である。
図13は、ソフトスタート機能の第2例を示す図である。
図14は、本開示に係るスイッチング電源の変形例を示す図である。
【0008】
[詳細な説明]
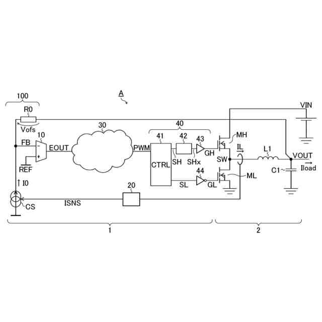
<スイッチング電源(比較例)>
図1は、スイッチング電源Aの比較例(=後出の本開示と対比される構成)を示す図である。本比較例のスイッチング電源Aは、入力電圧VINから出力電圧VOUT及び負荷電流Iloadを生成して不図示の負荷に供給するDC/DCコンバータである。本図に即して述べると、スイッチング電源Aは、電源制御装置1と、出力回路2と、を備える。
【0009】
電源制御装置1は、出力電圧VOUT及びコイル電流ILの帰還入力を受けて出力回路2の電流モード制御を行う。本図に即して述べると、電源制御装置1は、エラーアンプ10と、電流センサ20と、デューティ信号生成回路30と、駆動信号生成回路40と、ロードライン機能回路100と、を備える。電源制御装置1は、他の構成要素(保護回路など)を備えてもよい。電源制御装置1は、電源制御IC[integrated circuit]又はPMIC[power management IC]などの半導体集積回路装置として提供され得る。
【0010】
エラーアンプ10は、反転入力端(-)に印加される帰還電圧FB(=VOUT+Vofs)と、非反転入力端(+)に印加される基準電圧REFとの誤差に応じた誤差信号EOUTを生成する。誤差信号EOUTは、帰還電圧FBが基準電圧REFよりも低いときに上昇し、帰還電圧FBが基準電圧REFよりも高いときに低下する。
(【0011】以降は省略されています)
この特許をJ-PlatPat(特許庁公式サイト)で参照する
関連特許
ローム株式会社
半導体装置
1日前
ローム株式会社
半導体装置
1日前
個人
高圧電気機器の開閉器
17日前
個人
電気を重力で発電装置
1か月前
キヤノン電子株式会社
モータ
29日前
株式会社アイドゥス企画
減反モータ
17日前
トヨタ自動車株式会社
モータ
29日前
株式会社デンソー
端子台
10日前
株式会社デンソー
回転電機
1日前
株式会社ダイヘン
送配電装置
1日前
富士電機株式会社
電力変換装置
1日前
株式会社不二越
空冷式油圧装置
1日前
本田技研工業株式会社
回転電機
3日前
ローム株式会社
半導体集積回路
8日前
富士電機株式会社
電力変換装置
1日前
矢崎総業株式会社
給電装置
9日前
株式会社TMEIC
制御装置
9日前
矢崎総業株式会社
電源回路
16日前
株式会社日立製作所
回転電機
8日前
個人
非対称鏡像力を有する4層PWB電荷搬送体
24日前
トヨタ自動車株式会社
ステータの製造装置
1か月前
ローム株式会社
モータドライバ回路
24日前
日産自動車株式会社
ロータシャフト
24日前
大和ハウス工業株式会社
敷設用機器
9日前
株式会社イノコンバンク
無線給電システム
1日前
日産自動車株式会社
ロータシャフト
24日前
京商株式会社
模型用非接触電力供給システム
17日前
株式会社アイシン
電力変換装置
29日前
トヨタ自動車株式会社
可変界磁ロータ
1か月前
サンデン株式会社
モータ
2日前
株式会社TMEIC
電力変換装置
9日前
個人
電線盗難防止方法及び電線盗難防止装置
1か月前
サンデン株式会社
モータ
2日前
株式会社土井製作所
ケーブル保護管路
8日前
大阪瓦斯株式会社
充放電中継装置
1か月前
本田技研工業株式会社
回転電機用ロータ
17日前
続きを見る
他の特許を見る