TOP
|
特許
|
意匠
|
商標
特許ウォッチ
Twitter
他の特許を見る
10個以上の画像は省略されています。
公開番号
2025176834
公報種別
公開特許公報(A)
公開日
2025-12-05
出願番号
2024083184
出願日
2024-05-22
発明の名称
電源制御装置及び電源装置
出願人
ローム株式会社
代理人
弁理士法人 佐野特許事務所
主分類
H02M
3/155 20060101AFI20251128BHJP(電力の発電,変換,配電)
要約
【課題】複数チャネル間でスイッチングのタイミングをずらす。
【解決手段】第1DC/DCコンバータ(4[1])は第1スイッチング出力段(12[1])のスイッチング動作により第1入力電圧(V
IN
[1])から第1出力電圧(V
OUT
[1])を生成する。第2DC/DCコンバータ(4[2])は第1スイッチング出力段(12[2])のスイッチング動作により第1入力電圧(V
IN
[2])から第1出力電圧(V
OUT
[2])を生成する。位相調整回路(30)は、第1入力電圧及び第1出力電圧間の比、並びに、第2入力電圧及び第2出力電圧間の比に基づき、各スイッチング出力段のスイッチング動作の位相を調整する。
【選択図】図13
特許請求の範囲
【請求項1】
複数のDC/DCコンバータを有する電源装置の動作を制御するよう構成された電源制御装置であって、
前記複数のDC/DCコンバータは、第1スイッチング出力段のスイッチング動作により第1入力電圧から第1出力電圧を生成するよう構成された第1DC/DCコンバータ、及び、第2スイッチング出力段のスイッチング動作により第2入力電圧から第2出力電圧を生成するよう構成された第2DC/DCコンバータと、を含み、
当該電源制御装置は、
前記第1出力電圧に応じて前記第1スイッチング出力段のスイッチング動作を制御するよう構成された第1制御駆動回路と、
前記第2出力電圧に応じて前記第2スイッチング出力段のスイッチング動作を制御するよう構成された第2制御駆動回路と、
前記第1入力電圧及び前記第1出力電圧間の比、並びに、前記第2入力電圧及び前記第2出力電圧間の比に基づき、各スイッチング出力段のスイッチング動作の位相を調整するよう構成された位相調整回路と、を備える
、電源制御装置。
続きを表示(約 3,600 文字)
【請求項2】
前記第1スイッチング出力段のスイッチング動作において前記第1スイッチング出力段の状態は第1状態及び第2状態間で交互に切り替えられ、前記第2スイッチング出力段のスイッチング動作において前記第2スイッチング出力段の状態は第3状態及び第4状態間で交互に切り替えられ、
前記位相調整回路は、前記第1入力電圧及び前記第1出力電圧間の比、並びに、前記第2入力電圧及び前記第2出力電圧間の比に基づき、前記第1スイッチング出力段の状態の切り替えタイミングと前記第2スイッチング出力段の状態の切り替えタイミングとが互いに相違するように前記位相の調整を行う
、請求項1に記載の電源制御装置。
【請求項3】
前記第1DC/DCコンバータ及び前記第2DC/DCコンバータは降圧型のスイッチングレギュレータであり、
前記第1スイッチング出力段は、前記第1入力電圧を受けるよう構成された第1入力端子と第1コイル接続端子との間に設けられた第1スイッチングトランジスタと、前記第1コイル接続端子とグランドとの間に設けられた第1整流素子と、を有し、前記第1DC/DCコンバータは、前記第1スイッチング出力段と、前記第1制御駆動回路と、前記第1コイル接続端子と前記第1出力電圧が加わる第1出力ノードとの間に設けられた第1コイルと、前記第1出力ノードとグランドとの間に設けられた第1コンデンサと、を有し、前記第1駆動制御回路は、前記第1出力電圧に応じた前記第1スイッチング出力段のスイッチング動作において前記第1スイッチングトランジスタをオン及びオフ間で切り替え、
前記第2スイッチング出力段は、前記第2入力電圧を受けるよう構成された第2入力端子と第2コイル接続端子との間に設けられた第2スイッチングトランジスタと、前記第2コイル接続端子とグランドとの間に設けられた第2整流素子と、を有し、前記第2DC/DCコンバータは、前記第2スイッチング出力段と、前記第2制御駆動回路と、前記第2コイル接続端子と前記第2出力電圧が加わる第2出力ノードとの間に設けられた第2コイルと、前記第2出力ノードとグランドとの間に設けられた第2コンデンサと、を有し、前記第2駆動制御回路は、前記第2出力電圧に応じた前記第2スイッチング出力段のスイッチング動作において前記第2スイッチングトランジスタをオン及びオフ間で切り替え、
前記位相調整回路は、前記第1入力電圧及び前記第1出力電圧間の比、並びに、前記第2入力電圧及び前記第2出力電圧間の比に基づき、前記第1スイッチングトランジスタのオン及びオフ間の切り替えタイミングと、前記第2スイッチングトランジスタのオン及びオフ間の切り替えタイミングとが互いに相違するように、前記位相の調整を行う
、請求項1に記載の電源制御装置。
【請求項4】
前記第1DC/DCコンバータ及び前記第2DC/DCコンバータは昇圧型のスイッチングレギュレータであり、
前記第1スイッチング出力段は、第1コイル接続端子とグランドとの間に設けられた第1スイッチングトランジスタと、前記第1コイル接続端子と前記第1出力電圧が加わる第1出力端子との間に設けられた第1整流素子と、を有し、前記第1DC/DCコンバータは、前記第1スイッチング出力段と、前記第1制御駆動回路と、前記第1入力電圧が加わる第1入力ノードと前記第1コイル接続端子との間に設けられた第1コイルと、前記第1出力端子とグランドとの間に設けられた第1コンデンサと、を有し、前記第1駆動制御回路は、前記第1出力電圧に応じた前記第1スイッチング出力段のスイッチング動作において前記第1スイッチングトランジスタをオン及びオフ間で切り替え、
前記第2スイッチング出力段は、第2コイル接続端子とグランドとの間に設けられた第2スイッチングトランジスタと、前記第2コイル接続端子と前記第2出力電圧が加わる第2出力端子との間に設けられた第2整流素子と、を有し、前記第2DC/DCコンバータは、前記第2スイッチング出力段と、前記第2制御駆動回路と、前記第2入力電圧が加わる第2入力ノードと前記第2コイル接続端子との間に設けられた第2コイルと、前記第2出力端子とグランドとの間に設けられた第2コンデンサと、を有し、前記第2駆動制御回路は、前記第2出力電圧に応じた前記第2スイッチング出力段のスイッチング動作において前記第2スイッチングトランジスタをオン及びオフ間で切り替え、
前記位相調整回路は、前記第1入力電圧及び前記第1出力電圧間の比、並びに、前記第2入力電圧及び前記第2出力電圧間の比に基づき、前記第1スイッチングトランジスタのオン及びオフ間の切り替えタイミングと、前記第2スイッチングトランジスタのオン及びオフ間の切り替えタイミングとが互いに相違するように、前記位相の調整を行う
、請求項1に記載の電源制御装置。
【請求項5】
前記第1DC/DCコンバータは降圧型のスイッチングレギュレータであり、前記第2DC/DCコンバータは昇圧型のスイッチングレギュレータであり、
前記第1スイッチング出力段は、前記第1入力電圧を受けるよう構成された第1入力端子と第1コイル接続端子との間に設けられた第1スイッチングトランジスタと、前記第1コイル接続端子とグランドとの間に設けられた第1整流素子と、を有し、前記第1DC/DCコンバータは、前記第1スイッチング出力段と、前記第1制御駆動回路と、前記第1コイル接続端子と前記第1出力電圧が加わる第1出力ノードとの間に設けられた第1コイルと、前記第1出力ノードとグランドとの間に設けられた第1コンデンサと、を有し、前記第1駆動制御回路は、前記第1出力電圧に応じた前記第1スイッチング出力段のスイッチング動作において前記第1スイッチングトランジスタをオン及びオフ間で切り替え、
前記第2スイッチング出力段は、第2コイル接続端子とグランドとの間に設けられた第2スイッチングトランジスタと、前記第2コイル接続端子と前記第2出力電圧が加わる第2出力端子との間に設けられた第2整流素子と、を有し、前記第2DC/DCコンバータは、前記第2スイッチング出力段と、前記第2制御駆動回路と、前記第2入力電圧が加わる第2入力ノードと前記第2コイル接続端子との間に設けられた第2コイルと、前記第2出力端子とグランドとの間に設けられた第2コンデンサと、を有し、前記第2駆動制御回路は、前記第2出力電圧に応じた前記第2スイッチング出力段のスイッチング動作において前記第2スイッチングトランジスタをオン及びオフ間で切り替え、
前記位相調整回路は、前記第1入力電圧及び前記第1出力電圧間の比、並びに、前記第2入力電圧及び前記第2出力電圧間の比に基づき、前記第1スイッチングトランジスタのオン及びオフ間の切り替えタイミングと、前記第2スイッチングトランジスタのオン及びオフ間の切り替えタイミングとが互いに相違するように、前記位相の調整を行う
、請求項1に記載の電源制御装置。
【請求項6】
第1レベル及び第2レベルを交互に持つクロック信号を生成するよう構成されたオシレータを備え、
前記位相調整回路は、前記クロック信号のレベルが前記第1レベルから前記第2レベルへ切り替わる基準タイミングを基準に各スイッチングトランジスタのターンオンタイミングを設定し、前記位相の調整において、前記基準タイミングから見た前記第1スイッチングトランジスタのターンオンタイミングの第1遅延時間及び前記基準タイミングから見た前記第2スイッチングトランジスタのターンオンタイミングの第2遅延時間の内、少なくとも一方を調整する
、請求項3~5の何れかに記載の電源制御装置。
【請求項7】
前記位相調整回路は、前記第1入力電圧に対する前記第1出力電圧の比よりも前記第2入力電圧に対する前記第2出力電圧の比の方が大きいとき、前記第1遅延時間をゼロ以上に設定し且つ前記第2遅延時間を前記第1遅延時間よりも大きく設定し、前記第2入力電圧に対する前記第2出力電圧の比よりも前記第1入力電圧に対する前記第1出力電圧の比の方が大きいとき、前記第2遅延時間をゼロ以上に設定し且つ前記第1遅延時間を前記第2遅延時間よりも大きく設定する
、請求項6に記載の電源制御装置。
【請求項8】
前記第1入力電圧と前記第2入力電圧は互いに異なる
、請求項1~5の何れかに記載の電源制御装置。
【請求項9】
請求項1~5のの何れかに記載の電源制御装置を用いて形成される複数のDC/DCコンバータを有する
、電源装置。
発明の詳細な説明
【技術分野】
【0001】
本開示は、電源制御装置及び電源装置に関する。
続きを表示(約 3,300 文字)
【背景技術】
【0002】
スイッチング動作により入力電圧から出力電圧を得るDC/DCコンバータを複数チャネル分備えた電源装置(複合電源装置)が様々なシステムで利用される。
【先行技術文献】
【特許文献】
【0003】
特開2023-174080号公報
【0004】
[概要]
この種の電源装置において、チャネル間でスイッチングのタイミングが重なるとノイズの増大等を招き得る。
【0005】
本開示の一態様に係る電源制御装置は、複数のDC/DCコンバータを有する電源装置の動作を制御するよう構成された電源制御装置であって、前記複数のDC/DCコンバータは、第1スイッチング出力段のスイッチング動作により第1入力電圧から第1出力電圧を生成するよう構成された第1DC/DCコンバータ、及び、第2スイッチング出力段のスイッチング動作により第2入力電圧から第2出力電圧を生成するよう構成された第2DC/DCコンバータと、を含み、当該電源制御装置は、前記第1出力電圧に応じて前記第1スイッチング出力段のスイッチング動作を制御するよう構成された第1制御駆動回路と、前記第2出力電圧に応じて前記第2スイッチング出力段のスイッチング動作を制御するよう構成された第2制御駆動回路と、前記第1入力電圧及び前記第1出力電圧間の比、並びに、前記第2入力電圧及び前記第2出力電圧間の比に基づき、各スイッチング出力段のスイッチング動作の位相を調整するよう構成された位相調整回路と、を備える。
【図面の簡単な説明】
【0006】
図1は、本開示の実施形態に係る電源装置の概略的な構成ブロック図である。
図2は、本開示の実施形態に係る電源制御装置の外観斜視図である。
図3は、本開示の実施形態に係る電源装置に、複数チャネルのDC/DCコンバータが設けられる様子を示す図である。
図4は、本開示の実施形態に係る電源装置に、複数チャネルのDC/DCコンバータが設けられる様子を示す図である。
図5は、本開示の実施形態に係る電源制御装置の概略構成図である。
図6は、本開示の実施形態に係り、第1チャネルにおけるスイッチング動作の説明図である。
図7は、本開示の実施形態に係り、第1チャネルにおけるスイッチング回路の構成図である。
図8は、本開示の実施形態に係り、第2チャネルにおけるスイッチング動作の説明図である。
図9は、本開示の実施形態に係り、第2チャネルにおけるスイッチング回路の構成図である。
図10は、本開示の実施形態に係り、第1遅延処理が行われるときのタイミングチャートである。
図11は、本開示の実施形態に係り、第2遅延処理が行われるときのタイミングチャートである。
図12は、本開示の実施形態に係り、第1及び第2遅延処理が行われるときのタイミングチャートである。
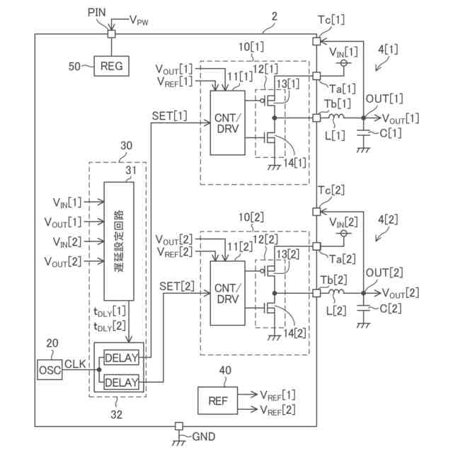
図13は、本開示の実施形態に属する実施例EX1_Aに係り、第1及び第2チャネルのDC/DCコンバータの構成を示す図である。
図14は、本開示の実施形態に属する実施例EX1_Aに係り、第1チャネルのDC/DCコンバータの動作を説明するためのタイミングチャートである。
図15は、本開示の実施形態に属する実施例EX1_Aに係り、第2チャネルのDC/DCコンバータの動作を説明するためのタイミングチャートである。
図16は、本開示の実施形態に属する実施例EX1_Aに係り、遅延処理の内容を説明するためのタイミングチャートである。
図17は、本開示の実施形態に属する実施例EX1_Aに係り、遅延処理の内容を説明するためのタイミングチャートである。
図18は、本開示の実施形態に属する実施例EX2_Aに係り、第1及び第2チャネルのDC/DCコンバータの構成を示す図である。
図19は、本開示の実施形態に属する実施例EX2_Aに係り、第1チャネルのDC/DCコンバータの動作を説明するためのタイミングチャートである。
図20は、本開示の実施形態に属する実施例EX2_Aに係り、第2チャネルのDC/DCコンバータの動作を説明するためのタイミングチャートである。
図21は、本開示の実施形態に属する実施例EX2_Aに係り、遅延処理の内容を説明するためのタイミングチャートである。
図22は、本開示の実施形態に属する実施例EX2_Aに係り、遅延処理の内容を説明するためのタイミングチャートである。
図23は、本開示の実施形態に属する実施例EX3_Aに係り、第1及び第2チャネルのDC/DCコンバータの構成を示す図である。
図24は、本開示の実施形態に属する実施例EX3_Aに係り、遅延処理の内容を説明するためのタイミングチャートである。
図25は、本開示の実施形態に属する実施例EX3_Aに係り、遅延処理の内容を説明するためのタイミングチャートである。
図26は、本開示の実施形態に属する実施例EX4に係り、遅延設定回路の内部構成図である。
【0007】
[詳細な説明]
以下、本開示の実施形態の例を、図面を参照して具体的に説明する。参照される各図において、同一の部分には同一の符号を付し、同一の部分に関する重複する説明を原則として省略する。尚、本明細書では、記述の簡略化上、情報、信号、物理量、機能部、回路、素子又は部品等を参照する記号又は符号を記すことによって、該記号又は符号に対応する情報、信号、物理量、機能部、回路、素子又は部品等の名称を省略又は略記することがある。例えば、後述の“CLK”によって参照されるクロック信号は(図5参照)、クロック信号CLKと表記されることもあるし、信号CLKと略記されることもあり得るが、それらは全て同じものを指す。
【0008】
まず、本開示の実施形態の記述にて用いられる幾つかの用語について説明を設ける。グランドとは、基準となる0V(ゼロボルト)の電位を有する基準導電部(reference conductor)を指す又は0Vの電位そのものを指す。基準導電部は金属等の導体を用いて形成されて良い。0Vの電位をグランド電位と称することもある。本開示の実施形態において、特に基準を設けずに示される電圧はグランドから見た電位を表す。
【0009】
レベルとは電位のレベルを指し、任意の注目した信号又は電圧についてハイレベルはローレベルよりも高い電位を有する。任意の注目した信号又は電圧において、ローレベルからハイレベルへの切り替わりをライズエッジと称することがあり、ハイレベルからローレベルへの切り替わりをフォールエッジと称することがある。ライズエッジが生じるタイミングをライズエッジタイミングと称することがあり、フォールエッジが生じるタイミングをフォールエッジタイミングと称することがある。
【0010】
MOSFETに例示されるFET(電界効果トランジスタ)として構成された任意のトランジスタについて、オン状態とは、当該トランジスタのドレイン及びソース間が導通している状態を指し、オフ状態とは、当該トランジスタのドレイン及びソース間が非導通となっている状態(遮断状態)を指す。FETに分類されないトランジスタについても同様である。MOSFETは、特に記述無き限り、エンハンスメント型のMOSFETであると解される。MOSFETは“metal-oxide-semiconductor field-effect transistor”の略称である。また、特に記述なき限り、任意のMOSFETにおいて、バックゲートはソースに短絡されていると考えて良い。
(【0011】以降は省略されています)
この特許をJ-PlatPat(特許庁公式サイト)で参照する
関連特許
個人
高圧電気機器の開閉器
17日前
個人
電気を重力で発電装置
1か月前
キヤノン電子株式会社
モータ
29日前
トヨタ自動車株式会社
モータ
29日前
株式会社アイドゥス企画
減反モータ
17日前
株式会社デンソー
端子台
10日前
株式会社デンソー
回転電機
1日前
株式会社ダイヘン
送配電装置
1日前
株式会社不二越
空冷式油圧装置
1日前
ローム株式会社
半導体集積回路
8日前
富士電機株式会社
電力変換装置
1日前
本田技研工業株式会社
回転電機
3日前
富士電機株式会社
電力変換装置
1日前
矢崎総業株式会社
給電装置
9日前
矢崎総業株式会社
電源回路
16日前
株式会社日立製作所
回転電機
8日前
株式会社TMEIC
制御装置
9日前
個人
非対称鏡像力を有する4層PWB電荷搬送体
24日前
株式会社イノコンバンク
無線給電システム
1日前
大和ハウス工業株式会社
敷設用機器
9日前
トヨタ自動車株式会社
ステータの製造装置
1か月前
ローム株式会社
モータドライバ回路
24日前
日産自動車株式会社
ロータシャフト
24日前
日産自動車株式会社
ロータシャフト
24日前
株式会社土井製作所
ケーブル保護管路
8日前
サンデン株式会社
モータ
2日前
株式会社アイシン
電力変換装置
29日前
サンデン株式会社
モータ
2日前
株式会社TMEIC
電力変換装置
9日前
トヨタ自動車株式会社
可変界磁ロータ
1か月前
個人
電線盗難防止方法及び電線盗難防止装置
1か月前
京商株式会社
模型用非接触電力供給システム
17日前
ニデック株式会社
回転電機
29日前
ルネサスエレクトロニクス株式会社
半導体装置
29日前
ジヤトコ株式会社
治具
1日前
ローム株式会社
半導体装置
8日前
続きを見る
他の特許を見る