TOP
|
特許
|
意匠
|
商標
特許ウォッチ
Twitter
他の特許を見る
10個以上の画像は省略されています。
公開番号
2025172482
公報種別
公開特許公報(A)
公開日
2025-11-26
出願番号
2024078011
出願日
2024-05-13
発明の名称
スイッチング装置、絶縁型DC/DCコンバータ及びAC/DCコンバータ
出願人
ローム株式会社
代理人
弁理士法人 佐野特許事務所
主分類
H02M
3/28 20060101AFI20251118BHJP(電力の発電,変換,配電)
要約
【課題】発生損失及び放射ノイズの抑制をバランス良く実現する。
【解決手段】スイッチング装置(10)は、誘導負荷(W1)に接続される第1端子(TM1)と第2端子(TM2)と間に設けられるスイッチングトランジスタ(M1)を備え、スイッチングトランジスタをオン、オフする。ドライバ(110)は、スイッチングトランジスタのゲートに充電電流を供給することでスイッチングトランジスタをターンオンさせ、且つ、スイッチングトランジスタのゲートの蓄積電荷を放電させることでスイッチングトランジスタをターンオフさせる。ドライバは、スイッチング装置の外部において抵抗接続用端子とグランドとの間に設けられた外部抵抗(R
ADJ
)を通じて蓄積電荷を放電させる。
【選択図】図2
特許請求の範囲
【請求項1】
誘導負荷に接続される第1端子と、
第2端子と、
前記第1端子及び前記第2端子間に設けられるスイッチングトランジスタと、
抵抗接続用端子と、
前記スイッチングトランジスタのゲート電圧の制御を通じて前記スイッチングトランジスタをオン又はオフさせることで、入力電圧が加わる配線から前記誘導負荷及び前記スイッチングトランジスタを通じてグランドに流れる電流を制御するよう構成された制御駆動回路と、を備え、
前記制御駆動回路は、前記スイッチングトランジスタのゲートに充電電流を供給することで前記スイッチングトランジスタをターンオンさせ、且つ、前記スイッチングトランジスタのゲートの蓄積電荷を放電させることで前記スイッチングトランジスタをターンオフさせるよう構成されたドライバを有し、
前記ドライバは、前記スイッチング装置の外部において前記抵抗接続用端子とグランドとの間に設けられた外部抵抗を通じて、前記蓄積電荷を放電させる
、スイッチング装置。
続きを表示(約 1,100 文字)
【請求項2】
前記ドライバは、グランドの電圧よりも高いオン用電圧が加わるノードと前記スイッチングトランジスタのゲートとの間に設けられたハイサイドトランジスタ、及び、前記スイッチングトランジスタのゲートと前記抵抗接続用端子との間に設けられたローサイドトランジスタを有し、
前記制御駆動回路は、前記ローサイドトランジスタのターンオフ及び前記ハイサイドトランジスタのターンオンを通じて前記スイッチングトランジスタのゲート電圧を前記オン用電圧に向かわせることで前記スイッチングトランジスタをターンオンさせ、
前記ハイサイドトランジスタのターンオフ及び前記ローサイドトランジスタのターンオンを通じて前記スイッチングトランジスタのゲート電圧を前記グランドの電圧に向かわせることで前記スイッチングトランジスタをターンオフさせ、
前記ローサイドトランジスタとグランドとの間に、前記抵抗接続用端子及び前記外部抵抗が介在する
、請求項1に記載のスイッチング装置。
【請求項3】
前記スイッチングトランジスタ及び前記制御駆動回路を収容する筐体と、
前記筐体から露出する複数の外部端子を備え、
前記複数の外部端子は、前記第1端子と、前記第2端子と、前記抵抗接続用端子と、を含む
、請求項1又は2に記載のスイッチング装置。
【請求項4】
前記スイッチングトランジスタがオン状態からオフ状態に切り替えられるときにおける前記第1端子の電圧上昇のスルーレートが、前記外部抵抗の抵抗値の調整を通じて、調整される
、請求項1又は2に記載のスイッチング装置。
【請求項5】
互いに絶縁された一次側巻線及び二次側巻線を有する電力用トランスを用いて、一次側における一次側電圧から二次側における二次側電圧を生成するよう構成された絶縁型DC/DCコンバータであって、
請求項1又は2に記載のスイッチング装置を備え、
前記誘導負荷は前記一次側巻線であり、前記入力電圧は前記一次側電圧である
、絶縁型DC/DCコンバータ
【請求項6】
交流電圧を全波整流するよう構成された整流回路と、
全波整流された電圧を平滑化することで直流電圧を生成するよう構成された平滑コンデンサと、
請求項5に記載の絶縁型DC/DCコンバータと、を備え、
前記絶縁型DC/DCコンバータは、前記直流電圧としての前記一次側電圧から前記二次側電圧を生成する
、AC/DCコンバータ。
発明の詳細な説明
【技術分野】
【0001】
本開示は、スイッチング装置、絶縁型DC/DCコンバータ及びAC/DCコンバータに関する。
続きを表示(約 2,100 文字)
【背景技術】
【0002】
誘導負荷に接続されたスイッチングトラジスタをスイッチングさせることで誘導負荷に流れる電流を制御する装置が広く知られる(例えば下記特許文献1参照)。
【先行技術文献】
【特許文献】
【0003】
特開2016-163461号公報
【0004】
[概要]
この種の装置において、スイッチングトランジスタでの発生損失を極力小さくすることが要望される一方で放射ノイズの低減も要望される。但し、発生損失と放射ノイズはトレードオフの関係にあることも多く、発生損失及び放射ノイズの抑制をバランス良く実現できる技術が求められる。
【0005】
本開示の一態様に係るスイッチング装置は、誘導負荷に接続される第1端子と、第2端子と、前記第1端子及び前記第2端子間に設けられるスイッチングトランジスタと、抵抗接続用端子と、前記スイッチングトランジスタのゲート電圧の制御を通じて前記スイッチングトランジスタをオン又はオフさせることで、入力電圧が加わる配線から前記誘導負荷及び前記スイッチングトランジスタを通じてグランドに流れる電流を制御するよう構成された制御駆動回路と、を備え、前記制御駆動回路は、前記スイッチングトランジスタのゲートに充電電流を供給することで前記スイッチングトランジスタをターンオンさせ、且つ、前記スイッチングトランジスタのゲートの蓄積電荷を放電させることで前記スイッチングトランジスタをターンオフさせるよう構成されたドライバを有し、前記ドライバは、前記スイッチング装置の外部において前記抵抗接続用端子とグランドとの間に設けられた外部抵抗を通じて、前記蓄積電荷を放電させる。
【図面の簡単な説明】
【0006】
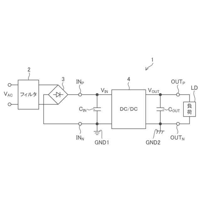
図1は、本開示の実施形態に係るAC/DCコンバータの全体構成図である。
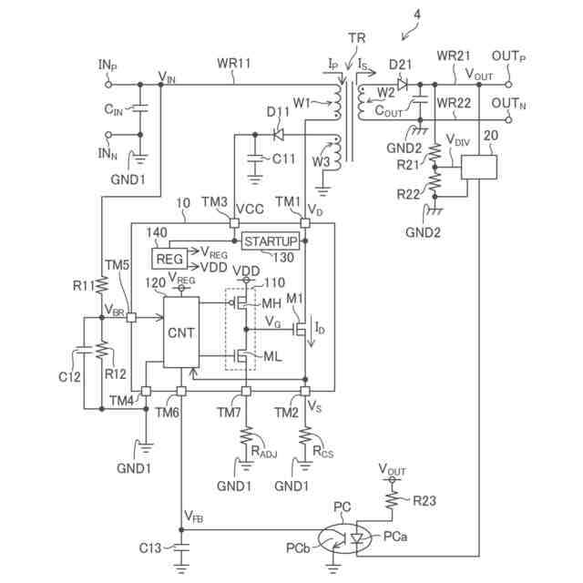
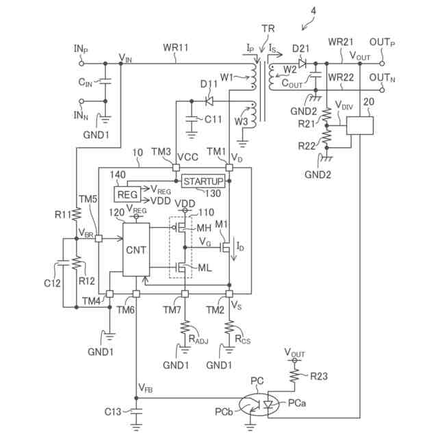
図2は、図1のAC/DCコンバータに設けられるDC/DCコンバータの全体構成図である。
図3は、本開示の実施形態に係る一次側制御装置の外観斜視図である。
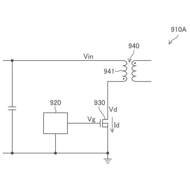
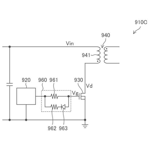
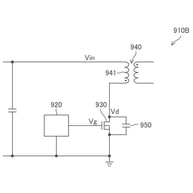
図4は、参考装置の概略構成図である。
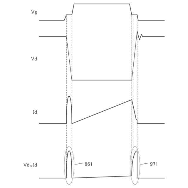
図5は、参考装置における幾つかの信号波形を示す図である。
図6は、参考装置における幾つかの信号波形を示す図である。
図7は、参考装置に係り、スルーレートの調整方法の説明図である。
図8は、参考装置に係り、スルーレートの調整方法の説明図である。
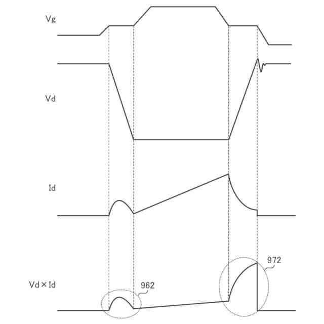
図9は、本開示の実施形態に係り、一次側制御装置における幾つかの信号波形を示す図である。
図10は、本開示の実施形態に係り、スイッチングトランジスタのターンオフ時におけるドレイン電圧の波形図である。
【0007】
[詳細な説明]
以下、本開示の実施形態の例を、図面を参照して具体的に説明する。参照される各図において、同一の部分には同一の符号を付し、同一の部分に関する重複する説明を原則として省略する。尚、本明細書では、記述の簡略化上、情報、信号、物理量、機能部、回路、素子又は部品等を参照する記号又は符号を記すことによって、該記号又は符号に対応する情報、信号、物理量、機能部、回路、素子又は部品等の名称を省略又は略記することがある。例えば、後述の“M1”によって参照されるスイッチングトランジスタは(図2参照)、スイッチングトランジスタM1と表記されることもあるし、トランジスタM1と略記されることもあり得るが、それらは全て同じものを指す。
【0008】
まず、本開示の実施形態の記述にて用いられる幾つかの用語について説明を設ける。レベルとは電位のレベルを指し、任意の注目した信号又は電圧についてハイレベルはローレベルよりも高い電位を有する。
【0009】
MOSFETに例示されるFET(電界効果トランジスタ)として構成された任意のトランジスタについて、オン状態とは、当該トランジスタのドレイン及びソース間が導通している状態を指し、オフ状態とは、当該トランジスタのドレイン及びソース間が非導通となっている状態(遮断状態)を指す。FETに分類されないトランジスタについても同様である。MOSFETは、特に記述無き限り、エンハンスメント型のMOSFETであると解される。MOSFETは“metal-oxide-semiconductor field-effect transistor”の略称である。また、特に記述なき限り、任意のMOSFETにおいて、バックゲートはソースに短絡されていると考えて良い。
【0010】
以下、任意のトランジスタについて、オン状態、オフ状態を、単に、オン、オフと表現することもある。任意のトランジスタについて、オフ状態からオン状態への切り替わりをターンオンと表現し、オン状態からオフ状態への切り替わりをターンオフと表現する。また、任意のトランジスタについて、トランジスタがオン状態とされる期間をオン期間と称し、トランジスタがオフ状態とされる期間をオフ期間と称する。
(【0011】以降は省略されています)
この特許をJ-PlatPat(特許庁公式サイト)で参照する
関連特許
個人
電気を重力で発電装置
20日前
個人
高圧電気機器の開閉器
7日前
キヤノン電子株式会社
モータ
19日前
キヤノン電子株式会社
モータ
27日前
日星電気株式会社
ケーブル組立体
1か月前
コーセル株式会社
電源装置
28日前
株式会社アイドゥス企画
減反モータ
7日前
トヨタ自動車株式会社
モータ
19日前
株式会社デンソー
端子台
今日
個人
二次電池繰返パルス放電器用印刷基板
1か月前
株式会社デンソー
電力変換装置
1か月前
トヨタ自動車株式会社
固定子の加熱装置
1か月前
矢崎総業株式会社
電源回路
6日前
株式会社デンソー
非接触受電装置
1か月前
ローム株式会社
モータドライバ回路
14日前
個人
非対称鏡像力を有する4層PWB電荷搬送体
14日前
トヨタ自動車株式会社
ステータの製造装置
20日前
日産自動車株式会社
ロータシャフト
14日前
日産自動車株式会社
ロータシャフト
14日前
山洋電気株式会社
モータ
1か月前
個人
電線盗難防止方法及び電線盗難防止装置
27日前
トヨタ自動車株式会社
可変界磁ロータ
22日前
株式会社アイシン
電力変換装置
19日前
トヨタ紡織株式会社
ロータの製造装置
28日前
京商株式会社
模型用非接触電力供給システム
7日前
株式会社明治ゴム化成
ワイヤレス給電用部品
29日前
株式会社マキタ
電動作業機
27日前
トヨタ自動車株式会社
車両照合システム
27日前
大阪瓦斯株式会社
充放電中継装置
20日前
豊田合成株式会社
車両用非接触充電装置
19日前
ニデック株式会社
回転電機
19日前
本田技研工業株式会社
回転電機用ロータ
7日前
トヨタ自動車株式会社
熱利用回路
今日
ルネサスエレクトロニクス株式会社
半導体装置
19日前
大阪瓦斯株式会社
充放電中継装置
20日前
株式会社ダイフク
非接触給電設備
1か月前
続きを見る
他の特許を見る