TOP
|
特許
|
意匠
|
商標
特許ウォッチ
Twitter
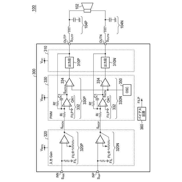
他の特許を見る
公開番号
2025173100
公報種別
公開特許公報(A)
公開日
2025-11-27
出願番号
2024078486
出願日
2024-05-14
発明の名称
オーディオ回路、それを用いた電子機器および車載オーディオシステム
出願人
ローム株式会社
代理人
個人
,
個人
主分類
H03F
3/217 20060101AFI20251119BHJP(基本電子回路)
要約
【課題】同相オフセットばらつきを抑制する。
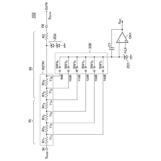
【解決手段】積分器332は、第1抵抗ストリングRSTR1と第2抵抗R2を含む。第1抵抗ストリングRSTR1は、直列に接続された複数の第1抵抗R1
1
~R1
6
を含む。ゲイン選択回路336は、複数の第1スイッチSW1
1
~SW1
6
を含む。複数の第1スイッチSW1
1
~SW1
6
それぞれの第1端はオペアンプOA1の反転入力ノードと共通に接続され、複数の第1スイッチSW1
1
~SW1
6
それぞれの第2端は、第1抵抗ストリングRSTR1の複数の第1タップT1
1
~T1
6
のうち対応するひとつと接続される。
【選択図】図4
特許請求の範囲
【請求項1】
電気音響変換素子に対してBTL(Balanced Transformer Less)接続されるべき第1出力端子および第2出力端子と、
正相の入力信号をパルス幅変調して第1パルス幅変調信号を生成する第1パルス幅変調器と、
逆相の入力信号をパルス幅変調して第2パルス幅変調信号を生成する第2パルス幅変調器と、
前記第1パルス幅変調信号に応じてスイッチングする第1出力段と、
前記第2パルス幅変調信号に応じてスイッチングする第2出力段と、
を備え、
前記第1パルス幅変調器および前記第2パルス幅変調器はそれぞれ、
対応する入力信号と対応する出力端子の信号の誤差を積分する積分器と、
前記積分器の出力を搬送波と比較するコンパレータと、
を含み、
前記積分器は、
前記入力信号を受ける入力ノードと、
前記出力端子の信号を受けるフィードバックノードと、
第1端が前記入力ノードと接続され、直列に接続された複数n個の第1抵抗を含み、複数の第1タップが設けられた第1抵抗ストリングと、
前記第1抵抗ストリングの第2端と前記フィードバックノードの間に接続された第2抵抗と、
非反転入力ノードにバイアス電圧を受けるオペアンプと、
前記オペアンプの反転入力ノードと出力ノードの間に接続されたキャパシタと、
複数の第1スイッチを含み、前記複数の第1スイッチそれぞれの第1端は前記オペアンプの前記反転入力ノードと共通に接続され、前記複数の第1スイッチそれぞれの第2端は、前記複数の第1タップのうち対応するひとつと接続される、ゲイン選択回路と、
を含む、オーディオ回路。
続きを表示(約 1,000 文字)
【請求項2】
前記積分器は、
前記オペアンプの前記反転入力ノードと接地の間に接続されたツェナーダイオードをさらに含む、請求項1に記載のオーディオ回路。
【請求項3】
前記第1パルス幅変調器の前記複数の第1抵抗と前記第2パルス幅変調器の前記複数の第1抵抗は交互に隣接して配置される、請求項1または2に記載のオーディオ回路。
【請求項4】
前記第2抵抗は、直列に接続された複数の抵抗素子を含み、
前記第1パルス幅変調器の前記複数の抵抗素子と前記第2パルス幅変調器の前記複数の抵抗素子は交互に隣接して配置される、請求項1または2に記載のオーディオ回路。
【請求項5】
前記第1パルス幅変調器の前記複数の第1抵抗と前記第2パルス幅変調器の前記複数の第1抵抗は、第1領域内に、第1方向に交互に隣接して配置され、
前記第2抵抗は直列に接続された複数の抵抗素子を含み、
前記第1パルス幅変調器の前記複数の抵抗素子と前記第2パルス幅変調器の前記複数の抵抗素子は、前記第1領域に対して第2方向に隣接する第2領域内に、前記第1方向に交互に隣接して配置される、請求項1または2に記載のオーディオ回路。
【請求項6】
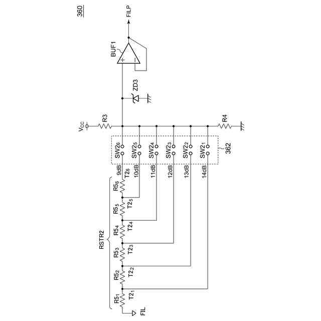
前記バイアス電圧を生成するバイアス回路をさらに備え、
前記バイアス回路は、
電源ラインと接地ラインの間に直列に接続される第3抵抗および第4抵抗と、
直列に接続された複数の第5抵抗を含み、その第1端に基準電圧を受け、複数の第2タップが設けられた第2抵抗ストリングと、
複数の第2スイッチを含み、前記複数の第2スイッチそれぞれの第1端は、前記第3抵抗と前記第4抵抗との接続ノードと共通に接続され、前記複数の第2スイッチそれぞれの第2端は、前記複数の第2タップのうち対応するひとつと接続される、バイアスレベル選択回路と、
を含む、請求項1または2に記載のオーディオ回路。
【請求項7】
ひとつの基板に一体集積化される、請求項1または2に記載のオーディオ回路。
【請求項8】
請求項1または2に記載のオーディオ回路を備える、電子機器。
【請求項9】
請求項1または2に記載のオーディオ回路を備える、車載オーディオシステム。
発明の詳細な説明
【技術分野】
【0001】
本開示は、スピーカやヘッドホンを駆動するオーディオアンプ回路に関する。
続きを表示(約 1,900 文字)
【背景技術】
【0002】
スピーカやヘッドホンなどの電気音響変換素子を駆動するパワーアンプとして、高効率なD級アンプが用いられる。図1は、D級アンプを用いたオーディオシステム100Rのブロック図である。オーディオシステム100Rは主として、スピーカ102、フィルタ104およびD級アンプ回路900を備える。
【0003】
D級アンプ回路900は、入力オーディオ信号S
IN
に応じたデューティ比を有するパルス信号S
OUT
を発生する。フィルタ104は、D級アンプ回路900の出力信号S
OUT
の高周波成分を除去し、スピーカ102に供給する。
【0004】
図1のD級アンプ回路900は、出力段902、積分器904、コンパレータ906、ドライバ908を備える。積分器904は、入力オーディオ信号S
IN
と出力信号S
OUT
に応じたフィードバック信号S
FB
の差分を積分する。コンパレータ906は、積分器904の出力を、搬送波CLKと比較し、パルス信号S
D
を出力する。ドライバ908は、パルス信号S
D
に応じて、出力段902を駆動する。
【0005】
車載用やテレビ用のオーディオシステムでは、D級アンプ回路900の電源として12V以上の高電圧が採用される。この場合、D級アンプ回路900の出力段902のパワートランジスタを5V耐圧のMOSFETで構成することができず、ドレインソース間耐圧が大きい(たとえば20V)DMOS(Double-Diffused MOS)で構成する必要がある。
【0006】
スピーカの駆動形式として、BTL(Balanced Transformer LessあるいはBridge-Tied Load)駆動がある。BTL駆動では、図1のD級アンプ900が2組利用される。一方のD級アンプ900は、スピーカ102の一端と接続され、他方のD級アンプ900は、スピーカ102の他端と接続される。2つのD級アンプには、逆相の入力オーディオ信号S
IN
が供給される。
【先行技術文献】
【特許文献】
【0007】
特開2021-071930号公報
【0008】
[概要]
本開示は係る状況においてなされたものであり、そのある態様の例示的な目的のひとつは、2つのD級アンプの間の同相のオフセットばらつきを抑制したオーディオ回路の提供にある。
【0009】
本開示のある態様のオーディオ回路は、電気音響変換素子に対してBTL(Balanced Transformer Less)接続されるべき第1出力端子および第2出力端子と、正相の入力信号をパルス幅変調して第1パルス幅変調信号を生成する第1パルス幅変調器と、逆相の入力信号をパルス幅変調して第2パルス幅変調信号を生成する第2パルス幅変調器と、第1パルス幅変調信号に応じてスイッチングする第1出力段と、第2パルス幅変調信号に応じてスイッチングする第2出力段と、を備える。第1パルス幅変調器および第2パルス幅変調器はそれぞれ、対応する入力信号と対応する出力端子の信号の誤差を積分する積分器と、積分器の出力を搬送波と比較するコンパレータと、を含む。積分器は、入力信号を受ける入力ノードと、出力端子の信号を受けるフィードバックノードと、第1端が入力ノードと接続され、直列に接続された複数の第1抵抗を含み、複数の第1タップが設けられた第1抵抗ストリングと、第1抵抗ストリングの第2端とフィードバックノードの間に接続された第2抵抗と、非反転入力ノードにバイアス電圧を受けるオペアンプと、オペアンプの反転入力ノードと出力ノードの間に接続されたキャパシタと、複数の第1スイッチを含み、複数の第1スイッチそれぞれの第1端はオペアンプの反転入力ノードと共通に接続され、複数の第1スイッチそれぞれの第2端は、複数の第1タップのうち対応するひとつと接続される、ゲイン選択回路と、を含む。
【0010】
なお、以上の構成要素の任意の組合せ、本発明の表現を方法、装置などの間で変換したものもまた、本発明の態様として有効である。さらに、この項目(課題を解決するための手段)の記載は、本発明の欠くべからざるすべての特徴を説明するものではなく、したがって、記載されるこれらの特徴のサブコンビネーションも、本発明たり得る。
【図面の簡単な説明】
(【0011】以降は省略されています)
この特許をJ-PlatPat(特許庁公式サイト)で参照する
関連特許
ローム株式会社
光センサ
1か月前
ローム株式会社
半導体装置
1か月前
ローム株式会社
抵抗チップ
1か月前
ローム株式会社
半導体装置
1か月前
ローム株式会社
半導体装置
1か月前
ローム株式会社
半導体装置
7日前
ローム株式会社
半導体装置
15日前
ローム株式会社
半導体装置
15日前
ローム株式会社
半導体装置
20日前
ローム株式会社
半導体装置
1か月前
ローム株式会社
半導体装置
1か月前
ローム株式会社
半導体装置
20日前
ローム株式会社
半導体装置
1か月前
ローム株式会社
半導体装置
20日前
ローム株式会社
信号伝達装置
15日前
ローム株式会社
電源制御装置
15日前
ローム株式会社
半導体集積回路
今日
ローム株式会社
半導体集積回路
29日前
ローム株式会社
半導体モジュール
8日前
ローム株式会社
半導体パッケージ
1か月前
ローム株式会社
窒化物半導体装置
1か月前
ローム株式会社
自己診断システム
1か月前
ローム株式会社
半導体メモリ装置
22日前
ローム株式会社
モータドライバ回路
15日前
ローム株式会社
逐次比較型AD変換回路
7日前
ローム株式会社
半導体装置およびシステム
7日前
ローム株式会社
半導体装置、電子機器、車両
29日前
ローム株式会社
半導体装置、電子機器、車両
29日前
ローム株式会社
信号受信装置、IC及び電気機器
13日前
ローム株式会社
昇圧型スイッチングレギュレータ
1日前
ローム株式会社
モータドライバ回路および駆動方法
今日
ローム株式会社
電圧調整装置及び電荷蓄積システム
1日前
ローム株式会社
半導体装置および半導体装置の製造方法
20日前
ローム株式会社
パルス幅変調回路およびモータ駆動装置
29日前
ローム株式会社
半導体装置および半導体装置の製造方法
今日
ローム株式会社
電圧電流変換回路および半導体集積回路
29日前
続きを見る
他の特許を見る