TOP
|
特許
|
意匠
|
商標
特許ウォッチ
Twitter
他の特許を見る
公開番号
2025169742
公報種別
公開特許公報(A)
公開日
2025-11-14
出願番号
2024074782
出願日
2024-05-02
発明の名称
半導体装置、マルチフェーズDC/DCコンバータ及び電源装置
出願人
ローム株式会社
代理人
弁理士法人 佐野特許事務所
主分類
H02M
3/155 20060101AFI20251107BHJP(電力の発電,変換,配電)
要約
【課題】半導体装置を含むマルチフェーズDC/DCコンバータ及び電源装置において、負荷に供給される電流の均一性を高める。
【解決手段】半導体装置(200)は、制御信号供給部(22)は、コントローラ部(21)を設定するための設定情報を取得し、設定情報と調整用電流値情報(Icp)とに基づいて、全ての出力部(300)から出力された電流を合成した負荷電流(Iout)の変動が抑制されるように制御信号(Scr)を調整する。
【選択図】図1
特許請求の範囲
【請求項1】
複数の出力部のそれぞれにPWM信号を出力するように構成されたコントローラ部と、
前記コントローラ部に対して前記PWM信号を生成するための制御信号を供給するように構成された制御信号供給部と、
各前記出力部から出力される電流の電流値情報を取得し、調整用電流値情報として前記制御信号供給部に供給するように構成された処理部と、を有し、
前記制御信号供給部は、前記コントローラ部を設定するための設定情報を取得し、前記設定情報と前記調整用電流値情報とに基づいて、全ての前記出力部から出力された電流を合成した負荷電流の変動が抑制されるように前記制御信号を調整する構成を有する半導体装置。
続きを表示(約 710 文字)
【請求項2】
前記制御信号供給部は、前記設定情報として各前記出力部に対して出力されるPWM信号の位相情報を取得し、前記PWM信号を調整するように前記制御信号を生成する構成の請求項1に記載の半導体装置。
【請求項3】
前記制御信号供給部は、前記設定情報として各前記出力部に対して出力されるPWM信号の周波数情報を取得し、前記PWM信号を調整するように前記制御信号を生成する構成の請求項1に記載の半導体装置。
【請求項4】
最新の前記電流値から所定の回数前までに取得された前記電流値情報が出力部と対応して記憶するように構成された記憶部を有し、
前記処理部は、新たに前記電流値情報を取得したときに前記記憶部に記憶されている前記電流値情報と新たに取得された電流値情報とに応じて計算された平均値を前記調整用電流値情報として前記制御信号供給部に供給するように構成された請求項1に記載の半導体装置。
【請求項5】
請求項1から請求項4のいずれかの構成の半導体装置と、
MOSトランジスタと、前記MOSトランジスタを駆動するドライバ部とが統合されたドライバMOSを有するように構成された複数の出力部と、を有し、
前記半導体装置は、各出力部にPWM信号を出力するように構成され、
複数の前記出力部の出力電流を合成するように構成されたマルチフェーズDC/DCコンバータ。
【請求項6】
請求項5に記載のマルチフェーズDC/DCコンバータを有し、
前記出力電流を合成した負荷電流を負荷に供給するように構成された電源装置。
発明の詳細な説明
【技術分野】
【0001】
本開示は、半導体装置に関するものであり、半導体装置を含むマルチフェーズDC/DCコンバータ及び電源装置に関する。
続きを表示(約 1,300 文字)
【背景技術】
【0002】
マルチフェーズDC/DCコンバータは、スイッチングトランジスタ、コイル及び整流素子を有する出力段回路を複数チャネル分設け、複数の出力段回路のスイッチングトランジスタに位相差をつけてスイッチング駆動することにより1つの安定化された出力電流を得るように構成される。(特許文献1等参照)。
【先行技術文献】
【特許文献】
【0003】
特開2023-165138号公報
【0004】
[概要]
上述のようなマルチフェーズDC/DCコンバータにおいて、負荷に供給される電流の均一性を高める要求が高まっている。
【0005】
本開示の一態様による半導体装置は、複数の出力部のそれぞれにPWM信号を出力するコントローラ部と、前記コントローラ部に対して前記PWM信号を生成するための制御信号を供給する制御信号供給部と、各前記出力部から出力される電流の電流値を取得し、電流値情報として前記制御信号供給部に供給する処理部と、を有する。前記制御信号供給部は、前記コントローラ部を設定するための設定情報を取得し、前記設定情報と前記電流値情報とに基づいて、全ての前記出力部から出力された電流を合成した負荷電流の変動が抑制されるように前記制御信号を調整するように構成される。
【図面の簡単な説明】
【0006】
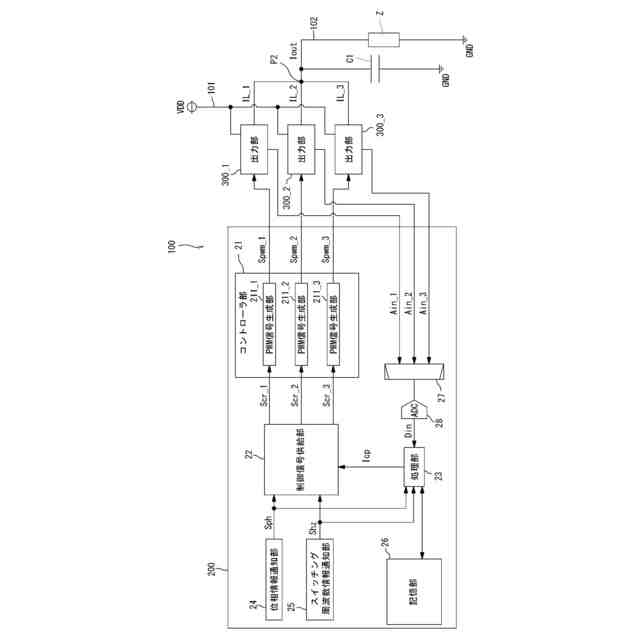
図1は、本開示の一実施形態にかかるDC/DCコンバータの全体構成図である。
図2は出力部の構成を示す回路図である。
図3は、出力部から出力される電流を調整している状態の各信号を示す図である。
図4は、コントローラ部による制御信号の調整手順を示すフローチャートである。
図5は、変形例の出力部の構成を示す回路図である。
【0007】
[詳細な説明]
【0008】
以下、本開示の実施形態の例を、図面を参照して具体的に説明する。参照される各図において、同一の部分には同一の符号を付し、同一の部分に関する重複する説明を原則として省略する。
【0009】
まず、本開示の実施形態の記述にて用いられる幾つかの用語について説明する。ラインとは電気信号が伝播又は印加される配線を指す。グラウンドとは、基準となる0V(ゼロボルト)の電圧を有する基準導電部を指す又は0Vの電圧そのものを指す。基準導電部は金属等の導体にて形成される。0Vの電圧を接地電圧と称することもある。本開示の実施形態において、特に基準を設けずに示される電圧は、グラウンドから見た電圧を表す。
【0010】
本明細書において、MOS(Metal Oxide Semiconductor)電界効果トランジスタとは、ゲートの構造が、「導電体または抵抗値が小さいポリシリコン等の半導体からなる層」、「絶縁層」、及び「Pチャネル型、Nチャネル型、又は真性の半導体層」の少なくとも3層からなるトランジスタをいう。つまり、MOS電界効果トランジスタのゲートの構造は、金属、酸化物、及び半導体の3層構造に限定されない。
(【0011】以降は省略されています)
この特許をJ-PlatPat(特許庁公式サイト)で参照する
関連特許
ローム株式会社
半導体装置
9日前
ローム株式会社
半導体装置
1か月前
ローム株式会社
半導体装置
9日前
ローム株式会社
半導体装置
9日前
ローム株式会社
半導体装置
25日前
ローム株式会社
半導体装置
25日前
ローム株式会社
半導体装置
1か月前
ローム株式会社
半導体装置
17日前
ローム株式会社
半導体装置
2日前
ローム株式会社
半導体装置
1か月前
ローム株式会社
電源制御装置
25日前
ローム株式会社
信号伝達装置
25日前
ローム株式会社
定電圧生成回路
9日前
ローム株式会社
半導体集積回路
9日前
ローム株式会社
半導体集積回路
10日前
ローム株式会社
定電圧生成回路
9日前
ローム株式会社
半導体モジュール
18日前
ローム株式会社
モータドライバ回路
25日前
ローム株式会社
比較回路、半導体装置
9日前
ローム株式会社
サーマルプリントヘッド
9日前
ローム株式会社
逐次比較型AD変換回路
17日前
ローム株式会社
半導体装置およびシステム
17日前
ローム株式会社
電源制御装置及び電源装置
2日前
ローム株式会社
監視回路及びレジスタ制御装置
9日前
ローム株式会社
昇圧型スイッチングレギュレータ
11日前
ローム株式会社
電源制御装置、スイッチング電源
2日前
ローム株式会社
信号受信装置、IC及び電気機器
23日前
ローム株式会社
電圧調整装置及び電荷蓄積システム
11日前
ローム株式会社
モータドライバ回路および駆動方法
10日前
ローム株式会社
半導体装置および半導体装置の製造方法
10日前
ローム株式会社
検出回路、信号伝達装置、電子機器、車両
9日前
ローム株式会社
サーマルプリントヘッド及びその製造方法
9日前
ローム株式会社
半導体装置、および半導体装置の製造方法
9日前
ローム株式会社
力率改善回路、制御装置、および電子機器
1か月前
ローム株式会社
ドライバ、信号伝達装置、電子機器、車両
2日前
ローム株式会社
半導体装置、および半導体装置の製造方法
23日前
続きを見る
他の特許を見る