TOP
|
特許
|
意匠
|
商標
特許ウォッチ
Twitter
他の特許を見る
10個以上の画像は省略されています。
公開番号
2025157919
公報種別
公開特許公報(A)
公開日
2025-10-16
出願番号
2024060275
出願日
2024-04-03
発明の名称
半導体装置
出願人
ローム株式会社
代理人
個人
,
個人
主分類
G01R
15/20 20060101AFI20251008BHJP(測定;試験)
要約
【課題】配線のスペースの増加を抑制すること。
【解決手段】半導体装置10は、第1基板面20Sと、第1基板面20Sとは反対側の第2基板面を含む基板20と、第1基板面20Sに設けられた第1配線パターン31と、第1配線パターン31に流れる電流を検出するのに用いられるセンサチップ50と、を含む。第1配線パターン31は、所定の幅を有する検出パターン43を含む。センサチップ50は、検出パターン43を跨るように配置された状態で第1基板面20Sに実装されている。センサチップ50は、検出パターン43に流れる電流によって生じる磁界を検出する検出素子としての第1検出素子51および第2検出素子52を含む。
【選択図】図6
特許請求の範囲
【請求項1】
第1基板面と、前記第1基板面とは反対側の第2基板面を含む基板と、
前記第1基板面に設けられた第1配線パターンを含む配線パターンと、
前記配線パターンに流れる電流を検出するのに用いられるセンサチップと、
を含み、
前記第1配線パターンは、所定の幅を有する検出パターンを含み、
前記センサチップは、前記検出パターンを跨るように配置された状態で前記第1基板面に実装されており、
前記センサチップは、前記検出パターンに流れる電流によって生じる磁界を検出する検出素子を含む
半導体装置。
続きを表示(約 1,200 文字)
【請求項2】
前記検出素子は、前記基板の厚さ方向から視て前記検出パターンに対して前記検出パターンの幅方向の両側に設けられ、前記検出パターンを介して前記幅方向に対向配置された第1検出素子および第2検出素子を含む
請求項1に記載の半導体装置。
【請求項3】
前記基板の厚さ方向において、前記センサチップと前記検出パターンとの間には隙間が設けられている
請求項1に記載の半導体装置。
【請求項4】
前記基板の厚さ方向における前記検出素子と前記検出パターンとの間の距離は、前記検出パターンの厚さよりも小さい
請求項3に記載の半導体装置。
【請求項5】
前記第1配線パターンは、
第1方向に延びている第1パターンと、
前記第1パターンに対して前記第1方向に離隔した位置に設けられ、前記第1方向に延びている第2パターンと、
前記第1パターンと前記第2パターンとの間に設けられ、前記第1パターンと前記第2パターンとを接続している前記検出パターンと、
を含み、
前記第1パターンは、前記基板の厚さ方向から視て前記第1方向と直交する第2方向の長さである第1幅を有し、
前記第2パターンは、前記第2方向の長さである第2幅を有し、
前記検出パターンは、前記第2方向の長さである接続幅を有し、
前記接続幅は、前記第1幅および前記第2幅よりも狭く、
前記センサチップは、前記検出パターンを跨るように配置された状態で前記第1基板面に実装されている
請求項1に記載の半導体装置。
【請求項6】
前記検出パターンの前記第1方向の長さは、前記第1パターンの前記第1方向の長さおよび前記第2パターンの前記第1方向の長さよりも短い
請求項5に記載の半導体装置。
【請求項7】
前記第1パターンは、
前記第1幅を有する第1部分と、
前記第1部分から前記検出パターンに向けて幅狭となる第2部分と、
を含む
請求項5に記載の半導体装置。
【請求項8】
前記第2パターンは、
前記第2幅を有する第1部分と、
前記第1部分から前記検出パターンに向けて幅狭となる第2部分と、
を含む
請求項5に記載の半導体装置。
【請求項9】
前記センサチップは、複数の端子を含み、
前記検出パターンの前記第2方向に設けられたスペースに前記複数の端子が配置されるように、前記センサチップが配置されている
請求項5に記載の半導体装置。
【請求項10】
前記第1方向から視て、前記複数の端子は、前記第1パターンおよび前記第2パターンの外縁よりも内側に配置されている
請求項9に記載の半導体装置。
(【請求項11】以降は省略されています)
発明の詳細な説明
【技術分野】
【0001】
本開示は、半導体装置に関する。
続きを表示(約 2,300 文字)
【背景技術】
【0002】
特許文献1には、第1磁界検出部および第2磁界検出部を含み、プリント基板の配線に流れる電流によって生じる磁界を検出する磁界センサが開示されている。配線は、往路部、往路部とは逆向きの電流が流れる復路部、および往路部と復路部とを連結する連結部を含む。そして、磁界センサは、第1磁界検出部が往路部の磁界を検出し、第2磁界検出部が復路部の磁界を検出するように配置されている。
【先行技術文献】
【特許文献】
【0003】
特開2021-85711号公報
【0004】
[概要]
特許文献1の磁界センサでは、配線の電流を検出するために電流が互いに逆向きに流れるように往路部および復路部を設ける必要があるため、配線のスペースを大きくとる必要がある。
【0005】
本開示の一態様の半導体装置は、第1基板面と、前記第1基板面とは反対側の第2基板面を含む基板と、前記第1基板面に設けられた第1配線パターンを含む配線パターンと、前記配線パターンに流れる電流を検出するのに用いられるセンサチップと、を含み、前記第1配線パターンは、所定の幅を有する検出パターンを含み、前記センサチップは、前記検出パターンを跨るように配置された状態で前記第1基板面に実装されており、前記センサチップは、前記検出パターンに流れる電流によって生じる磁界を検出する検出素子を含む。
【図面の簡単な説明】
【0006】
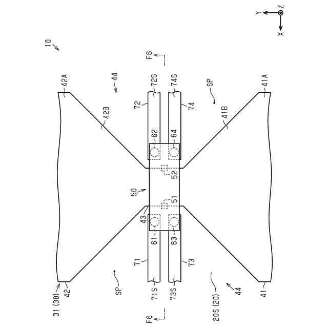
図1は、第1実施形態に係る例示的な半導体装置の概略斜視図である。
図2は、図1の半導体装置の基板の概略側面図である。
図3は、図1の半導体装置の基板について、図2とは異なる方向から視た概略側面図である。
図4は、図1の基板に設けられた配線パターンの概略平面図である。
図5は、図1の半導体装置におけるセンサチップおよびその周辺を拡大した概略平面図である。
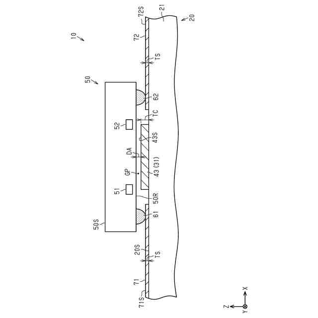
図6は、図5のF6-F6線で半導体装置を切断した概略断面図である。
図7は、図6のセンサチップを拡大した概略断面図である。
図8は、図6のセンサチップの回路構成を示す概略回路図である。
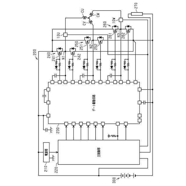
図9は、第1実施形態の半導体装置を適用したインバータ装置の回路構成を示す概略回路図である。
図10は、図9のインバータ装置のうち半導体装置およびその周辺を拡大したの概略平面図である。
図11は、第2実施形態に係る例示的な半導体装置について、センサチップおよびその周辺を拡大した概略平面図である。
図12は、第3実施形態に係る例示的な半導体装置について、センサチップおよびその周辺を拡大した概略平面図である。
図13は、図12のF13-F13線でセンサチップを切断した概略断面図である。
図14は、変更例の半導体装置の概略斜視図である。
図15は、図14の半導体装置の基板の概略側面図である。
図16は、図14の半導体装置の基板について、図15とは異なる方向から視た概略側面図である。
図17は、変更例の半導体装置における配線パターンの概略平面図である。
図18は、変更例の半導体装置における配線パターンの概略平面図である。
図19は、変更例の半導体装置について、センサチップおよびその周辺を拡大した概略断面図である。
図20は、変更例の半導体装置におけるセンサチップおよびその周辺を拡大した概略平面図である。
図21は、変更例の半導体装置の概略平面図である。
図22は、変更例の半導体装置の概略平面図である。
図23は、変更例の半導体装置について、センサチップの概略平面図である。
図24は、図23のF24-F24線でセンサチップを切断した概略断面図である。
【0007】
[詳細な説明]
以下、添付図面を参照して本開示における半導体装置のいくつかの実施形態について説明する。なお、説明を簡単かつ明確にするため、図面に示される構成要素は、必ずしも一定の縮尺で描かれていない。また、理解を容易にするため、断面図ではハッチング線が省略されている場合がある。添付の図面は、本開示の実施形態を例示するものに過ぎず、本開示を制限するものとみなされるべきではない。
【0008】
以下の詳細な記載は、本開示の例示的な実施形態を具体化する装置、システム、および方法を含む。この詳細な記載は本来説明のためのものに過ぎず、本開示の実施形態またはこのような実施形態の適用および使用を限定することを意図しない。
【0009】
本開示において使用される「少なくとも1つ」という表現は、所望の選択肢の「1つ以上」を意味する。一例として、本開示において使用される「少なくとも1つ」という表現は、選択肢の数が2つであれば「1つの選択肢のみ」または「2つの選択肢の双方」を意味する。他の例として、本開示において使用される「少なくとも1つ」という表現は、選択肢の数が3つ以上であれば「1つの選択肢のみ」または「2つ以上の任意の選択肢の組み合わせ」を意味する。
【0010】
本開示において使用される「Aの寸法(幅、長さ)がBの寸法(幅、長さ)と等しい」または「Aの寸法(幅、長さ)とBの寸法(幅、長さ)とが互いに等しい」とは、Aの寸法(幅、長さ)とBの寸法(幅、長さ)との差が例えばAの寸法(幅、長さ)の10%以内の関係も含む。
(【0011】以降は省略されています)
この特許をJ-PlatPat(特許庁公式サイト)で参照する
関連特許
ローム株式会社
RAM
21日前
ローム株式会社
電源装置
21日前
ローム株式会社
光センサ
15日前
ローム株式会社
半導体装置
21日前
ローム株式会社
半導体装置
7日前
ローム株式会社
半導体装置
9日前
ローム株式会社
半導体装置
9日前
ローム株式会社
半導体装置
21日前
ローム株式会社
半導体装置
8日前
ローム株式会社
抵抗チップ
8日前
ローム株式会社
半導体装置
7日前
ローム株式会社
半導体装置
15日前
ローム株式会社
半導体装置
15日前
ローム株式会社
半導体装置
16日前
ローム株式会社
半導体集積回路
2日前
ローム株式会社
静電気保護素子
21日前
ローム株式会社
自己診断システム
10日前
ローム株式会社
窒化物半導体装置
8日前
ローム株式会社
半導体パッケージ
8日前
ローム株式会社
窒化物半導体装置
17日前
ローム株式会社
検証装置及び検証方法
21日前
ローム株式会社
半導体装置及び補正方法
21日前
ローム株式会社
半導体装置、電子機器、車両
2日前
ローム株式会社
半導体装置、電子機器、車両
2日前
ローム株式会社
信号伝達装置、電子機器、車両
17日前
ローム株式会社
レギュレータ回路を備えた集積回路
21日前
ローム株式会社
パルス幅変調回路およびモータ駆動装置
2日前
ローム株式会社
パルス幅測定回路、パルス幅の測定方法
21日前
ローム株式会社
電圧電流変換回路および半導体集積回路
2日前
ローム株式会社
半導体回路及び半導体回路のテスト方法
21日前
ローム株式会社
モータドライバ回路およびハードディスク装置
10日前
ローム株式会社
電流生成回路、半導体装置、電子機器及び車両
14日前
ローム株式会社
電源制御装置、DC/DCコンバータ、および車両
3日前
ローム株式会社
圧電アクチュエータ及び圧電アクチュエータの駆動方法
14日前
ローム株式会社
半導体装置
1日前
ローム株式会社
半導体装置
17日前
続きを見る
他の特許を見る