TOP
|
特許
|
意匠
|
商標
特許ウォッチ
Twitter
他の特許を見る
公開番号
2025154212
公報種別
公開特許公報(A)
公開日
2025-10-10
出願番号
2024057085
出願日
2024-03-29
発明の名称
パルス幅測定回路、パルス幅の測定方法
出願人
ローム株式会社
代理人
個人
,
個人
主分類
G01R
29/02 20060101AFI20251002BHJP(測定;試験)
要約
【課題】測定時間を短縮したパルス幅測定回路を提供する。
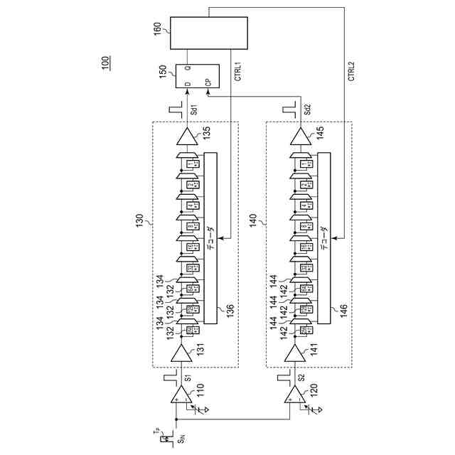
【解決手段】第1プログラマブル遅延回路130および第2プログラマブル遅延回路140はそれぞれ、入力パルスS
IN
に応じた第1パルスS1および第2パルスS2を遅延し、第1遅延パルスSd1、第2遅延パルスSd2を生成する。ラッチ回路150は、第1遅延パルスSd1を、第2遅延パルスSd2のエッジに応答してラッチする。コントローラ160は、第1処理において、第2プログラマブル遅延回路140の遅延量τ2を連続的にスイープし、ラッチ回路150の出力Qが変化するときの第1遅延量τpを検出する。第2処理において、第2プログラマブル遅延回路140の遅延量τ2を、バイナリサーチにより変化させて、ラッチ回路150の出力Qが変化するときの第2遅延量τnを検出する。第1遅延量τpと第2遅延量τnの差を、入力パルスS
IN
のパルス幅Tpとする。
【選択図】図1
特許請求の範囲
【請求項1】
入力パルスのパルス幅を測定するパルス幅測定回路であって、
前記入力パルスに応じた第1パルスを遅延し、第1遅延パルスを生成する第1プログラマブル遅延回路と、
前記入力パルスに応じた第2パルスを遅延し、第2遅延パルスを生成する第2プログラマブル遅延回路と、
前記第1遅延パルスを、前記第2遅延パルスのエッジに応答してラッチするラッチ回路と、
前記第2プログラマブル遅延回路の遅延量を制御するコントローラと、
を備え、
前記コントローラは、
前記第2プログラマブル遅延回路の遅延量を連続的にスイープし、前記ラッチ回路の出力が変化するときの第1遅延量を検出する第1処理と、
前記第2プログラマブル遅延回路の遅延量を、バイナリサーチにより変化させて、前記ラッチ回路の出力が変化するときの第2遅延量を検出する第2処理と、
を実行可能であり、前記第1遅延量と前記第2遅延量の差を、前記入力パルスの前記パルス幅とする、パルス幅測定回路。
続きを表示(約 710 文字)
【請求項2】
前記コントローラは、前記第2処理において、前記第2プログラマブル遅延回路に設定すべき遅延量が前記第1遅延量より小さいとき、前記ラッチ回路の出力がハイであるとみなして、測定をスキップする、請求項1に記載のパルス幅測定回路。
【請求項3】
入力パルスのパルス幅の測定方法であって、
第1プログラマブル遅延回路が、前記入力パルスに応じた第1パルスを遅延して第1遅延パルスを生成するステップと、
第2プログラマブル遅延回路が、前記入力パルスに応じた第2パルスを遅延して第2遅延パルスを生成するステップと、
ラッチ回路が、前記第1遅延パルスを、前記第2遅延パルスのエッジに応答してラッチするステップと、
前記第2プログラマブル遅延回路の遅延量を制御する制御ステップと、
を備え、
前記制御ステップは、
前記第2プログラマブル遅延回路の遅延量を連続的にスイープし、前記ラッチ回路の出力が変化するときの第1遅延量を検出する第1ステップと、
前記第2プログラマブル遅延回路の遅延量を、バイナリサーチにより変化させて、前記ラッチ回路の出力が変化するときの第2遅延量を検出する第2ステップと、
を含み、
前記第1遅延量と前記第2遅延量の差を、前記入力パルスの前記パルス幅とする、測定方法。
【請求項4】
前記第2ステップにおいて、前記第2プログラマブル遅延回路に設定すべき遅延量が前記第1遅延量より小さいとき、前記ラッチ回路の出力がハイであるとみなして、測定をスキップする、請求項3に記載の測定方法。
発明の詳細な説明
【技術分野】
【0001】
本開示は、パルス幅測定技術に関する。
続きを表示(約 2,100 文字)
【背景技術】
【0002】
半導体集積回路において、時間を測定したい場合に、TDC(Time To Digital Converter)回路が利用される。TDC回路の構成として、フラッシュ型TDC、逐次比較型(SAR:Successive Approximation Register)TDCなどが提案されている。
【先行技術文献】
【非特許文献】
【0003】
特開2015-211539号公報
【0004】
[概要]
本開示は係る状況においてなされたものであり、そのある態様の例示的な目的のひとつは、測定時間を短縮したパルス幅測定回路の提供にある。
【0005】
本開示のある態様は、入力パルスのパルス幅を測定するパルス幅測定回路に関する。パルス幅測定回路は、入力パルスに応じた第1パルスを遅延し、第1遅延パルスを生成する第1プログラマブル遅延回路と、入力パルスに応じた第2パルスを遅延し、第2遅延パルスを生成する第2プログラマブル遅延回路と、第1遅延パルスを、第2遅延パルスのエッジに応答してラッチするラッチ回路と、第2プログラマブル遅延回路の遅延量を制御するコントローラと、を備える。コントローラは、第2プログラマブル遅延回路の遅延量を連続的にスイープし、ラッチ回路の出力が変化するときの第1遅延量を検出する第1処理と、第2プログラマブル遅延回路の遅延量を、バイナリサーチにより変化させて、ラッチ回路の出力が変化するときの第2遅延量を検出する第2処理と、を実行可能であり、第1遅延量と第2遅延量の差を、入力パルスのパルス幅とする。
【0006】
本開示の別の態様は、入力パルスのパルス幅の測定方法に関する。測定方法は、第1プログラマブル遅延回路が、入力パルスに応じた第1パルスを遅延して第1遅延パルスを生成するステップと、第2プログラマブル遅延回路が、入力パルスに応じた第2パルスを遅延して第2遅延パルスを生成するステップと、ラッチ回路が、第1遅延パルスを、第2遅延パルスのエッジに応答してラッチするステップと、第2プログラマブル遅延回路の遅延量を制御する制御ステップと、を備える。制御ステップは、第2プログラマブル遅延回路の遅延量を連続的にスイープし、ラッチ回路の出力が変化するときの第1遅延量を検出する第1ステップと、第2プログラマブル遅延回路の遅延量を、バイナリサーチにより変化させて、ラッチ回路の出力が変化するときの第2遅延量を検出する第2ステップと、を含む。第1遅延量と第2遅延量の差を、入力パルスのパルス幅とする。
【0007】
なお、以上の構成要素を任意に組み合わせたもの、構成要素や表現を、方法、装置、システムなどの間で相互に置換したものもまた、本発明あるいは本開示の態様として有効である。さらに、この項目(課題を解決するための手段)の記載は、本発明の欠くべからざるすべての特徴を説明するものではなく、したがって、記載されるこれらの特徴のサブコンビネーションも、本発明たり得る。
【図面の簡単な説明】
【0008】
図1は、実施形態に係るパルス幅測定回路の回路図である。
図2は、パルス幅測定回路によるパルス幅測定の第1処理を説明する図である。
図3は、パルス幅測定回路によるパルス幅測定の第2処理を説明する図である。
【0009】
[詳細な説明]
(実施形態の概要)
本開示のいくつかの例示的な実施形態の概要を説明する。この概要は、後述する詳細な説明の前置きとして、実施形態の基本的な理解を目的として、1つまたは複数の実施形態のいくつかの概念を簡略化して説明するものであり、発明あるいは開示の広さを限定するものではない。この概要は、考えられるすべての実施形態の包括的な概要ではなく、すべての実施形態の重要な要素を特定することも、一部またはすべての態様の範囲を線引きすることも意図していない。便宜上、「一実施形態」は、本明細書に開示するひとつの実施形態(実施例や変形例)または複数の実施形態(実施例や変形例)を指すものとして用いる場合がある。
【0010】
一実施形態に係るパルス幅測定回路は、入力パルスに応じた第1パルスを遅延し、第1遅延パルスを生成する第1プログラマブル遅延回路と、入力パルスに応じた第2パルスを遅延し、第2遅延パルスを生成する第2プログラマブル遅延回路と、第1遅延パルスを、第2遅延パルスのエッジに応答してラッチするラッチ回路と、第2プログラマブル遅延回路の遅延量を制御するコントローラと、を備える。コントローラは、第2プログラマブル遅延回路の遅延量を連続的にスイープし、ラッチ回路の出力が変化するときの第1遅延量を検出する第1処理と、第2プログラマブル遅延回路の遅延量を、バイナリサーチにより変化させて、ラッチ回路の出力が変化するときの第2遅延量を検出する第2処理と、を実行可能である。パルス幅測定回路は、第1遅延量と第2遅延量の差を、入力パルスのパルス幅とする。
(【0011】以降は省略されています)
この特許をJ-PlatPat(特許庁公式サイト)で参照する
関連特許
ローム株式会社
光センサ
25日前
ローム株式会社
半導体装置
3日前
ローム株式会社
半導体装置
17日前
ローム株式会社
半導体装置
26日前
ローム株式会社
半導体装置
25日前
ローム株式会社
半導体装置
25日前
ローム株式会社
半導体装置
19日前
ローム株式会社
半導体装置
19日前
ローム株式会社
半導体装置
18日前
ローム株式会社
半導体装置
3日前
ローム株式会社
半導体装置
17日前
ローム株式会社
抵抗チップ
18日前
ローム株式会社
半導体装置
3日前
ローム株式会社
半導体集積回路
12日前
ローム株式会社
窒化物半導体装置
18日前
ローム株式会社
窒化物半導体装置
27日前
ローム株式会社
自己診断システム
20日前
ローム株式会社
半導体メモリ装置
5日前
ローム株式会社
半導体パッケージ
18日前
ローム株式会社
半導体装置、電子機器、車両
12日前
ローム株式会社
半導体装置、電子機器、車両
12日前
ローム株式会社
信号伝達装置、電子機器、車両
27日前
ローム株式会社
パルス幅変調回路およびモータ駆動装置
12日前
ローム株式会社
半導体装置および半導体装置の製造方法
3日前
ローム株式会社
電圧電流変換回路および半導体集積回路
12日前
ローム株式会社
力率改善回路、制御装置、および電子機器
3日前
ローム株式会社
半導体装置、および半導体装置の製造方法
3日前
ローム株式会社
電流生成回路、半導体装置、電子機器及び車両
24日前
ローム株式会社
モータドライバ回路およびハードディスク装置
20日前
ローム株式会社
電源制御装置、DC/DCコンバータ、および車両
13日前
ローム株式会社
三相ブラシレスモータのドライバ回路および駆動方法
5日前
ローム株式会社
圧電アクチュエータ及び圧電アクチュエータの駆動方法
24日前
ローム株式会社
半導体装置
13日前
ローム株式会社
半導体装置
11日前
ローム株式会社
半導体装置
27日前
ローム株式会社
半導体装置
19日前
続きを見る
他の特許を見る