TOP
|
特許
|
意匠
|
商標
特許ウォッチ
Twitter
他の特許を見る
公開番号
2025159577
公報種別
公開特許公報(A)
公開日
2025-10-21
出願番号
2024062257
出願日
2024-04-08
発明の名称
モータドライバ回路およびハードディスク装置
出願人
ローム株式会社
代理人
個人
,
個人
,
個人
,
個人
主分類
H02P
3/00 20060101AFI20251014BHJP(電力の発電,変換,配電)
要約
【課題】クランプ動作とモータ駆動部の動作を独立とし、制御の簡素化を図ることのできるモータドライバ回路を提供する。
【解決手段】モータドライバ回路2は、モータを駆動するモータ駆動部10、モータ駆動部10からの回生電流により充電されるキャパシタC0、クランプ回路20、クランプ制御回路30を備える。クランプ回路20は、参照電流I3が流れるトランジスタQ1、第1主電極がキャパシタC0に接続され、第2主電極がグランドに接続され、参照電流I3のミラー電流Ioutが流れるトランジスタQ0を有する第1カレントミラー回路21を備える。クランプ制御回路30は、第1キャパシタC0とモータ駆動部10の接続点の電圧Vpが回生電流により第1閾値電圧V1まで上昇した時に、トランジスタQ1に参照電流I3を流すことにより、トランジスタQ0がミラー電流Ioutとして回生電流をグランドに流すように制御する。
【選択図】図1
特許請求の範囲
【請求項1】
モータを制御するためのモータドライバ回路であって、
前記モータを駆動するモータ駆動部と、
前記モータ駆動部からの回生電流により充電される第1キャパシタと、
参照電流が流れる第1トランジスタと、第1主電極が前記第1キャパシタに接続され、第2主電極がグランドに接続され、前記参照電流のミラー電流が流れるクランプ用トランジスタとを有する第1カレントミラー回路を備えたクランプ回路と、
前記第1キャパシタと前記モータ駆動部の接続点の電圧が前記回生電流により所定の第1閾値電圧まで上昇した時に、前記第1トランジスタに所定の電流値の前記参照電流を流すことにより、前記クランプ用トランジスタが前記ミラー電流として前記回生電流を前記グランドに流すように制御するクランプ制御回路と、
を備えたモータドライバ回路。
続きを表示(約 1,100 文字)
【請求項2】
前記クランプ制御回路は、前記第1キャパシタと前記モータ駆動部の接続点の電圧が前記第1閾値電圧よりも小さいときには、前記第1トランジスタに前記参照電流を流さないことにより、前記クランプ用トランジスタが前記ミラー電流として前記回生電流を前記グランドに流さないように制御する、請求項1に記載のモータドライバ回路。
【請求項3】
前記クランプ制御回路は、
前記参照電流を前記第1トランジスタを経ずに前記グランドにバイパス可能な第2トランジスタと、
前記第1キャパシタと前記モータ駆動部の接続点の電圧が前記第1閾値電圧まで上昇した時に前記第2トランジスタをオフとし、前記第1キャパシタと前記モータ駆動部の接続点の電圧が前記第1閾値電圧よりも小さいときには前記第2トランジスタをオンとするように制御するコンパレータと、
前記コンパレータの出力端子と前記第2トランジスタの制御電極の間に接続された、抵抗と第2キャパシタを備えたRC回路と、
を備え、
前記RC回路の時定数により、前記第2トランジスタのオンとオフの時間を調整可能である、
請求項1に記載のモータドライバ回路。
【請求項4】
前記モータ駆動部と前記クランプ回路と前記クランプ制御回路はひとつの半導体集積回路で構成されており、
前記クランプ用トランジスタの前記第1主電極は、前記半導体集積回路に含まれない外部配線で前記半導体集積回路の端子と接続されている、
請求項1に記載のモータドライバ回路。
【請求項5】
前記外部配線には、ボンディングワイヤが用いられている、請求項4に記載のモータドライバ回路。
【請求項6】
前記外部配線には、前記半導体集積回路を搭載するパッケージに配置された配線、または、前記パッケージが実装されたプリント基板に配置された配線が用いられている、請求項4に記載のモータドライバ回路。
【請求項7】
前記モータ駆動部と前記クランプ回路と前記クランプ制御回路はひとつの半導体集積回路で構成されており、
前記クランプ用トランジスタの前記第1主電極は、前記半導体集積回路の内部配線で前記半導体集積回路の端子と接続されている、
請求項1に記載のモータドライバ回路。
【請求項8】
ヘッドを駆動するためのボイスコイルモータと、
ディスクを回転させるためのスピンドルモータと、
前記ボイスコイルモータおよび前記スピンドルモータを制御する請求項1から7のいずれか1項に記載のモータドライバ回路と、
を備えたハードディスク装置。
発明の詳細な説明
【技術分野】
【0001】
本開示は、モータドライバ回路およびハードディスク装置に関する。
続きを表示(約 1,500 文字)
【背景技術】
【0002】
特許文献1には、ハードディスク装置のモータを駆動するためのモータドライバ回路が記載されている。
【先行技術文献】
【特許文献】
【0003】
特開2021-044704号
【0004】
[概要]
本開示の目的は、回生電流を吸収するクランプ動作とモータ駆動部の動作を独立とし、制御の簡素化を図ることのできるモータドライバ回路およびハードディスク装置を提供することにある。
【0005】
上述した課題を解決するために、本開示の第1の態様は、モータを制御するためのモータドライバ回路であって、モータを駆動するモータ駆動部と、モータ駆動部からの回生電流により充電される第1キャパシタと、クランプ回路と、クランプ制御回路と、を備える。クランプ回路は、参照電流が流れる第1トランジスタと、第1主電極が第1キャパシタに接続され、第2主電極がグランドに接続され、参照電流のミラー電流が流れるクランプ用トランジスタとを有する第1カレントミラー回路を備える。クランプ制御回路は、第1キャパシタとモータ駆動部の接続点の電圧が回生電流により所定の第1閾値電圧まで上昇した時に、第1トランジスタに所定の電流値の参照電流を流すことにより、クランプ用トランジスタがミラー電流として回生電流をグランドに流すように制御する。
【0006】
本開示の第2の態様は、ハードディスク装置であって、ヘッドを駆動するためのボイスコイルモータと、ディスクを回転させるためのスピンドルモータと、ボイスコイルモータおよびスピンドルモータを制御する第1の態様に係るモータドライバ回路と、を備える。
【図面の簡単な説明】
【0007】
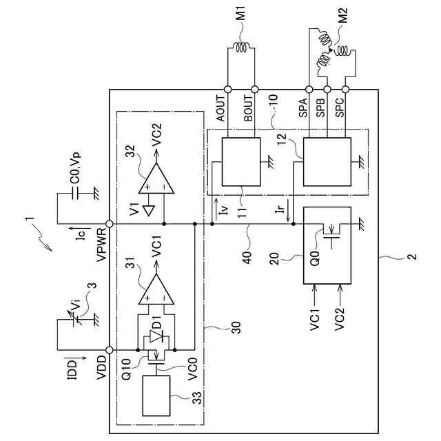
図1は、実施形態に係るハードディスク装置およびモータドライバ回路の構成例を示す回路図である。
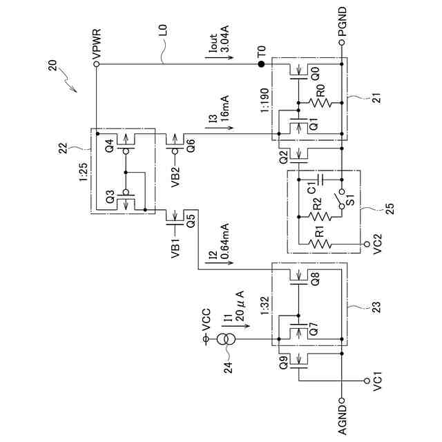
図2は、実施形態に係るモータドライバ回路のクランプ回路の構成を示す回路図である。
図3は、実施形態に係るモータドライバ回路における、VDD端子とVPWR端子の電圧、クランプ制御回路の第1コンパレータと第2コンパレータの出力信号の時間変化を示すタイムチャートである。
図4は、実施形態に係るモータドライバ回路における、VPWR端子の電圧、第2コンパレータの出力信号、第1トランジスタと第2トランジスタに流れる第3電流、クランプ用トランジスタに流れるクランプ電流を示すタイムチャートである。
【0008】
[詳細な説明]
以下、実施形態に係るモータドライバ回路およびハードディスク装置について、図面を参照しながら詳細に説明する。ただし、図面は模式的なものであり、現実のものとは異なる分が含まれていることに留意すべきである。
【0009】
なお、以下で説明する実施形態は、包括的または具体的な例を示すものである。以下の実施形態で示される数値、形状、材料、構成要素、構成要素の設置位置及び接続形態は、一例であり、本開示に限定する主旨ではない。また、以下の実施形態における構成要素のうち、最上位概念を示す独立請求項に記載されていない構成要素については、任意の構成要素として説明される。さらに、図面の寸法比率は説明の都合上誇張されており、実際の比率と異なる場合がある。また、以下の実施形態及びその変形例には、同様の構成要素が含まれている場合があり、同様の構成要素には共通の符号を付与し、重複する説明を省略する。
【0010】
図1を参照して、実施形態に係るハードディスク装置1およびモータドライバ回路2の構成を説明する。
(【0011】以降は省略されています)
特許ウォッチbot のツイートを見る
この特許をJ-PlatPat(特許庁公式サイト)で参照する
関連特許
ローム株式会社
半導体装置
10日前
ローム株式会社
半導体装置
1か月前
ローム株式会社
半導体装置
10日前
ローム株式会社
半導体装置
10日前
ローム株式会社
半導体装置
26日前
ローム株式会社
半導体装置
26日前
ローム株式会社
半導体装置
1か月前
ローム株式会社
半導体装置
18日前
ローム株式会社
半導体装置
3日前
ローム株式会社
半導体装置
1か月前
ローム株式会社
電源制御装置
26日前
ローム株式会社
信号伝達装置
26日前
ローム株式会社
定電圧生成回路
10日前
ローム株式会社
半導体集積回路
10日前
ローム株式会社
半導体集積回路
11日前
ローム株式会社
定電圧生成回路
10日前
ローム株式会社
半導体モジュール
19日前
ローム株式会社
モータドライバ回路
26日前
ローム株式会社
比較回路、半導体装置
10日前
ローム株式会社
サーマルプリントヘッド
10日前
ローム株式会社
逐次比較型AD変換回路
18日前
ローム株式会社
半導体装置およびシステム
18日前
ローム株式会社
電源制御装置及び電源装置
3日前
ローム株式会社
監視回路及びレジスタ制御装置
10日前
ローム株式会社
昇圧型スイッチングレギュレータ
12日前
ローム株式会社
電源制御装置、スイッチング電源
3日前
ローム株式会社
信号受信装置、IC及び電気機器
24日前
ローム株式会社
電圧調整装置及び電荷蓄積システム
12日前
ローム株式会社
モータドライバ回路および駆動方法
11日前
ローム株式会社
半導体装置および半導体装置の製造方法
11日前
ローム株式会社
検出回路、信号伝達装置、電子機器、車両
10日前
ローム株式会社
サーマルプリントヘッド及びその製造方法
10日前
ローム株式会社
半導体装置、および半導体装置の製造方法
10日前
ローム株式会社
力率改善回路、制御装置、および電子機器
1か月前
ローム株式会社
ドライバ、信号伝達装置、電子機器、車両
3日前
ローム株式会社
半導体装置、および半導体装置の製造方法
24日前
続きを見る
他の特許を見る