TOP
|
特許
|
意匠
|
商標
特許ウォッチ
Twitter
他の特許を見る
公開番号
2025178926
公報種別
公開特許公報(A)
公開日
2025-12-09
出願番号
2024085804
出願日
2024-05-27
発明の名称
整流回路およびAC/DCコンバータ
出願人
ローム株式会社
代理人
個人
,
個人
主分類
H02M
3/28 20060101AFI20251202BHJP(電力の発電,変換,配電)
要約
【課題】AC/DCコンバータを小型化する。
【解決手段】整流回路200において、ブリッジ回路210は、交流電圧V
AC
を整流する。電圧クランプ回路220は、ブリッジ回路210の出力端子と接地ラインの間に順に直列に接続されたクランプトランジスタQ3および平滑キャパシタC1を含み、ブリッジ回路210の出力電圧V
RECT
に応じて、クランプトランジスタQ3のオン、オフを制御する。後段のDC/DCコンバータ300は、平滑キャパシタC1と並列に接続される。
【選択図】図1
特許請求の範囲
【請求項1】
交流電圧を整流するブリッジ回路と、
前記ブリッジ回路の出力端子と接地ラインの間に順に直列に接続されたクランプトランジスタおよび平滑キャパシタを含み、前記ブリッジ回路の出力電圧に応じて、前記クランプトランジスタのオン、オフを制御するように構成された電圧クランプ回路と、
を備え、前記接地ラインは、後段のDC/DCコンバータの接地ラインと共通である、整流回路。
続きを表示(約 680 文字)
【請求項2】
前記DC/DCコンバータは、第1整流素子、第1ブートストラップラインおよび第1ブートストラップキャパシタを含む第1ブートストラップ回路を有し、
前記クランプトランジスタはN型トランジスタであり、
前記電圧クランプ回路は、
出力が前記N型トランジスタの制御端子と接続されたゲートドライバと、
前記N型トランジスタの制御端子と接続された出力ノードと、前記平滑キャパシタと接続された下側電源ノードと、上側電源ノードと、を有するゲートドライバと、
前記ゲートドライバの前記上側電源ノードと接続された第2ブートストラップラインと、前記第2ブートストラップラインと前記平滑キャパシタの間に接続された第2ブートストラップキャパシタと、前記第2ブートストラップラインと前記第1ブートストラップラインの間に接続された第2整流素子と、を含む第2ブートストラップ回路と、
を含む、請求項1に記載の整流回路。
【請求項3】
請求項1または2に記載の整流回路と、
前記整流回路の前記平滑キャパシタと並列に、前記接地ラインが共通に接続されたDC/DCコンバータと、
を備える、AC/DCコンバータ。
【請求項4】
前記DC/DCコンバータは、
ハイサイドトランジスタおよびローサイドトランジスタと、
前記ハイサイドトランジスタおよび前記ローサイドトランジスタを駆動する非絶縁のゲート駆動回路と、
を含む、請求項3に記載のAC/DCコンバータ。
発明の詳細な説明
【技術分野】
【0001】
本開示は、整流回路およびAC/DCコンバータに関する。
続きを表示(約 1,600 文字)
【背景技術】
【0002】
商用交流電源から電子機器への電源供給に、AC/DCコンバータが使用される。AC/DCコンバータは、交流電圧を整流する整流回路と、整流回路の出力電圧を負荷に適した電圧レベルに変換するDC/DCコンバータを含む。
【0003】
力率改善(PFC;Power Factor Correction)を必要としない75W以下のAC/DCコンバータでは、ダイオードブリッジと電解コンデンサを組み合わせた交流整流回路を使うことが一般的であった。この構成では、電解コンデンサには、交流入力電圧のおおよそ√2倍の電圧が発生する。そのため、電解コンデンサとして、たとえば400V高耐圧の部品を選定する必要があった。この電解コンデンサは、AC/DCコンバータの小型化、低コスト化の障害となっていた。
【先行技術文献】
【特許文献】
【0004】
特開2024-001433号公報
【0005】
[概要]
本開示はこうした状況に鑑みてなされたものであり、その例示的な目的のひとつは、AC/DCコンバータの小型化にある。
【0006】
本開示のある態様は、整流回路に関する。整流回路は、交流電圧を整流するブリッジ回路と、ブリッジ回路の出力端子と接地ラインの間に順に直列に接続されたクランプトランジスタおよび平滑キャパシタを含み、ブリッジ回路の出力電圧に応じて、クランプトランジスタのオン、オフを制御するように構成された電圧クランプ回路と、を備える。接地ラインは、後段のDC/DCコンバータの接地ラインと共通である。
【0007】
なお、以上の構成要素を任意に組み合わせたもの、構成要素や表現を、方法、装置、システムなどの間で相互に置換したものもまた、本発明あるいは本開示の態様として有効である。さらに、この項目(課題を解決するための手段)の記載は、本発明の欠くべからざるすべての特徴を説明するものではなく、したがって、記載されるこれらの特徴のサブコンビネーションも、本発明たり得る。
【図面の簡単な説明】
【0008】
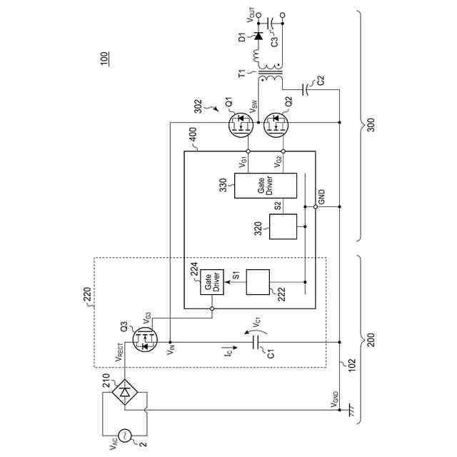
図1は、実施形態に係るAC/DCコンバータの回路図である。
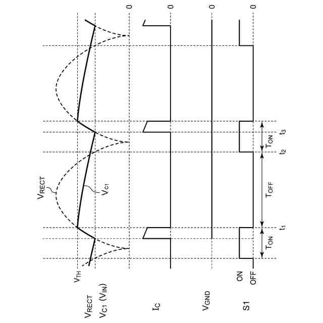
図2は、図1のAC/DCコンバータの動作を説明する波形図である。
図3は、比較技術に係るAC/DCコンバータの回路図である。
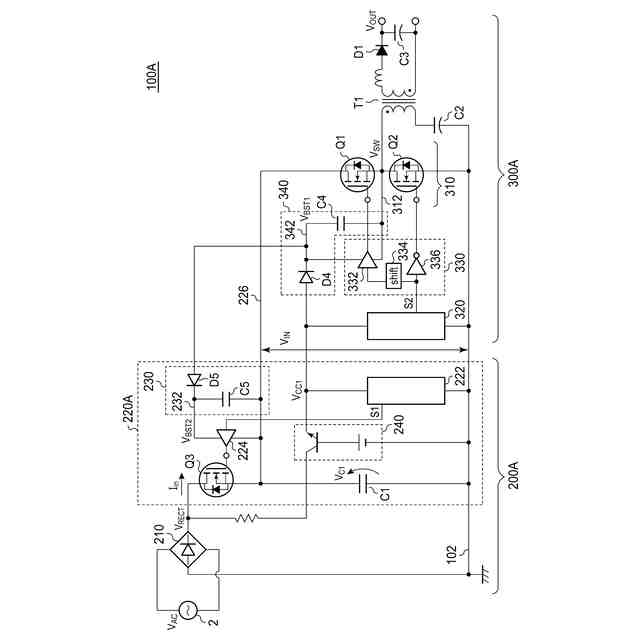
図4は、一実施例に係るAC/DCコンバータの回路図である。
図5は、図4のAC/DCコンバータの動作を説明する波形図である。
【0009】
[詳細な説明]
(実施形態の概要)
本開示のいくつかの例示的な実施形態の概要を説明する。この概要は、後述する詳細な説明の前置きとして、実施形態の基本的な理解を目的として、1つまたは複数の実施形態のいくつかの概念を簡略化して説明するものであり、発明あるいは開示の広さを限定するものではない。この概要は、考えられるすべての実施形態の包括的な概要ではなく、すべての実施形態の重要な要素を特定することも、一部またはすべての態様の範囲を線引きすることも意図していない。便宜上、「一実施形態」は、本明細書に開示するひとつの実施形態(実施例や変形例)または複数の実施形態(実施例や変形例)を指すものとして用いる場合がある。
【0010】
一実施形態に係る整流回路は、交流電圧を整流するブリッジ回路と、ブリッジ回路の出力端子と接地ラインの間に順に直列に接続されたクランプトランジスタおよび平滑キャパシタを含み、ブリッジ回路の出力電圧に応じて、クランプトランジスタのオン、オフを制御するように構成された電圧クランプ回路と、を備える。接地ラインは、後段のDC/DCコンバータの接地ラインと共通である。
(【0011】以降は省略されています)
この特許をJ-PlatPat(特許庁公式サイト)で参照する
関連特許
株式会社東光高岳
充電器
2日前
東洋アルミニウム株式会社
発電体
1日前
株式会社ダイヘン
充電装置
1日前
株式会社デンソー
回転電機
6日前
株式会社ダイヘン
送配電装置
6日前
株式会社不二越
空冷式油圧装置
6日前
本田技研工業株式会社
回転電機
8日前
ローム株式会社
半導体集積回路
13日前
富士電機株式会社
電力変換装置
6日前
富士電機株式会社
電力変換装置
6日前
株式会社東光高岳
充電対象切換システム
2日前
アズビル株式会社
タービン式流量制御装置
1日前
株式会社イノコンバンク
無線給電システム
6日前
サンデン株式会社
モータ
7日前
サンデン株式会社
モータ
7日前
西芝電機株式会社
緊急切断方法及び軸発電機
2日前
ジヤトコ株式会社
治具
6日前
矢崎総業株式会社
電気接続箱
8日前
多摩川精機株式会社
モータ
6日前
株式会社アイシン
ステータユニット
2日前
河村電器産業株式会社
車両充電装置
6日前
トヨタ紡織株式会社
電動モータ
2日前
日本発條株式会社
コアの製造方法及び装置
6日前
トヨタ紡織株式会社
モータコアの製造方法
13日前
株式会社デンソー
電動機
13日前
株式会社デンソー
ロータ
8日前
株式会社デンソー
ロータ
8日前
矢崎総業株式会社
車載用切替装置
8日前
株式会社明電舎
電力変換システム
6日前
株式会社ミツバ
モータ装置
6日前
株式会社東芝
スイッチギヤ
1日前
株式会社IHI
電力変換システム
1日前
河村電器産業株式会社
充電コネクタの保持構造
1日前
株式会社神戸製鋼所
電動機
6日前
サンデン株式会社
インバータ装置
7日前
三菱電機株式会社
電力変換装置
8日前
続きを見る
他の特許を見る