TOP
|
特許
|
意匠
|
商標
特許ウォッチ
Twitter
他の特許を見る
公開番号
2025175553
公報種別
公開特許公報(A)
公開日
2025-12-03
出願番号
2024081723
出願日
2024-05-20
発明の名称
車載用切替装置
出願人
矢崎総業株式会社
代理人
弁理士法人栄光事務所
主分類
H02H
7/18 20060101AFI20251126BHJP(電力の発電,変換,配電)
要約
【課題】冗長性の向上を図った車載用切替装置を提供する。
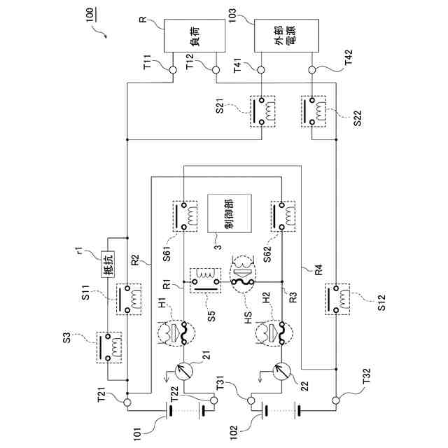
【解決手段】直列スイッチS5が、第1バッテリ101の負極と、第2バッテリ102の正極と、の間に接続される。第1並列スイッチS61が、直列スイッチS5及び第1バッテリ101の負極間と、第2バッテリ102の負極との間に接続される。第2並列スイッチS62が、直列スイッチS5及び第2バッテリ102の正極間と、第1バッテリ101の正極との間に接続される。第1パイロヒューズH1が、直列スイッチS5と第1並列スイッチS61との間と、第1バッテリ101の負極と、の間に接続される。第2パイロヒューズH2が、直列スイッチS5と第2並列スイッチS62との間と、第2バッテリ102の正極と、の間に接続される。
【選択図】図1
特許請求の範囲
【請求項1】
第1バッテリの負極と、第2バッテリの正極と、の間に接続された直列スイッチと、
前記直列スイッチ及び前記第1バッテリの負極間と、前記第2バッテリの負極との間に接続された第1並列スイッチと、
前記直列スイッチ及び前記第2バッテリの正極間と、前記第1バッテリの正極との間に接続された第2並列スイッチと、
前記直列スイッチと前記第1並列スイッチとの間と、前記第1バッテリの負極と、の間に接続された第1パイロヒューズと、
前記直列スイッチと前記第2並列スイッチとの間と、前記第2バッテリの正極と、の間に接続された第2パイロヒューズと、を備えた、
車載用切替装置。
続きを表示(約 1,500 文字)
【請求項2】
請求項1に記載の車載用切替装置において、
前記第1パイロヒューズと前記第2パイロヒューズとの間に、前記直列スイッチと直列に接続された中央パイロヒューズを有する、
車載用切替装置。
【請求項3】
請求項2に記載の車載用切替装置において、
前記直列スイッチ及び前記中央パイロヒューズから成る直列回路と前記第1並列スイッチとの間と、前記第1バッテリの負極と、の間に、前記第1パイロヒューズと直列接続された第1電流センサと、
前記直列スイッチ及び前記中央パイロヒューズから成る直列回路と前記第2並列スイッチとの間と、前記第2バッテリの正極と、の間に、前記第2パイロヒューズと直列接続された第2電流センサと、
前記第1電流センサ及び前記第2電流センサの検出値に応じて前記中央パイロヒューズ、前記第1パイロヒューズ及び前記第2パイロヒューズの切断を制御する制御部と、を備えた、
車載用切替装置。
【請求項4】
請求項3に記載の車載用切替装置において、
前記制御部は、
前記直列スイッチがオンしている場合、前記第1電流センサの検出値のみが過電流状態であると、前記第1パイロヒューズを切断し、前記第2電流センサの検出値のみが過電流状態であると、前記第2パイロヒューズを切断し、前記第1電流センサ及び前記第2電流センサの双方の検出値が過電流状態であると、前記中央パイロヒューズを切断し、
前記第1並列スイッチ及び前記第2並列スイッチがオンしている場合、前記第1電流センサの検出値が過電流状態であると、前記第1パイロヒューズを切断し、前記第2電流センサの検出値が過電流状態であると、前記第2パイロヒューズを切断し、前記中央パイロヒューズは切断しない、
車載用切替装置。
【請求項5】
請求項3に記載の車載用切替装置において、
前記制御部は、
前記直列スイッチがオンしている場合、前記第1電流センサ及び前記第2電流センサの少なくとも一方の検出値が過電流状態であると、前記中央パイロヒューズを切断し、前記第1パイロヒューズ及び前記第2パイロヒューズは切断せず、
前記第1並列スイッチ及び前記第2並列スイッチがオンしている場合、前記第1電流センサの検出値が過電流状態であると、前記第1パイロヒューズを切断し、前記第2電流センサの検出値が過電流状態であると、前記第2パイロヒューズを切断し、前記中央パイロヒューズは切断しない、
車載用切替装置。
【請求項6】
請求項3に記載の車載用切替装置において、
前記第1電流センサ及び前記第2電流センサは各々、センス抵抗式電流センサ及びホール式電流センサから構成され、
前記制御部は、
前記直列スイッチがオンしている場合、前記センス抵抗式電流センサ及び前記ホール式電流センサの双方の検出値が過電流状態であると、前記センス抵抗式電流センサ及び前記ホール式電流センサから構成された前記第1電流センサ又は前記第2電流センサの検出値が過電流状態であると判定し、
前記第1並列スイッチ及び前記第2並列スイッチがオンしている場合、前記センス抵抗式電流センサ及び前記ホール式電流センサの少なくとも一方の検出値が過電流状態であると、前記センス抵抗式電流センサ及び前記ホール式電流センサから構成された前記第1電流センサ又は前記第2電流センサの検出値が過電流状態であると判定する、
車載用切替装置。
発明の詳細な説明
【技術分野】
【0001】
本発明は、車載用切替装置に関する。
続きを表示(約 1,400 文字)
【背景技術】
【0002】
従来より、第1バッテリ及び第2バッテリを直列又は並列に切り替えて接続することができる車載用切替装置が提案されている(特許文献1)。特許文献1の車載用切替装置は、第1バッテリの負極と第2バッテリの正極との間にパイロヒューズを設け、過電流が流れたときに上記パイロヒューズを切断している。
【0003】
また、上記パイロヒューズを切断すると、第1バッテリ及び第2バッテリの双方から負荷への電源供給が遮断される。このため、第1バッテリ及び第2バッテリのうち一個がまだ電源供給可能であるようなときでも、負荷への電源供給が止まってしまい、冗長性を持たせることができない、という課題もあった。
【先行技術文献】
【特許文献】
【0004】
特開2022-170763号公報
【発明の概要】
【発明が解決しようとする課題】
【0005】
本発明は、上述した事情に鑑みてなされたものであり、その目的は、冗長性の向上を図った車載用切替装置を提供することにある。
【課題を解決するための手段】
【0006】
前述した目的を達成するために、本発明に係る車載用切替装置は、下記を特徴としている。
第1バッテリの負極と、第2バッテリの正極と、の間に接続された直列スイッチと、
前記直列スイッチ及び前記第1バッテリの負極間と、前記第2バッテリの負極との間に接続された第1並列スイッチと、
前記直列スイッチ及び前記第2バッテリの正極間と、前記第1バッテリの正極との間に接続された第2並列スイッチと、
前記直列スイッチと前記第1並列スイッチとの間と、前記第1バッテリの負極と、の間に接続された第1パイロヒューズと、
前記直列スイッチと前記第2並列スイッチとの間と、前記第2バッテリの正極と、の間に接続された第2パイロヒューズと、を備えた、
車載用切替装置であること。
【発明の効果】
【0007】
本発明に係る車載用切替装置によれば、冗長性の向上を図る、との効果を奏する。
【0008】
以上、本発明について簡潔に説明した。更に、以下に説明される発明を実施するための形態(以下、「実施形態」という。)を添付の図面を参照して通読することにより、本発明の詳細は更に明確化されるであろう。
【図面の簡単な説明】
【0009】
図1は、本発明の車載用切替装置を組み込んだ車載用電源システムの一実施形態を示す回路図である。
図2は、図1に示すパイロヒューズの構成を示す図である。
図3は、第1実施形態における図1に示す制御部の処理手順を示すフローチャートである。
図4は、第2実施形態における図1に示す制御部の処理手順を示すフローチャートである。
図5は、図1に示す第1電流センサ21,第2電流センサそれぞれが、シャント抵抗式電流センサ、ホール式電流センサの双方を有する場合の過電流状態の閾値について説明するための説明図である。
【発明を実施するための形態】
【0010】
本発明に関する具体的な実施形態について、各図を参照しながら以下に説明する。
(【0011】以降は省略されています)
この特許をJ-PlatPat(特許庁公式サイト)で参照する
関連特許
矢崎総業株式会社
端子
6日前
矢崎総業株式会社
端子
1か月前
矢崎総業株式会社
箱状体
1か月前
矢崎総業株式会社
箱状体
1か月前
矢崎総業株式会社
箱状体
1か月前
矢崎総業株式会社
照明灯
2か月前
矢崎総業株式会社
箱状体
1か月前
矢崎総業株式会社
箱状体
1か月前
矢崎総業株式会社
端子台
1日前
矢崎総業株式会社
端子台
1日前
矢崎総業株式会社
端子台
1日前
矢崎総業株式会社
端子台
1日前
矢崎総業株式会社
コネクタ
1か月前
矢崎総業株式会社
バスバー
1か月前
矢崎総業株式会社
コネクタ
1か月前
矢崎総業株式会社
コネクタ
2か月前
矢崎総業株式会社
コネクタ
1か月前
矢崎総業株式会社
コネクタ
7日前
矢崎総業株式会社
コネクタ
1か月前
矢崎総業株式会社
報知装置
1か月前
矢崎総業株式会社
照明装置
1か月前
矢崎総業株式会社
照明装置
1か月前
矢崎総業株式会社
電源回路
14日前
矢崎総業株式会社
コネクタ
14日前
矢崎総業株式会社
照明装置
1か月前
矢崎総業株式会社
コネクタ
1か月前
矢崎総業株式会社
コネクタ
14日前
矢崎総業株式会社
照明装置
1か月前
矢崎総業株式会社
コネクタ
15日前
矢崎総業株式会社
接続構造
1か月前
矢崎総業株式会社
コネクタ
1か月前
矢崎総業株式会社
コネクタ
1か月前
矢崎総業株式会社
給電装置
7日前
矢崎総業株式会社
コネクタ
2か月前
矢崎総業株式会社
コネクタ
2か月前
矢崎総業株式会社
コネクタ
2か月前
続きを見る
他の特許を見る