TOP
|
特許
|
意匠
|
商標
特許ウォッチ
Twitter
他の特許を見る
公開番号
2025142789
公報種別
公開特許公報(A)
公開日
2025-10-01
出願番号
2024042350
出願日
2024-03-18
発明の名称
コネクタ
出願人
矢崎総業株式会社
代理人
弁理士法人栄光事務所
主分類
H01R
13/405 20060101AFI20250924BHJP(基本的電気素子)
要約
【課題】端子の変形を抑制しつつ端子を収容するハウジングをインサート成形することができるコネクタを提供する。
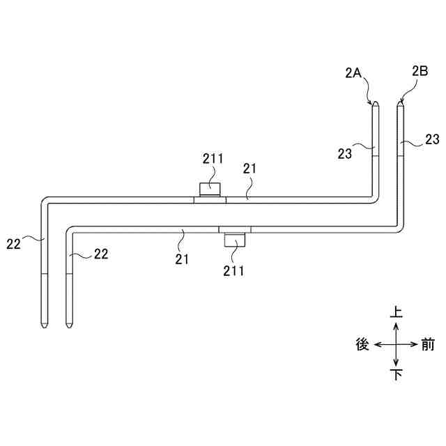
【解決手段】樹脂製のハウジング3は、複数の端子2A,2Bを上下方向に並べた状態でインサート成形される。複数の端子2A,2Bには、ハウジング3に充填される部分に上下方向に突出された突起211が設けられている。突起211の先端がハウジング3外に突出して設けられた。
【選択図】図1
特許請求の範囲
【請求項1】
板状の複数の端子と、複数の前記端子を厚さ方向に並べた状態でインサート成形された樹脂製のハウジングと、を備えたコネクタであって、
複数の前記端子の少なくとも1つは、前記ハウジングに充填される部分に前記厚さ方向に突出された突起が設けられ、
前記突起の先端が前記ハウジング外に突出して設けられた、
コネクタ。
続きを表示(約 150 文字)
【請求項2】
請求項1に記載のコネクタにおいて、
複数の前記端子は各々、中央部と、前記中央部の両端を幅方向に沿って折り曲げて設けた一対の端部と、を有し、
一対の前記端部の先端が、前記ハウジング外に突出して設けられ、
前記突起が、前記中央部に設けられた、
コネクタ。
発明の詳細な説明
【技術分野】
【0001】
本発明は、コネクタに関する。
続きを表示(約 1,300 文字)
【背景技術】
【0002】
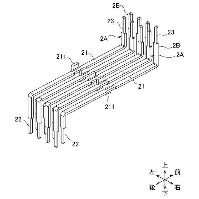
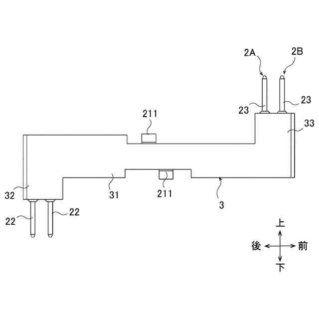
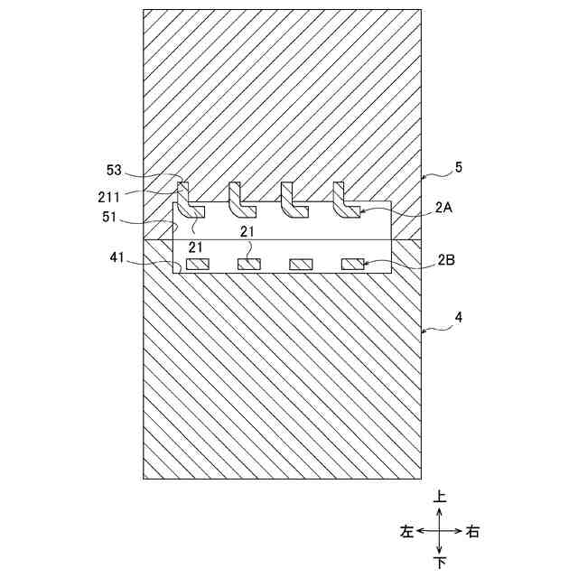
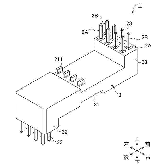
従来より、複数の平板状の端子と、端子を収容するハウジングと、を有するコネクタが提案されている(特許文献1)。端子の収容数を増やすため複数の端子を厚さ方向に積層して収容することが考えられる。このようなコネクタをインサート成形すると、金型内で端子が宙に浮いた状態または端子の厚さ方向の一方側しか支持されていない状態となる。このため、液状化した樹脂を金型内に充填する際に樹脂の圧力で端子が変形し、端子両端のアライメント不良や他の端子との導通不良などの要因につながる、という課題があった。
【0003】
そこで、ハウジングをインサート成形せずにハウジングを成形した後、端子をハウジング内に収容させることが考えられる。しかしながら、ハウジングをインサート成形した場合に比べて、ハウジングに端子を収容する工程が必要となり、生産リードタイムが長くなり、コストも高くなる、という課題があった。
【先行技術文献】
【特許文献】
【0004】
特開2015-22874号公報
【発明の概要】
【発明が解決しようとする課題】
【0005】
本発明は、上述した事情に鑑みてなされたものであり、その目的は、端子の変形を抑制しつつ端子を収容するハウジングをインサート成形することができるコネクタを提供することにある。
【課題を解決するための手段】
【0006】
前述した目的を達成するために、本発明に係るコネクタは、下記を特徴としている。
板状の複数の端子と、複数の前記端子を厚さ方向に並べた状態でインサート成形された樹脂製のハウジングと、を備えたコネクタであって、
複数の前記端子の少なくとも1つは、前記ハウジングに充填される部分に前記厚さ方向に突出された突起が設けられ、
前記突起の先端が前記ハウジング外に突出して設けられた、
コネクタであること。
【発明の効果】
【0007】
本発明に係るコネクタによれば、端子の変形を抑制しつつ端子を収容するハウジングをインサート成形することができる、との効果を奏する。
【0008】
以上、本発明について簡潔に説明した。更に、以下に説明される発明を実施するための形態(以下、「実施形態」という。)を添付の図面を参照して通読することにより、本発明の詳細は更に明確化されるであろう。
【図面の簡単な説明】
【0009】
図1は、本発明のコネクタの斜視図である。
図2は、図1に示す端子の斜視図である。
図3は、図1に示す端子の側面図である。
図4は、図1に示すコネクタの側面図である。
図5は、図1に示すハウジングをインサート成形するための金型の断面図である。
図6は、図1に示すハウジングをインサート成形するための金型の断面図である。
【発明を実施するための形態】
【0010】
本発明に関する具体的な実施形態について、各図を参照しながら以下に説明する。
(【0011】以降は省略されています)
この特許をJ-PlatPat(特許庁公式サイト)で参照する
関連特許
矢崎総業株式会社
照明灯
1か月前
矢崎総業株式会社
箱状体
16日前
矢崎総業株式会社
箱状体
16日前
矢崎総業株式会社
コネクタ
1か月前
矢崎総業株式会社
照明構造
21日前
矢崎総業株式会社
コネクタ
17日前
矢崎総業株式会社
コネクタ
28日前
矢崎総業株式会社
コネクタ
25日前
矢崎総業株式会社
コネクタ
23日前
矢崎総業株式会社
コネクタ
23日前
矢崎総業株式会社
止水部材
21日前
矢崎総業株式会社
コネクタ
21日前
矢崎総業株式会社
コネクタ
10日前
矢崎総業株式会社
コネクタ
1か月前
矢崎総業株式会社
コネクタ
14日前
矢崎総業株式会社
コネクタ
15日前
矢崎総業株式会社
コネクタ
21日前
矢崎総業株式会社
コネクタ
17日前
矢崎総業株式会社
コネクタ
17日前
矢崎総業株式会社
コネクタ
16日前
矢崎総業株式会社
コネクタ
1か月前
矢崎総業株式会社
コネクタ
29日前
矢崎総業株式会社
コネクタ
1か月前
矢崎総業株式会社
報知装置
3日前
矢崎総業株式会社
コネクタ
1か月前
矢崎総業株式会社
コネクタ
1か月前
矢崎総業株式会社
コネクタ
1か月前
矢崎総業株式会社
照明装置
2日前
矢崎総業株式会社
バスバー
7日前
矢崎総業株式会社
コネクタ
16日前
矢崎総業株式会社
コネクタ
1か月前
矢崎総業株式会社
コネクタ
1か月前
矢崎総業株式会社
コネクタ
1か月前
矢崎総業株式会社
電気接続箱
1か月前
矢崎総業株式会社
ゴムブーツ
21日前
矢崎総業株式会社
カバー構造
1か月前
続きを見る
他の特許を見る