TOP
|
特許
|
意匠
|
商標
特許ウォッチ
Twitter
他の特許を見る
10個以上の画像は省略されています。
公開番号
2025171698
公報種別
公開特許公報(A)
公開日
2025-11-20
出願番号
2024077293
出願日
2024-05-10
発明の名称
電源制御装置および電源制御プログラム
出願人
株式会社デンソーテン
代理人
弁理士法人酒井国際特許事務所
主分類
H02J
9/00 20060101AFI20251113BHJP(電力の発電,変換,配電)
要約
【課題】フェイルセーフ制御中に期待通りに負荷スイッチが遮断されるか否かをチェックできる電源制御装置および電源制御プログラムを提供する。
【解決手段】実施形態に係る電源制御装置は、負荷スイッチと、コントローラと、低下回路とを備える。負荷スイッチは、第1電源および第2電源から複数の負荷のそれぞれに電力の供給および遮断が可能である。コントローラは、第1電源が失陥した場合に第2電源から複数の負荷に電力を供給させ、第2電源の電圧低下に伴い、優先度の低い負荷に電力を供給する負荷スイッチを遮断する。低下回路は、第2電源の電圧を時間の経過とともに低下させる。コントローラは、診断モードを有し、診断モードになると、低下回路を作動させ、低下回路による第2電源の電圧低下に伴い優先度の低い負荷に電力を供給する負荷スイッチが遮断されるか否かをチェックする。
【選択図】図1
特許請求の範囲
【請求項1】
第1電源および第2電源から複数の負荷のそれぞれに電力の供給および遮断が可能な負荷スイッチと、
前記第1電源が失陥した場合に前記第2電源から前記複数の負荷に電力を供給させ、前記第2電源の電圧低下に伴い、優先度の低い負荷に電力を供給する前記負荷スイッチを遮断するコントローラと、
前記第2電源の電圧を時間の経過とともに低下させる低下回路と
を備え、
前記コントローラは、診断モードを有し、診断モードになると、前記低下回路を作動させ、前記低下回路による前記第2電源の電圧低下に伴い優先度の低い負荷に電力を供給する前記負荷スイッチが遮断されるか否かをチェックする
電源制御装置。
続きを表示(約 1,400 文字)
【請求項2】
前記低下回路は、前記第2電源から前記負荷への給電経路に設けられ、前記第2電源を放電させる放電回路である
請求項1に記載の電源制御装置。
【請求項3】
前記低下回路は、
前記給電経路とグランドとの間に接続される、放電スイッチと抵抗との直列回路
を含む
請求項2に記載の電源制御装置。
【請求項4】
前記低下回路は、
前記給電経路とグランドとの間に接続される、放電スイッチと定電流回路との直列回路
を含む
請求項2に記載の電源制御装置。
【請求項5】
前記低下回路は、
前記給電経路とグランドとの間に接続されるコンデンサと、
前記コンデンサと並列に接続される、放電スイッチと抵抗との直列回路と
を含む
請求項2に記載の電源制御装置。
【請求項6】
前記第1電源から前記複数の負荷に電力を供給する第1系統と、前記第2電源から前記複数の負荷に電力を供給する第2系統とを接続および遮断可能な系統間スイッチを備え、
前記コントローラは、
前記第1系統および前記第2系統に失陥がない通常時に前記第1電源または前記第2電源によって前記コンデンサを充電し、
前記第1系統または前記第2系統の失陥を検知すると、前記系統間スイッチを遮断し、前記コンデンサから前記第2系統に電力を供給して前記第2系統の失陥か否かを前記第2系統の電圧に基づいて判定する
請求項5に記載の電源制御装置。
【請求項7】
自動運転走行可能な車両に搭載され、
前記コントローラは、
前記診断モードにおいて、前記低下回路による前記第2電源の電圧低下に伴い優先度の低い負荷に電力を供給する前記負荷スイッチが遮断されない場合、自動運転走行を禁止する
請求項1に記載の電源制御装置。
【請求項8】
前記コントローラは、
前記低下回路の作動によって前記第2電源の電圧が閾値未満になると、優先度の低い負荷に電力を供給する前記負荷スイッチを遮断する制御を行って、前記負荷スイッチが遮断されるか否かをチェックする
請求項1に記載の電源制御装置。
【請求項9】
前記コントローラは、
前記低下回路の作動によって前記第2電源の電圧が閾値範囲内の値になるまで低下すると、優先度の低い負荷に電力を供給する前記負荷スイッチを遮断する制御を行って、前記負荷スイッチが遮断されるか否かをチェックする
請求項1に記載の電源制御装置。
【請求項10】
第1電源および第2電源から複数の負荷のそれぞれに電力の供給および遮断が可能な負荷スイッチと、
前記第1電源が失陥した場合に前記第2電源から前記複数の負荷に電力を供給させ、前記第2電源の電圧低下に伴い、優先度の低い負荷に電力を供給する前記負荷スイッチを遮断するコントローラと、
前記第2電源の電圧を時間の経過とともに低下させる低下回路と
を備える電源制御装置の診断モードを有する前記コントローラに
前記診断モードになると、前記低下回路を作動させ、前記低下回路による前記第2電源の電圧低下に伴い優先度の低い負荷に電力を供給する前記負荷スイッチが遮断されるか否かをチェックする手順を実行させる
電源制御プログラム。
発明の詳細な説明
【技術分野】
【0001】
開示の実施形態は、電源制御装置および電源制御プログラムに関する。
続きを表示(約 2,400 文字)
【背景技術】
【0002】
冗長電源システムでは、メイン電源が失陥した場合に、バックアップ電源から複数の負荷に給電するフェイルセーフ制御を行う。ただし、バックアップ電源の充電残量には限りがある。
【0003】
このため、冗長電源システムでは、複数の負荷に優先度を設定し、フェイルセーフ制御中にバックアップ電源の充電残量が減少するにつれて優先度の低い負荷に給電する負荷スイッチを遮断する(例えば、特許文献1参照)。これにより、冗長電源システムは、バックアップ電源の充電残量の減少を抑制することができる。
【先行技術文献】
【特許文献】
【0004】
特開2023-42332号公報
【発明の概要】
【発明が解決しようとする課題】
【0005】
しかしながら、この先行技術では、実際に電源失陥が発生したときのフェイルセーフ制御中に、期待通りに負荷スイッチが遮断されるか否かが分からない。
【0006】
実施形態の一態様は、上記に鑑みてなされたものであって、フェイルセーフ制御中に期待通りに負荷スイッチが遮断されるか否かをチェックできる電源制御装置および電源制御プログラムを提供することを目的とする。
【課題を解決するための手段】
【0007】
実施形態に係る電源制御装置は、負荷スイッチと、コントローラと、低下回路とを備える。前記負荷スイッチは、第1電源および第2電源から複数の負荷のそれぞれに電力の供給および遮断が可能である。前記コントローラは、前記第1電源が失陥した場合に前記第2電源から前記複数の負荷に電力を供給させ、前記第2電源の電圧低下に伴い、優先度の低い負荷に電力を供給する前記負荷スイッチを遮断する。前記低下回路は、前記第2電源の電圧を時間の経過とともに低下させる。前記コントローラは、診断モードを有し、診断モードになると、前記低下回路を作動させ、前記低下回路による前記第2電源の電圧低下に伴い優先度の低い負荷に電力を供給する前記負荷スイッチが遮断されるか否かをチェックする。
【発明の効果】
【0008】
実施形態に係る電源制御装置および電源制御プログラムは、診断モードにおいて、第2電源の電圧を低下させ、フェイルセーフ制御中に第2電源の充電残量が減少した状態を再現した上で負荷スイッチが期待通りに遮断されるか否かをチェックする。これにより、実施形態に係る電源制御装置および電源制御プログラムは、フェイルセーフ制御中に期待通りに負荷スイッチが遮断されるか否かをチェックできる。
【図面の簡単な説明】
【0009】
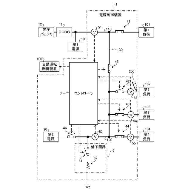
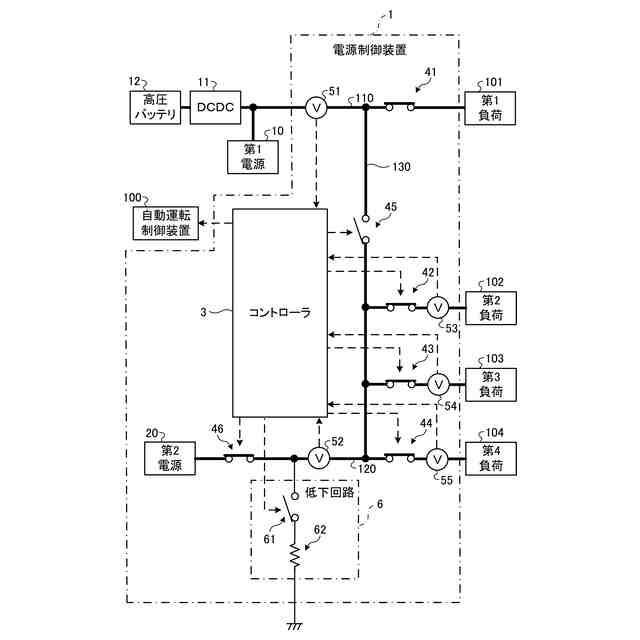
図1は、第1実施形態に係る電源制御装置の構成例を示す説明図である。
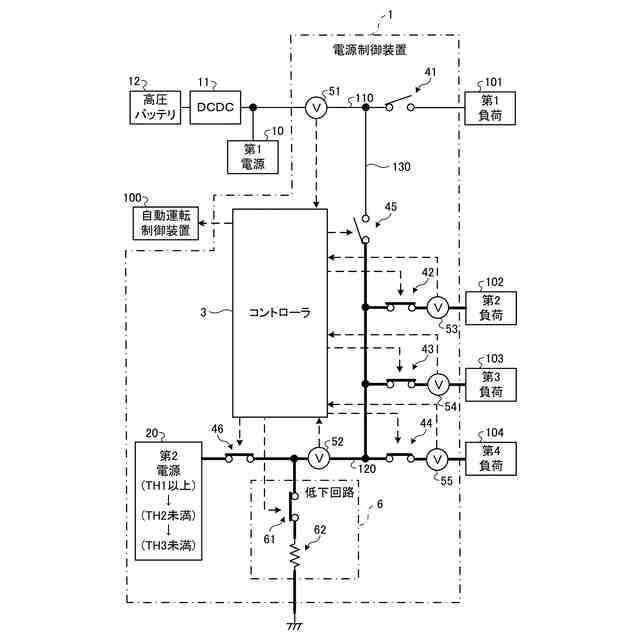
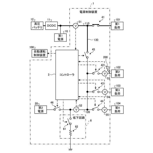
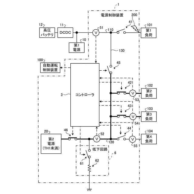
図2は、第1実施形態に係る電源制御装置の制御モード時動作の説明図である。
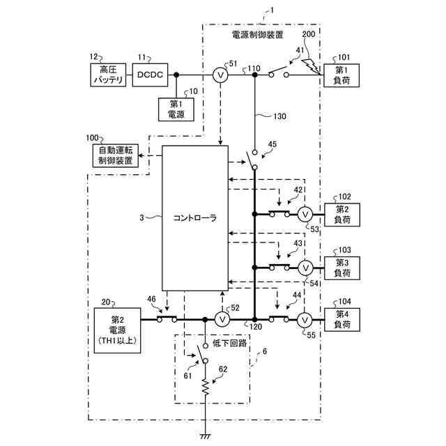
図3は、第1実施形態に係る電源制御装置の制御モード時動作の説明図である。
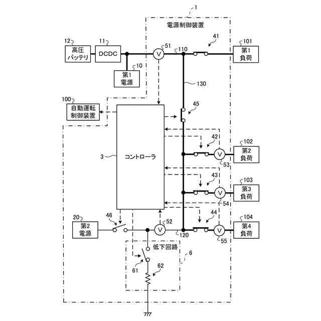
図4は、第1実施形態に係る電源制御装置の制御モード時動作の説明図である。
図5は、第1実施形態に係る電源制御装置の制御モード時動作の説明図である。
図6は、第1実施形態に係る電源制御装置の制御モード時動作の説明図である。
図7は、第1実施形態に係る電源制御装置の制御モード時動作の説明図である。
図8は、第1実施形態に係る電源制御装置の制御モード時動作の説明図である。
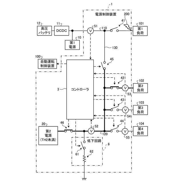
図9は、第1実施形態に係る電源制御装置の診断モード時動作の説明図である。
図10は、第1実施形態に係るコントローラが診断モードにおいて実行する処理の一例を示すフローチャートである。
図11は、第1実施形態に係るコントローラが制御モードにおいて実行する処理の一例を示すフローチャートである。
図12は、第1実施形態に係るコントローラが制御モードにおいて実行する処理の一例を示すフローチャートである。
図13は、第1実施形態に係るコントローラが制御モードにおいて実行する処理の一例を示すフローチャートである。
図14は、第2実施形態に係る電源制御装置の構成および制御モード時動作の説明図である。
図15は、第2実施形態に係る電源制御装置の構成および制御モード時動作の説明図である。
図16は、第2実施形態に係る電源制御装置の診断モード時動作の説明図である。
図17は、第2実施形態に係る電源制御装置の診断モード時動作の説明図である。
図18は、第2実施形態に係る電源制御装置の診断モード時動作の説明図である。
図19は、第2実施形態に係るコントローラが診断モードにおいて実行する処理の一例を示すフローチャートである。
図20は、第2実施形態に係るコントローラが診断モードにおいて実行する処理の一例を示すフローチャートである。
図21は、第2実施形態に係るコントローラが制御モードにおいて実行する処理の一例を示すフローチャートである。
図22は、第2実施形態に係るコントローラが制御モードにおいて実行する処理の一例を示すフローチャートである。
【発明を実施するための形態】
【0010】
以下、添付図面を参照して、電源制御装置、および電源制御プログラムの実施形態を詳細に説明する。なお、以下に示す実施形態によりこの発明が限定されるものではない。以下では、自動運転機能を備える車両に搭載されて負荷へ電力を供給する電源制御装置を例に挙げて説明するが、実施形態に係る電源制御装置は、自動運転機能を備えていない車両に搭載されてもよい。また、実施形態に係る電源制御装置は、車両以外に搭載されてもよい。
(【0011】以降は省略されています)
この特許をJ-PlatPat(特許庁公式サイト)で参照する
関連特許
株式会社デンソーテン
インバータ
1か月前
株式会社デンソーテン
車載表示装置
14日前
株式会社デンソーテン
アンテナアンプ及びアンテナ装置
9日前
株式会社デンソーテン
電源制御装置および電源制御プログラム
7日前
株式会社デンソーテン
車両制御装置、車両制御方法および車両
22日前
株式会社デンソーテン
電源制御装置および電源制御プログラム
1日前
株式会社デンソーテン
通信装置、通信方法、及び通信プログラム
7日前
株式会社デンソーテン
受信機、受信システム、受信方法およびプログラム
7日前
株式会社デンソーテン
電池監視システム、電池監視装置および電圧計測装置
1日前
株式会社ABAL
画像投影システム及び画像投影方法
1日前
株式会社デンソーテン
監視装置、監視システム、監視方法、及び監視プログラム
28日前
株式会社デンソーテン
情報処理装置、情報処理方法、および情報処理プログラム
1か月前
株式会社デンソーテン
車両用警報装置、車両用警報システム及びメータユニット
1か月前
株式会社デンソーテン
情報通知装置、車両システム、情報通知方法およびプログラム
24日前
株式会社デンソーテン
通知制御装置、方法及びプログラム並びに車載用通知システム
1か月前
株式会社デンソーテン
車載器、車載器の取り付け機構、および車載器の取り付け方法
22日前
株式会社デンソーテン
通話処理装置、通話処理プログラム、通話処理方法及び通話処理システム
1か月前
株式会社デンソーテン
情報通知装置、情報通知プログラム、情報通知方法、および情報通知システム
7日前
株式会社デンソーテン
通知制御装置、方法及びプログラム、通知制御システム並びに車載用通知システム
25日前
株式会社デンソーテン
感情推定装置、キャリブレーション方法、感情推定プログラムおよび感情推定システム
25日前
株式会社デンソーテン
車両運転支援装置、車両運転支援方法、車両運転支援プログラム及び車両運転支援システム
1日前
個人
単極モータ
1か月前
個人
高圧電気機器の開閉器
2日前
個人
電気を重力で発電装置
15日前
キヤノン電子株式会社
モータ
22日前
キヤノン電子株式会社
モータ
14日前
株式会社アイシン
ロータ
1か月前
株式会社アイシン
ロータ
1か月前
日星電気株式会社
ケーブル組立体
1か月前
コーセル株式会社
電源装置
23日前
株式会社アイドゥス企画
減反モータ
2日前
トヨタ自動車株式会社
固定子
1か月前
トヨタ自動車株式会社
モータ
14日前
トヨタ自動車株式会社
製造装置
1か月前
株式会社デンソー
回転機
1か月前
株式会社アイシン
ステータ
1か月前
続きを見る
他の特許を見る