TOP
|
特許
|
意匠
|
商標
特許ウォッチ
Twitter
他の特許を見る
10個以上の画像は省略されています。
公開番号
2025163883
公報種別
公開特許公報(A)
公開日
2025-10-30
出願番号
2024067487
出願日
2024-04-18
発明の名称
車両制御装置、車両制御方法および車両
出願人
株式会社デンソーテン
代理人
弁理士法人酒井国際特許事務所
主分類
H02J
7/02 20160101AFI20251023BHJP(電力の発電,変換,配電)
要約
【課題】車両に接続された製品が劣化することを低減することができる車両制御装置、車両制御方法および車両を提供すること。
【解決手段】実施形態に係る車両制御装置は、コントローラを備える。コントローラは、車外から車両に給電可能な第1コネクタからメインバッテリまでを接続する第1経路と、外部へ給電可能な第2コネクタから変換装置を介してメインバッテリまでを接続する第2経路と、第1コネクタおよび第2コネクタの間の経路を接続するスイッチとを備えた車両を制御する。コントローラは、車外から第1コネクタを介した給電が行われる場合に、第1コネクタからの給電電圧が閾値未満である場合には、スイッチを接続して第1コネクタからスイッチを介して第2コネクタへ給電し、給電電圧が閾値以上である場合には、スイッチを遮断して第1コネクタから第1経路および第2経路を介し変換装置で給電電圧を降圧して第2コネクタへ給電する。
【選択図】図1
特許請求の範囲
【請求項1】
車外から車両に給電可能な第1コネクタからメインバッテリまでを接続する第1経路と、外部へ給電可能な第2コネクタから変換装置を介して前記メインバッテリまでを接続する第2経路と、前記第1コネクタおよび前記第2コネクタの間の経路を接続するスイッチとを備えた車両を制御するコントローラを備え、
前記コントローラは、
車外から前記第1コネクタを介した給電が行われる場合に、前記第1コネクタからの給電電圧が閾値未満である場合には、前記スイッチを接続して前記第1コネクタから前記スイッチを介して前記第2コネクタへ給電し、前記給電電圧が閾値以上である場合には、前記スイッチを遮断して前記第1コネクタから前記第1経路および前記第2経路を介し前記変換装置で前記給電電圧を降圧して前記第2コネクタへ給電する
車両制御装置。
続きを表示(約 2,100 文字)
【請求項2】
前記コントローラは、
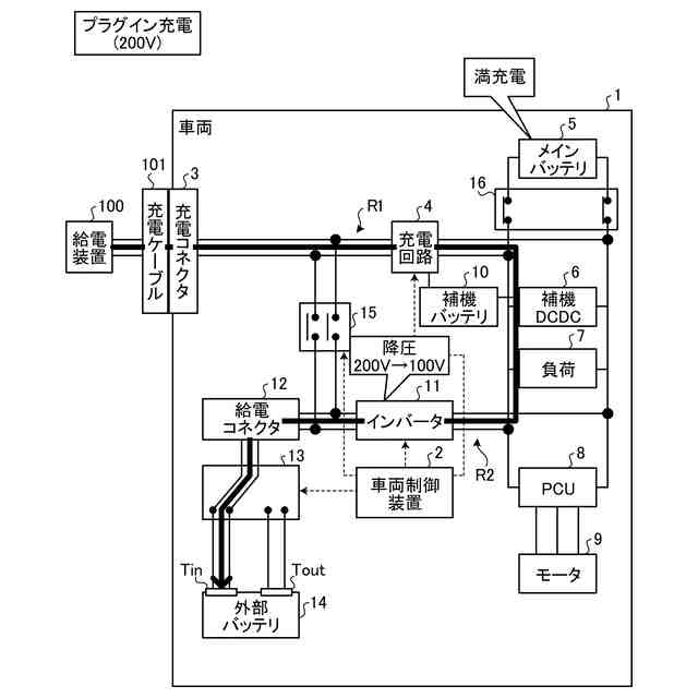
前記給電電圧が100Vである場合には、前記スイッチを接続して前記第1コネクタから前記スイッチを介して前記第2コネクタへ給電し、前記給電電圧が200Vである場合には、前記スイッチを遮断して前記第1コネクタから前記変換装置を介して前記第2コネクタへ給電する
請求項1に記載の車両制御装置。
【請求項3】
前記第2コネクタには、外部バッテリが接続され、
前記コントローラは、
前記第1コネクタを介した給電により前記メインバッテリの充電が完了した後、または前記メインバッテリの充電と並行して、前記第1コネクタを介した給電により前記外部バッテリを充電する
請求項1に記載の車両制御装置。
【請求項4】
前記車両は、補機バッテリをさらに備え、
前記コントローラは、
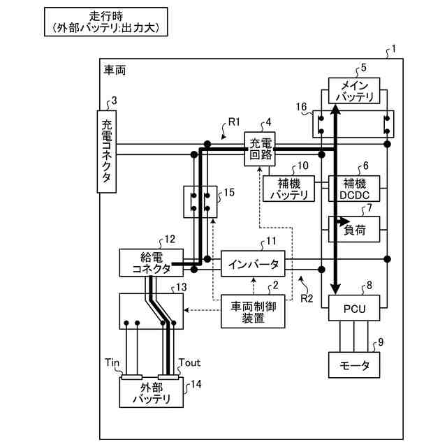
前記車両が走行中において、前記外部バッテリの出力電力が閾値以上の場合には、前記外部バッテリから前記メインバッテリへ給電し、前記出力電力が閾値未満の場合には、前記外部バッテリから前記補機バッテリへ給電する
請求項3に記載の車両制御装置。
【請求項5】
前記コントローラは、
前記車両が走行中において、前記外部バッテリの出力電力が閾値以上の場合には、前記外部バッテリから出力される電力により前記メインバッテリの充電、または、前記メインバッテリの電力供給先への給電のいずれかを行う
請求項4に記載の車両制御装置。
【請求項6】
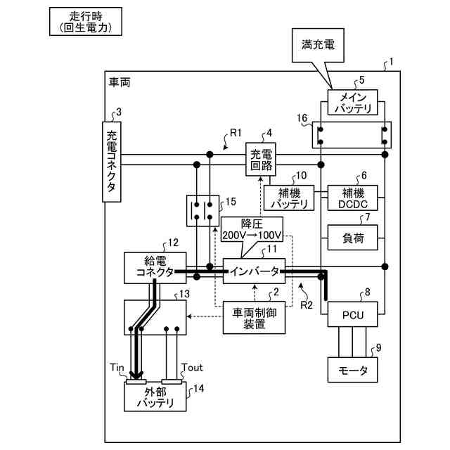
前記車両は、走行中に回生電力を発生させて前記メインバッテリを充電可能であり、
前記コントローラは、
前記車両が走行中において、前記メインバッテリの電池残量が閾値以上である場合には、前記メインバッテリから前記第2コネクタへ給電して前記電池残量を閾値未満まで低下させた後、前記回生電力を前記メインバッテリに充電する
請求項1に記載の車両制御装置。
【請求項7】
前記車両は、走行中に回生電力を発生させて前記メインバッテリを充電可能であり、
前記コントローラは、
前記車両が走行中において、前記メインバッテリの電池残量が閾値以上である場合には、前記回生電力を前記第2コネクタへ供給する
請求項1に記載の車両制御装置。
【請求項8】
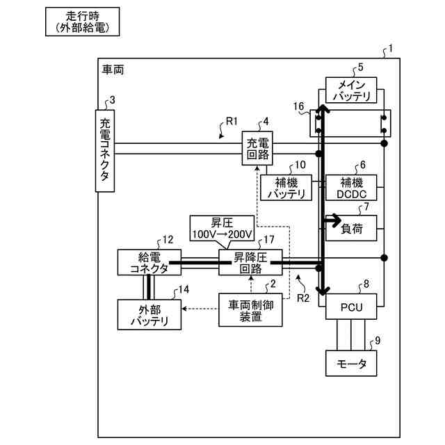
車外から車両に給電可能な第1コネクタからメインバッテリまでを接続する第1経路と、外部バッテリが着脱可能に接続された第2コネクタから昇降圧回路を介して前記メインバッテリまでを接続する第2経路とを備えた車両を制御するコントローラを備え、
前記コントローラは、
車外から前記第1コネクタを介した給電が行われる場合に、前記第1コネクタからの給電電圧が閾値以上である場合には、前記第1コネクタから前記第1経路および前記第2経路を介し前記昇降圧回路により前記給電電圧を降圧して前記第2コネクタへ給電する
車両制御装置。
【請求項9】
コンピュータが実行する車両制御方法であって、
車外から車両に給電可能な第1コネクタからメインバッテリまでを接続する第1経路と、外部へ給電可能な第2コネクタから変換装置を介して前記メインバッテリまでを接続する第2経路と、前記第1コネクタおよび前記第2コネクタの間の経路を接続するスイッチとを備えた車両を制御する制御工程を含み、
前記制御工程は、
車外から前記第1コネクタを介した給電が行われる場合に、前記第1コネクタからの給電電圧が閾値未満である場合には、前記スイッチを接続して前記第1コネクタから前記スイッチを介して前記第2コネクタへ給電し、前記給電電圧が閾値以上である場合には、前記スイッチを遮断して前記第1コネクタから前記第1経路および前記第2経路を介し前記変換装置で前記給電電圧を降圧して前記第2コネクタへ給電する
車両制御方法。
【請求項10】
メインバッテリと、
車外から車両に給電可能であり、第1経路により前記メインバッテリに接続される第1コネクタと、
外部へ給電可能であり、第2経路により変換装置を介して前記メインバッテリに接続される第2コネクタと、
前記第1コネクタおよび前記第2コネクタの間の経路を接続するスイッチと、
車両制御装置と、
を備え、
前記車両制御装置は、
車外から前記第1コネクタを介した給電が行われる場合に、前記第1コネクタからの給電電圧が閾値未満である場合には、前記スイッチを接続して前記第1コネクタから前記スイッチを介して前記第2コネクタへ給電し、前記給電電圧が閾値以上である場合には、前記スイッチを遮断して前記第1コネクタから前記第1経路および前記第2経路を介し前記変換装置で前記給電電圧を降圧して前記第2コネクタへ給電する
車両。
発明の詳細な説明
【技術分野】
【0001】
本発明は、車両制御装置、車両制御方法および車両に関する。
続きを表示(約 1,900 文字)
【背景技術】
【0002】
従来、PHEV(Plug-in Hybrid Electric Vehicle)やBEV(Battery Electric Vehicle)等といった電気自動車では、充電インレットを介して充電スタンドから供給される電力を車載バッテリに充電する技術がある。また、例えば、特許文献1では、メインバッテリとは別にサブバッテリをコネクタに接続して外付けすることで、車両のバッテリ総容量を増加させる技術が開示されている。
【先行技術文献】
【特許文献】
【0003】
特開2009-165210号公報
【発明の概要】
【発明が解決しようとする課題】
【0004】
しかしながら、従来技術では、充電スタンドから車両を介してサブバッテリを充電する場合に、充電スタンドの給電電圧が高いと、サブバッテリの定格電圧との差が大きくなることで、サブバッテリの劣化を早める恐れがあった。なお、このような製品劣化の課題は、サブバッテリに限らず、車両のコネクタに接続されて充電スタンドから給電可能な電化製品であれば同様に起こりうる。
【0005】
本発明は、上記に鑑みてなされたものであって、車両に接続された製品の給電時における劣化を低減することができる車両制御装置、車両制御方法および車両を提供することを目的とする。
【課題を解決するための手段】
【0006】
上述した課題を解決し、目的を達成するために、本発明に係る車両制御装置は、コントローラを備える。コントローラは、車外から車両に給電可能な第1コネクタからメインバッテリまでを接続する第1経路と、外部へ給電可能な第2コネクタから変換装置を介して前記メインバッテリまでを接続する第2経路と、前記第1コネクタおよび前記第2コネクタの間の経路を接続するスイッチとを備えた車両を制御する。前記コントローラは、車外から前記第1コネクタを介した給電が行われる場合に、前記第1コネクタからの給電電圧が閾値未満である場合には、前記スイッチを接続して前記第1コネクタから前記スイッチを介して前記第2コネクタへ給電し、前記給電電圧が閾値以上である場合には、前記スイッチを遮断して前記第1コネクタから前記第1経路および前記第2経路を介し前記変換装置で前記給電電圧を降圧して前記第2コネクタへ給電する。
【発明の効果】
【0007】
本発明によれば、第1コネクタからの給電電圧が閾値以上の高い電圧である場合に、変換装置を介して給電電圧を降圧することで、第2コネクタに供給される給電電圧を下げることができる。これにより、第2コネクタに接続された外部バッテリ等の電化製品の定格電圧と給電電圧との電圧差を小さくできるため、第1コネクタからの給電時における電化製品の劣化を低減することができる。
【図面の簡単な説明】
【0008】
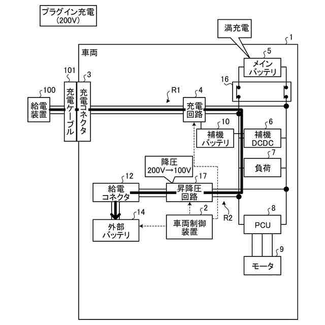
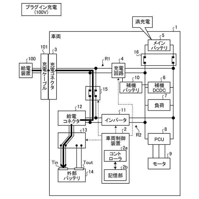
図1は、第1実施形態に係る車両の構成例および動作例を示すブロック図である。
図2は、第1実施形態に係る車両の動作例を示す図である。
図3は、第1実施形態に係る車両の動作例を示す図である。
図4は、第1実施形態に係る車両の動作例を示す図である。
図5は、第1実施形態に係る車両の動作例を示す図である。
図6は、第1実施形態に係る車両の動作例を示す図である。
図7は、第2実施形態に係る車両の構成および動作を示すブロック図である。
図8は、第2実施形態に係る車両の構成および動作を示すブロック図である。
図9は、第2実施形態に係る車両の構成および動作を示すブロック図である。
図10は、第2実施形態に係る車両の構成および動作を示すブロック図である。
図11は、第2実施形態に係る車両の構成および動作を示すブロック図である。
【発明を実施するための形態】
【0009】
以下、添付図面を参照して、実施形態に係る車両制御装置、車両制御方法および車両を詳細に説明する。なお、以下に示す実施形態によりこの発明が限定されるものではない。
【0010】
<第1実施形態>
まず、図1を用いて、第1実施形態に係る車両の構成例について説明する。図1は、第1実施形態に係る車両の構成例を示すブロック図である。なお、図1では、車輪や、アクセルペダル、ブレーキペダル等といった車両の基本的な構成については、説明を分かりやすくするために一部省略している。
(【0011】以降は省略されています)
この特許をJ-PlatPat(特許庁公式サイト)で参照する
関連特許
株式会社デンソーテン
貼り合わせ装置および貼り合わせ方法
1日前
株式会社デンソーテン
車両制御装置、車両、および、異常検知方法
1日前
株式会社デンソーテン
検知装置、検知方法、プログラム及び検知システム
1日前
株式会社デンソーテン
車両検知装置、車両検知方法、及び車両検知プログラム
1日前
株式会社デンソーテン
学習方法、学習装置、学習プログラム、および、学習データ生成方法
1日前
株式会社デンソーテン
感情推定装置、感情推定方法、感情推定プログラムおよび感情推定システム
1日前
株式会社デンソーテン
情報処理装置、情報処理方法、情報処理プログラム、感情推定装置、及び運転支援システム
1日前
個人
高圧電気機器の開閉器
10日前
個人
電気を重力で発電装置
23日前
キヤノン電子株式会社
モータ
22日前
キヤノン電子株式会社
モータ
1か月前
日星電気株式会社
ケーブル組立体
1か月前
コーセル株式会社
電源装置
1か月前
株式会社アイドゥス企画
減反モータ
10日前
トヨタ自動車株式会社
モータ
22日前
株式会社デンソー
回転機
1か月前
株式会社デンソー
端子台
3日前
個人
二次電池繰返パルス放電器用印刷基板
1か月前
株式会社デンソー
電力変換装置
1か月前
ローム株式会社
半導体集積回路
1日前
株式会社ミツバ
回転電機
1か月前
株式会社日立製作所
回転電機
1日前
矢崎総業株式会社
電源回路
9日前
トヨタ自動車株式会社
固定子の加熱装置
1か月前
株式会社デンソー
非接触受電装置
1か月前
矢崎総業株式会社
給電装置
2日前
株式会社TMEIC
制御装置
2日前
大和ハウス工業株式会社
敷設用機器
2日前
個人
非対称鏡像力を有する4層PWB電荷搬送体
17日前
トヨタ自動車株式会社
ステータの製造装置
23日前
山洋電気株式会社
モータ
1か月前
ローム株式会社
モータドライバ回路
17日前
日産自動車株式会社
ロータシャフト
17日前
日産自動車株式会社
ロータシャフト
17日前
株式会社TMEIC
電力変換装置
1か月前
京商株式会社
模型用非接触電力供給システム
10日前
続きを見る
他の特許を見る