TOP
|
特許
|
意匠
|
商標
特許ウォッチ
Twitter
他の特許を見る
10個以上の画像は省略されています。
公開番号
2025168222
公報種別
公開特許公報(A)
公開日
2025-11-07
出願番号
2025007891
出願日
2025-01-20
発明の名称
絶縁抵抗測定装置及び絶縁抵抗測定方法
出願人
日置電機株式会社
代理人
弁理士法人ITOH
主分類
G01R
27/18 20060101AFI20251030BHJP(測定;試験)
要約
【課題】絶縁抵抗を測定可能な絶縁抵抗測定装置を提供する。
【解決手段】第1端子と第2端子と各端子間に接続される放電回路と、各端子間の電圧を測定する電圧測定部と、各端子間を流れる電流を測定する電流測定部と、各端子間に電圧を印加する電圧印加回路と、電圧印加回路が電圧を印加せずかつ放電回路が各端子間に接続した第1状態にて、電圧測定部から取得する電圧値の所定期間での電圧変化量により算出される第1値、電流測定部から取得する電流値、または電流値の所定期間での電流変化量にて算出される第2値が所定条件を満足する時、電圧測定部及び電流測定部から第1電圧値及び第1電流値を取得後、放電回路を各端子の一方から切断し、かつ電圧印加回路に印加電圧を印加した第2状態で電圧測定部及び電流測定部から第2電圧値及び第2電流値を取得し、第1電圧値、第1電流値、第2電圧値及び第2電流値に基づき絶縁抵抗を算出する、制御回路を備える。
【選択図】図5
特許請求の範囲
【請求項1】
第1端子と、
第2端子と、
前記第1端子と第2端子との間に接続される放電回路と、
前記第1端子と前記第2端子との間における電圧を測定する電圧測定部と、
前記第1端子と前記第2端子との間を流れる電流を測定する電流測定部と、
前記第1端子と前記第2端子との間に印加電圧を印加する電圧印加回路と、
前記電圧印加回路が前記印加電圧を印加せずかつ前記放電回路が前記第1端子と前記第2端子との間に接続された第1状態において、前記電圧測定部から取得する電圧値の所定期間における電圧変化量に基づき算出される第1値、前記電流測定部から取得する電流値、または、前記電流値の所定期間における電流変化量に基づき算出される第2値が所定条件を満足するとき、前記電圧測定部及び前記電流測定部から第1電圧値及び第1電流値をそれぞれ取得し、
前記第1電圧値及び前記第1電流値を取得した後、前記放電回路を前記第1端子及び前記第2端子の少なくとも一方から切断し、かつ前記電圧印加回路に前記印加電圧を印加させた第2状態において、前記電圧測定部及び前記電流測定部から第2電圧値及び第2電流値をそれぞれ取得し、
前記第1電圧値、前記第1電流値、前記第2電圧値及び前記第2電流値に基づき、前記第1端子と前記第2端子との間の第1絶縁抵抗を算出する、制御回路と、
を備える、絶縁抵抗測定装置。
続きを表示(約 1,600 文字)
【請求項2】
前記第1状態において、前記電流測定部は、前記第1端子と前記第2端子との間において前記放電回路と直列に接続され、前記電圧測定部は、前記放電回路に並列に接続されかつ前記電流測定部に直列に接続され、
前記第2状態において、前記電流測定部は、前記第1端子と前記第2端子との間において前記電圧印加回路と直列に接続され、前記電圧測定部は、前記電圧印加回路に並列に接続されかつ前記電流測定部に直列に接続される請求項1に記載の絶縁抵抗測定装置。
【請求項3】
前記第1端子は太陽電池の接地端子に接続され、前記第2端子は前記太陽電池の正端子または負端子に接続される、請求項1または2に記載の絶縁抵抗測定装置。
【請求項4】
前記放電回路は、前記第1端子と前記第2端子との間に接続される第1抵抗を有する請求項1または2に記載の絶縁抵抗測定装置。
【請求項5】
前記制御回路は、前記第1状態において、前記電圧測定部から取得する電圧値または前記第1値に基づき、前記第1抵抗の抵抗値を変更する、請求項4に記載の絶縁抵抗測定装置。
【請求項6】
前記第1端子と前記第2端子との間において前記電圧印加回路と直列に接続された第2抵抗を備え、
前記制御回路は、前記第1絶縁抵抗を測定する第1モードと、前記第1状態を実施せず、前記第2状態において、前記電圧測定部及び前記電流測定部からそれぞれ第3電圧値と第3電流値とを取得し、前記第3電圧値及び前記第3電流値に基づき、前記第1端子と前記第2端子との間の第2絶縁抵抗を算出する第2モードと、のいずれを選択するかの情報を取得し、取得した前記情報に基づき。前記第2抵抗の抵抗値を変更する請求項1または2に記載の絶縁抵抗測定装置。
【請求項7】
前記制御回路は、前記情報が前記第1モードを示すときの前記第2抵抗の抵抗値を、前記第2モードを示すときの前記第2抵抗の抵抗値より高くする、請求項6に記載の絶縁抵抗測定装置。
【請求項8】
前記所定条件は、前記電圧変化量の絶対値、または、前記電圧測定部から取得する電圧値の時間に対する電圧変化率の絶対値が閾値より小さい、という条件である、請求項1または2に記載の絶縁抵抗測定装置。
【請求項9】
前記所定条件は、前記電流変化量の絶対値、前記電流測定部から取得する電流値の絶対値、または、前記電流値の時間に対する電流変化率の絶対値が閾値より小さい、という条件である、請求項1または2に記載の絶縁抵抗測定装置。
【請求項10】
第1端子と第2端子との間に印加電圧を印加せずかつ放電回路を前記第1端子と前記第2端子との間に接続された第1状態において、前記第1端子と前記第2端子との間における電圧を測定する電圧測定部から取得する電圧値の所定期間における電圧変化量に基づき算出される第1値、前記第1端子と前記第2端子との間を流れる電流を測定する電流測定部から取得する電流値、または、前記電流値の所定期間における電流変化量に基づき算出される第2値が所定条件を満足するとき、前記電圧測定部及び前記電流測定部から第1電圧値及び第1電流値をそれぞれ取得し、
前記第1電圧値及び前記第1電流値を取得した後、前記放電回路を前記第1端子及び前記第2端子の少なくとも一方から切断しかつ前記第1端子と前記第2端子との間に前記印加電圧を印加させた第2状態において、前記電圧測定部及び前記電流測定部から第2電圧値及び第2電流値をそれぞれ取得し、
前記第1電圧値、前記第1電流値、前記第2電圧値及び前記第2電流値に基づき、前記第1端子と前記第2端子との間の絶縁抵抗を算出する、絶縁抵抗測定方法。
発明の詳細な説明
【技術分野】
【0001】
本開示は、絶縁抵抗測定装置及び絶縁抵抗測定方法に関する。
続きを表示(約 2,300 文字)
【背景技術】
【0002】
例えば、太陽電池における対地絶縁抵抗を測定する場合に、太陽電池の接地端子と正または負端子との間に放電回路を接続し、端子間に電圧を印加せずに端子間の電圧及び電流を測定する。その後、放電回路を端子から電気的に分離し、端子間に電圧を印加して、端子間の電圧及び電流を測定する方法が知られている(例えば特許文献1)。
【先行技術文献】
【特許文献】
【0003】
特開2016-99223号公報
【発明の概要】
【発明が解決しようとする課題】
【0004】
太陽電池の接地端子と正または負端子との間には対地容量が存在する。精度の高い絶縁抵抗を測定するためには、対地容量に蓄積された電荷を放電してから絶縁抵抗を測定する。このため、太陽電池の接地端子と正または負端子との間に放電抵抗を接続してから一定の待機時間経過後に絶縁抵抗の測定を始める。しかしながら、対地容量に蓄積された電荷が小さい場合には、対地容量が放電されたにもかかわらず待機時間において測定を開始しないため、無駄な時間が増加する。対地容量に蓄積された電荷が大きい場合には、対地容量が放電される前に絶縁抵抗の測定を開始してしまい、絶縁抵抗の測定精度が低下しまう。
【0005】
本開示は、適切に絶縁抵抗を測定することが可能な絶縁抵抗測定装置及び絶縁抵抗測定方法を提供することを目的とする。
【課題を解決するための手段】
【0006】
本開示の実施形態によれば、絶縁抵抗測定装置は、第1端子と、第2端子と、前記第1端子と第2端子との間に接続される放電回路と、前記第1端子と前記第2端子との間における電圧を測定する電圧測定部と、前記第1端子と前記第2端子との間を流れる電流を測定する電流測定部と、前記第1端子と前記第2端子との間に印加電圧を印加する電圧印加回路と、前記電圧印加回路が前記印加電圧を印加せずかつ前記放電回路が前記第1端子と前記第2端子との間に接続された第1状態において、前記電圧測定部から取得する電圧値の所定期間における電圧変化量に基づき算出される第1値、前記電流測定部から取得する電流値、または、前記電流値の所定期間における電流変化量に基づき算出される第2値が所定条件を満足するとき、前記電圧測定部及び前記電流測定部から第1電圧値及び第1電流値をそれぞれ取得し、前記第1電圧値及び前記第1電流値を取得した後、前記放電回路を前記第1端子及び前記第2端子の少なくとも一方から切断し、かつ前記電圧印加回路に前記印加電圧を印加させた第2状態において、前記電圧測定部及び前記電流測定部から第2電圧値及び第2電流値をそれぞれ取得し、前記第1電圧値、前記第1電流値、前記第2電圧値及び前記第2電流値に基づき、前記第1端子と前記第2端子との間の第1絶縁抵抗を算出する、制御回路と、を備える。
【0007】
本開示の実施形態によれば、第1端子と第2端子との間に印加電圧を印加せずかつ放電回路を前記第1端子と前記第2端子との間に接続された第1状態において、前記第1端子と前記第2端子との間における電圧を測定する電圧測定部から取得する電圧値の所定期間における電圧変化量に基づき算出される第1値、前記第1端子と前記第2端子との間を流れる電流を測定する電流測定部から取得する電流値、または、前記電流値の所定期間における電流変化量に基づき算出される第2値が所定条件を満足するとき、前記電圧測定部及び前記電流測定部から第1電圧値及び第1電流値をそれぞれ取得し、前記第1電圧値及び前記第1電流値を取得した後、前記放電回路を前記第1端子及び前記第2端子の少なくとも一方から切断しかつ前記第1端子と前記第2端子との間に前記印加電圧を印加させた第2状態において、前記電圧測定部及び前記電流測定部から第2電圧値及び第2電流値をそれぞれ取得し、前記第1電圧値、前記第1電流値、前記第2電圧値及び前記第2電流値に基づき、前記第1端子と前記第2端子との間の絶縁抵抗を算出する。
【発明の効果】
【0008】
本開示によれば、適切に絶縁抵抗を測定することができる。
【図面の簡単な説明】
【0009】
図1は、第1実施形態が用いられる被測定装置のブロック図である。
図2は、第1実施形態に係る絶縁抵抗測定装置のブロック図である。
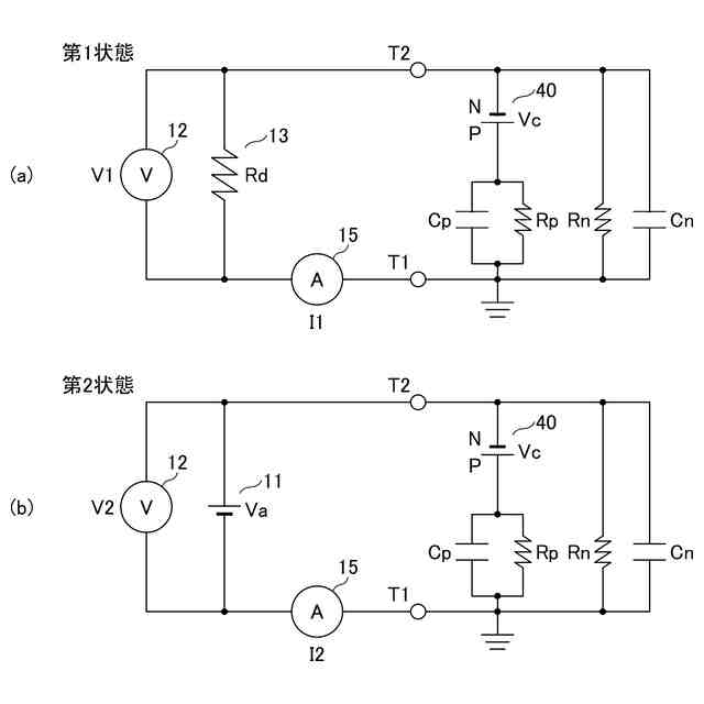
図3(a)及び図3(b)は、第1実施形態における第1状態及び第2状態の等価回路図である。
図4は、第1状態における時間に対する電圧値を示す図である。
図5は、第1実施形態において、制御回路の動作を示すフローチャートである。
図6は、第1実施形態の変形例1において、制御回路の動作を示すフローチャートである。
図7は、第2実施形態に係る絶縁抵抗測定装置のブロック図である。
図8は、第2実施形態において、制御回路の動作を示すフローチャートである。
図9は、第2実施形態において、制御回路の動作を示すフローチャートである。
【発明を実施するための形態】
【0010】
以下、図面を参照して本開示を実施するための形態について詳細に説明する。下記の実施形態は、発明の技術思想を具体化するための例示であり、本開示を記載された構成や数値に限定するものではない。なお、各図面において、同一構成部分には同一符号を付し、重複した説明を適宜省略する場合がある。
(【0011】以降は省略されています)
この特許をJ-PlatPat(特許庁公式サイト)で参照する
関連特許
日本精機株式会社
検出装置
17日前
個人
採尿及び採便具
23日前
個人
計量機能付き容器
12日前
個人
アクセサリー型テスター
1か月前
個人
高精度同時多点測定装置
1か月前
株式会社ミツトヨ
測定器
29日前
株式会社カクマル
境界杭
2日前
甲神電機株式会社
電流検出装置
17日前
アズビル株式会社
電磁流量計
1か月前
大成建設株式会社
風洞実験装置
12日前
ローム株式会社
半導体装置
1か月前
双庸電子株式会社
誤配線検査装置
18日前
日本信号株式会社
距離画像センサ
15日前
個人
非接触による電磁パルスの測定方法
15日前
ローム株式会社
半導体装置
1か月前
個人
計量具及び計量機能付き容器
12日前
個人
システム、装置及び実験方法
1か月前
日本特殊陶業株式会社
ガスセンサ
10日前
大和製衡株式会社
組合せ計量装置
26日前
大和製衡株式会社
組合せ計量装置
26日前
愛知電機株式会社
軸部材の外観検査装置
26日前
愛知時計電機株式会社
ガスメータ
29日前
トヨタ自動車株式会社
測定システム
1か月前
個人
液位検視及び品質監視システム
10日前
日東精工株式会社
振動波形検査装置
18日前
株式会社デンソー
電流センサ
1か月前
日本特殊陶業株式会社
センサ
29日前
株式会社不二越
X線測定装置
15日前
キーコム株式会社
画像作成システム
2日前
株式会社エルメックス
希釈液収容容器
12日前
株式会社電巧社
試験装置及び試験方法
18日前
理研計器株式会社
ガス検知装置
2日前
アンリツ株式会社
X線検査装置
29日前
株式会社マグネア
磁界検出素子
15日前
株式会社不二越
X線測定システム
1か月前
住友化学株式会社
電気化学センサ
23日前
続きを見る
他の特許を見る