TOP
|
特許
|
意匠
|
商標
特許ウォッチ
Twitter
他の特許を見る
公開番号
2025164617
公報種別
公開特許公報(A)
公開日
2025-10-30
出願番号
2024068720
出願日
2024-04-20
発明の名称
三相交流整流子電動機における速度制御システムの改修方法
出願人
安全索道株式会社
代理人
個人
,
個人
,
個人
主分類
H02P
25/12 20060101AFI20251023BHJP(電力の発電,変換,配電)
要約
【課題】改修コストを抑制しつつ三相交流整流子電動機の駆動を制御可能な三相交流整流子電動機における速度制御システムの改修方法を提供する。
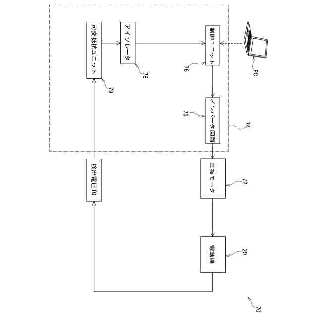
【解決手段】三相交流整流子電動機20(図5参照)における速度制御システム70の改修方法は、電動機20の回転速度を検出する速度計発電機21の検出結果に基づいて回転速度を調整するブラシα,β(図2参照)の位置を制御する速度制御システムの改修方法であり、速度調整機構を駆動するモータを三相モータ72に換装する第1の工程S2と、電動機20が高速モード実行中に速度計発電機21から出力される電圧が入力されたときに所定の出力電圧を出力するように可変抵抗ユニット79の抵抗値を調整する第3の工程S3と、可変抵抗ユニット79の出力電圧に基づいて三相モータ72の駆動制御を行う制御ユニット76に対して電動機20の回転速度に基づいてキャリブレーションを行う第4の工程S4を備える。
【選択図】図6
特許請求の範囲
【請求項1】
三相交流整流子電動機の回転速度を検出する速度検出ユニットの検出結果に基づいて前記回転速度を調整する速度調整機構の位置制御を行うように構成された三相交流整流子電動機の速度制御システムの改修方法であって、
前記速度調整機構を駆動するモータを三相モータに換装する第1のステップと、
前記電動機が予め設定された回転速度で回転している状態で前記速度検出ユニットから出力される電圧が入力されたときに所定の出力電圧を出力するように抵抗ユニットの抵抗値を設定する第2のステップと、
前記抵抗ユニットの出力電圧に基づいて前記三相モータの駆動制御を行う制御ユニットに対して前記電動機の回転速度に基づいてキャリブレーションを行う第3のステップと、を備える、
三相交流整流子電動機における速度制御システムの改修方法。
続きを表示(約 180 文字)
【請求項2】
前記キャリブレーションは、前記制御ユニットに接続された前記外部端末を介して実行される、
請求項1に記載の三相交流整流子電動機における速度制御システムの改修方法。
【請求項3】
前記予め設定された回転速度は、前記電動機の最大回転速度である、
請求項1に記載の三相交流整流子電動機における速度制御システムの改修方法。
発明の詳細な説明
【技術分野】
【0001】
本発明は、三相交流整流子電動機における速度制御システムの改修方法に関する。
続きを表示(約 1,600 文字)
【背景技術】
【0002】
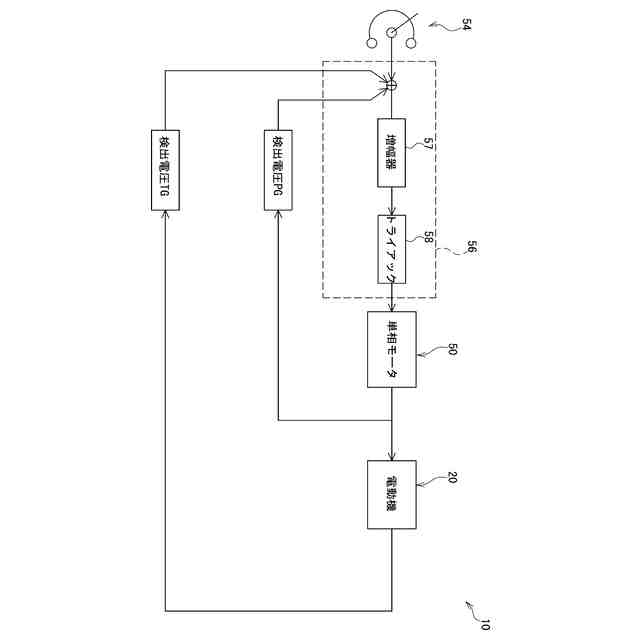
近年、スキーリフトなどの索道の駆動源として三相交流子電動機を用いた駆動システムが用いられている。この駆動システムでは、三相交流子電動機の速度制御は整流子に対する二次巻線の接続位置を変更することにより行われる。二次巻線の接続位置は、単相モータによって可変制御されている。また、この単相モータの駆動制御は上記電動機に備えられた速度検出ユニットの出力電圧や単相モータの出力電圧を参照するように構成されたトライアックおよび増幅器などの半導体素子により構成されるサーボアンプが用いられている。
【0003】
例えば、特許文献1には、三相交流整流子機(三相交流整流子電動機)3と、同整流子機3のブラシ位置を移動させる操作電動機5と、該操作電動機5を駆動する制御増幅器6とを備え、制御増幅器6を動作させて誘導発電機特性を得る整流子機発電装置について開示されている。
【先行技術文献】
【特許文献】
【0004】
実公平3‐36238号公報
【発明の概要】
【発明が解決しようとする課題】
【0005】
上記特許文献1に記載の三相交流整流子電動機では、単相モータの駆動を制御するサーボアンプを構成する半導体素子を保守点検時などに交換する必要があるが、一部の半導体素子が生産中止されるなどの影響によりサーボアンプの入手が困難となり索道設備の運営に支障を来すという問題がある。また、駆動源を三相交流電動機から他の原動機などに交換するということも考えられるが膨大な改修コストが発生するという問題がある。
【0006】
本発明では、改修コストを抑制しつつ三相交流整流子電動機の駆動を制御可能な三相交流整流子電動機における速度制御システムの改修方法を提供する。
【課題を解決するための手段】
【0007】
本発明に係る三相交流整流子電動機における速度制御システムの改修方法は、三相交流整流子電動機の回転速度を検出する速度検出ユニットの検出結果に基づいて回転速度を調整する速度調整機構の位置制御を行うように構成された三相交流整流子電動機の速度制御システムの改修方法であって、速度調整機構を駆動するモータを三相モータに換装する第1のステップと、電動機が予め設定された回転速度で回転している状態で速度検出ユニットから出力される電圧が入力されたときに所定の出力電圧を出力するように抵抗ユニットの抵抗値を設定する第2のステップと、抵抗ユニットの出力電圧に基づいて三相モータの駆動制御を行う制御ユニットに対して電動機の回転速度に基づいてキャリブレーションを行う第3のステップと、を備えるものである。
【0008】
本発明に係る三相交流整流子電動機における速度制御システムの改修方法において、キャリブレーションは、制御ユニットに接続された外部端末を介して実行してもよい。
【0009】
本発明に係る三相交流整流子電動機における速度制御システムの改修方法において、予め設定された回転速度は、電動機の最大回転速度でもよい。
【発明の効果】
【0010】
本発明の三相交流整流子電動機における速度制御システムの改修方法によれば、速度調整機構を駆動するモータを三相モータに換装した後に、速度検出ユニットから出力される出力電圧が入力されたときに所定の出力が得られるように可変抵抗ユニットを設定するとともに電動機の回転速度に基づいてキャリブレーションを実行することができる。これにより、三相交流整流子電動機を他の駆動源に置き換えることなく速度制御システムの改修を行うことが可能となる。この結果、改修コストを抑制しつつ三相交流整流子電動機の速度制御システムを改修することができる。
【図面の簡単な説明】
(【0011】以降は省略されています)
この特許をJ-PlatPat(特許庁公式サイト)で参照する
関連特許
安全索道株式会社
三相交流整流子電動機における速度制御システムの改修方法
2日前
個人
単極モータ
18日前
キヤノン電子株式会社
モータ
2日前
株式会社アイシン
ロータ
22日前
株式会社アイシン
ロータ
18日前
日星電気株式会社
ケーブル組立体
10日前
西部電機株式会社
充電装置
25日前
コーセル株式会社
電源装置
3日前
日本精機株式会社
サージ保護回路
25日前
西部電機株式会社
充電装置
25日前
トヨタ自動車株式会社
固定子
23日前
個人
連続ガウス加速器形磁力増幅装置
25日前
株式会社デンソー
回転機
16日前
トヨタ自動車株式会社
製造装置
23日前
株式会社ダイヘン
充電装置
22日前
株式会社アイシン
ステータ
22日前
株式会社ダイヘン
充電装置
22日前
株式会社ミツバ
ブラシレスモータ
24日前
個人
太陽エネルギー収集システム
23日前
株式会社ダイヘン
充電装置
22日前
東京瓦斯株式会社
通信装置
24日前
株式会社アイシン
ステータ
22日前
株式会社アイシン
ステータ
22日前
カヤバ株式会社
筒型リニアモータ
24日前
株式会社ダイヘン
充電装置
22日前
株式会社アイシン
ステータ
22日前
個人
二次電池繰返パルス放電器用印刷基板
8日前
株式会社kaisei
発電システム
18日前
トヨタ自動車株式会社
被膜形成装置
23日前
株式会社デンソー
電力変換装置
17日前
株式会社ダイヘン
電力変換装置
25日前
株式会社デンソー
電力変換装置
9日前
ASTI株式会社
電力変換装置
23日前
株式会社ダイヘン
電力システム
25日前
東京瓦斯株式会社
給電システム
24日前
株式会社ミツバ
回転電機
15日前
続きを見る
他の特許を見る