TOP
|
特許
|
意匠
|
商標
特許ウォッチ
Twitter
他の特許を見る
公開番号
2025148584
公報種別
公開特許公報(A)
公開日
2025-10-07
出願番号
2025122935
出願日
2025-07-23
発明の名称
連続ガウス加速器形磁力増幅装置
出願人
個人
代理人
主分類
H02K
53/00 20060101AFI20250930BHJP(電力の発電,変換,配電)
要約
【課題】この発明は、磁石の力を借りて小さな回転入力で電気エネルギーの出力を得る増幅装置に関するものであり、磁石の吸引時と反発時、磁場に蓄えられたエネルギーを他のエネルギーに変え、連続的にエネルギーを取り出す技術に関する。
【解決手段】往復運動をする磁石を弾性体に取り付け、異なる極性の磁石を均等に配置したリング状の回転運動をする磁石を往復運動する磁石の直下で回転させ、リング状の回転運動をする磁石と往復運動をする磁石の間で働く吸引力で弾性体に取り付けた磁石を引き、斥力で引き離し、電磁コイルの近傍で弾性体に取り付けた磁石を往復運動させることにより、磁気エネルギーを電気エネルギーに変え、磁石の持つ磁気エネルギーを繰り返し取り出している。
【選択図】図1
特許請求の範囲
【請求項1】
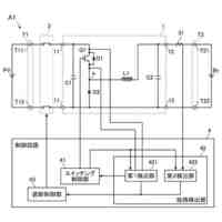
電磁コイルを固定枠に取り付け、前記電磁コイルの近傍を往復運動する磁石を弾性体に固定し、前記弾性体のもう一方の片端を固定枠の固定し、前記弾性体に取り付けた往復運動をする磁石の直下で異なる極性の磁石を均等に配置したリング状の回転運動をする磁石を円盤状の支持台に固定し、回転させるように構成した磁気エネルギーを力学的エネルギーに変換し力学的エネルギーを電気的エネルギーに変換する手段と、前記往復運動する磁石と前記リング状の回転運動をする磁石が吸引している時に前記往復運動をする磁石を引っ張り、前記弾性体に弾性エネルギーを蓄え、前記往復運動する磁石と前記リング状の回転運動をする磁石が反発している時に弾性エネルギーを放出する手段を設け、幅に変化を持たせた極性を異なる磁石を左右対称に配置した三日月形の回転運動をする磁石を前記円盤状の支持台に固定し、前記三日月形の回転運動をする磁石の近傍に固定枠に固定した磁石を設けた回転方向に働く力を打ち消す手段を設け、前記円盤状の支持台の回転軸を入力とし、前記電磁コイルに発生する誘導電圧を出力とする連続ガウス加速器形磁力増幅装置。
続きを表示(約 420 文字)
【請求項2】
前記複数の力学的エネルギーに変換し力学的エネルギーを電気的エネルギーに変換する手段と前記回転方向に働く磁石の力を打ち消す手段を、前記リング状の回転運動をする磁石と前記三日月形の磁石を固定する円盤状の支持台の回転面に対し対象に設け、前記円盤状の支持台が磁気浮上するようにしたことを特徴とする前記請求項一に記載する連続ガウス加速器形磁力増幅装置。
【請求項3】
前記電磁コイルの出力電流の大きさを検出する電流センサーと、前記往復運動をする磁石の位置を検出する磁気センサーを設け、前記電磁コイルの出力電流制御する制御回路を設け、前記制御回路の出力に負荷を接続し、前記電流センサーと磁気センサーからの信号を受けて、前記制御回路で前記電磁コイルに流れる電流を制御するように構成した前記往復運動をする磁石の振動の共振状態を維持する手段を設けたことを特徴とする請求項一に記載する連続ガウス加速器形磁力増幅装置。
発明の詳細な説明
【技術分野】
【0001】
この発明は、磁石の力を借りて小さな回転入力で電気エネルギーの出力を得る増幅装置に関するものである。磁石の吸引時と反発時、磁場に蓄えられたエネルギーを他のエネルギーに変え、連続的にエネルギーを取り出す技術に関するものである。
続きを表示(約 1,200 文字)
【0002】
従来例としては存在しないが、磁石の持つ磁場のエネルギーを借りて小さな速度で大きな速度の運動エネルギーを得るガウス加速器に似ている。また、連続的に消費されたエネルギーを磁気エネルギーから供給しているので、連続ガウス加速器形磁力増幅装置と呼ぶことにする。
【背景技術】
【0003】
本発明の磁場を利用して増幅する装置の背景技術として過飽和リアクトルとガウス加速器を採りあげる。過飽和リアクトルは磁気増幅器とも呼ばれる。本発明は磁気増幅器ではなく、磁力増幅装置と呼んで磁気増幅装置と区別している。本発明の機能は磁気増幅装置とは異なるものであるが、呼び方が似ているので背景技術として過飽和リアクトルを採りあげている。
【0004】
過飽和リアクトルとは、急峻な飽和特性の鉄心をもつリアクトルで、一方の鉄心に直流巻線を持ち、もう一方の鉄心に交流巻線を設け、直流巻線の励磁電流を変化させることで交流回路のリアクタンスを変化させ、交流巻線側の電流を制御することができるものである。
【0005】
過飽和リアクトルは、磁気を用いて小さな信号で大きな電流や電圧を制御することができる制御装置であって、入力より大きなエネルギーを取り出すものではなく、トランジスタと同じような働きをするものである。
【0006】
ガウス加速器は、磁石と2個以上の鉄球を順に並べたものを軌道上に並べ、磁石側の端から別の鉄球を転がし衝突させると、他端の鉄球が転がされた鉄球の速度以上ではじき出され、運動を始める現象である。
【0007】
転がした鉄球が、衝突の直前に磁石の吸引力を得て加速され衝突し、衝突された鉄球が転がされた速度以上の速度で飛び出し転がっていく現象のことである。
【0008】
ガウス加速器の転がされた鉄球の衝突直前の速度と衝突直後の鉄球の速度は、空気抵抗や摩擦による抵抗があるため、衝突直後の速度のほうが衝突直前の速度より小さくなる。
【0009】
ガウス加速器は、空気抵抗や摩擦抵抗でエネルギーを消費し、磁石の持つポテンシャルエネルギーより大きなエネルギーを連続的に取り出すことはできない。ガウス加速器は、ガウス加速器を数段連結しても、はじき出された鉄球の速度と運動エネルギーは増大するが、磁場のエネルギー以上のエネルギーを得ることはできない。
【0010】
本発明は、磁石の持つエネルギーを周期的に連続して供給し、それを別の形のエネルギーに変換して取り出している。磁石のエネルギーを運動エネルギーに変えている点では、ガウス加速器に似ている。それで、本発明の名称を連続ガウス加速器形磁力増幅装置と呼ぶことにする。
【先行技術文献】
【特許文献】
(【0011】以降は省略されています)
この特許をJ-PlatPat(特許庁公式サイト)で参照する
関連特許
個人
単極モータ
18日前
キヤノン電子株式会社
モータ
2日前
株式会社アイシン
ロータ
22日前
株式会社アイシン
ロータ
18日前
コーセル株式会社
電源装置
3日前
日星電気株式会社
ケーブル組立体
10日前
トヨタ自動車株式会社
固定子
23日前
株式会社デンソー
回転機
16日前
トヨタ自動車株式会社
製造装置
23日前
株式会社ダイヘン
充電装置
22日前
株式会社アイシン
ステータ
22日前
株式会社アイシン
ステータ
22日前
株式会社アイシン
ステータ
22日前
株式会社ダイヘン
充電装置
22日前
株式会社ダイヘン
充電装置
22日前
株式会社アイシン
ステータ
22日前
株式会社ダイヘン
充電装置
22日前
個人
二次電池繰返パルス放電器用印刷基板
8日前
株式会社kaisei
発電システム
18日前
株式会社デンソー
電力変換装置
17日前
株式会社ミツバ
回転電機
15日前
株式会社ミツバ
回転電機
22日前
株式会社デンソー
電力変換装置
9日前
シャープ株式会社
表示装置
23日前
株式会社ダイヘン
インバータ装置
17日前
株式会社デンソー
非接触受電装置
11日前
トヨタ自動車株式会社
固定子の加熱装置
5日前
矢崎総業株式会社
ワイヤーハーネス
18日前
山洋電気株式会社
モータ
8日前
株式会社デンソー
ステータ及びモータ
18日前
株式会社TMEIC
電力変換装置
15日前
個人
電線盗難防止方法及び電線盗難防止装置
2日前
トヨタ紡織株式会社
ロータの製造装置
3日前
本田技研工業株式会社
電気機器
23日前
株式会社竹内製作所
作業用車両
22日前
株式会社マキタ
電動作業機
2日前
続きを見る
他の特許を見る