TOP
|
特許
|
意匠
|
商標
特許ウォッチ
Twitter
他の特許を見る
公開番号
2025147248
公報種別
公開特許公報(A)
公開日
2025-10-07
出願番号
2024047426
出願日
2024-03-25
発明の名称
充電装置
出願人
西部電機株式会社
代理人
個人
主分類
H02J
7/34 20060101AFI20250930BHJP(電力の発電,変換,配電)
要約
【課題】 バルブ駆動装置のために用いられ、消費する電力を少なくすることに適した充電装置を提供する。
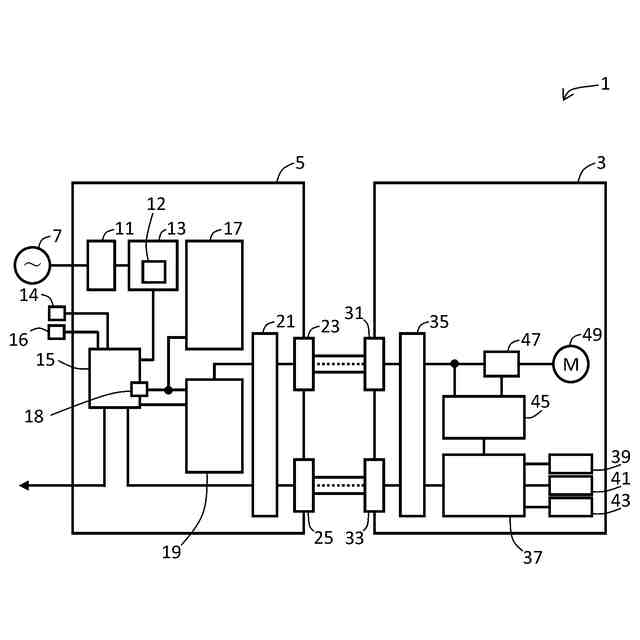
【解決手段】 充電装置5は、動力電源7が供給する電力をバルブ駆動装置3に供給する。充電診断装置15は、蓄電池17と電気的に接続するとともにインバータ19とも電気的に接続する出力部18を備える。充電診断装置15は、出力部18から供給される電力量が第2基準値未満であることを基準時間継続して検出することによりインバータ19を停止する。充電診断装置15は、インバータ19が動作していても停止していても、出力部18から蓄電池17の充電に必要な電力を供給する。充電診断装置15は、第2操作装置16が操作されると、インバータ19を動作させる。
【選択図】 図1
特許請求の範囲
【請求項1】
動力電源が供給する電力をバルブ駆動装置に供給する充電装置であって、
充電診断装置と、交流/直流変換装置と、蓄電池と、インバータを備え、
前記交流/直流変換装置は、スイッチング電源装置を備え、
前記充電診断装置は、出力部を備え、
前記出力部は、前記蓄電池と電気的に接続するとともに前記インバータとも電気的に接続し、
前記インバータに供給された電力は、前記バルブ駆動装置に供給され、
前記スイッチング電源装置は、前記動力電源が供給する電力を変換して前記充電診断装置に供給し、
前記充電診断装置は、前記スイッチング電源装置が供給する電力を前記出力部に供給し、
前記充電診断装置は、前記出力部から供給される電力量が第2基準値未満であることを基準時間継続して検出することにより前記インバータを停止し、
前記充電診断装置は、前記インバータが動作していても停止していても、前記出力部から前記蓄電池の充電に必要な電力を供給する、充電装置。
続きを表示(約 350 文字)
【請求項2】
前記充電診断装置は、前記インバータが停止した状態において、第2操作装置が操作されたことを検出すると、前記インバータを動作させて前記インバータを経由して前記バルブ駆動装置に対して電力を供給する、請求項1記載の充電装置。
【請求項3】
前記充電診断装置は、
前記インバータが動作している状態において、前記スイッチング電源装置から供給される電力量が第1基準値未満であることを検出したならば、前記バルブ駆動装置に対して制御信号を与え、
前記インバータが停止している状態において、前記スイッチング電源装置から供給される電力量が第1基準値未満であることを検出しても、前記蓄電池から前記バルブ駆動装置に対して電力を供給しない、請求項1記載の充電装置。
発明の詳細な説明
【技術分野】
【0001】
本発明は、充電装置に関し、特に、動力電源が供給する電力をバルブ駆動装置に供給する充電装置に関する。
続きを表示(約 1,300 文字)
【背景技術】
【0002】
特許文献1にあるように、出願人は、バルブ駆動装置を提案している。
【先行技術文献】
【特許文献】
【0003】
特開平08-114275号公報
【発明の概要】
【発明が解決しようとする課題】
【0004】
動力電源の停電対策のために、充電装置を無停電電源装置として使用することが考えられる。
【0005】
しかしながら、コンピュータなどとは異なり、バルブ駆動装置が動作を予定していない時間帯には、バルブ駆動装置に電力を供給する必要はない。そのため、充電装置は、一般的な無停電電源装置とは異なる制御を行うことが望ましい。
【0006】
よって、本発明は、バルブ駆動装置のために用いられ、消費する電力を少なくすることに適した充電装置を提供することを目的とする。
【課題を解決するための手段】
【0007】
本願発明の第1の側面は、動力電源が供給する電力をバルブ駆動装置に供給する充電装置であって、充電診断装置と、交流/直流変換装置と、蓄電池と、インバータを備え、前記交流/直流変換装置は、スイッチング電源装置を備え、前記充電診断装置は、出力部を備え、前記出力部は、前記蓄電池と電気的に接続するとともに前記インバータとも電気的に接続し、前記インバータに供給された電力は、前記バルブ駆動装置に供給され、前記スイッチング電源装置は、前記動力電源が供給する電力を変換して前記充電診断装置に供給し、前記充電診断装置は、前記スイッチング電源装置が供給する電力を前記出力部に供給し、前記充電診断装置は、前記出力部から供給される電力量が第2基準値未満であることを基準時間継続して検出することにより前記インバータを停止し、前記充電診断装置は、前記インバータが動作していても停止していても、前記出力部から前記蓄電池の充電に必要な電力を供給する。
【0008】
本願発明の第2の側面は、第1の側面の充電装置であって、前記充電診断装置は、前記インバータが停止した状態において、第2操作装置が操作されたことを検出すると、前記インバータを動作させて前記インバータを経由して前記バルブ駆動装置に対して電力を供給する。
【0009】
本願発明の第3の側面は、第1又は第2の側面の充電装置であって、前記充電診断装置は、前記インバータが動作している状態において、前記スイッチング電源装置から供給される電力量が第1基準値未満であることを検出したならば、前記バルブ駆動装置に対して制御信号を与え、前記インバータが停止している状態において、前記スイッチング電源装置から供給される電力量が第1基準値未満であることを検出しても、前記蓄電池から前記バルブ駆動装置に対して電力を供給しない。
【発明の効果】
【0010】
本願発明によれば、充電装置において必要に応じてインバータを停止することができ、消費する電力を少なくすることができる。
【図面の簡単な説明】
(【0011】以降は省略されています)
この特許をJ-PlatPat(特許庁公式サイト)で参照する
関連特許
西部電機株式会社
充電装置
今日
西部電機株式会社
充電装置
今日
西部電機株式会社
段積み装置
4日前
西部電機株式会社
ワイヤ放電加工機及び断線状態判断方法
3か月前
西部電機株式会社
補充単位調整システム及び補充単位調整方法
18日前
西部電機株式会社
過負荷検出装置及びそれを備える弁駆動設備
1か月前
西部電機株式会社
作業棚管理システム、作業棚管理方法及びパレット作業棚
12日前
個人
電源装置
19日前
個人
バッテリ内蔵直流電源
18日前
株式会社FUJI
制御盤
8日前
オムロン株式会社
電源回路
12日前
西部電機株式会社
充電装置
今日
西部電機株式会社
充電装置
今日
オムロン株式会社
電源回路
12日前
オムロン株式会社
電源回路
12日前
日本精機株式会社
サージ保護回路
今日
トヨタ自動車株式会社
回転子
4日前
トヨタ自動車株式会社
回転子
19日前
日産自動車株式会社
電子機器
29日前
ニデック株式会社
モータの制御方法
26日前
井関農機株式会社
充電システム
29日前
東京応化工業株式会社
発電装置
12日前
個人
連続ガウス加速器形磁力増幅装置
今日
ミサワホーム株式会社
居住設備
8日前
大豊工業株式会社
モータ
18日前
株式会社リコー
拡張アンテナ装置
11日前
富士電子工業株式会社
電力変換装置
20日前
トヨタ自動車株式会社
ロータ
6日前
日産自動車株式会社
ステータ
5日前
ニチコン株式会社
AC入力検出回路
4日前
ユタカ電業株式会社
ケーブルダクト
8日前
株式会社大林組
可搬式充電設備
5日前
株式会社ダイヘン
電力変換装置
今日
株式会社アイシン
直流回転電機
1か月前
株式会社ダイヘン
電力管理装置
27日前
株式会社ミツバ
巻線装置
11日前
続きを見る
他の特許を見る