TOP
|
特許
|
意匠
|
商標
特許ウォッチ
Twitter
他の特許を見る
公開番号
2025156362
公報種別
公開特許公報(A)
公開日
2025-10-14
出願番号
2025116858,2025049255
出願日
2025-07-10,2025-03-25
発明の名称
ノイズ抑制回路、空気調和機
出願人
ダイキン工業株式会社
代理人
弁理士法人ITOH
主分類
H02M
1/12 20060101AFI20251002BHJP(電力の発電,変換,配電)
要約
【課題】ノイズ抑制回路の半導体素子の破壊を抑制することが可能な技術を提供する。
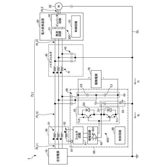
【解決手段】本開示の一実施形態に係る電力変換システム1は、交流電源10と電力変換装置30との間を接続する電力線PL1を含む伝搬経路のコモンモードノイズを検出するノイズ検出手段50から出力される検出信号、又は、検出信号に由来する信号が入力されるオペアンプ621を含み、オペアンプ621に入力される信号に基づきコモンモードノイズを抑制するための補償電流又は補償電圧の波形を表す信号を出力する増幅回路62と、増幅回路62の出力に基づき、上記の伝搬経路に補償電流又は補償電圧を出力する補償回路63と、ノイズ検出手段50とオペアンプ621との間の信号線に設けられ、ノイズ検出手段50から増幅回路62への検出信号又は検出信号に由来する信号の入力を遮断する遮断器67と、を備える。
【選択図】図1
特許請求の範囲
【請求項1】
第1の電気装置(10,30)と第2の電気装置(30,20)との間を接続する電力線(PL1,PL2)を含む伝搬経路のコモンモードノイズを検出する検出手段から出力される検出信号、又は、前記検出信号に由来する信号が入力される半導体素子(621,621A)を含み、前記半導体素子(621,621A)に入力される信号に基づき前記コモンモードノイズを抑制するための補償電流又は補償電圧の波形を表す信号を出力する生成回路(62,62A)と、
前記生成回路(62,62A)の出力に基づき、前記伝搬経路に前記補償電流又は前記補償電圧を出力する補償回路(63)と、
前記検出手段と前記半導体素子(621,621A)との間の信号線に設けられ、前記検出手段から前記生成回路(62,62A)への前記検出信号又は前記検出信号に由来する信号の入力を遮断する遮断手段(67)と、を備える、
ノイズ抑制回路。
続きを表示(約 960 文字)
【請求項2】
前記遮断手段(67)は、前記生成回路(62,62A)に駆動電圧以上の電圧が印加されていない場合、前記検出手段から前記生成回路(62,62A)への前記検出信号の入力を遮断する、
請求項1に記載のノイズ抑制回路。
【請求項3】
前記遮断手段(67)は、前記生成回路(62,62A)に駆動電圧以上の電圧が印加されている場合、前記検出手段から前記生成回路(62,62A)への前記検出信号を通過させる、
請求項2に記載のノイズ抑制回路。
【請求項4】
前記半導体素子(621,621A)は、オペアンプ(621)である、
請求項1乃至3の何れか一項に記載のノイズ抑制回路。
【請求項5】
前記半導体素子(621,621A)は、マイコン(621A)である、
請求項1乃至3の何れか一項に記載のノイズ抑制回路。
【請求項6】
前記駆動電圧は、前記半導体素子(621,621A)の電源電圧の範囲の最小値である、
請求項2又は3に記載のノイズ抑制回路。
【請求項7】
前記遮断手段(67)は、前記生成回路(62,62A)に印加される電圧が前記駆動電圧以上の電圧であることに対応する信号の有無によって、前記検出信号を通過させる状態と遮断する状態とを切り替える、
請求項3に記載のノイズ抑制回路。
【請求項8】
前記第1の電気装置(10,30)は、交流電源(10)であり、
前記第2の電気装置(30,20)は、電力変換装置(30)である、
請求項1乃至3及び7の何れか一項に記載のノイズ抑制回路。
【請求項9】
前記第1の電気装置(10,30)は、電力変換装置(30)であり、
前記第2の電気装置(30,20)は、モータ(20)である、
請求項1乃至3及び7の何れか一項に記載のノイズ抑制回路。
【請求項10】
前記電力変換装置(30)は、スイッチング素子を含み、
前記スイッチング素子には、ワイドバンドギャップ半導体が用いられる、
請求項8に記載のノイズ抑制回路。
(【請求項11】以降は省略されています)
発明の詳細な説明
【技術分野】
【0001】
本開示は、ノイズ抑制回路等に関する。
続きを表示(約 1,300 文字)
【背景技術】
【0002】
従来、コモンモードノイズを検出し、検出したコモンモードノイズに対して補償電流或いは補償電圧をコモンモードノイズが流れる経路に出力することにより、コモンモードノイズを低減するノイズ抑制技術が知られている。(例えば、特許文献1参照)。
【先行技術文献】
【特許文献】
【0003】
特許第3044650号公報
【発明の概要】
【発明が解決しようとする課題】
【0004】
ところで、例えば、駆動電源からノイズ抑制回路への電力供給がない状態でコモンモードノイズの検出手段からの検出信号やその検出信号に由来する信号がノイズ抑制回路の半導体素子に印加されると、半導体素子が破壊される可能性がある。
【0005】
本開示は、ノイズ抑制回路の半導体素子の破壊を抑制することが可能な技術を提供することを目的とする。
【課題を解決するための手段】
【0006】
本開示の第1の態様では、
第1の電気装置と第2の電気装置との間を接続する電力線を含む伝搬経路のコモンモードノイズを検出する検出手段から出力される検出信号、又は、前記検出信号に由来する信号が入力される半導体素子を含み、前記半導体素子に入力される信号に基づき前記コモンモードノイズを抑制するための補償電流又は補償電圧の波形を表す信号を出力する生成回路と、
前記生成回路の出力に基づき、前記伝搬経路に前記補償電流又は前記補償電圧を出力する補償回路と、
前記検出手段と前記半導体素子との間の信号線に設けられ、前記検出手段から前記生成回路への前記検出信号の入力を遮断する遮断手段と、を備える、
ノイズ抑制回路が提供される。
【0007】
本態様によれば、ノイズ抑制回路は、例えば、駆動電源からノイズ抑制回路への電力供給がない場合に遮断手段が遮断状態にされることによって、前記検出手段から生成回路の半導体素子への検出信号やその検出信号に由来する信号の入力を遮断することができる。そのため、ノイズ抑制回路は、駆動電源からノイズ抑制回路への電力供給がない状態での生成回路の半導体素子の破壊を抑制することができる。
【0008】
また、本開示の第2の態様では、上述の第1の態様を前提として、
前記遮断手段は、前記生成回路に駆動電圧以上の電圧が印加されていない場合、前記検出手段から前記生成回路への前記検出信号の入力を遮断してもよい。
【0009】
また、本開示の第3の態様では、上述の第2の態様を前提として、
前記遮断手段は、前記生成回路に駆動電圧以上の電圧が印加されている場合、前記検出手段から前記生成回路への前記検出信号を通過させてもよい。
【0010】
また、本開示の第4の態様では、上述の第1乃至第3の態様の何れか1つの態様を前提として、
前記半導体素子は、オペアンプであってもよい。
(【0011】以降は省略されています)
この特許をJ-PlatPat(特許庁公式サイト)で参照する
関連特許
ダイキン工業株式会社
冷凍装置
8日前
ダイキン工業株式会社
冷凍装置
8日前
ダイキン工業株式会社
シール材
1日前
ダイキン工業株式会社
冷凍装置
8日前
ダイキン工業株式会社
冷凍装置
8日前
ダイキン工業株式会社
冷凍装置
8日前
ダイキン工業株式会社
冷凍装置
8日前
ダイキン工業株式会社
吸着器及び冷凍装置
8日前
ダイキン工業株式会社
フッ素原子含有シラン化合物
今日
ダイキン工業株式会社
正極合剤、正極および二次電池
15日前
ダイキン工業株式会社
圧縮機、および冷凍サイクル装置
21日前
ダイキン工業株式会社
圧縮機、および冷凍サイクル装置
21日前
ダイキン工業株式会社
積層構造体、およびその製造方法
今日
ダイキン工業株式会社
圧縮機、冷凍装置、及び圧縮機の組立方法
17日前
ダイキン工業株式会社
粒子、組成物、成形体、及び、粒子の製造方法
24日前
ダイキン工業株式会社
モータ、空気調和装置、及びモータの製造方法
今日
ダイキン工業株式会社
モータの製造方法、及びモータを有する空気調和装置
今日
ダイキン工業株式会社
空調機
24日前
ダイキン工業株式会社
硬化性エポキシ樹脂組成物、硬化物及び硬化物の製造方法
24日前
ダイキン工業株式会社
中継装置、およびその中継装置を備えた室外機並びに室内機
11日前
ダイキン工業株式会社
給湯システム
今日
ダイキン工業株式会社
固体組成物、回路基板、固体組成物の製造方法、及び提案装置
1日前
ダイキン工業株式会社
シラン化合物
21日前
ダイキン工業株式会社
電力管理装置、電力管理システム、電力管理方法及びプログラム
8日前
ダイキン工業株式会社
エッチングガス
10日前
ダイキン工業株式会社
デポジションガス
10日前
ダイキン工業株式会社
制御システム、第2制御装置、サーバ装置、第1制御装置、制御方法
今日
ダイキン工業株式会社
ノイズ抑制回路、空気調和機
24日前
ダイキン工業株式会社
基板材料用組成物、ポリイミドフィルム、積層体、回路用基板、及びアンテナ
1日前
ダイキン工業株式会社
制御システムおよび冷凍システム
24日前
ダイキン工業株式会社
高周波基板材料用組成物、ポリイミドフィルム、積層体、回路用基板、及びアンテナ
1日前
ダイキン工業株式会社
フッ素ゴム塗料組成物及び塗装物品
2日前
ダイキン工業株式会社
虫駆除システム、および空気処理装置
24日前
ダイキン工業株式会社
硬化性エポキシ樹脂組成物、硬化物及び硬化物の製造方法
8日前
三星電子株式会社
プラズマエッチング工程を含む半導体素子の製造方法
14日前
ダイキン工業株式会社
高純度フルオロポリマー含有組成物の製造方法および高純度フルオロポリマー含有組成物
14日前
続きを見る
他の特許を見る