TOP
|
特許
|
意匠
|
商標
特許ウォッチ
Twitter
他の特許を見る
公開番号
2025158802
公報種別
公開特許公報(A)
公開日
2025-10-17
出願番号
2024061688
出願日
2024-04-05
発明の名称
圧縮機、および冷凍サイクル装置
出願人
ダイキン工業株式会社
代理人
弁理士法人新樹グローバル・アイピー
主分類
F04B
39/00 20060101AFI20251009BHJP(液体用容積形機械;液体または圧縮性流体用ポンプ)
要約
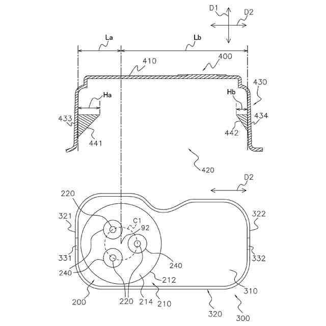
【課題】非常時に導電ピンが飛散することを防止し、かつ作業員がターミナルカバーの取り外し、および取り付けを容易に行えるようにする。
【解決手段】ターミナルガード300は、第1側壁321および第2側壁322を有する。ターミナルカバー400は、第3側壁433および第4側壁434を有する。第1側壁321は、第2側壁322よりもターミナル200に近い。第1側壁321は、ターミナルカバー400と係合するための第1孔331を有する。第2側壁322は、ターミナルカバー400と係合するための第2孔332を有する。第3側壁433は、第1孔331と係合する第1突起部441を有する。第4側壁434は、第2孔332と係合する第2突起部442を有する。第1突起部441の第1長さHaは、第2突起部442の第2長さHbよりも長い。
【選択図】図5
特許請求の範囲
【請求項1】
モータ(120)と、
前記モータにより駆動される、圧縮機構(130)と、
前記圧縮機構を内部に収納する、ケーシング(110)と、
を備え、
前記ケーシングは、
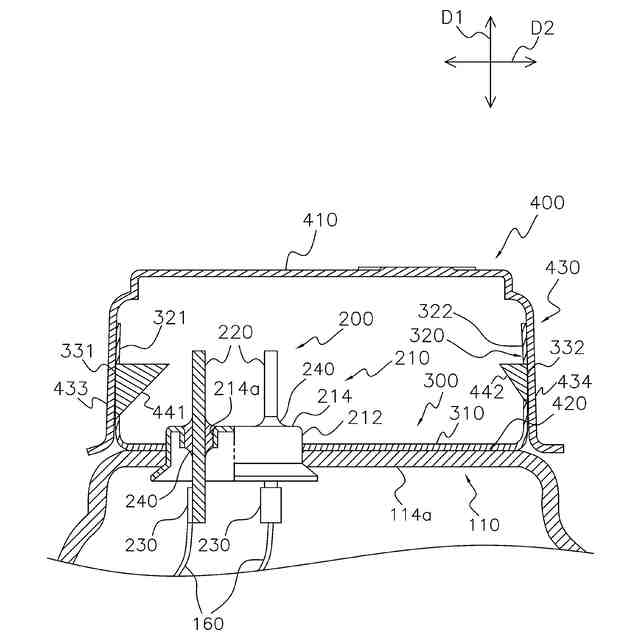
前記ケーシングの一部を貫通する、本体部(210)と、
前記本体部に挿通され、前記モータから延びるリード線(160)が接続される、複数の導電ピン(220)と、
を含む、ターミナル(200)と、
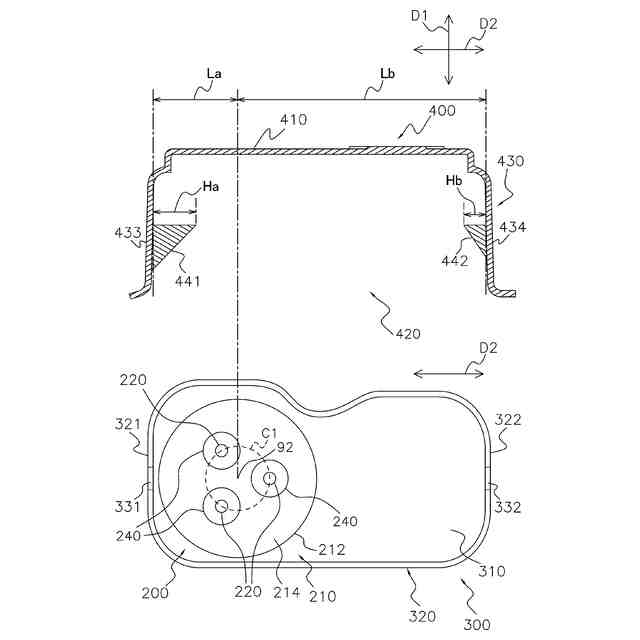
前記ケーシングの外側に、前記複数の導電ピンが延びる方向である第1方向(D1)に沿って見たときに前記ターミナルを長方形状に取り囲むように設けられる側壁(320)を有する、ターミナルガード(300)と、
前記側壁に沿った開口部(420)を有し、前記ターミナルを覆うように取り付けられる、ターミナルカバー(400)と、
を有し、
前記側壁は、前記第1方向に沿って見たときの前記側壁の2つの短辺それぞれに対応する、第1側壁(321)および第2側壁(322)を有し、
前記ターミナルカバーは、前記第1側壁に沿う第3側壁(433)、および前記第2側壁に沿う第4側壁(434)を有し、
前記第1側壁は、前記第2側壁よりも前記ターミナルに近く、
前記第1側壁は、前記ターミナルカバーと係合するための第1孔(331)を有し、前記第2側壁は、前記ターミナルカバーと係合するための第2孔(332)を有し、
前記第3側壁は、前記第1孔と係合するための、前記第1方向に沿って見たときに前記側壁の長手方向(D2)に向けて突き出る第1突起部(441)を有し、前記第4側壁は、前記第2孔と係合するための、前記長手方向に向けて突き出る第2突起部(442)を有し、
前記第1突起部の前記長手方向の第1長さHaは、前記第2突起部の前記長手方向の第2長さHbよりも長い、
圧縮機(100)。
続きを表示(約 590 文字)
【請求項2】
前記複数の導電ピンは、前記第1方向に沿って見たときに同心円(C1)上に配置され、
前記第1方向に沿って見たときの前記第3側壁から前記同心円の中心(92)までの前記長手方向の第3長さLaと、前記第1方向に沿って見たときの前記第4側壁から前記同心円の前記中心までの前記長手方向の第4長さLbと、前記第1長さHaと、前記第2長さHbとは、Ha/Hb=Lb/Laを満たす、
請求項1に記載の圧縮機(100)。
【請求項3】
前記第2長さHbは、前記第1長さHaの50%以上90%以下である、
請求項1または2に記載の圧縮機(100)。
【請求項4】
前記第1突起部および前記第2突起部は、前記開口部の近傍に設けられる、
請求項1または2に記載の圧縮機(100)。
【請求項5】
前記第2突起部は、前記第1突起部よりも前記開口部よりに設けられる、
請求項1または2に記載の圧縮機(100)。
【請求項6】
前記第4側壁の厚さは、前記前記第3側壁の厚さよりも薄い、
請求項1または2に記載の圧縮機(100)。
【請求項7】
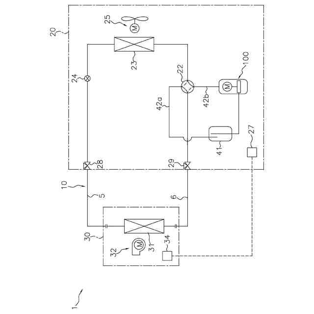
請求項1または2に記載の圧縮機を有する冷媒回路(10)、
を備える、
冷凍サイクル装置(1)。
発明の詳細な説明
【技術分野】
【0001】
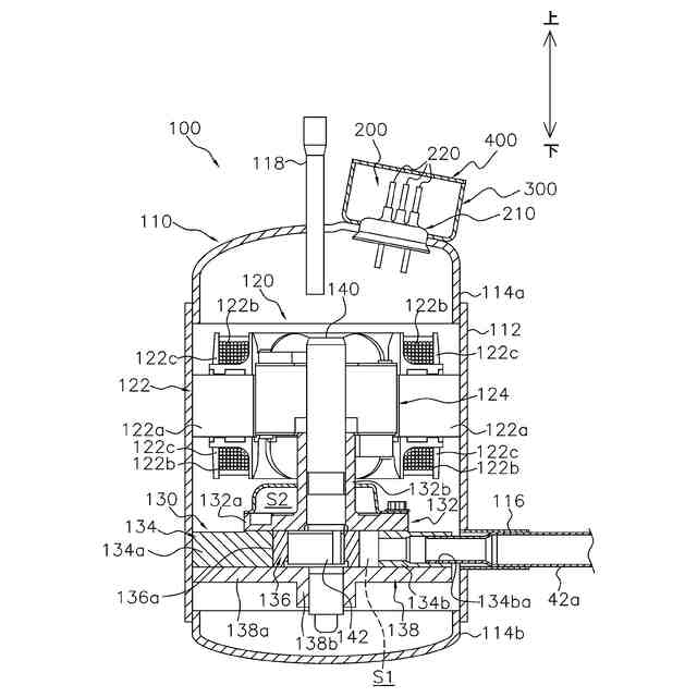
圧縮機、および冷凍サイクル装置に関する。
続きを表示(約 1,800 文字)
【背景技術】
【0002】
特許文献1(特開2019-167915号公報)に示されるようなターミナルカバーは、延焼防止のため、一般に、ガラス繊維を含む材料により形成される。
【発明の概要】
【発明が解決しようとする課題】
【0003】
そのため、ターミナルカバーは非常に硬く、ターミナルカバーの取り外し、および取り付けが困難である。このようなターミナルカバーは、非常時に導電ピンが飛散することを防止するという点では有効であるが、作業員が点検等のためにターミナルカバーの取り外し、および取り付けを行う際には作業性が悪化する、という課題がある。
【課題を解決するための手段】
【0004】
第1観点の圧縮機は、モータと、圧縮機構と、ケーシングと、を備える。圧縮機構は、モータにより駆動される。ケーシングは、圧縮機構を内部に収納する。ケーシングは、ターミナルと、ターミナルガードと、ターミナルカバーと、を有する。ターミナルは、本体部と、複数の導電ピンと、を含む。本体部は、ケーシングの一部を貫通する。複数の導電ピンは、本体部に挿通される。複数の導電ピンには、モータから延びるリード線が接続される。ターミナルガードは、側壁を有する。側壁は、ケーシングの外側に、第1方向に沿って見たときにターミナルを長方形状に取り囲むように設けられる。第1方向は、複数の導電ピンが延びる方向である。ターミナルカバーは、開口部を有する。開口部は、側壁に沿う。ターミナルカバーは、ターミナルを覆うように取り付けられる。側壁は、第1側壁および第2側壁を有する。第1側壁および第2側壁は、第1方向に沿って見たときの側壁の2つの短辺それぞれに対応する。ターミナルカバーは、第3側壁および第4側壁を有する。第3側壁は、第1側壁に沿う。第4側壁は、第2側壁に沿う。第1側壁は、第2側壁よりもターミナルに近い。第1側壁は、ターミナルカバーと係合するための第1孔を有する。第2側壁は、ターミナルカバーと係合するための第2孔を有する。第3側壁は、第1突起部を有する。第1突起部は、第1孔と係合する。第1突起部は、第1方向に沿って見たときに側壁の長手方向に向けて突き出る。第4側壁は、第2突起部を有する。第2突起部は、第2孔と係合する。第2突起部は、長手方向に向けて突き出る。第1突起部の長手方向の第1長さHaは、第2突起部の長手方向の第2長さHbよりも長い。
【0005】
第1観点の圧縮機では、第1突起部の長手方向の第1長さHaは、第2突起部の長手方向の第2長さHbよりも長い。そのため、圧縮機は、ターミナルに近い第1側壁において、ターミナルカバーがしっかりと固定される状態(取り付け強度が高い状態)を維持したまま、ターミナルから遠い第2側壁において、ターミナルカバーの取り外し、および取り付けを容易に行うことができる。その結果、非常時に導電ピンが飛散することを防止し、かつ作業員が点検等のためにターミナルカバーの取り外し、および取り付けを行う際の作業性を改善することができる。
【0006】
第2観点の圧縮機は、第1観点の圧縮機であって、複数の導電ピンは、第1方向に沿って見たときに同心円上に配置される。第1方向に沿って見たときの第3側壁から同心円の中心までの長手方向の第3長さLaと、第1方向に沿って見たときの第4側壁から同心円の中心までの長手方向の第4長さLbと、第1長さHaと、第2長さHbとは、Ha/Hb=Lb/Laを満たす。
【0007】
第3観点の圧縮機は、第1観点または第2観点の圧縮機であって、第2長さHbは、第1長さHaの50%以上90%以下である。
【0008】
第4観点の圧縮機は、第1観点から第3観点のいずれか1つの圧縮機であって、第1突起部および第2突起部は、開口部の近傍に設けられる。
【0009】
第5観点の圧縮機は、第1観点から第4観点のいずれか1つの圧縮機であって、第2突起部は、第1突起部よりも開口部よりに設けられる。
【0010】
第5観点の圧縮機は、このような構成により、ターミナルから遠い第2側壁において、ターミナルカバーの取り外し、および取り付けをより容易に行うことができる。
(【0011】以降は省略されています)
この特許をJ-PlatPat(特許庁公式サイト)で参照する
関連特許
ダイキン工業株式会社
冷凍装置
17日前
ダイキン工業株式会社
冷凍装置
17日前
ダイキン工業株式会社
共重合体
4日前
ダイキン工業株式会社
冷凍装置
17日前
ダイキン工業株式会社
冷凍装置
17日前
ダイキン工業株式会社
冷凍装置
17日前
ダイキン工業株式会社
シール材
10日前
ダイキン工業株式会社
冷凍装置
17日前
ダイキン工業株式会社
吸着器及び冷凍装置
17日前
ダイキン工業株式会社
フッ素原子含有シラン化合物
9日前
ダイキン工業株式会社
正極合剤、正極および二次電池
24日前
ダイキン工業株式会社
圧縮機、および冷凍サイクル装置
1か月前
ダイキン工業株式会社
圧縮機、および冷凍サイクル装置
1か月前
ダイキン工業株式会社
積層構造体、およびその製造方法
9日前
ダイキン工業株式会社
圧縮機、冷凍装置、及び圧縮機の組立方法
26日前
ダイキン工業株式会社
モータ、空気調和装置、及びモータの製造方法
9日前
ダイキン工業株式会社
粉体組成物、積層体、積層体の製造方法、および物品
2日前
ダイキン工業株式会社
モータの製造方法、及びモータを有する空気調和装置
9日前
ダイキン工業株式会社
粉体状組成物、皮膜、積層体、塗装物品および成形方法
2日前
ダイキン工業株式会社
中継装置、およびその中継装置を備えた室外機並びに室内機
20日前
ダイキン工業株式会社
固体組成物、回路基板、固体組成物の製造方法、及び提案装置
10日前
ダイキン工業株式会社
シラン化合物
1か月前
ダイキン工業株式会社
給湯システム
9日前
ダイキン工業株式会社
エッチングガス
19日前
ダイキン工業株式会社
電力管理装置、電力管理システム、電力管理方法及びプログラム
17日前
ダイキン工業株式会社
デポジションガス
19日前
ダイキン工業株式会社
制御システム、第2制御装置、サーバ装置、第1制御装置、制御方法
9日前
ダイキン工業株式会社
基板材料用組成物、ポリイミドフィルム、積層体、回路用基板、及びアンテナ
10日前
ダイキン工業株式会社
フッ素ゴム塗料組成物及び塗装物品
11日前
ダイキン工業株式会社
高周波基板材料用組成物、ポリイミドフィルム、積層体、回路用基板、及びアンテナ
10日前
ダイキン工業株式会社
フルオロポリマー水性分散液の製造方法
2日前
ダイキン工業株式会社
硬化性エポキシ樹脂組成物、硬化物及び硬化物の製造方法
17日前
ダイキン工業株式会社
高純度フルオロポリマー含有組成物の製造方法および高純度フルオロポリマー含有組成物
23日前
三星電子株式会社
プラズマエッチング工程を含む半導体素子の製造方法
23日前
国立大学法人 東京大学
昆虫の匂い応答に対する阻害剤のスクリーニング方法、昆虫の匂い応答に対する阻害剤、昆虫阻害システム、及び昆虫阻害方法
11日前
個人
海流製造装置。
2か月前
続きを見る
他の特許を見る