TOP
|
特許
|
意匠
|
商標
特許ウォッチ
Twitter
他の特許を見る
10個以上の画像は省略されています。
公開番号
2025156603
公報種別
公開特許公報(A)
公開日
2025-10-14
出願番号
2025134430,2023170913
出願日
2025-08-12,2023-09-29
発明の名称
空調機
出願人
ダイキン工業株式会社
代理人
弁理士法人新樹グローバル・アイピー
主分類
F25B
49/02 20060101AFI20251002BHJP(冷凍または冷却;加熱と冷凍との組み合わせシステム;ヒートポンプシステム;氷の製造または貯蔵;気体の液化または固体化)
要約
【課題】冷媒が漏洩した場合に、冷媒が漏洩している利用ユニットから迅速に冷媒を回収可能な空調機を提供する。
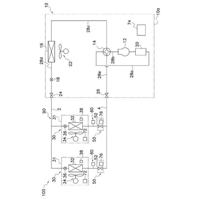
【解決手段】空調機100は、熱源ユニット10と、利用ユニット30と、連絡配管2,4と、遮断弁52と、サービスポート60と、を備える。利用ユニットは、空調空間に配置されている。連絡配管2,4は、熱源ユニットと利用ユニットとを接続する。遮断弁は、空調空間の外に配置され、連絡配管4に設けられる。サービスポート60は、連絡配管4において、遮断弁と利用ユニットとの間に設けられる。
【選択図】図1
特許請求の範囲
【請求項1】
熱源ユニット(10,110)と、
空調空間に配置されている利用ユニット(30)と、
前記熱源ユニットと前記利用ユニットとを接続する連絡配管(4,104b)と、
前記空調空間の外に配置され前記連絡配管に設けられる遮断弁(52,152a,152b)と、
前記連絡配管において、前記遮断弁と前記利用ユニットとの間に設けられるサービスポート(60)と、
を備える空調機(100,100A)。
続きを表示(約 910 文字)
【請求項2】
前記遮断弁と、前記遮断弁を収容するケーシング(54,154)と、を有する遮断弁ユニット(50,150)を備え、
前記サービスポートは、前記遮断弁ユニットに設けられ、
前記サービスポートは、前記ケーシング外に配置される、
請求項1に記載の空調機。
【請求項3】
前記サービスポートは、前記ケーシングの側方に配置される、
請求項2に記載の空調機。
【請求項4】
前記遮断弁と、前記遮断弁を収容するケーシング(54,154)と、を有する遮断弁ユニット(50,150)を備え、
前記サービスポートは、前記遮断弁ユニットに設けられ、
前記サービスポートは、前記ケーシング内に配置される、
請求項1に記載の空調機。
【請求項5】
前記遮断弁(152a,152b)は、開度調整可能な流量調整弁である、
請求項1から4のいずれか1項に記載の空調機。
【請求項6】
前記遮断弁(52,152a,152b)は、前記熱源ユニットと前記利用ユニットとを接続するガス連絡配管(4,104b)に設けられる、
請求項1から4のいずれか1項に記載の空調機。
【請求項7】
前記遮断弁と前記利用ユニットとの間の前記連絡配管の長さは2m以下である、
請求項1から4のいずれか1項に記載の空調機。
【請求項8】
前記利用ユニットは天井埋込型であり、
前記サービスポートは、天井裏空間であって、天井に設けられた前記利用ユニットの点検口(OP)の近傍に設けられる、
請求項7に記載の空調機。
【請求項9】
前記遮断弁と前記利用ユニットとの間の前記連絡配管の長さは40m以下である、
請求項1から4のいずれか1項に記載の空調機。
【請求項10】
前記サービスポートは、前記空調空間以外からアクセス可能な位置に設置される、
請求項1から4のいずれか1項に記載の空調機。
(【請求項11】以降は省略されています)
発明の詳細な説明
【技術分野】
【0001】
本開示は、空調機に関する。
続きを表示(約 1,200 文字)
【背景技術】
【0002】
従来、特許文献1(特開2023-50282号公報)のように、冷凍サイクル装置から冷媒を回収するために、熱源ユニットにサービスポートを設けた冷凍サイクル装置が知られている。
【発明の概要】
【発明が解決しようとする課題】
【0003】
このような冷凍サイクル装置では、利用ユニットにおいて冷媒の漏洩が検知されたような場合に、冷媒が漏洩している利用ユニットからの冷媒回収完了までに長時間を要するおそれがある。
【課題を解決するための手段】
【0004】
第1観点の空調機は、熱源ユニットと、利用ユニットと、連絡配管と、遮断弁と、サービスポートと、を備える。利用ユニットは、空調空間に配置されている。連絡配管は、熱源ユニットと利用ユニットとを接続する。遮断弁は、空調空間の外に配置され、連絡配管に設けられる。サービスポートは、連絡配管において、遮断弁と利用ユニットとの間に設けられる。
【0005】
第1観点の空調機では、利用ユニットへの冷媒の流れを遮断する遮断弁よりも利用ユニットの近くに、サービスポートが設けられている。そのため、第1観点の空調機では、冷媒が漏洩した場合に、冷媒が漏洩している利用ユニットから迅速に冷媒を回収できる。
【0006】
第2観点の空調機は、第1観点の空調機であって、遮断弁と、遮断弁を収容するケーシングと、を有する遮断弁ユニットを備える。サービスポートは、遮断弁ユニットに設けられる。サービスポートは、ケーシング外に配置される。
【0007】
第2観点の空調機では、サービスポートが遮断弁ユニットに設けられているため、連絡配管に遮断弁ユニットを取り付ける際に、あわせてサービスポートも連絡配管に設けることができるため、設置作業の効率化を図ることができる。また、本空調機では、サービスポートがケーシングの外に配置されるため、冷媒回収作業の作業性が高い。
【0008】
第3観点の空調機は、第2観点の空調機であって、サービスポートは、ケーシングの側方に配置される。
【0009】
ケーシング外へのサービスポートの配置としては、ケーシングの下方及び上方も考えられる。しかし、ケーシングの下方にサービスポートを設けた場合、サービスポートの部分が油溜まりとなるおそれがある。また、ケーシングの上方にサービスポートを設けた場合であって、遮断弁を収容するケーシングが天井裏等に配置される場合には、冷媒回収作業が行いにくくなるおそれがある。
【0010】
これに対し、第3観点の空調機では、ケーシングの側方にサービスポートが設けられるため、油溜まりの問題を抑制しつつ、冷媒回収の良好な作業性を得ることができる。
(【0011】以降は省略されています)
この特許をJ-PlatPat(特許庁公式サイト)で参照する
関連特許
タニコー株式会社
貯水槽
1か月前
アクア株式会社
冷蔵庫
1か月前
個人
ヒートポンプ型空気調和機
27日前
ホシザキ株式会社
製氷機
21日前
富士電機株式会社
冷却装置
1か月前
富士電機株式会社
冷却装置
20日前
ダイキン工業株式会社
冷凍装置
6日前
シャープ株式会社
冷蔵庫
1か月前
個人
液体窒素凝縮による冷凍サイクル
1か月前
富士ベンダーサービス株式会社
保管庫
29日前
富士電機株式会社
冷却システム
1か月前
フクシマガリレイ株式会社
ショーケース
8日前
三菱重工冷熱株式会社
低温冷水供給装置
27日前
シャープ株式会社
冷却装置
1か月前
アクア株式会社
冷蔵庫
14日前
ダイキン工業株式会社
冷媒充填方法
6日前
フクシマガリレイ株式会社
商品販売システム
1日前
FrostiX株式会社
急速冷凍装置
1か月前
シャープ株式会社
冷蔵庫
27日前
シャープ株式会社
冷蔵庫
1か月前
ホシザキ株式会社
液体凍結装置
1か月前
島田工業株式会社
製氷装置及び製氷方法
14日前
株式会社アイシン
冷暖房システム
13日前
株式会社富士通ゼネラル
冷凍サイクル装置
7日前
株式会社富士通ゼネラル
冷凍サイクル装置
7日前
タキゲン製造株式会社
冷蔵庫の庫内気圧調整装置
1か月前
株式会社オカムラ
故障予知システム
21日前
株式会社前川製作所
冷却装置
6日前
株式会社富士通ゼネラル
冷凍サイクル装置
今日
東芝ライフスタイル株式会社
冷蔵庫
1か月前
シャープ株式会社
収容庫および冷蔵庫
1か月前
日本碍子株式会社
空調システム
1日前
東芝ライフスタイル株式会社
冷却装置
1日前
東芝ライフスタイル株式会社
冷却装置
1日前
三菱重工冷熱株式会社
冷却装置
1か月前
三菱重工冷熱株式会社
冷却装置
29日前
続きを見る
他の特許を見る