TOP
|
特許
|
意匠
|
商標
特許ウォッチ
Twitter
他の特許を見る
10個以上の画像は省略されています。
公開番号
2025156382
公報種別
公開特許公報(A)
公開日
2025-10-14
出願番号
2025121422,2023168528
出願日
2025-07-18,2023-09-28
発明の名称
制御システムおよび冷凍システム
出願人
ダイキン工業株式会社
代理人
弁理士法人前田特許事務所
主分類
F25B
5/02 20060101AFI20251003BHJP(冷凍または冷却;加熱と冷凍との組み合わせシステム;ヒートポンプシステム;氷の製造または貯蔵;気体の液化または固体化)
要約
【課題】複数の冷却ユニットの各々の冷却能力および動作の状況に応じて熱源ユニットの制御のための処理を行う。
【解決手段】冷媒回路(25)は、圧縮要素(42)と放熱器(43)とを有する熱源ユニット(40)と、それぞれが蒸発器(52)を有し冷却対象の温度と設定温度との差に応じて冷却動作を実行または停止する複数の冷却ユニット(50)とを含む。制御部(33)は、複数の冷却ユニット(50)の各々において要求される冷却能力の導出に用いることができる第1情報と、複数の冷却ユニット(50)の各々における冷却対象の温度および設定温度を示す第2情報とに基づいて、熱源ユニット(40)において要求される能力を示す情報を出力する。
【選択図】図1
特許請求の範囲
【請求項1】
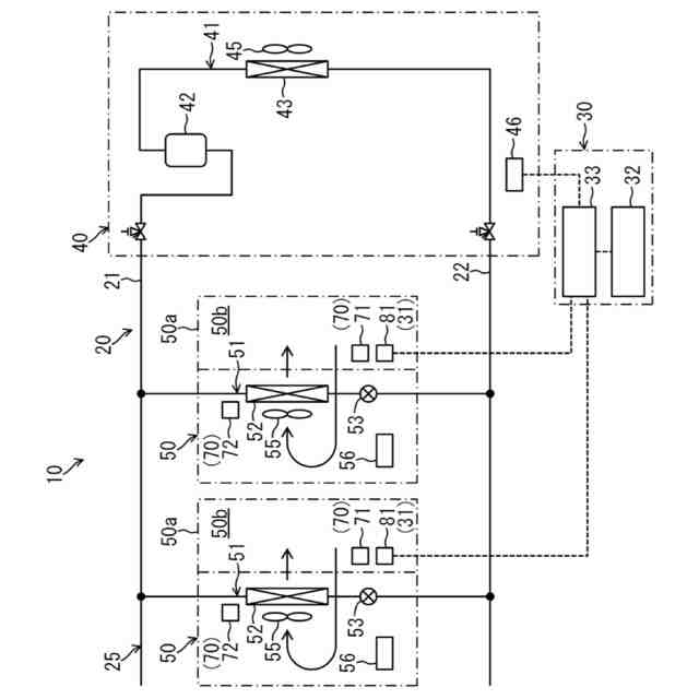
圧縮要素(42)と放熱器(43)とを有する熱源ユニット(40)と、それぞれが蒸発器(52)を有し冷却対象の温度と設定温度との差に応じて冷却動作を実行または停止する複数の冷却ユニット(50)とを含む冷媒回路(25)を有し、前記冷媒回路(25)において冷媒を循環させることで冷凍サイクルを行う冷凍装置(20)に適用される制御システムであって、
前記冷凍装置(20)を制御する制御部(33)を備え、
前記制御部(33)は、前記複数の冷却ユニット(50)の各々において要求される冷却能力の導出に用いることができる第1情報と、前記複数の冷却ユニット(50)の各々における前記冷却対象の温度および前記設定温度を示す第2情報とに基づいて、前記熱源ユニット(40)において要求される能力を示す情報を出力する
制御システム。
続きを表示(約 1,100 文字)
【請求項2】
請求項1の制御システムにおいて、
前記第1情報は、前記複数の冷却ユニット(50)の各々の冷却能力の代表値である代表冷却能力に関する情報を含み、
前記熱源ユニット(40)において要求される能力は、前記複数の冷却ユニット(50)のうち前記冷却動作を実行している冷却ユニット(50)の代表冷却能力の合計に応じた能力である
制御システム。
【請求項3】
請求項2の制御システムにおいて、
前記複数の冷却ユニット(50)の各々の代表冷却能力は、前記複数の冷却ユニット(50)の各々の熱容量の代表値である代表熱容量に応じた能力である
制御システム。
【請求項4】
請求項1の制御システムにおいて、
前記第1情報は、前記複数の冷却ユニット(50)の各々において要求される冷却能力の予測値である予測冷却能力の導出に用いることができる情報を含み、
前記熱源ユニット(40)において要求される能力は、前記複数の冷却ユニット(50)の各々の予測冷却能力の合計に応じた能力である
制御システム。
【請求項5】
請求項4の制御システムにおいて、
前記複数の冷却ユニット(50)の各々の予測冷却能力の導出に用いることができる情報は、前記複数の冷却ユニット(50)の各々の熱容量の代表値である代表熱容量に関する情報を含み、
前記複数の冷却ユニット(50)の各々の予測冷却能力は、当該冷却ユニット(50)の代表熱容量と、当該冷却ユニット(50)における前記冷却対象の温度と前記設定温度との差とに応じた能力である
制御システム。
【請求項6】
請求項4の制御システムにおいて、
前記複数の冷却ユニット(50)の各々は、ショーケース(50a)を有し、前記冷却動作において前記ショーケース(50a)内の空気を冷却し、
前記複数の冷却ユニット(50)の各々の予測冷却能力の導出に用いることができる情報は、前記複数の冷却ユニット(50)の各々のショーケース(50a)内における収容物の量に関する情報を含み、
前記複数の冷却ユニット(50)の各々の予測冷却能力は、当該冷却ユニット(50)のショーケース(50a)内における収容物の量に応じた能力である
制御システム。
【請求項7】
請求項1~6のいずれか1つの制御システムと、
前記冷凍装置(20)とを備える冷凍システムであって、
前記熱源ユニット(40)は、前記熱源ユニット(40)において要求される能力を示す情報に基づいて動作する
冷凍システム。
発明の詳細な説明
【技術分野】
【0001】
本開示は、制御システムおよび冷凍システムに関する。
続きを表示(約 1,800 文字)
【背景技術】
【0002】
特許文献1には、冷凍機ユニットと複数のショーケースとを備えた冷凍装置が開示されている。冷凍機ユニットは、第1圧縮機と、第1放熱器と、冷凍機コントローラとが設けられる。ショーケースには、膨張弁と、蒸発器と、ショーケースコントローラとが設けられる。第1圧縮機と第1放熱器と膨張弁と蒸発器は、ショーケースを冷却する第1冷凍サイクル回路を構成する。
【0003】
ショーケースコントローラは、蒸発器の出口側冷媒温度と入口側冷媒温度との差に応じて膨張弁の開度を制御する。これにより、ショーケースの庫内は、所定の温度に冷却される。一方、冷凍機コントローラは、第1冷凍サイクル回路の低圧側の圧力が所定値未満となると、第1圧縮機の運転を停止する。
【先行技術文献】
【特許文献】
【0004】
特開2013-011423号公報
【発明の概要】
【発明が解決しようとする課題】
【0005】
特許文献1の冷凍装置では、冷凍機コントローラによる冷凍機ユニットの制御は、「複数のショーケースの各々において要求される冷却能力」および「複数のショーケースの各々の動作の状況」を考慮することなく、独自に行われる。そのため、冷凍機ユニットの制御のための処理を、複数のショーケースの各々の冷却能力および動作の状況に応じて行うことが困難である。
【課題を解決するための手段】
【0006】
本開示の第1の態様は、圧縮要素(42)と放熱器(43)とを有する熱源ユニット(40)と、それぞれが蒸発器(52)を有し冷却対象の温度と設定温度との差に応じて冷却動作を実行または停止する複数の冷却ユニット(50)とを含む冷媒回路(25)を有し、前記冷媒回路(25)において冷媒を循環させることで冷凍サイクルを行う冷凍装置(20)に適用される制御システムに関し、制御システムは、前記冷凍装置(20)を制御する制御部(33)を備え、前記制御部(33)は、前記複数の冷却ユニット(50)の各々において要求される冷却能力の導出に用いることができる第1情報と、前記複数の冷却ユニット(50)の各々における前記冷却対象の温度および前記設定温度を示す第2情報とに基づいて、前記熱源ユニット(40)において要求される能力を示す情報を出力する。
【0007】
第1の態様では、第1情報に基づいて、複数の冷却ユニット(50)の各々において要求される冷却能力を導出することができる。また、第2情報に基づいて、複数の冷却ユニット(50)の各々の動作の状況(冷却動作の実行または停止)を導出することができる。そして、「複数の冷却ユニット(50)の各々において要求される冷却能力」および「複数の冷却ユニット(50)の各々の動作の状況」を考慮して、複数の冷却ユニット(50)の各々の冷却能力および動作の状況に応じた「熱源ユニット(40)において要求される能力」を示す情報を出力することができる。このように、複数の冷却ユニット(50)の各々の冷却能力および動作の状況に応じて熱源ユニット(40)の制御のための処理を行うことができる。
【0008】
本開示の第2の態様は、第1の態様の制御システムにおいて、前記第1情報は、前記複数の冷却ユニット(50)の各々の冷却能力の代表値である代表冷却能力に関する情報を含み、前記熱源ユニット(40)において要求される能力は、前記複数の冷却ユニット(50)のうち前記冷却動作を実行している冷却ユニット(50)の代表冷却能力の合計に応じた能力である制御システムである。
【0009】
第2の態様では、複数の冷却ユニット(50)のうち冷却動作を実行している冷却ユニット(50)の代表冷却能力の合計に応じた「熱源ユニット(40)において要求される能力」を示す情報を出力することができる。これにより、複数の冷却ユニット(50)の各々の代表冷却能力および動作の状況に応じて熱源ユニット(40)の制御のための処理を行うことができる。
【0010】
本開示の第3の態様は、第2の態様の制御システムにおいて、前記複数の冷却ユニット(50)の各々の代表冷却能力は、前記複数の冷却ユニット(50)の各々の熱容量の代表値である代表熱容量に応じた能力である制御システムである。
(【0011】以降は省略されています)
この特許をJ-PlatPat(特許庁公式サイト)で参照する
関連特許
ダイキン工業株式会社
冷凍装置
9日前
ダイキン工業株式会社
冷凍装置
9日前
ダイキン工業株式会社
冷凍装置
9日前
ダイキン工業株式会社
冷凍装置
9日前
ダイキン工業株式会社
冷凍装置
9日前
ダイキン工業株式会社
冷凍装置
9日前
ダイキン工業株式会社
シール材
2日前
ダイキン工業株式会社
吸着器及び冷凍装置
9日前
ダイキン工業株式会社
フッ素原子含有シラン化合物
1日前
ダイキン工業株式会社
正極合剤、正極および二次電池
16日前
ダイキン工業株式会社
圧縮機、および冷凍サイクル装置
22日前
ダイキン工業株式会社
圧縮機、および冷凍サイクル装置
22日前
ダイキン工業株式会社
積層構造体、およびその製造方法
1日前
ダイキン工業株式会社
圧縮機、冷凍装置、及び圧縮機の組立方法
18日前
ダイキン工業株式会社
モータ、空気調和装置、及びモータの製造方法
1日前
ダイキン工業株式会社
モータの製造方法、及びモータを有する空気調和装置
1日前
ダイキン工業株式会社
空調機
25日前
ダイキン工業株式会社
中継装置、およびその中継装置を備えた室外機並びに室内機
12日前
ダイキン工業株式会社
シラン化合物
22日前
ダイキン工業株式会社
給湯システム
1日前
ダイキン工業株式会社
固体組成物、回路基板、固体組成物の製造方法、及び提案装置
2日前
ダイキン工業株式会社
電力管理装置、電力管理システム、電力管理方法及びプログラム
9日前
ダイキン工業株式会社
エッチングガス
11日前
ダイキン工業株式会社
デポジションガス
11日前
ダイキン工業株式会社
制御システム、第2制御装置、サーバ装置、第1制御装置、制御方法
1日前
ダイキン工業株式会社
基板材料用組成物、ポリイミドフィルム、積層体、回路用基板、及びアンテナ
2日前
ダイキン工業株式会社
ノイズ抑制回路、空気調和機
25日前
ダイキン工業株式会社
制御システムおよび冷凍システム
25日前
ダイキン工業株式会社
フッ素ゴム塗料組成物及び塗装物品
3日前
ダイキン工業株式会社
高周波基板材料用組成物、ポリイミドフィルム、積層体、回路用基板、及びアンテナ
2日前
ダイキン工業株式会社
虫駆除システム、および空気処理装置
25日前
ダイキン工業株式会社
硬化性エポキシ樹脂組成物、硬化物及び硬化物の製造方法
9日前
ダイキン工業株式会社
高純度フルオロポリマー含有組成物の製造方法および高純度フルオロポリマー含有組成物
15日前
三星電子株式会社
プラズマエッチング工程を含む半導体素子の製造方法
15日前
国立大学法人 東京大学
昆虫の匂い応答に対する阻害剤のスクリーニング方法、昆虫の匂い応答に対する阻害剤、昆虫阻害システム、及び昆虫阻害方法
3日前
タニコー株式会社
貯水槽
2か月前
続きを見る
他の特許を見る