TOP
|
特許
|
意匠
|
商標
特許ウォッチ
Twitter
他の特許を見る
公開番号
2025154825
公報種別
公開特許公報(A)
公開日
2025-10-10
出願番号
2024058034
出願日
2024-03-29
発明の名称
電力変換システム、空気調和機
出願人
ダイキン工業株式会社
代理人
個人
,
個人
主分類
H02M
7/48 20070101AFI20251002BHJP(電力の発電,変換,配電)
要約
【課題】ノイズ抑制装置の異常に関する診断を行う際のコモンモードのノイズレベルを抑制することが可能な技術を提供する。
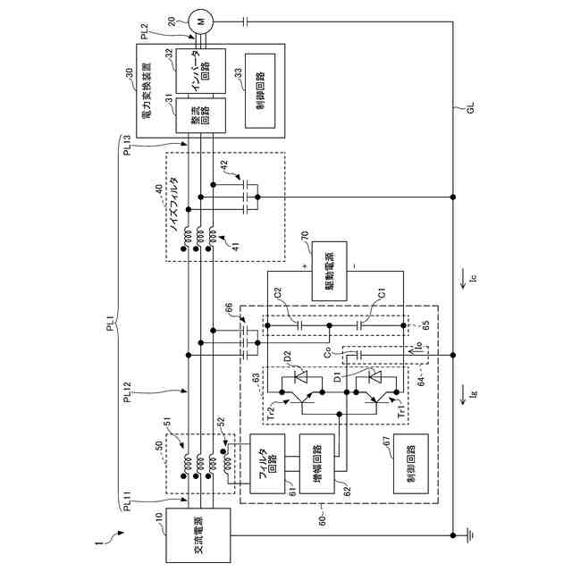
【解決手段】本開示の一実施形態に係る電力変換システム1は、スイッチング素子をスイッチング動作させることにより交流電源10から供給される電力でモータ20を駆動する電力変換装置30と、スイッチング素子のスイッチング動作に伴い電力線PL1,PL2を含む経路に流れるコモンモードノイズを検出し、検出信号を出力するノイズ検出手段50と、ノイズ検出手段から出力される検出信号に基づき、上記の経路に補償電流又は補償電圧を出力し、コモンモードノイズを抑制するアクティブノイズキャンセラ60と、電力変換装置30によりモータ20の回転動作を伴わないスイッチング動作が行われるときのコモンモードノイズの状態に関する信号に基づき、アクティブノイズキャンセラ60の異常に関する診断を行う制御回路67と、を備える。
【選択図】図2
特許請求の範囲
【請求項1】
交流電源(10)及びモータ(20)と電力線(PL1)を通じて接続され、スイッチング素子をスイッチング動作させることにより前記交流電源(10)から供給される電力で前記モータ(20)を駆動する電力変換装置(30)と、
前記スイッチング素子のスイッチング動作に伴い前記電力線(PL1)を含む経路に流れるコモンモードノイズを検出し、検出信号を出力する検出手段(50)と、
前記検出手段(50)から出力される検出信号に基づき、前記経路に補償電流又は補償電圧を出力し、前記コモンモードノイズを抑制するノイズ抑制装置(60)と、
前記電力変換装置(30)により前記モータ(20)の回転動作を伴わない前記スイッチング動作が行われるときの前記コモンモードノイズの状態に関する信号に基づき、前記ノイズ抑制装置(60)の異常に関する診断を行う第1の回路(33,67)と、を備える、
電力変換システム。
続きを表示(約 1,700 文字)
【請求項2】
前記コモンモードノイズの状態に関する信号は、前記検出手段(50)から出力される検出信号、又は、その検出信号に由来する信号である、
請求項1に記載の電力変換システム。
【請求項3】
前記ノイズ抑制装置(60)は、前記第1の回路(67)を含み、
前記第1の回路(67)は、前記電力変換装置(30)により前記モータ(20)の回転動作を伴わない前記スイッチング動作が行われるときの前記コモンモードノイズの状態に関する信号を用いて、前記診断に関する条件の成否の判定を行い、その判定結果に基づき、前記診断を行う、
請求項1又は2に記載の電力変換システム。
【請求項4】
前記ノイズ抑制装置(60)は、第2の回路(67)を含み、
前記電力変換装置(30)は、前記第1の回路(33)を含み、
前記第2の回路(67)は、前記電力変換装置(30)により前記モータ(20)の回転動作を伴わない前記スイッチング動作が行われるときの前記コモンモードノイズの状態に関する信号を用いて、前記診断に関する条件の成否の判定を行い、
前記第1の回路(33)は、前記第2の回路(67)の判定結果に基づき、前記診断を行う、
請求項1又は2に記載の電力変換システム。
【請求項5】
前記電力変換装置(30)は、前記第1の回路(33)を含み、
前記第1の回路(33)は、前記電力変換装置(30)により前記モータ(20)の回転動作を伴わない前記スイッチング動作が行われるときの前記コモンモードノイズの状態に関する信号を用いて、前記診断に関する条件の成否の判定を行い、その判定結果に基づき、前記診断を行う、
請求項1又は2に記載の電力変換システム。
【請求項6】
前記診断のために前記電力変換装置(30)を制御し、前記モータ(20)の回転動作を伴わない前記スイッチング動作を行わせる第3の回路(33)を備える、
請求項1又は2に記載の電力変換システム。
【請求項7】
前記電力変換装置(30)は、前記モータ(20)に直流電圧を印加するように、前記モータ(20)の回転動作を伴わない前記スイッチング動作を行う、
請求項1又は2に記載の電力変換システム。
【請求項8】
前記モータ(20)は、3相交流により駆動され、
前記電力変換装置(30)は、前記モータ(20)に3相のうちの2相に交流電圧を印加するように、前記モータ(20)の回転動作を伴わない前記スイッチング動作を行う、
請求項1又は2に記載の電力変換システム。
【請求項9】
前記検出手段(50)から出力される検出信号、又は、その検出信号が通過するフィルタ回路(61)から出力される信号を増幅する増幅回路(62)と、
前記増幅回路(62)から出力される信号に基づき、前記補償電流又は前記補償電圧を出力する補償回路(63)と、を備え、
前記増幅回路(62)又は前記補償回路(63)は、前記電力変換装置(30)により前記モータ(20)の回転動作を伴わない前記スイッチング動作が行われる場合、前記電力変換装置(30)により前記モータ(20)の回転動作を伴う前記スイッチング動作が行われる場合よりも増幅の程度を大きくする、
請求項1又は2に記載の電力変換システム。
【請求項10】
前記ノイズ抑制装置(60)は、
前記検出手段(50)から出力される検出信号が通過し特定の周波数成分を除去するフィルタ回路(61)と、
前記フィルタ回路(61)から出力される信号を増幅させる増幅回路(62)と、
前記増幅回路(62)から出力される信号に基づき、前記補償電流又は前記補償電圧を出力する補償回路(63)と、を含む、
請求項1又は2に記載の電力変換システム。
(【請求項11】以降は省略されています)
発明の詳細な説明
【技術分野】
【0001】
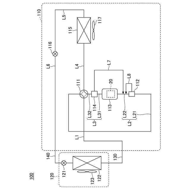
本開示は、電力変換システム等に関する。
続きを表示(約 1,300 文字)
【背景技術】
【0002】
従来、交流電源から電力線を通じて供給される電力を用いて、スイッチング素子のスイッチング動作により、モータを駆動する電力変換装置を含む電力変換システムにおいて、コモンモードノイズを抑制する技術が知られている(例えば、特許文献1参照)。
【0003】
特許文献1では、コモンモードノイズを検出し、検出したコモンモードノイズに対して補償電流や補償電圧をコモンモードノイズが流れる経路に出力することにより、コモンモードノイズを低減するアクティブ型のノイズ抑制技術が開示されている。
【先行技術文献】
【特許文献】
【0004】
特許第3044650号公報
【発明の概要】
【発明が解決しようとする課題】
【0005】
ところで、ノイズ抑制装置の異常に関する診断を行う場合がある。例えば、コモンモードノイズが適切に抑制されているか否かを判断することにより、異常に関する診断が行われる。
【0006】
しかしながら、例えば、モータ等の負荷装置の通常稼働中にノイズ抑制装置の異常に関する診断が行われる場合、ノイズ抑制装置に異常或いは異常の兆候がある状態で、負荷装置が通常通りに稼働される可能性がある。そのため、コモンモードノイズが適切に抑制されず、その結果、コモンモードノイズが電力変換システムに接続される他の機器に流出する可能性がある。
【0007】
本開示は、ノイズ抑制装置の異常に関する診断を行う際のコモンモードのノイズレベルを抑制することが可能な技術を提供することを目的とする。
【課題を解決するための手段】
【0008】
本開示の第1の態様では、
交流電源及びモータと電力線を通じて接続され、スイッチング素子をスイッチング動作させることにより前記交流電源から供給される電力で前記モータを駆動する電力変換装置と、
前記スイッチング素子のスイッチング動作に伴い前記電力線を含む経路に流れるコモンモードノイズを検出し、検出信号を出力する検出手段と、
前記検出手段から出力される検出信号に基づき、前記経路に補償電流又は補償電圧を出力し、前記コモンモードノイズを抑制するノイズ抑制装置と、
前記電力変換装置により前記モータの回転動作を伴わない前記スイッチング動作が行われるときの前記コモンモードノイズの状態に関する信号に基づき、前記ノイズ抑制装置の異常に関する診断を行う第1の回路と、を備える、
電力変換システムが提供される。
【0009】
本態様によれば、電力変換システムは、ノイズ抑制装置の異常に関する診断を行う際のコモンモードのノイズレベルを抑制することができる。
【0010】
また、本開示の第2の態様では、上述の第1の態様を前提として、
前記コモンモードノイズの状態に関する信号は、前記検出手段から出力される検出信号、又は、その検出信号に由来する信号であってもよい。
(【0011】以降は省略されています)
この特許をJ-PlatPat(特許庁公式サイト)で参照する
関連特許
ダイキン工業株式会社
冷凍装置
1か月前
ダイキン工業株式会社
冷凍装置
1か月前
ダイキン工業株式会社
冷凍装置
1か月前
ダイキン工業株式会社
冷凍装置
1か月前
ダイキン工業株式会社
共重合体
18日前
ダイキン工業株式会社
冷凍装置
1か月前
ダイキン工業株式会社
冷凍装置
1か月前
ダイキン工業株式会社
シール材
24日前
ダイキン工業株式会社
撥水剤組成物
10日前
ダイキン工業株式会社
吸着器及び冷凍装置
1か月前
ダイキン工業株式会社
回転式圧縮機及び冷凍装置
4日前
ダイキン工業株式会社
圧縮機及び冷凍サイクル装置
10日前
ダイキン工業株式会社
圧縮機及び冷凍サイクル装置
10日前
ダイキン工業株式会社
フッ素原子含有シラン化合物
23日前
ダイキン工業株式会社
正極合剤、正極および二次電池
1か月前
ダイキン工業株式会社
積層構造体、およびその製造方法
23日前
ダイキン工業株式会社
ガス検出装置および漏洩ガス検出システム
2日前
ダイキン工業株式会社
圧縮機、冷凍装置、及び圧縮機の組立方法
1か月前
ダイキン工業株式会社
モータ、空気調和装置、及びモータの製造方法
23日前
ダイキン工業株式会社
モータの製造方法、及びモータを有する空気調和装置
23日前
ダイキン工業株式会社
粉体組成物、積層体、積層体の製造方法、および物品
16日前
ダイキン工業株式会社
粉体状組成物、皮膜、積層体、塗装物品および成形方法
16日前
ダイキン工業株式会社
中継装置、およびその中継装置を備えた室外機並びに室内機
1か月前
ダイキン工業株式会社
固体組成物、回路基板、固体組成物の製造方法、及び提案装置
24日前
ダイキン工業株式会社
給湯システム
23日前
ダイキン工業株式会社
エッチングガス
1か月前
ダイキン工業株式会社
電力管理装置、電力管理システム、電力管理方法及びプログラム
1か月前
ダイキン工業株式会社
デポジションガス
1か月前
ダイキン工業株式会社
制御システム、第2制御装置、サーバ装置、第1制御装置、制御方法
23日前
ダイキン工業株式会社
基板材料用組成物、ポリイミドフィルム、積層体、回路用基板、及びアンテナ
24日前
ダイキン工業株式会社
高周波基板材料用組成物、ポリイミドフィルム、積層体、回路用基板、及びアンテナ
24日前
ダイキン工業株式会社
制御システム、制御装置、制御方法
4日前
ダイキン工業株式会社
フッ素ゴム塗料組成物及び塗装物品
25日前
ダイキン工業株式会社
フルオロポリマー水性分散液の製造方法
16日前
ダイキン工業株式会社
硬化性エポキシ樹脂組成物、硬化物及び硬化物の製造方法
1か月前
ダイキン工業株式会社
含フッ素エラストマー水性分散液の製造方法、組成物および水性分散液
2日前
続きを見る
他の特許を見る