TOP
|
特許
|
意匠
|
商標
特許ウォッチ
Twitter
他の特許を見る
公開番号
2025147650
公報種別
公開特許公報(A)
公開日
2025-10-07
出願番号
2024047999
出願日
2024-03-25
発明の名称
電磁誘導式角度温度検出システム及び温度検出方法
出願人
多摩川精機株式会社
代理人
個人
,
個人
,
個人
,
個人
主分類
G01K
7/00 20060101AFI20250930BHJP(測定;試験)
要約
【課題】複雑な演算及び外付け抵抗等を必要とせず、電磁誘導式角度検出器の温度を測定する。
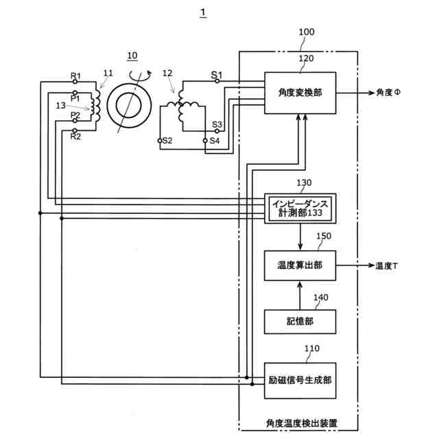
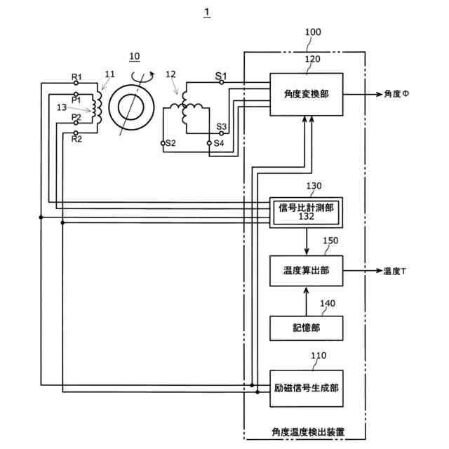
【解決手段】ロータ及びステータを備え、ステータに励磁巻線11と出力巻線12と検出巻線13とが巻回された電磁誘導式角度検出器10と、励磁巻線11に励磁信号を供給する励磁信号生成部110と、出力巻線12で得られる出力信号を処理することによりロータの回転角度を求める角度変換部120と、検出巻線13で得られる検出信号と励磁信号との対応関係を計測する計測部130と、対応関係により電磁誘導式角度検出器10の温度を算出する温度算出部150と、を備え、検出巻線13は、励磁巻線11と磁気的に結合するようにステータに巻回される。
【選択図】図1
特許請求の範囲
【請求項1】
ロータ及びステータを備え、前記ステータに励磁巻線(11)と出力巻線(12)と検出巻線(13)とが巻回された電磁誘導式角度検出器(10)と、
前記励磁巻線(11)に励磁信号を供給する励磁信号生成部(110)と、
前記出力巻線(12)で得られる出力信号を処理することにより前記ロータの回転角度を求める角度変換部(120)と、
前記検出巻線(13)で得られる検出信号と前記励磁信号との対応関係を計測する計測部(130)と、
前記対応関係により前記電磁誘導式角度検出器(10)の温度を算出する温度算出部(150)と、を備え、
前記検出巻線(13)は、前記励磁巻線(11)と磁気的に結合するように前記ステータに巻回される、
電磁誘導式角度温度検出システム。
続きを表示(約 1,800 文字)
【請求項2】
前記検出巻線(13)は、前記励磁巻線(11)が巻回される前記ステータが有するスロットと同一の前記スロットに巻回される、
請求項1に記載の電磁誘導式角度温度検出システム。
【請求項3】
前記励磁巻線(11)が複数のスロットに巻回される場合、前記励磁巻線(11)が巻回される複数の前記スロットのうち少なくとも1つに、前記検出巻線(13)が巻回される、
請求項1に記載の電磁誘導式角度温度検出システム。
【請求項4】
前記対応関係に応じた前記温度のデータを有するテーブルを記憶する記憶部(140)を更に備え、
前記温度算出部(150)は、前記テーブルを参照し、前記励磁信号と前記検出信号との前記対応関係により前記電磁誘導式角度検出器(10)の温度を算出する、
請求項1に記載の電磁誘導式角度温度検出システム。
【請求項5】
前記計測部(130)は、
前記励磁信号の電圧と前記検出信号の電圧との位相差、前記励磁信号の電流と前記検出信号の電流との位相差、前記励磁信号の電流と前記検出信号の電圧との位相差、または、前記励磁信号の電圧と前記検出信号の電流との位相差、のいずれかを前記対応関係として
計測する位相差計測部(131)を備える、
請求項1に記載の電磁誘導式角度温度検出システム。
【請求項6】
前記励磁巻線(11)の巻回されるスロットに、前記検出巻線(13)が巻回されない場合、または前記ステータがスロットを有しない場合において、前記励磁巻線(11)と前記検出巻線(13)が、互いに磁気的に結合する空間位置で配置される請求項1に記載の電磁誘導式角度温度検出システム。
【請求項7】
前記計測部(130)は、
前記励磁信号の電圧と前記検出信号の電圧との比、前記励磁信号の電流と前記検出信号の電流との比、前記励磁信号の電流と前記検出信号の電圧の比、または、前記励磁信号の電圧と前記検出信号の電流の比、のいずれかを前記対応関係として計測する信号比計測部(132)を備える、
請求項1に記載の電磁誘導式角度温度検出システム。
【請求項8】
前記計測部(130)は、
前記励磁巻線(11)のインピーダンスと前記検出巻線(13)のインピーダンスとを計測し、前記励磁巻線(11)のインピーダンスと前記検出巻線(13)のインピーダンスとの比を前記対応関係として計測するインピーダンス計測部(133)を備える、
請求項1に記載の電磁誘導式角度温度検出システム。
【請求項9】
前記インピーダンス計測部(133)は、前記励磁巻線(11)に前記励磁信号が供給されていないタイミングで、前記励磁巻線(11)のインピーダンスと前記検出巻線(13)のインピーダンスとを計測する、
請求項8に記載の電磁誘導式角度温度検出システム。
【請求項10】
ロータ及びステータを備え、前記ステータに励磁巻線(11)と出力巻線(12)と検出巻線(13)とが巻回され、前記検出巻線(13)は前記励磁巻線(11)と磁気的に結合するように前記ステータに巻回された電磁誘導式角度検出器(10)と、
前記励磁巻線(11)に励磁信号を供給する励磁信号生成部(110)と、
前記出力巻線(12)で得られる出力信号を処理することにより前記ロータの回転角度を求める角度変換部(120)と、
前記検出巻線(13)で得られる検出信号と前記励磁信号との対応関係を計測する計測部(130)と、
前記対応関係により前記電磁誘導式角度検出器(10)の温度を算出する温度算出部(150)と、
を備える電磁誘導式角度温度検出システム(1)における電磁誘導式角度検出器(10)の温度を算出する温度検出方法であって、
前記励磁信号と前記検出信号との位相差、前記励磁信号と前記検出信号との信号比、及び前記励磁巻線(11)のインピーダンスと前記検出巻線(13)のインピーダンスとの比のいずれかを、前記対応関係として前記計測部(130)が計測し、
前記対応関係により前記温度算出部(150)が前記電磁誘導式角度検出器(10)の温度を算出する、
温度検出方法。
(【請求項11】以降は省略されています)
発明の詳細な説明
【技術分野】
【0001】
本発明は、電磁誘導式角度温度検出システム及び温度検出方法に関する。
続きを表示(約 1,500 文字)
【背景技術】
【0002】
従来からレゾルバ等の電磁誘導式角度検出器の温度測定の要請により各種の提案がなされている。以下の特許文献1では、レゾルバから得られる信号によりリサージュ曲線を生成し、リサージュ曲線における半径の値を用いてレゾルバの温度を検出している。以下の特許文献2では、レゾルバの励磁コイルに直列に抵抗を挿入し、抵抗を用いて励磁電圧位相と励磁電流位相とを測定し、位相差の温度変化を検出し、温度を測定している。
【先行技術文献】
【特許文献】
【0003】
特開2006-214969号公報
特開2016-161332号公報
【発明の概要】
【発明が解決しようとする課題】
【0004】
特許文献1に開示された温度測定手法では、複雑な演算を実行する必要があり、高分解能なAD変換器や乗算回路などを必要とする。
特許文献2に開示された温度測定手法では、励磁コイルに抵抗を接続しているため、励磁信号に影響を与える可能性があり、結果として角度検出の精度にも影響を与える恐れがある。また、巻線のインピーダンスが元々小さい場合、挿入する抵抗の値も小さくする必要があり、温度検出の精度が低下する問題があった。
【0005】
このため、複雑な演算及び外付け抵抗等を必要とせず、電磁誘導式角度検出器の温度を測定することが求められている。
本発明は、以上のような課題を解決するために、複雑な演算及び外付け抵抗等を必要とせず、電磁誘導式角度検出器の温度を測定することが可能な電磁誘導式角度温度検出システム及び温度検出方法を提供することを目的とする。
【課題を解決するための手段】
【0006】
この発明に係る電磁誘導式角度温度検出システムは、ロータ及びステータを備え、ステータに励磁巻線と出力巻線と検出巻線とが巻回された電磁誘導式角度検出器と、励磁巻線に励磁信号を供給する励磁信号生成部と、出力巻線で得られる出力信号を処理することによりロータの回転角度を求める角度変換部と、検出巻線で得られる検出信号と励磁信号との対応関係を計測する計測部と、対応関係により電磁誘導式角度検出器の温度を算出する温度算出部と、を備え、検出巻線は、励磁巻線と磁気的に結合するようにステータに巻回される。
【0007】
この発明に係る電磁誘導式角度温度検出システムにおいて、検出巻線は、励磁巻線が巻回されるステータが有するスロットと同一のスロットに巻回されてもよい。
【0008】
この発明に係る電磁誘導式角度温度検出システムにおいて、励磁巻線が複数のスロットに巻回される場合、励磁巻線が巻回される複数のスロットのうち少なくとも1つに、検出巻線が巻回されてもよい。
【0009】
この発明に係る電磁誘導式角度温度検出システムにおいて、対応関係に応じた温度のデータを有するテーブルを記憶する記憶部を更に備え、温度算出部は、テーブルを参照し、励磁信号と検出信号との対応関係により電磁誘導式角度検出器の温度を算出してもよい。
【0010】
この発明に係る電磁誘導式角度温度検出システムにおいて、計測部は、励磁信号の電圧と検出信号の電圧との位相差、励磁信号の電流と検出信号の電流との位相差、励磁信号の電流と検出信号の電圧との位相差、または、励磁信号の電圧と検出信号の電流との位相差、のいずれかを対応関係として計測する位相差計測部を備えてもよい。
(【0011】以降は省略されています)
この特許をJ-PlatPat(特許庁公式サイト)で参照する
関連特許
多摩川精機株式会社
レバー装置
2日前
多摩川精機株式会社
冗長エンコーダ
28日前
多摩川精機株式会社
ロータリーエンコーダ
13日前
多摩川精機株式会社
結線構造、及びステータ構造
7日前
多摩川精機株式会社
結線構造、及びステータ構造
10日前
多摩川精機株式会社
ステータ構造及び同期電動機
20日前
多摩川精機株式会社
結線部材、ステータ構造、及び結線部材接続方法
28日前
多摩川精機株式会社
電磁誘導式角度温度検出システム及び温度検出方法
1か月前
個人
メジャー文具
1か月前
個人
採尿及び採便具
7日前
日本精機株式会社
検出装置
1日前
個人
高精度同時多点測定装置
22日前
個人
アクセサリー型テスター
23日前
ユニパルス株式会社
ロードセル
29日前
株式会社ミツトヨ
測定器
13日前
甲神電機株式会社
電流検出装置
1日前
アズビル株式会社
電磁流量計
16日前
株式会社ヨコオ
ソケット
28日前
株式会社ヨコオ
ソケット
29日前
株式会社チノー
放射光測温装置
29日前
ダイキン工業株式会社
監視装置
27日前
エイブリック株式会社
磁気センサ回路
1か月前
トヨタ自動車株式会社
監視装置
28日前
株式会社東芝
重量測定装置
1か月前
愛知時計電機株式会社
ガスメータ
13日前
長崎県
形状計測方法
23日前
愛知電機株式会社
軸部材の外観検査装置
10日前
TDK株式会社
磁気センサ
28日前
大和製衡株式会社
組合せ計量装置
10日前
大和製衡株式会社
組合せ計量装置
10日前
TDK株式会社
ガスセンサ
1か月前
ローム株式会社
半導体装置
21日前
ローム株式会社
半導体装置
21日前
TDK株式会社
ガスセンサ
29日前
個人
システム、装置及び実験方法
16日前
双庸電子株式会社
誤配線検査装置
2日前
続きを見る
他の特許を見る