TOP
|
特許
|
意匠
|
商標
特許ウォッチ
Twitter
他の特許を見る
公開番号
2025152034
公報種別
公開特許公報(A)
公開日
2025-10-09
出願番号
2024053739
出願日
2024-03-28
発明の名称
監視装置
出願人
トヨタ自動車株式会社
代理人
個人
主分類
G01R
31/387 20190101AFI20251002BHJP(測定;試験)
要約
【課題】 定置用蓄電システムに備えられた電池の劣化状態を容易に監視することができる監視装置を提供する。
【解決手段】 監視装置は、定置用蓄電システムに備えられた電池の満充電容量の推定値を算出する算出部と、前記満充電容量と前記推定値の誤差が所定値以上であるとき、前記推定値の算出の許可を前記定置用蓄電システムのユーザに要求する要求部と、前記要求部の要求に応じて前記推定値の算出が許可された場合、前記電池の分極を解消するための通電停止期間を挟んだ充電及び放電の動作パタンに従って前記電池の動作を制御する制御部とを有し、前記算出部は、前記動作パタンに従った前記電池の充電容量及び放電容量の少なくとも一方から前記推定値を算出する。
【選択図】図2
特許請求の範囲
【請求項1】
定置用蓄電システムに備えられた電池の満充電容量の推定値を算出する算出部と、
前記満充電容量と前記推定値の誤差が所定値以上であるとき、前記推定値の算出の許可を前記定置用蓄電システムのユーザに要求する要求部と、
前記要求部の要求に応じて前記推定値の算出が許可された場合、前記電池の分極を解消するための通電停止期間を挟んだ充電及び放電の動作パタンに従って前記電池の動作を制御する制御部とを有し、
前記算出部は、前記動作パタンに従った前記電池の充電容量及び放電容量の少なくとも一方から前記推定値を算出する、
監視装置。
発明の詳細な説明
【技術分野】
【0001】
本発明は、監視装置に関する。
続きを表示(約 1,400 文字)
【背景技術】
【0002】
例えばハイブリッド車両に搭載された電池は、外部充電時に満充電容量を確認することにより劣化状態の監視が可能である(例えば特許文献1参照)。
【先行技術文献】
【特許文献】
【0003】
特開2011-7564号公報
【発明の概要】
【発明が解決しようとする課題】
【0004】
しかし、定置用蓄電システムに備えられた電池は、常時、電力系統や発電設備などと電力を授受するため、満充電容量を確認する機会を十分に得ることができない。また、機会が得られても、急な電力需要の発生により確認が中断するおそれがある。このため、定置用蓄電システムに備えられた電池の劣化状態の監視は難しい。
【0005】
そこで本発明は上記の課題に鑑みてなされたものであり、定置用蓄電システムに備えられた電池の劣化状態を容易に監視することができる監視装置を提供することを目的とする。
【課題を解決するための手段】
【0006】
本発明の監視装置は、定置用蓄電システムに備えられた電池の満充電容量の推定値を算出する算出部と、前記満充電容量と前記推定値の誤差が所定値以上であるとき、前記推定値の算出の許可を前記定置用蓄電システムのユーザに要求する要求部と、前記要求部の要求に応じて前記推定値の算出が許可された場合、前記電池の分極を解消するための通電停止期間を挟んだ充電及び放電の動作パタンに従って前記電池の動作を制御する制御部とを有し、前記算出部は、前記動作パタンに従った前記電池の充電容量及び放電容量の少なくとも一方から前記推定値を算出する。
【発明の効果】
【0007】
本発明によれば、定置用蓄電システムに備えられた電池の劣化状態を容易に監視することができる。
【図面の簡単な説明】
【0008】
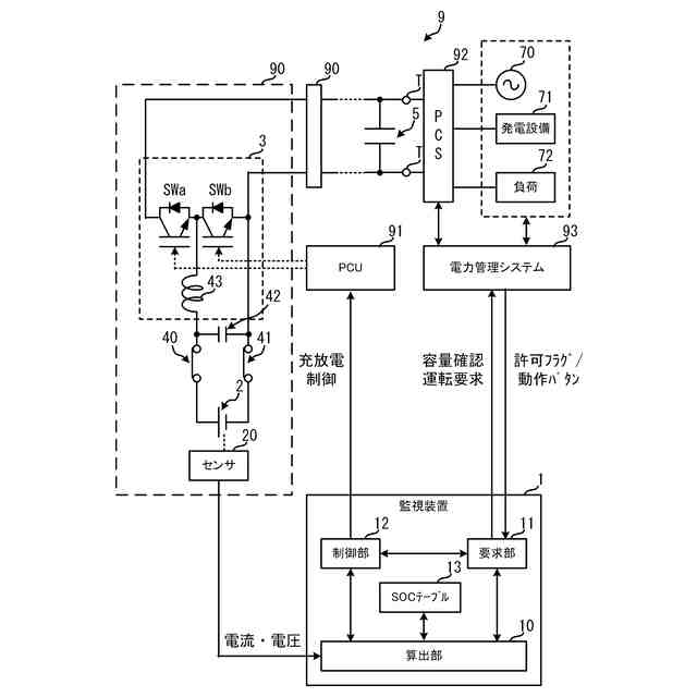
図1は、定置用蓄電システム及び監視装置の一例を示す構成図である。
図2は、容量確認運転時の処理の一例を示すタイムチャートである。
【発明を実施するための形態】
【0009】
(定置用蓄電システム及び監視装置の構成)
図1は、定置用蓄電システム9及び監視装置1の一例を示す構成図である。定置用蓄電システム9は、複数の蓄電ユニット90、PCU(Power Control Unit)91、PCS(Power Conditioning System)92、及び電力管理システム93を含む。複数の蓄電ユニット90は、出力コンデンサ5を挟んでPCS92に並列接続されている。PCS92は、例えばインバータであり、電力系統70、発電設備71、負荷72側の交流電流と定置用蓄電システム9側の直流電流を相互に変換する。
【0010】
定置用蓄電システム9は、効率的な電力利用を促進するため、例えば風力発電や太陽光発電などの発電設備71により発電された電力を蓄電ユニット90に貯留し、ハイブリッド車両、電動車、一般家庭の家電、及び工場の生産設備などの負荷72や電力系統70に適時に供給する。電力管理システム93は、複数のサーバなどを含み、電力系統70及び発電設備71の電力状態に応じて負荷72及びPCS92を管理する。
(【0011】以降は省略されています)
この特許をJ-PlatPat(特許庁公式サイト)で参照する
関連特許
個人
メジャー文具
29日前
日本精機株式会社
検出装置
今日
個人
採尿及び採便具
6日前
個人
高精度同時多点測定装置
21日前
個人
アクセサリー型テスター
22日前
株式会社ミツトヨ
測定器
12日前
ユニパルス株式会社
ロードセル
28日前
甲神電機株式会社
電流検出装置
今日
アズビル株式会社
電磁流量計
15日前
トヨタ自動車株式会社
監視装置
27日前
ダイキン工業株式会社
監視装置
26日前
株式会社ヨコオ
ソケット
28日前
株式会社チノー
放射光測温装置
28日前
株式会社ヨコオ
ソケット
27日前
愛知時計電機株式会社
ガスメータ
12日前
愛知電機株式会社
軸部材の外観検査装置
9日前
個人
システム、装置及び実験方法
15日前
長崎県
形状計測方法
22日前
大和製衡株式会社
組合せ計量装置
9日前
大和製衡株式会社
組合せ計量装置
9日前
ローム株式会社
半導体装置
20日前
ローム株式会社
半導体装置
20日前
TDK株式会社
ガスセンサ
28日前
TDK株式会社
磁気センサ
27日前
TDK株式会社
ガスセンサ
1か月前
双庸電子株式会社
誤配線検査装置
1日前
日本特殊陶業株式会社
センサ
26日前
日本特殊陶業株式会社
センサ
26日前
日本特殊陶業株式会社
センサ
26日前
日本特殊陶業株式会社
センサ
26日前
TDK株式会社
電磁波センサ
28日前
三菱マテリアル株式会社
温度センサ
29日前
中国電力株式会社
電柱管理システム
26日前
日本特殊陶業株式会社
センサ
26日前
日東精工株式会社
振動波形検査装置
1日前
トヨタ自動車株式会社
測定システム
19日前
続きを見る
他の特許を見る