TOP
|
特許
|
意匠
|
商標
特許ウォッチ
Twitter
他の特許を見る
公開番号
2025175506
公報種別
公開特許公報(A)
公開日
2025-12-03
出願番号
2024081667
出願日
2024-05-20
発明の名称
角度検出信号処理装置
出願人
多摩川精機株式会社
代理人
個人
,
個人
,
個人
,
個人
主分類
G01D
5/20 20060101AFI20251126BHJP(測定;試験)
要約
【課題】一対の角度検出信号が搬送波成分を含む信号であるか否かに関わらずにデジタル角度データを出力することができる角度検出信号処理装置を得る。
【解決手段】この角度検出信号処理装置は、角度検出装置から出力された一対の角度検出信号が入力され、一対の角度検出信号に対して位相ロックループ方式のデジタル角度変換を行い、デジタル角度データを出力する角度検出信号処理装置であって、位相ロック部4と、位相ロック部4の入力側に設けられ、一対の角度検出信号が入力されるスイッチング動作部1と、を備え、スイッチング動作部1は、一対の角度検出信号が搬送波成分を含まない信号である場合に、一対の角度検出信号のそれぞれを予め設定された周波数で反転させて出力し、一対の角度検出信号が搬送波成分を含む信号である場合に、一対の角度検出信号のそれぞれを予め設定された周波数で反転させずに出力する。
【選択図】図1
特許請求の範囲
【請求項1】
角度検出装置から出力された一対の角度検出信号が入力され、前記一対の角度検出信号に対して位相ロックループ方式のデジタル角度変換を行い、デジタル角度データを出力する角度検出信号処理装置であって、
位相ロック部(4、5、7)と、
前記位相ロック部(4、5、7)の入力側に設けられ、前記一対の角度検出信号が入力されるスイッチング動作部(1、2)と、
を備え、
前記スイッチング動作部(1、2)は、
前記一対の角度検出信号が搬送波成分を含まない信号である場合に、前記一対の角度検出信号のそれぞれを予め設定された周波数で反転させて出力し、
前記一対の角度検出信号が搬送波成分を含む信号である場合に、前記一対の角度検出信号のそれぞれを前記予め設定された周波数で反転させずに出力する角度検出信号処理装置。
続きを表示(約 1,100 文字)
【請求項2】
前記スイッチング動作部(1、2)には、スイッチング制御信号が入力されるようになっており、
前記スイッチング制御信号は、前記一対の角度検出信号が搬送波成分を含まない信号である場合に、前記予め設定された周波数で極性が変化し、前記一対の角度検出信号が搬送波成分を含む信号である場合に、極性が一定になるようになっており、
前記スイッチング動作部(1、2)は、前記スイッチング制御信号の極性の変化に対応して前記一対の角度検出信号を反転して出力する請求項1に記載の角度検出信号処理装置。
【請求項3】
角度検出装置から出力された一対の角度検出信号が入力され、前記一対の角度検出信号に対して位相ロックループ方式のデジタル角度変換を行い、デジタル角度データを出力する角度検出信号処理装置であって、
位相ロック部(4、5、7)と、
前記位相ロック部(4、5、7)の内部に設けられ、制御偏差信号が入力されるスイッチング動作部(1、2)と、
を備え、
前記スイッチング動作部(1、2)は、
前記一対の角度検出信号が搬送波成分を含まない信号である場合に、前記制御偏差信号を予め設定された周波数で反転させて出力し、
前記一対の角度検出信号が搬送波成分を含む信号である場合に、前記制御偏差信号を予め設定された周波数で反転させずに出力する角度検出信号処理装置。
【請求項4】
前記スイッチング動作部(1、2)には、スイッチング制御信号が入力されるようになっており、
前記スイッチング制御信号は、前記一対の角度検出信号が搬送波成分を含まない信号である場合に、前記予め設定された周波数で極性が変化し、前記一対の角度検出信号が搬送波成分を含む信号である場合に、極性が一定になるようになっており、
前記スイッチング動作部(1、2)は、前記スイッチング制御信号の極性の変化に対応して前記制御偏差信号を反転して出力する請求項3に記載の角度検出信号処理装置。
【請求項5】
前記スイッチング動作部(1、2)は、前記位相ロック部(4、5、7)における制御則(42、52、73)の入力側に設けられている請求項3または請求項4に記載の角度検出信号処理装置。
【請求項6】
前記予め設定された周波数は、前記位相ロック部(4、5、7)において用いられる基準周波数に一致する周波数である請求項1から請求項4までの何れか一項に記載の角度検出信号処理装置。
【請求項7】
前記スイッチング動作部(1、2)は、デジタル回路から構成されている請求項1から請求項4までの何れか一項に記載の角度検出信号処理装置。
発明の詳細な説明
【技術分野】
【0001】
この発明は、角度検出信号処理装置に関する。
続きを表示(約 2,600 文字)
【背景技術】
【0002】
従来、角度検出装置から出力された一対の角度検出信号が入力され、一対の角度検出信号に対して位相ロックループ方式のデジタル角度変換を行う角度検出信号処理装置が知られている。角度検出信号処理装置は、一対の位相ロック部と、位相差演算部と、を有している。それぞれの位相ロック部は、搬送波成分を含む一対の角度検出信号を用いて、デジタル角度データに対応する位相角データを出力する。位相差演算部は、それぞれの位相ロック部から出力された位相角データの差を演算し、演算値をデジタル角度データとして出力する(例えば、特許文献1参照)。
【先行技術文献】
【特許文献】
【0003】
特開2006-58232号公報
【発明の概要】
【発明が解決しようとする課題】
【0004】
しかしながら、特許文献1に記載された角度検出信号処理装置の構成では、一対の角度検出信号が搬送波成分を含まない信号である場合に、位相ロック部がデジタル角度データに対応する位相角データを出力することができない。これにより、角度検出信号処理装置がデジタル角度データを出力することができないという問題点があった。
【0005】
この発明は、上述のような課題を解決するためになされたものであり、その目的は、一対の角度検出信号が搬送波成分を含む信号であるか否かに関わらずにデジタル角度データを出力することができる角度検出信号処理装置を提供するものである。
【課題を解決するための手段】
【0006】
この発明に係る角度検出信号処理装置は、角度検出装置から出力された一対の角度検出信号が入力され、一対の角度検出信号に対して位相ロックループ方式のデジタル角度変換を行い、デジタル角度データを出力する角度検出信号処理装置であって、位相ロック部と、位相ロック部の入力側に設けられ、一対の角度検出信号が入力されるスイッチング動作部と、を備え、スイッチング動作部は、一対の角度検出信号が搬送波成分を含まない信号である場合に、一対の角度検出信号のそれぞれを予め設定された周波数で反転させて出力し、一対の角度検出信号が搬送波成分を含む信号である場合に、一対の角度検出信号のそれぞれを予め設定された周波数で反転させずに出力する。
この発明に係る角度検出信号処理装置では、スイッチング動作部には、スイッチング制御信号が入力されるようになっており、スイッチング制御信号は、一対の角度検出信号が搬送波成分を含まない信号である場合に、予め設定された周波数で極性が変化し、一対の角度検出信号が搬送波成分を含む信号である場合に、極性が一定になるようになっており、スイッチング動作部は、スイッチング制御信号の極性の変化に対応して一対の角度検出信号を反転して出力する。
この発明に係る角度検出信号処理装置は、角度検出装置から出力された一対の角度検出信号が入力され、一対の角度検出信号に対して位相ロックループ方式のデジタル角度変換を行い、デジタル角度データを出力する角度検出信号処理装置であって、位相ロック部と、位相ロック部の内部に設けられ、制御偏差信号が入力されるスイッチング動作部と、を備え、スイッチング動作部は、一対の角度検出信号が搬送波成分を含まない信号である場合に、制御偏差信号を予め設定された周波数で反転させて出力し、一対の角度検出信号が搬送波成分を含む信号である場合に、制御偏差信号を予め設定された周波数で反転させずに出力する。
この発明に係る角度検出信号処理装置では、スイッチング動作部には、スイッチング制御信号が入力されるようになっており、スイッチング制御信号は、一対の角度検出信号が搬送波成分を含まない信号である場合に、予め設定された周波数で極性が変化し、一対の角度検出信号が搬送波成分を含む信号である場合に、極性が一定になるようになっており、スイッチング動作部は、スイッチング制御信号の極性の変化に対応して制御偏差信号を反転して出力する。
この発明に係る角度検出信号処理装置では、スイッチング動作部は、位相ロック部における制御則の入力側に設けられている。
この発明に係る角度検出信号処理装置では、予め設定された周波数は、位相ロック部において用いられる基準周波数に一致する周波数である。
この発明に係る角度検出信号処理装置では、スイッチング動作部は、デジタル回路から構成されている。
【発明の効果】
【0007】
この発明に係る角度検出信号処理装置によれば、一対の角度検出信号が搬送波成分を含む信号であるか否かに関わらずにデジタル角度データを出力することができる。
【図面の簡単な説明】
【0008】
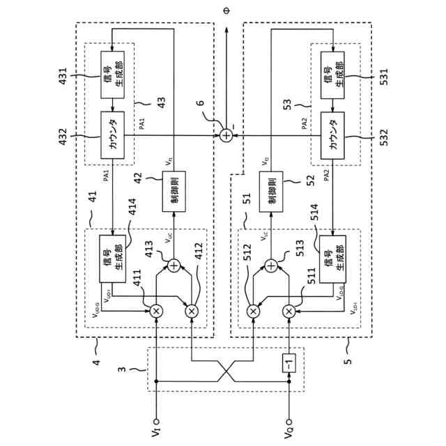
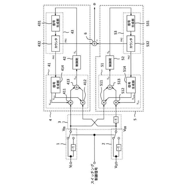
実施の形態1に係る角度検出信号処理装置を示すブロック図である。
図1のスイッチング制御信号の例を示すグラフである。
第1比較例の角度検出信号処理装置を示すブロック図である。
実施の形態2に係る角度検出信号処理装置を示すブロック図である。
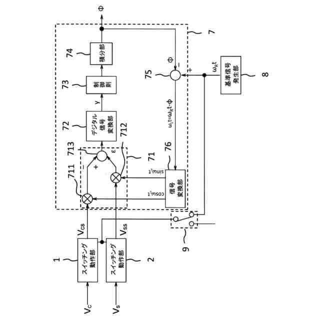
実施の形態3に係る角度検出信号処理装置を示すブロック図である。
第2比較例の角度検出信号処理装置を示すブロック図である。
実施の形態4に係る角度検出信号処理装置を示すブロック図である。
【発明を実施するための形態】
【0009】
実施の形態1.
図1は、実施の形態1に係る角度検出信号処理装置を示すブロック図である。実施の形態1に係る角度検出信号処理装置は、図示しない角度検出装置から出力された一対の角度検出信号が入力され、一対の角度検出信号に対して位相ロックループ方式のデジタル角度変換を行う角度検出信号処理装置である。一対の角度検出信号のうちの一方の角度検出信号を第1角度検出信号V
I
とし、他方の角度検出信号を第2角度検出信号V
Q
とする。
【0010】
角度検出信号処理装置は、スイッチング動作部1と、スイッチング動作部2と、信号処理部3と、位相ロック部4と、位相ロック部5と、位相差演算部6と、を備えている。
(【0011】以降は省略されています)
この特許をJ-PlatPat(特許庁公式サイト)で参照する
関連特許
多摩川精機株式会社
レバー装置
1か月前
多摩川精機株式会社
角度検出信号処理装置
1日前
多摩川精機株式会社
角度検出信号処理装置
6日前
多摩川精機株式会社
角度伝達カップリング
27日前
多摩川精機株式会社
ロータリーエンコーダ
1か月前
多摩川精機株式会社
結線構造、及びステータ構造
1か月前
多摩川精機株式会社
結線構造、及びステータ構造
1か月前
多摩川精機株式会社
ステータ構造及び同期電動機
1か月前
日本精工株式会社
回転センサ一体型軸受
14日前
多摩川精機株式会社
音叉型角速度センサ、その電気機械漏れ調整方法、電気機械漏れ調整システム、および慣性計測装置
今日
日本精機株式会社
検出装置
29日前
個人
採尿及び採便具
1か月前
個人
計量機能付き容器
24日前
甲神電機株式会社
電流検出装置
29日前
日本精機株式会社
発光表示装置
7日前
株式会社カクマル
境界杭
14日前
株式会社ミツトヨ
測定器
1か月前
株式会社トプコン
測量装置
6日前
アズビル株式会社
電磁流量計
1か月前
大成建設株式会社
風洞実験装置
24日前
大和製衡株式会社
組合せ計量装置
1か月前
日本特殊陶業株式会社
ガスセンサ
今日
愛知時計電機株式会社
ガスメータ
1か月前
個人
システム、装置及び実験方法
1か月前
双庸電子株式会社
誤配線検査装置
1か月前
大和製衡株式会社
組合せ計量装置
1か月前
日本信号株式会社
距離画像センサ
27日前
個人
計量具及び計量機能付き容器
24日前
愛知電機株式会社
軸部材の外観検査装置
1か月前
日本特殊陶業株式会社
ガスセンサ
6日前
日本特殊陶業株式会社
ガスセンサ
22日前
個人
非接触による電磁パルスの測定方法
27日前
日本特殊陶業株式会社
センサ
1か月前
株式会社タイガーカワシマ
揚穀装置
6日前
本陣水越株式会社
車載式計測標的物
1日前
日東精工株式会社
振動波形検査装置
1か月前
続きを見る
他の特許を見る