TOP
|
特許
|
意匠
|
商標
特許ウォッチ
Twitter
他の特許を見る
公開番号
2025143740
公報種別
公開特許公報(A)
公開日
2025-10-02
出願番号
2024043135
出願日
2024-03-19
発明の名称
充放電制御回路及びバッテリ装置
出願人
エイブリック株式会社
代理人
主分類
H02J
7/00 20060101AFI20250925BHJP(電力の発電,変換,配電)
要約
【課題】中間端子外れによる検出電圧の特性劣化を防止する充放電制御回路を提供する。
【解決手段】充放電制御回路110は、検出電流を流す定電流源と、複数の二次電池にそれぞれ並列に接続される複数の電圧検出回路と、複数の電圧検出回路の出力が入力される制御回路120と、を備え、電圧検出回路は、正極入力端子と負極入力端子の間の入力電圧に基づく分圧電圧を出力する分圧回路と、基準電圧を出力する基準電圧源VRnと、分圧電圧と基準電圧を入力し比較する第1比較回路C1nと、正極入力端子と負極入力端子の電位を入力し比較する第2比較回路C2nと、第1比較回路の入力電圧を遮断するスイッチS1n、S2nと、を備え、制御回路は、中間端子が外れると、第2比較回路が出力した検出信号に基づいて、第1比較回路の入力電圧を遮断する。
【選択図】図1
特許請求の範囲
【請求項1】
直列に接続された複数の二次電池の正極端子と電池間接続端子と負極端子がそれぞれ接続される正電源接続端子と中間端子と負電源接続端子と、
前記正電源接続端子と前記中間端子の間と、隣接する前記中間端子の間と、前記中間端子と前記負電源接続端子の間に、検出電流を流す定電流源と、
前記複数の二次電池にそれぞれ並列に接続される複数の電圧検出回路と、
前記複数の電圧検出回路の出力が入力される制御回路と、を備え、
前記電圧検出回路は、
正極入力端子と負極入力端子の間の入力電圧に基づく分圧電圧を出力する分圧回路と、
基準電圧を出力する基準電圧源と、
前記分圧電圧と前記基準電圧を入力し比較する第1比較回路と、
前記正極入力端子と前記負極入力端子の電位を入力し比較する第2比較回路と、
前記第1比較回路の入力電圧を遮断するスイッチと、を備え、
前記制御回路は、前記中間端子が外れると、
前記第2比較回路が出力した検出信号に基づいて、
前記第1比較回路の入力電圧を遮断することを特徴とする、
充放電制御回路。
続きを表示(約 150 文字)
【請求項2】
前記定電流源は、前記検出電流を流さない期間を有する、
請求項1に記載の充放電制御回路。
【請求項3】
直列に接続された複数の二次電池と、
前記複数の二次電池の充放電を制御する請求項1又は2に記載の充放電制御回路と、
を備えるバッテリ装置。
発明の詳細な説明
【技術分野】
【0001】
本発明は、充放電制御回路及びバッテリ装置に関する。
続きを表示(約 1,600 文字)
【背景技術】
【0002】
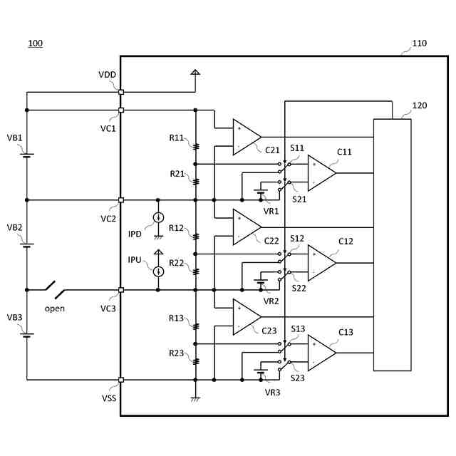
直列に接続された複数の二次電池を備えたバッテリ装置において、二次電池と充放電制御回路の接続部分の断線(以降、中間端子外れと呼ぶ)が生じると、二次電池の充放電制御ができなくなる。すなわち、過充電、あるいは過放電の二次電池であるにもかかわらず、それが検出及び制御できなくなり、二次電池にストレスを与えてしまう。
【0003】
このような中間端子外れを検出する技術の一例としては、中間端子外れの前後で変化する2点間の電圧の変化を比較回路により検出することによって、中間端子外れを検出する技術が提案されている(例えば、特許文献1参照)。
【0004】
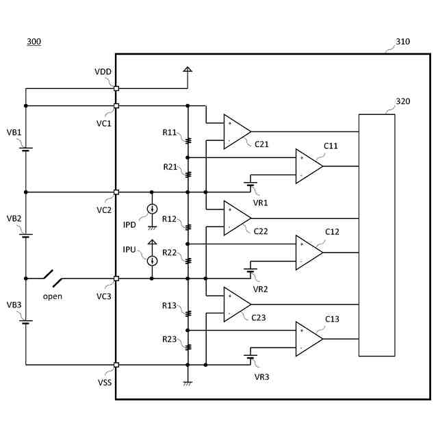
直列に接続された複数の二次電池を備えたバッテリ装置を例に説明する。図3のバッテリ装置において、中間端子VC3と二次電池との接続が外れた、すなわち中間端子外れが生じると、中間端子VC3はプルアップされ、中間端子VC2の電圧を上回る、すなわち中間端子VC2と中間端子VC3との端子間電圧が変化する。この端子間電圧の変化を比較回路C22により検出すれば、中間端子が外れている状態を検出することができる。
【先行技術文献】
【特許文献】
【0005】
特開2015-1446号公報
【発明の概要】
【発明が解決しようとする課題】
【0006】
しかしながら、中間端子VC3が外れた状態では、中間端子VC3の電圧が(見かけ上)過充電電圧まで上昇し、基準電圧VR3を上回る電圧が長期にわたって比較回路C13に入力され続けることで、比較回路C13を構成するトランジスタの特性が劣化し、比較回路C13のオフセット特性が劣化し、検出電圧の特性が劣化する、という観点から改善の余地がある。
【0007】
本発明は、上述した事情に鑑みてなされたものであり、中間端子外れによる検出電圧の特性劣化を防止する充放電制御回路及びバッテリ装置を提供することを目的とする。
【課題を解決するための手段】
【0008】
本発明の充放電制御回路及びバッテリ装置は、
直列に接続された複数の二次電池の正極端子と電池間接続端子と負極端子がそれぞれ接続される正電源接続端子と中間端子と負電源接続端子と、
前記正電源接続端子と前記中間端子の間と、隣接する前記中間端子の間と、前記中間端子と前記負電源接続端子の間に、検出電流を流す定電流源と、
前記複数の二次電池にそれぞれ並列に接続される複数の電圧検出回路と、
前記複数の電圧検出回路の出力が入力される制御回路と、を備え、
前記電圧検出回路は、
正極入力端子と負極入力端子の間の入力電圧に基づく分圧電圧を出力する分圧回路と、
基準電圧を出力する基準電圧源と、
前記分圧電圧と前記基準電圧を入力し比較する第1比較回路と、
前記正極入力端子と前記負極入力端子の電位を入力し比較する第2比較回路と、
前記第1比較回路の入力電圧を遮断するスイッチと、を備え、
前記制御回路は、前記中間端子が外れると、
前記第2比較回路が出力した検出信号に基づいて、
前記第1比較回路の入力電圧を遮断することを特徴とする。
【発明の効果】
【0009】
本発明によれば、中間端子外れによる検出電圧の特性劣化を防止することができる。
【図面の簡単な説明】
【0010】
本実施形態の充放電制御回路及びバッテリ装置の回路図である。
本実施形態の充放電制御回路及びバッテリ装置の回路図である。
従来の充放電制御回路及びバッテリ装置の回路図である。
【発明を実施するための形態】
(【0011】以降は省略されています)
この特許をJ-PlatPat(特許庁公式サイト)で参照する
関連特許
個人
単極モータ
今日
株式会社アイシン
ロータ
4日前
株式会社アイシン
ロータ
今日
日本精機株式会社
サージ保護回路
7日前
西部電機株式会社
充電装置
7日前
西部電機株式会社
充電装置
7日前
トヨタ自動車株式会社
回転子
11日前
トヨタ自動車株式会社
固定子
5日前
個人
連続ガウス加速器形磁力増幅装置
7日前
トヨタ自動車株式会社
製造装置
5日前
カヤバ株式会社
筒型リニアモータ
6日前
個人
太陽エネルギー収集システム
5日前
株式会社アイシン
ステータ
4日前
株式会社アイシン
ステータ
4日前
株式会社アイシン
ステータ
4日前
株式会社ミツバ
ブラシレスモータ
6日前
株式会社ダイヘン
充電装置
4日前
株式会社ダイヘン
充電装置
4日前
株式会社ダイヘン
充電装置
4日前
株式会社ダイヘン
充電装置
4日前
株式会社アイシン
ステータ
4日前
東京瓦斯株式会社
通信装置
6日前
トヨタ自動車株式会社
ロータ
13日前
ニチコン株式会社
AC入力検出回路
11日前
株式会社kaisei
発電システム
今日
トヨタ自動車株式会社
被膜形成装置
5日前
日産自動車株式会社
ステータ
12日前
株式会社ミツバ
回転電機
4日前
株式会社デンソー
電力変換装置
11日前
株式会社ダイヘン
電力システム
7日前
株式会社ダイヘン
電力変換装置
7日前
ASTI株式会社
電力変換装置
5日前
東京瓦斯株式会社
給電システム
6日前
株式会社大林組
可搬式充電設備
12日前
株式会社アイシン
駆動装置
5日前
シャープ株式会社
表示装置
5日前
続きを見る
他の特許を見る