TOP
|
特許
|
意匠
|
商標
特許ウォッチ
Twitter
他の特許を見る
10個以上の画像は省略されています。
公開番号
2025180883
公報種別
公開特許公報(A)
公開日
2025-12-11
出願番号
2024088552
出願日
2024-05-31
発明の名称
相互コンダクタンスアンプ、コントローラ回路およびそれを備えるDC/DCコンバータ
出願人
ローム株式会社
代理人
個人
,
個人
主分類
H02M
3/155 20060101AFI20251204BHJP(電力の発電,変換,配電)
要約
【課題】入力電圧に応じてgmを適切に制御できる相互コンダクタンスアンプを提供する。
【解決手段】相互コンダクタンスアンプ22は、入力電圧と基準電圧との差分を増幅した出力電圧を生成する。この相互コンダクタンスアンプ22は、入力電圧および基準電圧が入力され、テイル電流に応じて動作する入力差動対282および入力差動対の能動負荷として設けられた出力電圧を生成する出力回路284を含む差動増幅回路280と、テイル電流を制御する電流制御回路200と、を有する。電流制御回路200は、電流供給条件が満たされたことに応じて、テイル電流を大きくするように構成される。電流供給条件は、基準電圧以下の第1しきい値電圧を入力電圧が下回ること、または基準電圧以上の第2しきい値電圧を入力電圧が上回ることである。
【選択図】図3
特許請求の範囲
【請求項1】
入力電圧と基準電圧との差分を増幅した出力電圧を生成する相互コンダクタンスアンプであって、
前記入力電圧および前記基準電圧が入力され、テイル電流に応じて動作する入力差動対および前記入力差動対の能動負荷として設けられた前記出力電圧を生成する出力回路を含む差動増幅回路と、前記テイル電流を制御する電流制御回路と、を有し、
前記電流制御回路は、電流供給条件が満たされたことに応じて、前記テイル電流を大きくするように構成されており、
前記電流供給条件は、前記基準電圧以下の第1しきい値電圧を前記入力電圧が下回ること、または前記基準電圧以上の第2しきい値電圧を前記入力電圧が上回ることである、
相互コンダクタンスアンプ。
続きを表示(約 2,100 文字)
【請求項2】
前記電流制御回路は、前記入力電圧および前記基準電圧が入力される差動回路と、前記差動回路の能動負荷として設けられたカレントミラー回路と、前記カレントミラー回路の能動負荷として設けられた電流供給回路と、を含み、
前記カレントミラー回路は、前記電流供給条件が満たされたことに応じて、前記差動回路の差動電流に応じた電流を前記電流供給回路に供給し、
前記電流供給回路は、前記カレントミラー回路から供給された電流に応じた出力電流を前記テイル電流に寄与させる、
請求項1に記載の相互コンダクタンスアンプ。
【請求項3】
前記差動回路は、前記第1しきい値電圧が前記基準電圧よりも第1オフセット電圧の分低い電圧となる、または前記第2しきい値電圧が前記基準電圧よりも第2オフセット電圧の分高い電圧となるように構成される、
請求項2に記載の相互コンダクタンスアンプ。
【請求項4】
前記差動回路は、前記入力電圧が入力される1つ以上の第1トランジスタと、前記基準電圧が入力される1つ以上の第2トランジスタとを含み、
前記第1トランジスタおよび前記第2トランジスタは、差動対を形成し、それぞれ同型であり、
前記第1トランジスタの数は、前記第2トランジスタの数と異なる、
請求項3に記載の相互コンダクタンスアンプ。
【請求項5】
前記差動回路は、前記入力電圧が入力される第1トランジスタと、前記第1トランジスタと差動対を形成する第2トランジスタとを含み、
前記第2トランジスタには、前記第1しきい値電圧または前記第2しきい値電圧が入力される、
請求項3に記載の相互コンダクタンスアンプ。
【請求項6】
前記電流供給回路は、前記カレントミラー回路を第1カレントミラー回路とするとき、前記第1カレントミラー回路の能動負荷として設けられた第2カレントミラー回路と、前記第2カレントミラー回路の能動負荷として設けられた第3カレントミラー回路を含み、
前記第2カレントミラー回路は、前記電流供給条件が満たされたことに応じて、前記第1カレントミラー回路から供給される前記差動回路の差動電流に応じた電流をコピーするように設けられ、
前記第3カレントミラー回路は、前記第2カレントミラー回路がコピーした電流をコピーして前記出力電流を生成するように設けられる、
請求項2に記載の相互コンダクタンスアンプ。
【請求項7】
前記電流制御回路は、第1電流制御回路および第2電流制御回路を含み、
前記第1電流制御回路は、前記第1しきい値電圧を前記入力電圧が下回ったことに応じて、前記テイル電流を大きくするように構成されており、
前記第2電流制御回路は、前記第2しきい値電圧を前記入力電圧が上回ったことに応じて、前記テイル電流を大きくするように構成される、
請求項1に記載の相互コンダクタンスアンプ。
【請求項8】
前記第1電流制御回路は、前記入力電圧および前記基準電圧が入力される第1差動回路と、前記第1差動回路の能動負荷として設けられた第1カレントミラー回路と、前記第1カレントミラー回路の能動負荷として設けられた第1電流供給回路と、を含み、
前記第2電流制御回路は、前記入力電圧および前記基準電圧が入力される第2差動回路と、前記第2差動回路の能動負荷として設けられた第4カレントミラー回路と、前記第4カレントミラー回路の能動負荷として設けられた第2電流供給回路と、を含み、
前記第1カレントミラー回路は、前記第1しきい値電圧を前記入力電圧が下回ったことに応じて、前記第1差動回路の差動電流に応じた電流を前記第1電流供給回路に供給し、
前記第1電流供給回路は、前記第1カレントミラー回路から供給された電流に応じた第1出力電流を前記テイル電流に寄与させ、
前記第4カレントミラー回路は、前記第2しきい値電圧を前記入力電圧が上回ったことに応じて、前記第2差動回路の差動電流に応じた電流を前記第2電流供給回路に供給し、
前記第2電流供給回路は、前記第4カレントミラー回路から供給された電流に応じた第2出力電流を前記テイル電流に寄与させる、
請求項7に記載の相互コンダクタンスアンプ。
【請求項9】
前記第1差動回路は、前記第1しきい値電圧が前記基準電圧よりも第1オフセット電圧の分低い電圧となるように構成され、
前記第2差動回路は、前記第2しきい値電圧が前記基準電圧よりも第2オフセット電圧の分高い電圧となるように構成される、
請求項8に記載の相互コンダクタンスアンプ。
【請求項10】
出力回路は、カスコードカレントミラー回路で構成される、
請求項1に記載の相互コンダクタンスアンプ。
(【請求項11】以降は省略されています)
発明の詳細な説明
【技術分野】
【0001】
本開示は、相互コンダクタンスアンプ、コントローラ回路およびそれを備えるDC/DCコンバータに関する。
続きを表示(約 1,900 文字)
【背景技術】
【0002】
各種のDC/DCコンバータには、その出力電圧を所望の電圧に近づけるためのフィードバック電圧を受けるエラーアンプが用いられる。特許文献1には、出力電圧に応じたフィードバック電圧と基準電圧との誤差を増幅するエラーアンプを備えた昇圧DC/DCコンバータが記載されている。特許文献2には、出力電圧に応じた帰還電圧と基準電圧との差分に応じた誤差信号を生成するエラーアンプを備えた降圧DC/DCコンバータが記載されている。
【先行技術文献】
【特許文献】
【0003】
特開2022-187421号公報
特開2018-107930号公報
【0004】
[概要]
しかしながら、本発明者らは、以下の課題を認識するに至った。DC/DCコンバータの負荷が変動するとき、エラーアンプを含むエラーアンプ回路がその変動に対して十分に高速に応答できないと、負荷の変動時におけるDC/DCコンバータの出力電圧の揺らぎが大きくなる。
【0005】
エラーアンプを相互コンダクタンスアンプとし、その相互コンダクタンス(以下、「gm」と称する。)を高くすることによりエラーアンプ回路の応答速度を高めることができるが、その場合には、DC/DCコンバータの出力電圧の定常時における安定性の低下が懸念される。
【0006】
本開示はこうした状況に鑑みてなされたものであり、その例示的な目的の一つは、入力電圧に応じてgmを適切に制御できる相互コンダクタンスアンプを提供することにある。
【0007】
本開示のある態様の相互コンダクタンスアンプは、入力電圧と基準電圧との差分を増幅した出力電圧を生成する。この相互コンダクタンスアンプは、入力電圧および基準電圧が入力され、テイル電流に応じて動作する入力差動対および入力差動対の能動負荷として設けられた出力電圧を生成する出力回路を含む差動増幅回路と、テイル電流を制御する電流制御回路と、を有する。電流制御回路は、電流供給条件が満たされたことに応じて、テイル電流を大きくするように構成されている。電流供給条件は、基準電圧以下の第1しきい値電圧を入力電圧が下回ること、または基準電圧以上の第2しきい値電圧を入力電圧が上回ることである。
【0008】
なお、以上の構成要素の任意の組合せ、本開示の表現を方法、装置、システムなどの間で変換したものもまた、本開示の態様として有効である。
【図面の簡単な説明】
【0009】
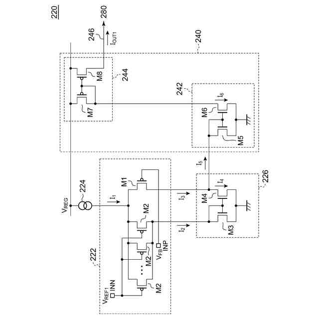
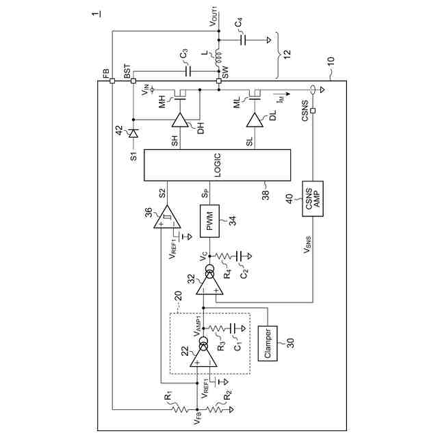
図1は、第1実施形態に係るDC/DCコンバータのブロック図である。
図2は、同実施形態に係る第1エラーアンプのブロック図である。
図3は、同実施形態に係る第1電流制御回路の回路図である。
図4は、同実施形態に係る第2電流制御回路の回路図である。
図5は、同実施形態に係る差動増幅回路の回路図である。
図6は、第1電流制御回路が供給する第1出力電流および第2電流制御回路が供給する第2出力電流のフィードバック電圧に対する変化を示す図である。
図7は、第1実施形態に係るエラーアンプ回路の出力電圧の一例および第1比較技術に係るエラーアンプ回路の出力電圧および第2比較技術に係るエラーアンプ回路ののタイミングチャートを示す図である。
図8は、図7に示す期間T1における第1出力電流および第2出力電流を示す図である。
図9は、図7に示す期間T2における第1出力電流および第2出力電流を示す図である。
図10は、第2実施形態に係る第1電流制御回路の回路図である。
図11は、同実施形態に係る第2電流制御回路の回路図である。
図12は、第3変形例に係る分圧回路を示す図である。
【0010】
[詳細な説明]
(概要)
本開示のいくつかの例示的な実施形態の概要を説明する。この概要は、後述する詳細な説明の前置きとして、実施形態の基本的な理解を目的として、1つまたは複数の実施形態のいくつかの概念を簡略化して説明するものであり、発明あるいは開示の広さを限定するものではない。この概要は、考えられるすべての実施形態の包括的な概要ではなく、すべての実施形態の重要な要素を特定することも、一部またはすべての態様の範囲を線引きすることも意図していない。便宜上、「一実施形態」は、本明細書に開示するひとつの実施形態(実施例や変形例)または複数の実施形態(実施例や変形例)を指すものとして用いる場合がある。
(【0011】以降は省略されています)
この特許をJ-PlatPat(特許庁公式サイト)で参照する
関連特許
ローム株式会社
半導体装置
今日
ローム株式会社
半導体装置
6日前
ローム株式会社
半導体装置
1日前
ローム株式会社
半導体装置
今日
ローム株式会社
半導体集積回路
今日
ローム株式会社
半導体集積回路
今日
ローム株式会社
半導体装置および車両
今日
ローム株式会社
電源制御装置及び電源装置
6日前
ローム株式会社
電源制御装置、スイッチング電源
6日前
ローム株式会社
整流回路およびAC/DCコンバータ
2日前
ローム株式会社
整流回路およびAC/DCコンバータ
2日前
ローム株式会社
整流回路およびAC/DCコンバータ
2日前
ローム株式会社
イグナイタおよび内燃機関点火システム
2日前
ローム株式会社
ドライバ、信号伝達装置、電子機器、車両
6日前
ローム株式会社
モータドライバ回路およびサーバー冷却システム
今日
ローム株式会社
半導体装置
今日
ローム株式会社
半導体装置
6日前
ローム株式会社
半導体装置
6日前
ローム株式会社
双方向DC/DCコンバータ、電源遮断保護回路および半導体装置
7日前
ローム株式会社
トランスデューサ、共振器、発振器及びトランスデューサの製造方法
6日前
ローム株式会社
窒化物半導体装置、半導体モジュール、および窒化物半導体装置の製造方法
今日
ローム株式会社
相互コンダクタンスアンプ、コントローラ回路およびそれを備えるDC/DCコンバータ
今日
個人
高圧電気機器の開閉器
22日前
個人
電気を重力で発電装置
1か月前
キヤノン電子株式会社
モータ
1か月前
カヤバ株式会社
制御装置
今日
株式会社東光高岳
充電器
2日前
東洋アルミニウム株式会社
発電体
1日前
トヨタ自動車株式会社
モータ
1か月前
株式会社アイドゥス企画
減反モータ
22日前
株式会社デンソー
端子台
15日前
株式会社ダイヘン
充電装置
1日前
株式会社デンソー
回転電機
6日前
株式会社ダイヘン
送配電装置
6日前
富士電機株式会社
電力変換装置
6日前
富士電機株式会社
電力変換装置
6日前
続きを見る
他の特許を見る