TOP
|
特許
|
意匠
|
商標
特許ウォッチ
Twitter
他の特許を見る
公開番号
2025171194
公報種別
公開特許公報(A)
公開日
2025-11-20
出願番号
2024076273
出願日
2024-05-09
発明の名称
凍結防止剤散布装置の制御システム
出願人
株式会社フクザワコーポレーション
,
株式会社ワイズ
,
ワイズ公共データシステム株式会社
代理人
弁理士法人綿貫国際特許・商標事務所
主分類
E01H
10/00 20060101AFI20251113BHJP(道路,鉄道または橋りょうの建設)
要約
【課題】トンネル内であっても凍結防止剤の自動散布を制御可能なシステムを提供する。
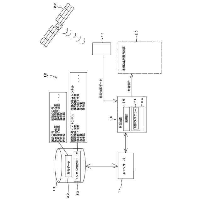
【解決手段】路線ごとに、緯度・経度と紐づけされて設定された散布開始位置、散布停止位置、散布量、及び散布幅を少なくとも含む散布データ30、トンネルが存在している場合にはトンネル開口部の緯度・経度データ、並びにトンネル内の緯度・経度とは無関係に設定されたトンネル内での散布開始位置、散布停止位置、散布量、及び散布幅を少なくとも含むトンネル内散布データ32、が記憶されたサーバ装置12を具備し、制御装置16は、現在位置データがトンネル開口部以外の緯度・経度である場合には、散布データ30に基づいて凍結防止剤散布装置20に対して制御信号を出力し、現在位置データがトンネル開口部の緯度・経度である場合には、トンネル内散布データに基づいて凍結防止剤散布装置20に対して制御信号を出力する。
【選択図】図1
特許請求の範囲
【請求項1】
凍結防止剤散布車に設けられた凍結防止剤散布装置を制御するシステムであって、
凍結防止剤散布車に設置され、凍結防止剤散布車の現在位置の緯度・経度を含む現在位置データを把握できるGNSS受信機と、
路線ごとに、緯度・経度と紐づけされて設定された散布開始位置、散布停止位置、散布量、及び散布幅を少なくとも含む散布データ、トンネルが存在している場合にはトンネル開口部の緯度・経度並びにトンネル内の緯度・経度とは無関係に設定されたトンネル内での散布開始位置、散布停止位置、散布量、及び散布幅を少なくとも含むトンネル内散布データ、が記憶されたサーバ装置と、
凍結防止剤散布車に設置され、前記凍結防止剤散布装置を制御する制御装置と、を具備し、
前記制御装置は、
前記GNSS受信機から受け取った現在位置データがトンネル開口部以外の緯度・経度である場合には、前記サーバ装置に記憶された前記散布データから現在位置における散布データを抽出して前記散布データに基づいて前記凍結防止剤散布装置に対して制御信号を出力し、
前記GNSS受信機から受け取った現在位置データがトンネル開口部の緯度・経度である場合には、前記サーバ装置に記憶されたトンネル内散布データに基づいて前記凍結防止剤散布装置に対して制御信号を出力することを特徴とする凍結防止剤散布装置の制御システム。
続きを表示(約 1,400 文字)
【請求項2】
前記トンネル内散布データにおいては、
入口側のトンネル開口部の位置が第1散布開始位置として設定され、
入口側のトンネル開口部からトンネル内側に第1所定距離進んだ位置が第1散布停止位置として設定され、
出口側のトンネル開口部まで第2所定距離の位置が第2散布開始位置として設定され、
出口側のトンネル開口部の位置が第2散布停止位置として設定されていることを特徴とする請求項1記載の凍結防止剤散布装置の制御システム。
【請求項3】
凍結防止剤散布車には、車速計測手段が設けられ、
前記トンネル内散布データにおいては、トンネルの長さが予め設定されており、
前記制御装置には、計時手段が設けられ、
前記制御装置は、
前記第1散布停止位置を、前記車速計測手段によって計測された車速と、前記計時手段によって計測された入口側のトンネル開口部の位置からの経過時間によって算出し、
前記第2散布開始位置を、トンネルの長さから前記第2所定距離を引いた長さと、前記車速計測手段によって計測された車速と、前記計時手段によって計測された入口側のトンネル開口部の位置からの経過時間によって算出することを特徴とする請求項2記載の凍結防止剤散布装置の制御システム。
【請求項4】
前記制御装置は、
凍結防止剤散布車が出口側のトンネル開口部を出てから前記GNSS受信機における受信が復帰するまでは、前記第2散布停止位置にかかわらずに凍結防止剤の散布を実行するように前記凍結防止剤散布装置に対して制御信号を出力することを特徴とする請求項1~3のうちのいずれか1項記載の凍結防止剤散布装置の制御システム。
【請求項5】
前記トンネル内散布データは、
トンネル開口部からトンネル外に向けて所定距離離れた位置までを判定エリアとして、判定エリアの緯度・経度を設定しておき、
前記制御装置は、
凍結防止剤散布車が入口側のトンネル開口部に接近する際に、前記GNSS受信機から受け取った現在位置データの緯度・経度が前記判定エリアの緯度・経度に到達した場合には、第1散布開始位置に到達したと判定することを特徴とする請求項2記載の凍結防止剤散布装置の制御システム。
【請求項6】
前記制御装置は、
前記判定エリアにおいて、凍結防止剤散布車の進行方向に基づいて、凍結防止剤散布車が、入口側のトンネル開口部に向かっているか、出口側のトンネル開口部から出てきたかを判定し、出口側のトンネル開口部から出てきた場合には判定エリアに入ったとは認識しないようにすることを特徴とする請求項5記載の凍結防止剤散布装置の制御システム。
【請求項7】
前記制御装置は、
前記判定エリアの緯度・経度に到達した位置から、入口側のトンネル開口部の緯度・経度までの距離を補正値として算出し、
前記第1所定距離に前記補正値を加算した距離の位置を第1散布停止位置とすることを特徴とする請求項5記載の凍結防止剤散布装置の制御システム。
【請求項8】
前記制御装置は、前記凍結防止剤散布装置と一体に設けられていることを特徴とする請求項1記載の凍結防止剤散布装置の制御システム。
発明の詳細な説明
【技術分野】
【0001】
本発明は、凍結防止剤散布車に設けられた凍結防止剤散布装置を制御するシステムに関する。
続きを表示(約 2,400 文字)
【背景技術】
【0002】
路線の凍結を防止するために凍結防止剤を散布する凍結防止剤散布車が従来からよく知られている。
なお、路面状況にかかわらずに、予め決められた散布対象の路線に対して一律に同量の凍結防止剤の散布を行う場合には、本来必要でなかった箇所にも散布を行ってしまい無駄に凍結防止剤が散布されているということもあった。しかしながら、凍結防止剤は近年価格が高騰していることや、凍結防止剤が鉄製品やコンクリートに塩害を及ぼすことから、凍結防止剤を無駄に散布しないようにすべきであるという課題があった。
【0003】
そこで、特許文献1には、路面状況に応じて凍結防止剤を自動散布することで散布量を低減し、凍結防止剤の総散布量を事前に把握することで凍結防止剤にかかる費用と、塩害による被害を低減できる凍結防止剤自動散布制御装置が開示されている。
【先行技術文献】
【特許文献】
【0004】
特許第5709144号公報
【発明の概要】
【発明が解決しようとする課題】
【0005】
特許文献1に記載された様な従来の凍結防止剤自動散布制御装置によれば、GPSによって現在位置を取得し、現在位置の緯度・経度からなる現在位置データを出力し、現在位置データに基づいて現在位置に対応する単位区間を特定して単位区間ごとに散布条件を出力している。
しかしながら、従来の技術ではトンネル内ではGPSの受信ができないため、現在位置に基づいた自動散布の制御ができず、トンネル内においては手動で凍結防止剤を散布せざるを得ないという課題がある。
【0006】
そこで、本発明は上記課題を解決すべくなされ、その目的とするところは、トンネル内であっても凍結防止剤の自動散布を制御可能なシステムを提供することにある。
【課題を解決するための手段】
【0007】
本発明にかかる凍結防止剤自動散布制御システムによれば、凍結防止剤散布車に設けられた凍結防止剤散布装置を制御するシステムであって、凍結防止剤散布車に設置され、凍結防止剤散布車の現在位置の緯度・経度を含む現在位置データを把握できるGNSS受信機と、路線ごとに、緯度・経度と紐づけされて設定された散布開始位置、散布停止位置、散布量、及び散布幅を少なくとも含む散布データ、トンネルが存在している場合にはトンネル開口部の緯度・経度並びにトンネル内の緯度・経度とは無関係に設定されたトンネル内での散布開始位置、散布停止位置、散布量、及び散布幅を少なくとも含むトンネル内散布データ、が記憶されたサーバ装置と、凍結防止剤散布車に設置され、前記凍結防止剤散布装置を制御する制御装置と、を具備し、前記制御装置は、前記GNSS受信機から受け取った現在位置データがトンネル開口部以外の緯度・経度である場合には、前記サーバ装置に記憶された前記散布データから現在位置における散布データを抽出して前記散布データに基づいて前記凍結防止剤散布装置に対して制御信号を出力し、前記GNSS受信機から受け取った現在位置データがトンネル開口部の緯度・経度である場合には、前記サーバ装置に記憶されたトンネル内散布データに基づいて前記凍結防止剤散布装置に対して制御信号を出力することを特徴としている。
この構成を採用することによって、トンネル内ではGNSS受信機から受け取った現在位置データに基づかないトンネル内散布データによって凍結防止剤を自動散布することができる。
【0008】
また、前記トンネル内散布データにおいては、入口側のトンネル開口部の位置が第1散布開始位置として設定され、入口側のトンネル開口部からトンネル内側に第1所定距離進んだ位置が第1散布停止位置として設定され、出口側のトンネル開口部まで第2所定距離の位置が第2散布開始位置として設定され、出口側のトンネル開口部の位置が第2散布停止位置として設定されていることを特徴としている。
この構成を採用することによって、トンネルに入った凍結防止剤散布車は、トンネル内において凍結のおそれのあるトンネル開口部の近傍において自動散布を実行することができる。
【0009】
また、凍結防止剤散布車には、車速計測手段が設けられ、前記トンネル内散布データにおいては、トンネルの長さが予め設定されており、前記制御装置には、計時手段が設けられ、前記制御装置は、前記第1所定距離を、前記車速計測手段によって計測された車速と、前記計時手段によって計測された入口側のトンネル開口部の位置からの経過時間によって算出し、前記第2所定距離を、トンネルの長さと、前記車速計測手段によって計測された車速と、前記計時手段によって計測された入口側のトンネル開口部の位置からの経過時間によって算出することを特徴としている。
この構成によれば、緯度・経度によらずにトンネル内における第1散布開始位置、第1散布停止位置、第2散布開始位置、及び第2散布停止位置を正確に特定することができる。
【0010】
また、前記制御装置は、凍結防止剤散布車が出口側のトンネル開口部を出てから前記GNSS受信機における受信が復帰するまでは、前記第2散布停止位置にかかわらずに凍結防止剤の散布を実行するように前記凍結防止剤散布装置に対して制御信号を出力することを特徴としている。
この構成によれば、トンネルから出た凍結防止剤散布車がすぐにGNSS受信機の受信が復帰するとも限らないため、GNSS受信機の受信が復帰するまでは凍結防止剤の散布を行うこととし、凍結防止剤が散布されなくなってしまう状況を防止することができる。
(【0011】以降は省略されています)
この特許をJ-PlatPat(特許庁公式サイト)で参照する
関連特許
株式会社熊谷組
床版
1か月前
株式会社熊谷組
床版
1か月前
個人
折り畳み式標識具
1か月前
北越消雪機械工業株式会社
消雪装置
1か月前
白出商事株式会社
縁石銘板(名板)
1か月前
株式会社セイトク
防雪パネル
1か月前
コスモテック株式会社
表示装置
19日前
株式会社NIPPO
斜面用ローラ
1か月前
株式会社NIPPO
距離補正装置
1か月前
株式会社 林物産発明研究所
道路安全体
6日前
株式会社ササキコーポレーション
作業機
1か月前
株式会社NIPPO
斜面用ローラ
1か月前
株式会社NIPPO
切削用制御装置
1か月前
戸田建設株式会社
コンクリート構造
1か月前
三信工業株式会社
床版架設装置
1か月前
桑名金属工業株式会社
融雪マットおよび融雪方法
1か月前
東亜グラウト工業株式会社
防護柵の支柱構造
1か月前
戸田建設株式会社
鋼製ブラケットの取付装置
1か月前
戸田建設株式会社
鋼製ブラケットの取付装置
1か月前
株式会社丸治コンクリート工業所
防護柵
今日
株式会社川金コアテック
橋梁用鋼弾塑性ダンパー
14日前
西尾レントオール株式会社
コーンベット型電源装置
1か月前
株式会社NIPPO
アスファルトスタッカ制御装置
1か月前
株式会社NIPPO
バンク用建設機械サポータ装置
1か月前
日鉄神鋼建材株式会社
補強金具、及び支柱取付構造
1か月前
鹿島建設株式会社
床版架設方法
1か月前
日立建機株式会社
転圧機械
1か月前
日鉄建材株式会社
吊り材で支持された足場用床パネル
1か月前
オリエンタル白石株式会社
補強鋼板及び排土方法
1か月前
株式会社日本コンポジット工業
壁用構造体
1か月前
三井住友建設株式会社
床版拡幅工法
1か月前
ダンレックス株式会社
表示装置
7日前
宮地エンジニアリング株式会社
ワイヤブリッジの設置方法
1か月前
株式会社NIPPO
コンクリートスタッカ
1か月前
東日本旅客鉄道株式会社
横取り方法
1か月前
株式会社プロテックエンジニアリング
衝撃吸収柵
1か月前
続きを見る
他の特許を見る