TOP
|
特許
|
意匠
|
商標
特許ウォッチ
Twitter
他の特許を見る
公開番号
2025168372
公報種別
公開特許公報(A)
公開日
2025-11-07
出願番号
2025136702,2022564702
出願日
2025-08-20,2021-11-12
発明の名称
蓄電システム
出願人
株式会社半導体エネルギー研究所
代理人
主分類
G01R
31/389 20190101AFI20251030BHJP(測定;試験)
要約
【課題】消費電力の低い、蓄電システム、二次電池の制御システム、二次電池の計測回路、等を提供する。集積度の高い、蓄電システム、二次電池の制御システム、二次電池の計測回路、等を提供する。
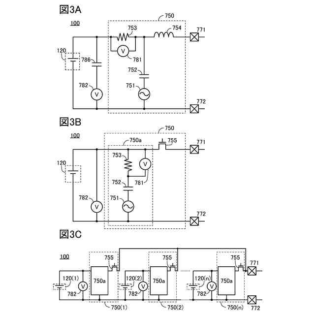
【解決手段】二次電池と、計測回路と、を有し、計測回路は、抵抗素子と、容量素子と、インダクタと、を有し、抵抗素子の一方の端子は、容量素子の一方の電極と電気的に接続され、抵抗素子の他方の端子は、インダクタの一方の端子と電気的に接続され、インダクタの一方の端子は、二次電池の正極と電気的に接続され、計測回路は、抵抗素子の電流を測定することにより、二次電池のインピーダンスを測定する機能を有する蓄電システム。
【選択図】図1
特許請求の範囲
【請求項1】
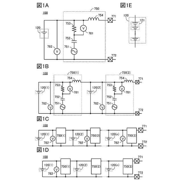
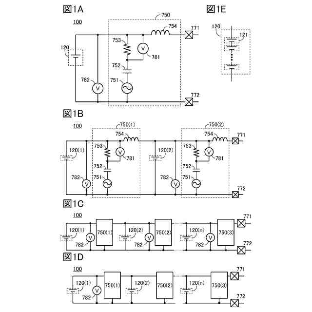
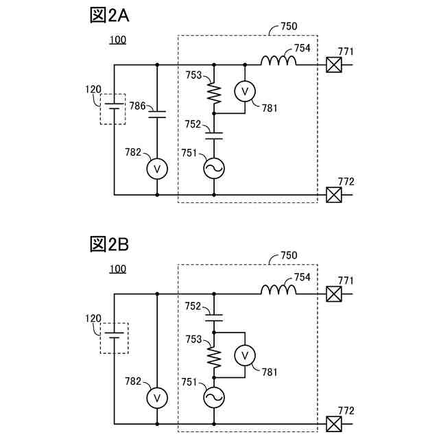
二次電池と、計測回路と、を有し、
前記計測回路は、抵抗素子と、容量素子と、インダクタと、を有し、
前記抵抗素子の一方の端子は、前記容量素子の一方の電極と電気的に接続され、
前記抵抗素子の他方の端子は、前記インダクタの一方の端子と電気的に接続され、
前記インダクタの一方の端子は、前記二次電池の正極と電気的に接続され、
前記計測回路は、前記抵抗素子の電流を測定することにより、前記二次電池のインピーダンスを測定する機能を有する蓄電システム。
発明の詳細な説明
【技術分野】
【0001】
本発明の一態様は、計測回路、制御システム、及び蓄電システムに関する。また、本発明の一態様は、電池制御回路、電池保護回路、蓄電装置、及び電気機器に関する。また、本発明の一態様は、二次電池に関する。また、本発明の一態様は、半導体装置、及び半導体装置の動作方法に関する。
続きを表示(約 1,300 文字)
【0002】
なお本発明の一態様は、上記の技術分野に限定されない。本明細書等で開示する発明の技術分野は、物、または方法に関するものである。または、本発明の一態様は、プロセス、マシン、マニュファクチャ、または、組成物(コンポジション・オブ・マター)に関するものである。そのため、より具体的に本明細書で開示する本発明の一態様の技術分野としては、表示装置、発光装置、蓄電装置、撮像装置、記憶装置、それらの駆動方法、または、それらの製造方法、を一例として挙げることができる。
【背景技術】
【0003】
蓄電装置(バッテリ、二次電池ともいう)は、小型の電子機器から自動車に至るまで幅広い分野で利用されるようになっている。電池の応用範囲が広がるにつれて、複数の電池セルを直列に接続したマルチセル構成のバッテリスタックを使ったアプリケーションが増えている。
【0004】
蓄電装置は、過放電、過充電、過電流、または短絡といった充放電時の異常を把握するための回路を備えている。このように、電池の保護、及び制御を行う回路において、充放電時の異常を検知するため、電圧および電流等のデータを取得する。また、このような回路においては、観測されるデータに基づいて、充放電の停止およびセル・バランシングなどの制御を行う。
【0005】
特許文献1は、電池保護回路として機能する保護ICについて開示している。特許文献1では、内部に複数のコンパレータ(比較器)を設け、参照電圧と、電池が接続された端子の電圧と、を比較して充放電時の異常を検出する保護ICについて開示している。
【0006】
また特許文献2では、二次電池の微小短絡を検出する電池状態検知装置及びそれを内蔵する電池パックを開示している。
【0007】
また特許文献3では、二次電池のセルが直列接続された組電池を保護する保護用半導体装置を開示している。また特許文献4では、二次電池の内部抵抗値を検出する装置を開示している。
【0008】
また特許文献5には、電池の制御を行う半導体装置に用いられるパワーMOSFETについて述べられている。
【先行技術文献】
【特許文献】
【0009】
米国特許出願公開第2011-267726号明細書
特開2010-66161号公報
特開2010-220389号公報
特開2008-175556号公報
国際公開第2017/094185号
【発明の概要】
【発明が解決しようとする課題】
【0010】
本発明の一態様は、新規な、蓄電システム、二次電池の制御システム、二次電池の計測回路、等を提供することを課題の一とする。または、本発明の一態様は、消費電力の低い、蓄電システム、二次電池の制御システム、二次電池の計測回路、等を提供することを課題の一とする。または、本発明の一態様は、集積度の高い、蓄電システム、二次電池の制御システム、二次電池の計測回路、等を提供することを課題の一とする。
(【0011】以降は省略されています)
この特許をJ-PlatPat(特許庁公式サイト)で参照する
関連特許
個人
メジャー文具
1か月前
個人
採尿及び採便具
11日前
日本精機株式会社
検出装置
5日前
個人
アクセサリー型テスター
27日前
個人
高精度同時多点測定装置
26日前
個人
計量機能付き容器
今日
甲神電機株式会社
電流検出装置
5日前
株式会社ミツトヨ
測定器
17日前
ユニパルス株式会社
ロードセル
1か月前
アズビル株式会社
電磁流量計
20日前
株式会社ヨコオ
ソケット
1か月前
ダイキン工業株式会社
監視装置
1か月前
大成建設株式会社
風洞実験装置
今日
株式会社チノー
放射光測温装置
1か月前
エイブリック株式会社
磁気センサ回路
1か月前
株式会社ヨコオ
ソケット
1か月前
トヨタ自動車株式会社
監視装置
1か月前
愛知時計電機株式会社
ガスメータ
17日前
愛知電機株式会社
軸部材の外観検査装置
14日前
TDK株式会社
ガスセンサ
1か月前
大和製衡株式会社
組合せ計量装置
14日前
個人
非接触による電磁パルスの測定方法
3日前
TDK株式会社
磁気センサ
1か月前
大和製衡株式会社
組合せ計量装置
14日前
双庸電子株式会社
誤配線検査装置
6日前
TDK株式会社
ガスセンサ
1か月前
個人
計量具及び計量機能付き容器
今日
ローム株式会社
半導体装置
25日前
日本信号株式会社
距離画像センサ
3日前
株式会社東芝
重量測定装置
1か月前
ローム株式会社
半導体装置
25日前
個人
システム、装置及び実験方法
20日前
長崎県
形状計測方法
27日前
多摩川精機株式会社
冗長エンコーダ
1か月前
三菱マテリアル株式会社
温度センサ
1か月前
三恵技研工業株式会社
融雪レドーム
1か月前
続きを見る
他の特許を見る