TOP
|
特許
|
意匠
|
商標
特許ウォッチ
Twitter
他の特許を見る
10個以上の画像は省略されています。
公開番号
2025149172
公報種別
公開特許公報(A)
公開日
2025-10-08
出願番号
2024049649
出願日
2024-03-26
発明の名称
ガスセンサ
出願人
TDK株式会社
代理人
個人
,
個人
主分類
G01N
27/18 20060101AFI20251001BHJP(測定;試験)
要約
【課題】測定雰囲気の外乱状態に関わらず、正確なガス濃度測定が可能なガスセンサを提供する。
【解決手段】ガスセンサ100は、検出対象ガスの濃度に応じた検出信号Vgasを生成するセンサ部10と、検出信号Vgasに基づいて、検出対象ガスの濃度を算出する制御回路35とを備える。センサ部10は、サーミスタ11及びこれを加熱するヒータ13を含む。制御回路35は、外乱情報の測定期間においては、ヒータ13によってサーミスタ11を第1の温度域に加熱した状態におけるサーミスタ11の抵抗値に基づく外乱情報を取得し、ガス濃度の測定期間においては、ヒータ13によってサーミスタ11を外乱情報に応じた加熱条件で第2の温度域に加熱することによって検出信号Vgasを取得する。
【選択図】図1
特許請求の範囲
【請求項1】
検出対象ガスの濃度に応じた検出信号を生成するセンサ部と、
前記検出信号に基づいて、前記検出対象ガスの濃度を算出する制御回路と、
を備え、
前記センサ部は、第1の感温素子と、前記第1の感温素子を加熱する第1のヒータとを含み、
前記制御回路は、外乱情報の測定期間においては、前記第1のヒータによって前記第1の感温素子を第1の温度域に加熱した状態における前記第1の感温素子又は前記第1のヒータの抵抗値に基づく外乱情報を取得し、ガス濃度の測定期間においては、前記第1のヒータによって前記第1の感温素子を前記外乱情報に応じた加熱条件で第2の温度域に加熱することによって前記検出信号を取得する、
ガスセンサ。
続きを表示(約 1,500 文字)
【請求項2】
前記第1の温度域における前記第1の感温素子の前記検出対象ガスに対する感度は、前記第2の温度域における前記第1の感温素子の前記検出対象ガスに対する感度よりも低い、
請求項1に記載のガスセンサ。
【請求項3】
前記センサ部は、第2の感温素子と、前記第2の感温素子を加熱する第2のヒータとをさらに含み、
前記第1の感温素子と前記第2の感温素子は直列に接続されており、
前記検出信号は、前記第1の感温素子と前記第2の感温素子の接続点に現れ、
前記制御回路は、前記ガス濃度の測定期間においては、前記第2のヒータによって前記第2の感温素子を前記外乱情報に応じた加熱条件で第3の温度域に加熱する、
請求項1に記載のガスセンサ。
【請求項4】
前記第1の温度域における前記第1の感温素子の前記検出対象ガスに対する感度は、前記第2の温度域における前記第1の感温素子の前記検出対象ガスに対する感度よりも低く、
前記第3の温度域における前記第2の感温素子の前記検出対象ガスに対する感度は、前記第2の温度域における前記第1の感温素子の前記検出対象ガスに対する感度よりも低い、
請求項3に記載のガスセンサ。
【請求項5】
前記第1の温度域における前記第1の感温素子の前記検出対象ガスに対する感度は、前記第3の温度域における前記第2の感温素子の前記検出対象ガスに対する感度よりも低く、
前記第2の温度域における前記第1の感温素子の前記検出対象ガスに対する感度は、前記第3の温度域における前記第2の感温素子の前記検出対象ガスに対する感度よりも低い、
請求項3に記載のガスセンサ。
【請求項6】
前記制御回路は、前記外乱情報に応じて、前記ガス濃度の測定期間における前記第1のヒータに印加する電力を変化させる、
請求項1に記載のガスセンサ。
【請求項7】
前記制御回路は、前記外乱情報に応じて、前記ガス濃度の測定期間における前記第1のヒータの加熱時間を変化させる、
請求項1に記載のガスセンサ。
【請求項8】
環境温度に応じて温度信号を生成する温度センサをさらに備え、
前記制御回路は、前記温度信号に応じて、前記ガス濃度の測定期間における前記第1のヒータに印加する電力を変化させる、
請求項1から請求項7のいずれか一項に記載のガスセンサ。
【請求項9】
検出対象ガスの濃度に応じた検出信号を生成するセンサ部と、
前記検出信号に基づいて、前記検出対象ガスの濃度を算出する制御回路と、
を備え、
前記センサ部は、第1及び第2の感温素子と、前記第1の感温素子を加熱する第1のヒータと、前記第2の感温素子を加熱する第2のヒータとを含み、
前記制御回路は、外乱情報の測定期間においては、前記第1のヒータによって前記第1の感温素子を第1の温度域に加熱した状態における前記第1の感温素子又は前記第1のヒータの抵抗値に基づく外乱情報を取得し、ガス濃度の測定期間においては、前記第2のヒータによって前記第2の感温素子を前記外乱情報に応じた加熱条件で第2の温度域に加熱することによって前記検出信号を取得する、
ガスセンサ。
【請求項10】
前記第1の温度域における前記第1の感温素子の前記検出対象ガスに対する感度は、前記第2の温度域における前記第2の感温素子の前記検出対象ガスに対する感度よりも低い、
請求項9に記載のガスセンサ。
(【請求項11】以降は省略されています)
発明の詳細な説明
【技術分野】
【0001】
本開示はガスセンサに関し、特に、測定雰囲気の外乱状態に関わらず正確なガス濃度測定が可能なガスセンサに関する。
続きを表示(約 2,300 文字)
【背景技術】
【0002】
特許文献1には、検出対象ガスとは異なるガスによる測定誤差を低減可能なガスセンサが開示されている。
【先行技術文献】
【特許文献】
【0003】
特許7070175号公報
【発明の概要】
【発明が解決しようとする課題】
【0004】
本発明者らは、測定雰囲気におけるガスの流れなどの外乱によって測定誤差が生じることを見いだした。
【0005】
本開示においては、測定雰囲気の外乱状態に関わらず、正確なガス濃度測定が可能なガスセンサに関する技術が説明される。
【課題を解決するための手段】
【0006】
本開示の一側面によるガスセンサは、検出対象ガスの濃度に応じた検出信号を生成するセンサ部と、検出信号に基づいて、検出対象ガスの濃度を算出する制御回路と、を備え、センサ部は、第1の感温素子と、第1の感温素子を加熱する第1のヒータとを含み、制御回路は、外乱情報の測定期間においては、第1のヒータによって第1の感温素子を第1の温度域に加熱した状態における第1の感温素子又は第1のヒータの抵抗値に基づく外乱情報を取得し、ガス濃度の測定期間においては、第1のヒータによって第1の感温素子を外乱情報に応じた加熱条件で第2の温度域に加熱することによって検出信号を取得する。
【0007】
本開示の他の側面によるガスセンサは、検出対象ガスの濃度に応じた検出信号を生成するセンサ部と、検出信号に基づいて、検出対象ガスの濃度を算出する制御回路と、を備え、センサ部は、第1及び第2の感温素子と、第1の感温素子を加熱する第1のヒータと、第2の感温素子を加熱する第2のヒータとを含み、制御回路は、外乱情報の測定期間においては、第1のヒータによって第1の感温素子を第1の温度域に加熱した状態における第1の感温素子又は第1のヒータの抵抗値に基づく外乱情報を取得し、ガス濃度の測定期間においては、第2のヒータによって第2の感温素子を外乱情報に応じた加熱条件で第2の温度域に加熱することによって検出信号を取得する。
【0008】
本開示のさらに他の側面によるガスセンサは、検出対象ガスの濃度に応じた検出信号を生成するセンサ部と、検出信号に基づいて、検出対象ガスの濃度を算出する制御回路と、を備え、センサ部は、感温素子と、第1のヒータと、感温素子を加熱する第2のヒータとを含み、制御回路は、外乱情報の測定期間においては、第1のヒータを第1の温度域に加熱した状態における第1のヒータの抵抗値に基づく外乱情報を取得し、ガス濃度の測定期間においては、第2のヒータによって感温素子を外乱情報に応じた加熱条件で第2の温度域に加熱することによって検出信号を取得する。
【発明の効果】
【0009】
本開示によれば、測定雰囲気の外乱状態に関わらず、正確なガス濃度測定が可能なガスセンサが提供される。
【図面の簡単な説明】
【0010】
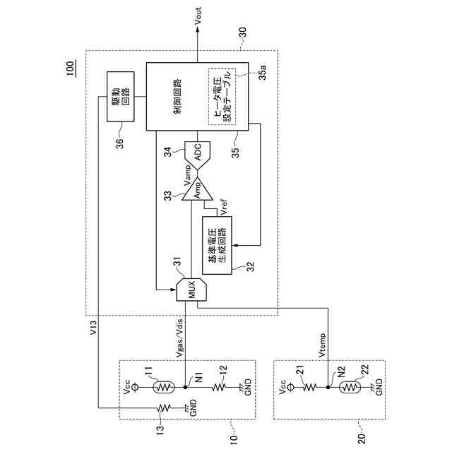
図1は、本開示に係る技術の第1の実施形態によるガスセンサ100の構成を示す回路図である。
図2は、サーミスタ11の加熱温度と検出感度の関係を示している。
図3は、基準電圧生成回路32の回路例である。
図4は、ガスセンサ100の動作を説明するためのフローチャートである。
図5は、第1の実施形態におけるヒータ電圧V13の設定方法を説明するためのタイミング図である。
図6(a)及び図6(b)は、ガスセンサ100の変形例による動作を説明するためのフローチャートである。
図7は、本開示に係る技術の第2の実施形態によるガスセンサ200の構成を示す回路図である。
図8は、第2の実施形態における加熱時間の設定方法を説明するためのタイミング図である。
図9は、本開示に係る技術の第3の実施形態によるガスセンサ300の構成を示す回路図である。
図10は、本開示に係る技術の第4の実施形態によるガスセンサ400の構成を示す回路図である。
図11は、第4の実施形態における第1の設定方法を説明するためのタイミング図である。
図12は、第4の実施形態における第2の設定方法を説明するためのタイミング図である。
図13は、第4の実施形態における第3の設定方法を説明するためのタイミング図である。
図14は、第4の実施形態における第4の設定方法を説明するためのタイミング図である。
図15は、本開示に係る技術の第5の実施形態によるガスセンサ500の構成を示す回路図である。
図16は、本開示に係る技術の第6の実施形態によるガスセンサ600の構成を示す回路図である。
図17は、第6の実施形態における第1の設定方法を説明するためのタイミング図である。
図18は、第6の実施形態における第2の設定方法を説明するためのタイミング図である。
図19は、本開示に係る技術の第7の実施形態によるガスセンサ700の構成を示す回路図である。
図20は、本開示に係る技術の第8の実施形態によるガスセンサ800の構成を示す回路図である。
図21は、本開示に係る技術の第9の実施形態によるガスセンサ900の構成を示す回路図である。
【発明を実施するための形態】
(【0011】以降は省略されています)
特許ウォッチbot のツイートを見る
この特許をJ-PlatPat(特許庁公式サイト)で参照する
関連特許
TDK株式会社
センサ
1か月前
TDK株式会社
電子部品
25日前
TDK株式会社
フィルタ
1か月前
TDK株式会社
電子部品
20日前
TDK株式会社
電子部品
1か月前
TDK株式会社
電子部品
1か月前
TDK株式会社
圧電素子
25日前
TDK株式会社
フィルタ
25日前
TDK株式会社
電子部品
24日前
TDK株式会社
電子部品
25日前
TDK株式会社
電子部品
1か月前
TDK株式会社
電子部品
1か月前
TDK株式会社
電子部品
1か月前
TDK株式会社
電子部品
1か月前
TDK株式会社
電子部品
24日前
TDK株式会社
コイル部品
27日前
TDK株式会社
コイル部品
24日前
TDK株式会社
センサ装置
1か月前
TDK株式会社
コイル部品
1か月前
TDK株式会社
ガスセンサ
1か月前
TDK株式会社
光検知装置
1か月前
TDK株式会社
磁気センサ
25日前
TDK株式会社
コイル装置
24日前
TDK株式会社
コイル部品
1か月前
TDK株式会社
ガスセンサ
1か月前
TDK株式会社
コイル部品
24日前
TDK株式会社
コイル装置
24日前
TDK株式会社
コイル装置
24日前
TDK株式会社
ガスセンサ
26日前
TDK株式会社
コイル部品
1か月前
TDK株式会社
磁気センサ
1か月前
TDK株式会社
圧力センサ
27日前
TDK株式会社
温度センサ
1か月前
TDK株式会社
コイル部品
1か月前
TDK株式会社
熱処理容器
13日前
TDK株式会社
コイル装置
1か月前
続きを見る
他の特許を見る