TOP
|
特許
|
意匠
|
商標
特許ウォッチ
Twitter
他の特許を見る
10個以上の画像は省略されています。
公開番号
2025167162
公報種別
公開特許公報(A)
公開日
2025-11-07
出願番号
2024071524
出願日
2024-04-25
発明の名称
電池インピーダンス計測装置
出願人
株式会社デンソー
代理人
弁理士法人サトー
主分類
G01R
31/389 20190101AFI20251030BHJP(測定;試験)
要約
【課題】電流測定用スイッチ素子の故障を検出できる電池インピーダンス計測装置を提供する。
【解決手段】電池インピーダンス計測装置1は、組電池3の交流インピーダンスを計測する。FET5及び6は、組電池3より励起電流を流す経路に配置され、シャント抵抗7には、FET5及び6を介して励起電流が通電される。励起電流制御部13、診断制御部14は、それぞれFET5、6のオンオフを制御し、電流検出回路15は、シャント抵抗7の電圧を計測する。エラー判定回路16は、制御部13,14によるFET5、6のオンオフ状態とシャント抵抗7に対する通電結果とに基づいてFET5、6の導通状態を診断する。
【選択図】図1
特許請求の範囲
【請求項1】
複数の単位セル(2)を直列に接続してなる組電池(3)の交流インピーダンスを計測するもので、
前記組電池より励起電流を流す経路に配置されるスイッチ素子(5,6)と、
このスイッチ素子を介して前記励起電流が通電される抵抗素子(7)と、
前記スイッチ素子のオンオフを制御する制御部(13、14)と、
前記抵抗素子の電圧を計測する計測部(15)と、
前記制御部による前記スイッチ素子のオンオフ状態と、前記抵抗素子に対する通電結果とに基づいて、前記スイッチ素子の導通状態を診断する診断部(16、28,34,43)と、を備える電池インピーダンス計測装置。
続きを表示(約 370 文字)
【請求項2】
前記スイッチ素子として、2つ以上のスイッチ素子が前記経路中に配置されており、
前記制御部は、前記診断部により何れか1つ以上のスイッチ素子がオン固着したことが診断されると、他の正常なスイッチ素子をオフにする請求項1記載の電池インピーダンス計測装置。
【請求項3】
前記診断部(16,28,43)は、前記抵抗素子に対する通電結果を、前記計測部(15)による電圧の測定結果により判断する請求項1又は2記載の電池インピーダンス計測装置。
【請求項4】
前記スイッチ素子の導通端子の電圧を測定する電圧測定部(33)を備え、
前記診断部(34)は、前記抵抗素子に対する通電結果を、前記電圧測定部による電圧の測定結果により判断する請求項1又は2記載の電池インピーダンス計測装置。
発明の詳細な説明
【技術分野】
【0001】
本発明は、組電池の交流インピーダンスを計測する装置に関する。
続きを表示(約 1,800 文字)
【背景技術】
【0002】
例えば、特許文献1には、電池から負荷に流れる電流とは別経路上に抵抗へ電池からの電流を流すためのトランジスタを制御して電流を計測し、その計測結果と各単位電池の電圧の測定結果とに基づいて、組電池の交流インピーダンスを計測する装置が開示されている。
【先行技術文献】
【特許文献】
【0003】
国際公開第2020/003841号
【発明の概要】
【発明が解決しようとする課題】
【0004】
しかしながら、特許文献1の構成では、電池から電流を流すためのトランジスタが故障してOFF固着すると、電流を測定できず、インピーダンスを計測できなくなる。
【0005】
本発明は上記事情に鑑みてなされたものであり、その目的は、電流測定用スイッチ素子の故障を検出できる電池インピーダンス計測装置を提供することにある。
【課題を解決するための手段】
【0006】
請求項1記載の電池インピーダンス計測装置によれば、複数の単位セル(2)を直列に接続してなる組電池(3)の交流インピーダンスを計測する。スイッチ素子(5,6)は、組電池より励起電流を流す経路に配置され、抵抗素子(7)には、スイッチ素子を介して励起電流が通電される。制御部(13,14)はスイッチ素子のオンオフを制御し、計測部(15)は抵抗素子の電圧を計測する。診断部(16、28,34,43)は、制御部によるスイッチ素子のオンオフ状態と抵抗素子に対する通電結果とに基づいて、スイッチ素子の導通状態を診断する。
【0007】
スイッチ素子及び抵抗素子は、励起電流を流す経路に配置されているので、スイッチ素子のオンオフ状態に対応して抵抗素子に対する通電結果は決まることになる。したがって、診断部は両者を比較することで、スイッチ素子の導通状態が正常であるか、又は異常であるかを診断できる。
【0008】
請求項2記載の電池インピーダンス計測装置によれば、前記スイッチ素子として、2つ以上のスイッチ素子を前記経路中に配置する。制御部は、診断部により何れか1つ以上のスイッチ素子がオン固着したことが診断されると、他の正常なスイッチ素子をオフにする。これにより、何れか1つ以上のスイッチ素子がオン固着しても、他の正常なスイッチ素子によって電流を遮断することができる。
【図面の簡単な説明】
【0009】
第1実施形態において、電池インピーダンス計測装置の構成を示す図
励起電流発生時のフローチャート
診断時のフローチャート
2つのFETのオンオフ状態の組合せからなる4つのフェーズを示す図
第2実施形態において、電池インピーダンス計測装置の構成を示す図
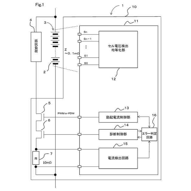
第3実施形態において、電池インピーダンス計測装置及びバッテリマネジメントシステムの構成を示す図
電池インピーダンス計測装置及びバッテリマネジメントシステム間の処理を示すフローチャート
第4実施形態において、電池インピーダンス計測装置及びバッテリマネジメントシステムの構成を示す図
第5実施形態において、電池インピーダンス計測装置の構成を示す図
2つのFETオンオフの組合せに応じた状態1~4に対応する、の導通状態が正常な場合の各ノードの電位、及びノード間の差電圧を示す図
診断時のフローチャート
第6実施形態において、電池インピーダンス計測装置の構成を示す図
励起電流発生時のフローチャート
【発明を実施するための形態】
【0010】
(第1実施形態)
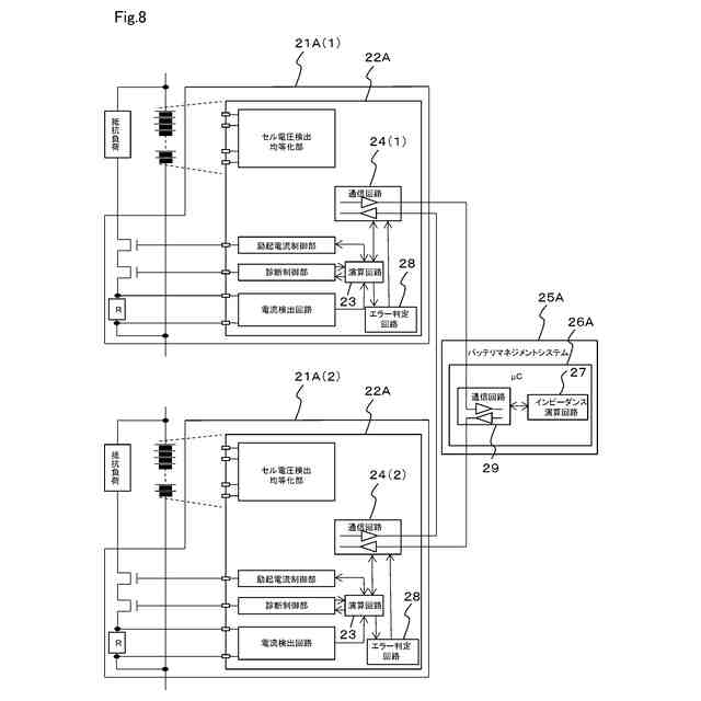
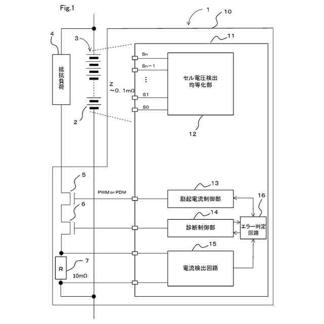
図1に示すように、本実施形態の電池インピーダンス計測装置1は、複数の単位セル2を直列に接続してなる組電池3の交流インピーダンスを計測する。組電池3には、抵抗負荷4、電池インピーダンス計測装置1を構成する2つのNチャネルMOSFET5及び6、並びにシャント抵抗7の直列回路が並列に接続されている。電池インピーダンス計測装置1の回路基板10には、IC11が搭載されている。IC11には、ハードウェアやマイクロコンピュータのソフトウェア等により、セル電圧検出均等化部12、励起電流制御部13、診断制御部14、電流検出回路15及びエラー判定回路16等の各機能ブロックが構成されている。
(【0011】以降は省略されています)
この特許をJ-PlatPat(特許庁公式サイト)で参照する
関連特許
日本精機株式会社
検出装置
16日前
個人
採尿及び採便具
22日前
個人
高精度同時多点測定装置
1か月前
個人
計量機能付き容器
11日前
甲神電機株式会社
電流検出装置
16日前
株式会社ミツトヨ
測定器
28日前
株式会社カクマル
境界杭
1日前
アズビル株式会社
電磁流量計
1か月前
大成建設株式会社
風洞実験装置
11日前
ローム株式会社
半導体装置
1か月前
日本特殊陶業株式会社
ガスセンサ
9日前
個人
計量具及び計量機能付き容器
11日前
日本信号株式会社
距離画像センサ
14日前
個人
非接触による電磁パルスの測定方法
14日前
双庸電子株式会社
誤配線検査装置
17日前
個人
システム、装置及び実験方法
1か月前
愛知時計電機株式会社
ガスメータ
28日前
ローム株式会社
半導体装置
1か月前
愛知電機株式会社
軸部材の外観検査装置
25日前
大和製衡株式会社
組合せ計量装置
25日前
大和製衡株式会社
組合せ計量装置
25日前
日本特殊陶業株式会社
センサ
28日前
個人
液位検視及び品質監視システム
9日前
キーコム株式会社
画像作成システム
1日前
日東精工株式会社
振動波形検査装置
17日前
トヨタ自動車株式会社
測定システム
1か月前
株式会社デンソー
電流センサ
1か月前
株式会社不二越
X線測定装置
14日前
株式会社エルメックス
希釈液収容容器
11日前
株式会社電巧社
試験装置及び試験方法
17日前
アンリツ株式会社
X線検査装置
28日前
理研計器株式会社
ガス検知装置
1日前
株式会社マグネア
磁界検出素子
14日前
IMV株式会社
振動試験システム
14日前
株式会社不二越
X線測定システム
1か月前
合同会社画像技術研究所
カラーチャート
7日前
続きを見る
他の特許を見る