TOP
|
特許
|
意匠
|
商標
特許ウォッチ
Twitter
他の特許を見る
公開番号
2025162520
公報種別
公開特許公報(A)
公開日
2025-10-27
出願番号
2025044448
出願日
2025-03-19
発明の名称
真空排気システム、真空ポンプのクリーニング方法、及び、洗浄ユニット
出願人
エドワーズ株式会社
代理人
個人
主分類
H01L
21/31 20060101AFI20251020BHJP(基本的電気素子)
要約
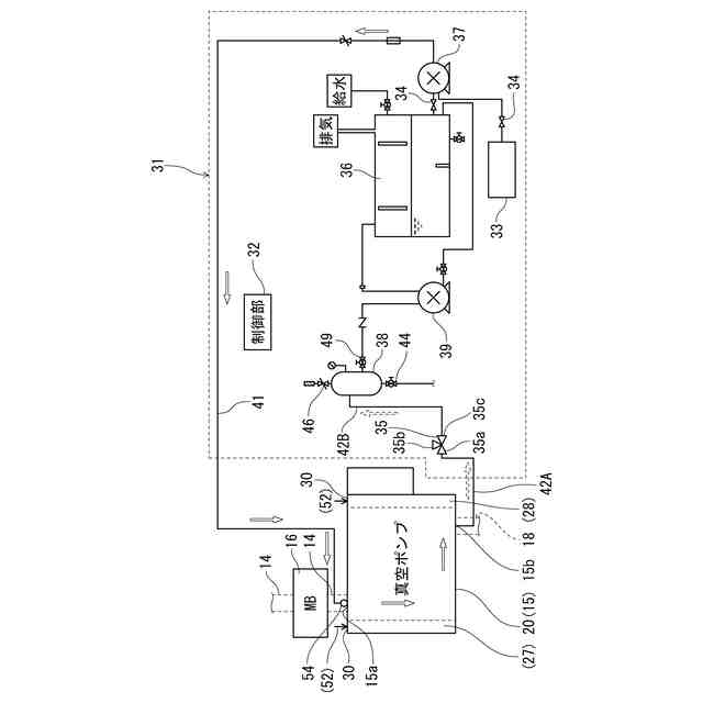
【課題】副生成物である堆積物がロータ等に固着した状態で真空ポンプが停止しても、真空ポンプを容易に再起動できる状態に戻せる真空排気システム、真空ポンプのクリーニング方法、及び、洗浄ユニットを提供する。
【解決手段】凝縮性ガス又は酸化粉塵を含むプロセスガスを排出する真空ポンプ15と、真空ポンプ15のガス流路内に堆積したプロセスガスの堆積物を除去する洗浄液を貯留する洗浄液貯留タンク36と、ガス流路の排気側から、洗浄液貯留タンク36内の洗浄液をガス流路に導入する洗浄液導入ポンプ37と、ガス流路の排気側から、ガス流路内の洗浄液を吸引し排出するバキュームポンプ39と、を備える。
【選択図】図3
特許請求の範囲
【請求項1】
凝縮性ガス又は酸化粉塵を含むプロセスガスを排出する真空ポンプと、
前記真空ポンプのガス流路内に堆積した前記プロセスガスの堆積物を除去する洗浄液を前記ガス流路に導入する洗浄液導入部と、
前記ガス流路の排気側から、前記ガス流路内の前記洗浄液を吸引し排出する洗浄液除去ポンプと、
を備えている、ことを特徴とする真空排気システム。
続きを表示(約 1,000 文字)
【請求項2】
前記洗浄液を貯留する洗浄液貯留部をさらに備え、
前記ガス流路の排気側から、前記洗浄液貯留部内の前記洗浄液を前記ガス流路に導入する、ことを特徴とする請求項1に記載の真空排気システム。
【請求項3】
前記洗浄液は、前記ガス流路の吸気側から、前記洗浄液導入部により導入される、ことを特徴とする請求項1に記載の真空排気システム。
【請求項4】
前記洗浄液を貯留する洗浄液貯留部をさらに備え、
前記ガス流路の吸気側から、前記洗浄液貯留部内の前記洗浄液を前記ガス流路に導入する、ことを特徴とする請求項3に記載の真空排気システム。
【請求項5】
前記洗浄液は、マイクロ・バブル若しくはウルトラ・ファイン・バブルのいずれかを含む水、又は、純水である、ことを特徴とする請求項1に記載の真空排気システム。
【請求項6】
前記洗浄液は、酸性又はアルカリ性の洗浄液である、ことを特徴とする請求項1に記載の真空排気システム。
【請求項7】
前記真空ポンプの駆動部と軸受部を収容するオイルボックスに不活性ガスを導入し、前記オイルボックス内を前記ガス流路より正圧にする不活性ガス導入ユニットをさらに備えている、ことを特徴とする請求項1に記載の真空排気システム。
【請求項8】
前記真空ポンプは、容積式真空ポンプである、ことを特徴とする請求項1に記載の真空排気システム。
【請求項9】
凝縮性ガス又は酸化粉塵を含むプロセスガスを排出する真空ポンプのクリーニング方法であって、
前記真空ポンプのガス流路に、前記ガス流路内に堆積した前記プロセスガスの堆積物を除去する洗浄液を導入するステップと、
前記ガス流路内の前記洗浄液を洗浄液除去ポンプにより前記ガス流路の排気側から吸引し排出するステップと、
前記ガス流路を乾燥させるステップと、
を含む、ことを特徴とする真空ポンプのクリーニング方法。
【請求項10】
前記ガス流路に前記洗浄液を導入するステップより前に、前記真空ポンプの駆動部と軸受部を収容するオイルボックスに不活性ガスを導入し、前記オイルボックス内を前記ガス流路より正圧にするステップをさらに含む、ことを特徴とする請求項9に記載の真空ポンプのクリーニング方法。
(【請求項11】以降は省略されています)
発明の詳細な説明
【技術分野】
【0001】
本発明は真空排気システム、真空ポンプのクリーニング方法、及び、洗浄ユニットに関するものである。
続きを表示(約 1,700 文字)
【背景技術】
【0002】
例えば、半導体製造処理プロセスでは、半導体や絶縁体、金属膜等を、半導体ウエハ上に堆積させ、化学気相反応を利用して成膜するCVD(Chemical Vapor Deposition)やドライエッチング処理が行われ、プロセスチャンバにおいては、例えばシラン(SiH4)ガス等、各種のガスが使用されている。そして、プロセスチャンバから排出された使用済みのガスは、ドライポンプ等の真空ポンプで吸引し、更にガス排気配管を介して除害装置に導入され、その除害装置で除害処理が行われている。
【0003】
そのような半導体製造処理プロセスでは、上記使用済みのガスが冷却されると、上記使用済みのガスから発生する副生成物が、プロセスチャンバ以外の排気配管や、真空ポンプ及び除害装置の内部に、膜や粉として固形化されて堆積物として付着する。そのため、頻繁にメンテナンスを必要としている。
【0004】
通常のメンテナンスとしては、半導体ウエハを成膜する各箇所に、プロセス処理終了の都度、その付着する生成物の種類に応じて、CIF3(三フッ化塩素)、NF3(三フッ化窒素)、HCI(塩化水素)等のクリーニングガスを定期的にプロセスチャンバ内部に導入し、付着物の分解、排出を行うことで半導体処理装置の反応室や排気配管、真空ポンプ、除害装置をクリーニングしている(例えば、特許文献1参照)。
【先行技術文献】
【特許文献】
【0005】
特開2023-143517号公報
【発明の概要】
【発明が解決しようとする課題】
【0006】
しかしながら、真空ポンプ等にあっては、副生成物である堆積物がロータ等に固着した状態で停止すると、堆積物が固まり、再起動できなくなることがある。そのような場合、従来では真空ポンプを分解洗浄し、また部品の交換等が必要となる。また、停電や災害などで停止した場合も、同様な点検作業が必要となる。
【0007】
真空ポンプの分解洗浄及び部品の交換も、作業環境が整っていれば問題はないが、作業環境が整っていない場合では、遠方から作業員が出張して来て作業を行う、あるいは外部に修理依頼をする、と言うことが考えられるが、いずれも生産に支障が出るという問題点があった。
【0008】
そこで、堆積物がロータ等に固着した状態で真空ポンプが停止しても、真空ポンプを容易に再起動できる状態に戻せる真空排気システム、真空ポンプのクリーニング方法、及び、洗浄ユニットを提供するために解決すべき技術的課題が生じてくるのであり、本発明はこの課題を解決することを目的とする。
【課題を解決するための手段】
【0009】
本発明は上記目的を達成するために提案されたものであり、請求項1に記載の発明は、凝縮性ガス又は酸化粉塵を含むプロセスガスを排出する真空ポンプと、前記真空ポンプのガス流路内に堆積した前記プロセスガスの堆積物を除去する洗浄液を前記ガス流路に導入する洗浄液導入部と、前記ガス流路の排気側から、前記ガス流路内の前記洗浄液を吸引し排出する洗浄液除去ポンプと、を備えている、真空排気システムを提供する。
【0010】
この構成によれば、洗浄液導入部からガス流路内に洗浄液を導入し、その導入した洗浄液で真空ポンプ内に堆積しているプロセスガスの堆積物を洗浄することができる。また、洗浄後、洗浄液除去ポンプを用いて、堆積物を含む洗浄液を、ガス流路の排気側から吸引して排出すると、真空ポンプ内から堆積物と洗浄液を除去できる。さらに、真空ポンプ内を洗浄液を使用して洗浄すると、真空ポンプ内の堆積物が洗浄液で湿る。そして、真空ポンプ内を湿らせた状態で洗浄及び堆積物の除去を行うので、洗浄処理時に真空ポンプ内のロータ等に固着しているプロセスガスの堆積物の固着力も緩み、堆積物が除去され、堆積物が除去されることにより、ロータ等の回転を可能にする。これにより、堆積物の固着で停止状態にあった真空ポンプを再起動させて、真空ポンプを運転した状態で洗浄処理を効率的に行える。
(【0011】以降は省略されています)
この特許をJ-PlatPat(特許庁公式サイト)で参照する
関連特許
APB株式会社
蓄電セル
15日前
東ソー株式会社
絶縁電線
17日前
個人
フレキシブル電気化学素子
29日前
株式会社ユーシン
操作装置
29日前
ローム株式会社
半導体装置
1か月前
日新イオン機器株式会社
イオン源
25日前
マクセル株式会社
電源装置
9日前
ローム株式会社
半導体装置
16日前
株式会社東芝
端子台
9日前
株式会社GSユアサ
蓄電装置
2日前
株式会社GSユアサ
蓄電装置
10日前
株式会社GSユアサ
蓄電設備
29日前
株式会社GSユアサ
蓄電設備
29日前
オムロン株式会社
電磁継電器
1か月前
太陽誘電株式会社
コイル部品
29日前
株式会社ホロン
冷陰極電子源
23日前
株式会社GSユアサ
蓄電装置
10日前
日本特殊陶業株式会社
保持装置
18日前
トヨタ自動車株式会社
蓄電装置
29日前
日新イオン機器株式会社
基板処理装置
12日前
サクサ株式会社
電池の固定構造
29日前
北道電設株式会社
配電具カバー
15日前
日東電工株式会社
積層体
1か月前
トヨタ自動車株式会社
冷却構造
17日前
トヨタ自動車株式会社
蓄電装置
10日前
トヨタ自動車株式会社
バッテリ
15日前
トヨタ自動車株式会社
バッテリ
1か月前
ノリタケ株式会社
熱伝導シート
29日前
日本特殊陶業株式会社
保持装置
1日前
甲神電機株式会社
変流器及び零相変流器
3日前
日本製紙株式会社
導電性フィルム
1か月前
株式会社デンソー
電子装置
12日前
日亜化学工業株式会社
半導体レーザ素子
12日前
トヨタ自動車株式会社
電池パック
22日前
東レエンジニアリング株式会社
実装装置
1か月前
古河電気工業株式会社
端子
29日前
続きを見る
他の特許を見る