TOP
|
特許
|
意匠
|
商標
特許ウォッチ
Twitter
他の特許を見る
10個以上の画像は省略されています。
公開番号
2025163459
公報種別
公開特許公報(A)
公開日
2025-10-29
出願番号
2024066734
出願日
2024-04-17
発明の名称
蓄電装置
出願人
株式会社GSユアサ
代理人
個人
主分類
H01M
50/569 20210101AFI20251022BHJP(基本的電気素子)
要約
【課題】検出線と端子との接合部の損傷を抑制する蓄電装置を提供する。
【解決手段】蓄電装置は、端子221、222を備える蓄電素子21と、端子に接合され、蓄電素子の状態を検出する検出線361~365と、端子と検出線とを重ねて固定する固定部材40とを備える。
【選択図】図4
特許請求の範囲
【請求項1】
端子を備える蓄電素子と、
前記端子に接合され、前記蓄電素子の状態を検出する検出線と、
前記端子と前記検出線とを重ねて固定する固定部材とを備える、
蓄電装置。
続きを表示(約 480 文字)
【請求項2】
前記検出線を保持する検出線保持部材を備え、
前記固定部材は前記検出線と前記検出線保持部材とを固定する、
請求項1に記載の蓄電装置。
【請求項3】
前記蓄電素子を保持する保持部材を備え、
前記固定部材は、前記保持部材に固定される、
請求項1または2に記載の蓄電装置。
【請求項4】
前記検出線を保持する検出線保持部材を備え、
前記固定部材は前記検出線と前記検出線保持部材とを固定し、
前記保持部材は、前記検出線保持部材を連続的に備える、
請求項3に記載の蓄電装置。
【請求項5】
前記固定部材は接着テープであり、
前記接着テープは、第一基材層と、前記第一基材層よりも前記端子及び前記検出線から遠い位置に配置される第二基材層とを備え、
前記第一基材層の表面抵抗は、前記第二基材層の表面抵抗よりも高く、
前記第二基材層の引張強度は、前記第一基材層の引張強度よりも高い、
請求項1または2に記載の蓄電装置。
発明の詳細な説明
【技術分野】
【0001】
本発明は、蓄電装置に関する。
続きを表示(約 1,200 文字)
【背景技術】
【0002】
特許文献1には、複数のキャパシタセルをフレームに組み付けてユニット化した蓄電ユニットがハウジング内に収容された蓄電システムが開示されている。このような蓄電システムにおいて、キャパシタセルの集電極に連結された集電極連結具には、配線ケーブルが連結されている。
【先行技術文献】
【特許文献】
【0003】
特開2007-110035号公報
【発明の概要】
【発明が解決しようとする課題】
【0004】
ここで、蓄電システムが振動してしまうと、その振動を起因として、配線ケーブルと集電極連結具との接合部が損傷してしまうおそれがある。
【0005】
本発明は、本願発明者が上記課題に新たに着目することによってなされたものであり、検出線と端子との接合部の損傷を抑制することを目的とする。
【課題を解決するための手段】
【0006】
本発明の一態様に係る蓄電装置は、端子を備える蓄電素子と、前記端子に接合され、前記蓄電素子の状態を検出する検出線と、前記端子と前記検出線とを重ねて固定する固定部材とを備える。
【発明の効果】
【0007】
本発明によれば、検出線と端子との接合部の損傷を抑制可能な蓄電装置を提供できる。
【図面の簡単な説明】
【0008】
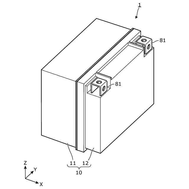
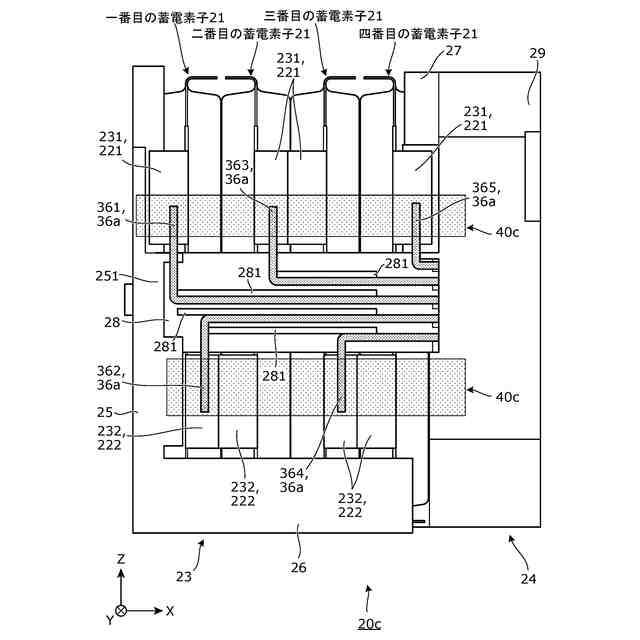
図1は、実施の形態に係る蓄電装置の外観を示す斜視図である。
図2は、実施の形態に係る蓄電装置を分解した場合の各構成要素を示す分解斜視図である。
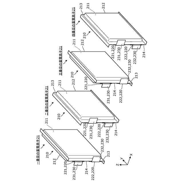
図3は、実施の形態に係る複数の蓄電素子のそれぞれを分離して示す斜視図である。
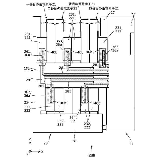
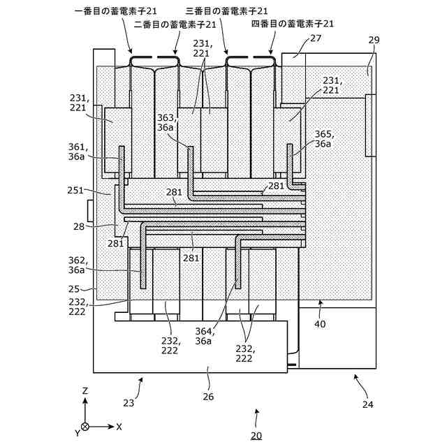
図4は、実施の形態に係る蓄電ユニットを示す平面図である。
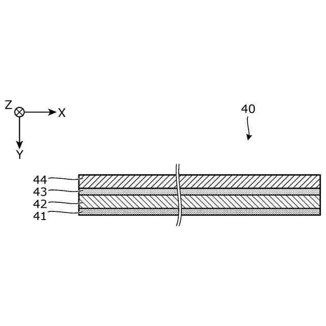
図5は、実施の形態に係る固定部材を示す断面図である。
図6は、変形例1に係る蓄電ユニットを示す平面図である。
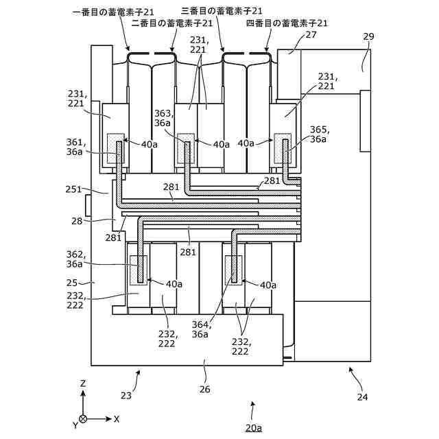
図7は、変形例2に係る蓄電ユニットを示す平面図である。
図8は、変形例3に係る蓄電ユニットを示す平面図である。
図9は、変形例4に係る蓄電ユニットを示す平面図である。
【発明を実施するための形態】
【0009】
(1)本発明の一態様に係る蓄電装置は、端子を備える蓄電素子と、前記端子に接合され、前記蓄電素子の状態を検出する検出線と、前記端子と前記検出線とを重ねて固定する固定部材とを備える。
【0010】
上記(1)に記載の蓄電装置によれば、端子と検出線とが固定部材で固定されているので、蓄電素子の振動を起因として端子が振動したとしても、固定によって検出線も追従する。さらに、端子と検出線とが重ねられて固定部材で固定されているので、端子と検出線とを安定的に固定できる。これらにより、端子と検出線との接合部に負荷がかかりにくくなり、接合部の損傷を抑制できる。
(【0011】以降は省略されています)
この特許をJ-PlatPat(特許庁公式サイト)で参照する
関連特許
株式会社GSユアサ
蓄電装置
1か月前
株式会社GSユアサ
蓄電装置
1か月前
株式会社GSユアサ
蓄電装置
9日前
株式会社GSユアサ
蓄電装置
1か月前
株式会社GSユアサ
蓄電装置
17日前
株式会社GSユアサ
蓄電装置
1日前
株式会社GSユアサ
蓄電装置
23日前
株式会社GSユアサ
蓄電バンクの監視システム
22日前
株式会社GSユアサ
非水電解質蓄電素子及びその製造方法
24日前
株式会社GSユアサ
非水電解質蓄電素子及びその使用方法
10日前
株式会社GSユアサ
デバイス装置、エネルギー貯蔵システム
22日前
株式会社GSユアサ
蓄電システム
11日前
株式会社GSユアサ
蓄電情報処理方法、コンピュータプログラム及び蓄電情報処理装置
1か月前
株式会社GSユアサ
硫化物固体電解質及び全固体電池
1か月前
株式会社GSユアサ
硫化物固体電解質及び全固体電池
3日前
株式会社GSユアサ
蓄電装置、電流遮断装置の制御方法
9日前
株式会社GSユアサ
制御方法、制御装置、及びコンピュータプログラム
1か月前
株式会社GSユアサ
情報処理方法、情報処理装置、及びコンピュータプログラム
1日前
株式会社GSユアサ
情報処理装置、情報処理システム、情報処理方法及びコンピュータプログラム
1か月前
株式会社GSユアサ
硫化物固体電解質の製造方法、硫化物固体電解質、全固体電池、及び硫化物固体電解質の製造に用いる原料化合物の選択方法
17日前
APB株式会社
蓄電セル
1か月前
東ソー株式会社
絶縁電線
1か月前
個人
フレキシブル電気化学素子
1か月前
株式会社東芝
端子台
1か月前
マクセル株式会社
電源装置
1か月前
株式会社ユーシン
操作装置
1か月前
ローム株式会社
半導体装置
1か月前
日新イオン機器株式会社
イオン源
1か月前
三菱電機株式会社
回路遮断器
17日前
株式会社GSユアサ
蓄電装置
23日前
株式会社GSユアサ
蓄電設備
1か月前
株式会社GSユアサ
蓄電装置
1か月前
太陽誘電株式会社
コイル部品
1か月前
株式会社GSユアサ
蓄電装置
1か月前
株式会社GSユアサ
蓄電設備
1か月前
オムロン株式会社
電磁継電器
1か月前
続きを見る
他の特許を見る