TOP
|
特許
|
意匠
|
商標
特許ウォッチ
Twitter
他の特許を見る
10個以上の画像は省略されています。
公開番号
2025152288
公報種別
公開特許公報(A)
公開日
2025-10-09
出願番号
2024054111
出願日
2024-03-28
発明の名称
電磁継電器
出願人
オムロン株式会社
代理人
個人
主分類
H01H
50/02 20060101AFI20251002BHJP(基本的電気素子)
要約
【課題】電磁継電器において、アーク発生時のカバーの吹き飛びを防止するための係合部の剛性を含む係合具合の調整を容易にする。
【解決手段】電磁継電器は、接点部と、ケースと、カバーとを備える。接点部は、固定接点と可動接点とを含む。ケースは、内部空間と、側壁と、第1メイン開口と、第1被係合部と、第2被係合部とを含む。内部空間には、接点部が配置される。側壁は、内部空間を囲む。第1メイン開口は、内部空間と外部とを連通させる。カバーは、カバー本体と、第1係合部と、第2係合部とを含む。第1係合部は、カバー本体に接続される。第2係合部は、第1係合部と異なる位置でカバー本体に接続される。カバーは、通常位置と放圧位置とのいずれかで保持される。通常位置では、第1係合部が第1被係合部に係合し、カバー本体が第1メイン開口を閉じる。放圧位置では、第2係合部が第2被係合部に係合し、カバー本体が第1メイン開口を開く。
【選択図】図11
特許請求の範囲
【請求項1】
固定接点と可動接点とを含む接点部と、
前記接点部が配置される内部空間と、前記内部空間を囲む側壁と、前記内部空間と外部とを連通させる第1メイン開口と、第1被係合部と、第2被係合部とを含むケースと、
前記ケースに取り付けられるカバーと、
を備え、
前記カバーは、
カバー本体と、
前記カバー本体に接続された第1係合部と、
前記第1係合部と異なる位置で前記カバー本体に接続された第2係合部と、
を含み、
前記カバーは、前記第1係合部が前記第1被係合部に係合し前記カバー本体が前記第1メイン開口を閉じる通常位置と、前記第2係合部が前記第2被係合部に係合し前記カバー本体が前記第1メイン開口を開く放圧位置とのいずれかで保持される、
電磁継電器。
続きを表示(約 850 文字)
【請求項2】
前記ケースは、前記接点部と前記第1メイン開口との間に配置されるサブ開口を含む、
請求項1に記載の電磁継電器。
【請求項3】
前記カバーが前記通常位置で、前記第2係合部は、前記サブ開口を閉じ、
前記カバーが前記放圧位置で、前記第2係合部は、前記サブ開口を開く、
請求項2に記載の電磁継電器。
【請求項4】
前記接点部と前記第1メイン開口との間を仕切る仕切壁をさらに備える、
請求項1に記載の電磁継電器。
【請求項5】
前記側壁は、長辺側の面と短辺側の面とを含み、
前記第1被係合部は、前記長辺側の面に設けられ、
前記第2被係合部は、前記短辺側の面に設けられる、
請求項1に記載の電磁継電器。
【請求項6】
前記カバー本体は、長辺側の縁と、短辺側の縁とを含み、
前記第1係合部は、前記長辺側の縁に接続され、
前記第2係合部は、前記短辺側の縁に接続される、
請求項5に記載の電磁継電器。
【請求項7】
前記短辺側の面は、凹凸形状を有する、
請求項5に記載の電磁継電器。
【請求項8】
前記ケースは、
前記短辺側の面に設けられ、前記接点部と前記第1メイン開口との間に配置される第1サブ開口と、
前記長辺側の面に設けられ、前記接点部と前記第1メイン開口との間に配置される第2サブ開口と、
を含む、
請求項5に記載の電磁継電器。
【請求項9】
前記カバーは、前記カバー本体に接続される補強リブを含む、
請求項1に記載の電磁継電器。
【請求項10】
前記カバーは、前記カバーが前記放圧位置で前記カバー本体と前記ケースとの間の隙間を閉じる隙間カバー部を含む、
請求項1に記載の電磁継電器。
(【請求項11】以降は省略されています)
発明の詳細な説明
【技術分野】
【0001】
本発明は、電磁継電器に関する。
続きを表示(約 2,900 文字)
【背景技術】
【0002】
電磁継電器では、接点に大電流が流れることで、接点が乖離する際に、アークが発生することがある。このアークのエネルギーにより、電磁継電器のケースの内圧が上昇する。例えば、特許文献1では、内圧の上昇によるケースのカバーの吹き飛びを防止するための構造を備えた電磁継電器が開示されている。この電磁継電器では、カバーは、カバー本体と係合脚部とを含む。係合脚部は、カバー本体から延びている。係合脚部には、第1係合フックと第2係合フックとが設けられている。第1係合フックと第2係合フックとは、係合脚部において上下に並んで配置されており、第2係合フックは、第1係合フックの下方に配置されている。ケースには、第1係合フックと第2係合フックとが係合するフック係合部が設けられている。
【0003】
上記の電磁継電器では、アークが発生していない通常状態では、第1係合フックがフック係合部に係合していることで、カバーがケースに装着されている。アークによりケースの内圧が上昇すると、係合脚部が弾性変形することで、第1係合フックがフック係合部から外れる。それにより、カバーがケースから浮き上がり、カバーとケースとの間に隙間が形成される。この隙間からケース内の空気が外部に放出されることで、ケースの内圧が低減される。また、カバーの上昇により、第2係合フックがフック係合部に係合することで、カバーの吹き飛びが防止される。
【先行技術文献】
【特許文献】
【0004】
特開2021-114450号公報
【発明の概要】
【発明が解決しようとする課題】
【0005】
上記のような電磁継電器では、第1係合フックには、内圧の上昇時にフック係合部から外れるように、低い荷重で外れやすい程度の剛性が求められる。一方、第2係合フックには、内圧上昇時にフック係合部から外れないように、高い荷重に耐えうる剛性が求められる。しかし、上記の電磁継電器では、第1係合フックと第2係合フックとは、同じ係合脚部に設けられている。そのため、電磁継電器の設計において、上記のように第1係合フックの剛性と第2係合フックの剛性とを調整することは困難である。本発明の目的は、電磁継電器において、アーク発生時のカバーの吹き飛びを防止するための係合部の剛性を含む係合具合の調整を容易にすることにある。
【課題を解決するための手段】
【0006】
本発明の一態様に係る電磁継電器は、接点部と、ケースと、カバーとを備える。接点部は、固定接点と可動接点とを含む。ケースは、内部空間と、側壁と、第1メイン開口と、第1被係合部と、第2被係合部とを含む。内部空間には、接点部が配置される。側壁は、内部空間を囲む。第1メイン開口は、内部空間と外部とを連通させる。カバーは、ケースに取り付けられる。カバーは、カバー本体と、第1係合部と、第2係合部とを含む。第1係合部は、カバー本体に接続される。第2係合部は、第1係合部と異なる位置でカバー本体に接続される。カバーは、通常位置と放圧位置とのいずれかで保持される。通常位置では、第1係合部が第1被係合部に係合し、カバー本体が第1メイン開口を閉じる。放圧位置では、第2係合部が第2被係合部に係合し、カバー本体が第1メイン開口を開く。
【0007】
本態様に係る電磁継電器では、アークが発生していない時には、カバーは、通常位置に保持される。カバーが通常位置では、第1係合部が第1被係合部に係合し、カバー本体が第1メイン開口を閉じている。アークによりケースの内圧が上昇すると、内圧により、第1係合部が第1被係合部から外れ、カバーがケースから浮き上がる。そして、第2係合部が第2被係合部に係合することで、カバーは放圧位置に保持される。それにより、カバーの吹き飛びが防止される。また、カバーが放圧位置では、カバー本体が第1メイン開口を開く。それにより、ケース内の空気が外部に放出されることで、ケース内の内圧が低減される。また、本態様に係る電磁継電器では、第2係合部は、第1係合部と異なる位置でカバー本体に接続される。そのため、第1係合部と第2係合部との剛性を含む係合具合の調整が容易である。
【発明の効果】
【0008】
本発明によれば、電磁継電器において、アーク発生時のカバーの吹き飛びを防止するための係合部の剛性を含む係合具合の調整が容易になる。
【図面の簡単な説明】
【0009】
実施形態に係る電磁継電器の斜視図である。
電磁継電器の正面図である。
電磁継電器の側面図である。
電磁継電器の斜視図である。
電磁継電器の分解斜視図である。
図2における電磁継電器のVI-VI断面図である。
上側ケースが省略された電磁継電器の斜視図である。
図7に示す電磁継電器から駆動部及びインナーボードが省略された上面図である。
図7に示す電磁継電器から駆動部及びインナーボードが省略された上面図である。
カバーの斜視図である。
カバーが放圧位置での電磁継電器の斜視図である。
カバーが通常位置での第1係合部と第1被係合部とを示す断面図である。
カバーが通常位置での第2係合部と第2被係合部とを示す断面図である。
カバーが放圧位置での第2係合部と第2被係合部とを示す断面図である。
第1変形例に係る電磁継電器のカバーを示す斜視図である。
第2変形例に係る電磁継電器を示す正面図である。
第3変形例に係る電磁継電器を示す斜視図である。
第4変形例に係る電磁継電器を示す斜視図である。
第5変形例に係る電磁継電器を示す斜視図である。
第6変形例に係る電磁継電器を示す斜視図である。
第7変形例に係る電磁継電器を示す斜視図である。
第8変形例に係る電磁継電器を示す斜視図である。
第9変形例に係る電磁継電器を示す斜視図である。
第9変形例に係る電磁継電器を示す斜視図である。
第10変形例に係る電磁継電器を示す側面図である。
第11変形例に係る電磁継電器のカバーとケースとの断面図である。
第12変形例に係る電磁継電器を示す斜視図である。
【発明を実施するための形態】
【0010】
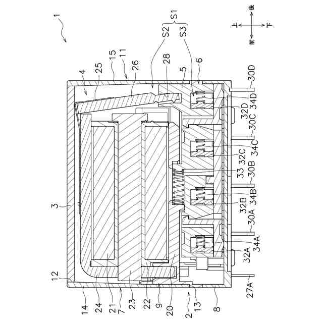
以下、図面を参照して実施形態に係る電磁継電器について説明する。図1は、実施形態に係る電磁継電器1の斜視図である。図2は、電磁継電器1の正面図である。図3は、電磁継電器1の側面図である。図4は、電磁継電器1の斜視図である。図5は、電磁継電器1の分解斜視図である。図6は、図2における電磁継電器1のVI-VI断面図である。図1から図6に示すように、電磁継電器1は、ケース2と、カバー3と、駆動部4と、移動部材5と、接点部6とを含む。
(【0011】以降は省略されています)
この特許をJ-PlatPat(特許庁公式サイト)で参照する
関連特許
オムロン株式会社
電磁継電器
29日前
オムロン株式会社
情報提供装置
1か月前
オムロン株式会社
スレーブ装置
1か月前
オムロン株式会社
サーボドライバ
21日前
オムロン株式会社
発光エンブレム
21日前
オムロン株式会社
IOターミナル
1か月前
オムロン株式会社
センサシステム
10日前
オムロン株式会社
センサシステム
10日前
オムロン株式会社
センサシステム
10日前
オムロン株式会社
トリガスイッチ
1か月前
オムロン株式会社
システム及び方法
10日前
オムロン株式会社
端子折り曲げ治具
1か月前
オムロン株式会社
システム及び方法
10日前
オムロン株式会社
モータの監視装置
1か月前
オムロン株式会社
セーフティデバイス
1か月前
オムロン株式会社
システムおよび方法
1か月前
オムロン株式会社
電力開閉モジュール
1か月前
オムロン株式会社
パワーコンディショナ
1か月前
オムロン株式会社
リモート安全入出力装置
1か月前
オムロン株式会社
電力システム及び制御装置
1か月前
オムロン株式会社
支援システム及び支援方法
1か月前
オムロン株式会社
保護継電器及び電力制御装置
1か月前
オムロン株式会社
パワーコンディショナシステム
1か月前
オムロン株式会社
給電モジュール及び給電システム
1か月前
オムロン株式会社
電力供給システム及び電力制御装置
1か月前
オムロン株式会社
監視装置、監視方法及びプログラム
14日前
オムロン株式会社
教育支援システム及び教育支援方法
1か月前
オムロン株式会社
計測装置、計測方法及びプログラム
1か月前
オムロン株式会社
情報処理システムおよび情報処理方法
28日前
オムロン株式会社
交通管制システム、および動作切替方法
1か月前
オムロン株式会社
生体情報処理装置及び動作情報処理装置
1か月前
オムロン株式会社
安全IOターミナルおよび安全システム
1か月前
オムロン株式会社
生体情報処理装置及び動作情報処理装置
1か月前
オムロン株式会社
制御装置、制御方法、及び制御プログラム
28日前
オムロン株式会社
監視システム、警報方法、及びプログラム
1か月前
オムロン株式会社
スレーブ装置およびネットワークシステム
1か月前
続きを見る
他の特許を見る