TOP
|
特許
|
意匠
|
商標
特許ウォッチ
Twitter
他の特許を見る
10個以上の画像は省略されています。
公開番号
2025140891
公報種別
公開特許公報(A)
公開日
2025-09-29
出願番号
2024040517
出願日
2024-03-14
発明の名称
電力開閉モジュール
出願人
オムロン株式会社
代理人
弁理士法人秀和特許事務所
主分類
H01H
47/00 20060101AFI20250919BHJP(基本的電気素子)
要約
【課題】電力開閉器の温度上昇を抑制できる電力開閉モジュールを提供する。
【解決手段】本電力開閉モジュールは、電源と負荷とを接続する電路と、上記電路に設けられ、機械的な接点の切り替えによって上記電路の導通状態と非導通状態とを切り替える電力開閉器と、上位装置からオン指令を受け、かつ、上記電力開閉器が上記非導通状態に切り替えられてからの経過時間が所定時間以上である場合に、上記電力開閉器を上記導通状態とする制御部と、を備える。
【選択図】図1
特許請求の範囲
【請求項1】
電源と負荷とを接続する電路と、
前記電路に設けられ、機械的な接点の切り替えによって前記電路の導通状態と非導通状態とを切り替える電力開閉器と、
上位装置からオン指令を受け、かつ、前記電力開閉器が前記非導通状態に切り替えられてからの経過時間が所定時間以上である場合に、前記電力開閉器を前記導通状態とする制御部と、を備える、
電力開閉モジュール。
続きを表示(約 340 文字)
【請求項2】
前記制御部は、前記電力開閉器の温度を取得し、取得した前記温度が所定の温度閾値以下である場合には、前記経過時間が前記所定時間未満であっても前記オン指令に応じて前記電力開閉器を前記導通状態とする、
請求項1に記載の電力開閉モジュール。
【請求項3】
前記制御部は、前記電路を流れる電流の電流値を取得し、取得した前記電流値が所定の電流閾値以下である場合には、前記経過時間が前記所定時間未満であっても前記オン指令に応じて前記電力開閉器を前記導通状態とする、
請求項1に記載の電力開閉モジュール。
【請求項4】
前記電力開閉器は、リレーである、
請求項1から3のいずれか一項に記載の電力開閉モジュール。
発明の詳細な説明
【技術分野】
【0001】
本発明は、電力開閉モジュールに関する。
続きを表示(約 1,700 文字)
【背景技術】
【0002】
従来、リレー等の電気器具の温度上昇を監視して、異常の発生の有無に応じて、その動作を停止させるか否かを判定する装置が提案されている。例えば、特許文献1には、電気器具の温度を測定する温度測定モジュールを設け、温度測定結果と、電流測定結果に基づいて電気器具の異常の発生の有無を判定している。
【先行技術文献】
【特許文献】
【0003】
特開2022-68855号公報
【発明の概要】
【発明が解決しようとする課題】
【0004】
リレーでは、接点がオフにされた後に短期間で接点がオンにされると、接点が高温状態となることがある。高温状態になった接点の放熱には放熱部品の追加が考えられるが、放熱部品の追加は機器の小型化及び低価格化の障害となりうる。
【0005】
開示の技術の1つの側面は、電力開閉器の温度上昇を抑制できる電力開閉モジュールを提供することを目的とする。
【課題を解決するための手段】
【0006】
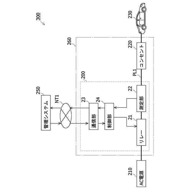
開示の技術の1つの側面は、次のような電力開閉モジュールによって例示される。本電力開閉モジュールは、電源と負荷とを接続する電路と、上記電路に設けられ、機械的な接点の切り替えによって上記電路の導通状態と非導通状態とを切り替える電力開閉器と、上位装置からオン指令を受け、かつ、上記電力開閉器が上記非導通状態に切り替えられてからの経過時間が所定時間以上である場合に、上記電力開閉器を上記導通状態とする制御部と、を備える。
【0007】
本電力開閉モジュールは、上記オン指令を受けても、上記電力開閉器がオフにされてからの経過時間が上記所定時間以上になるまでは、電力開閉器を上記導通状態にしない。そのため、短期間に電力開閉器がオンされることによる電力開閉器の温度上昇が抑制される。そのため、本電力開閉モジュールは、ヒートシンク等の放熱部品を用いなくとも電力開閉器の温度上昇を抑制できる。ここで、電力開閉器はリレーであってもよい。
【0008】
本電力開閉モジュールは、次の特徴をさらに備えてもよい。上記制御部は、上記電力開閉器の温度を取得し、取得した上記温度が上記温度閾値以下である場合には、上記経過時間が上記所定時間未満であっても上記オン指令に応じて上記電力開閉器を上記導通状態とする。上記温度が所定の温度閾値以下である場合には、電力開閉器が導通状態にされても、電力開閉器の温度上昇は抑制されると考えられる。このような特徴を備える電力開閉モジュールは、上記温度が上記温度閾値以下である場合には上記所定時間が経過していなくても、上記オン指令に応じて電力開閉器が上記導通状態にされる。そのため、本電力開閉モジュールは、電力開閉器の温度上昇を抑制しつつ、上記温度が温度閾値以下である場合において、オン指令から電力開閉器が導通状態されるまでの時間が短縮される。
【0009】
上記制御部は、上記電路を流れる電流の電流値を取得し、取得した上記電流値が所定の
電流閾値以下である場合には、上記経過時間が上記所定時間未満であっても上記オン指令に応じて上記電力開閉器を上記導通状態とする。上記電流値が上記電流閾値以下である場合には、電力開閉器が導通状態にされても、電力開閉器の温度上昇は抑制されると考えられる。このような特徴を備える電力開閉モジュールは、上記電流値が上記電流閾値以下である場合には上記所定時間が経過していなくても、上記オン指令に応じて電力開閉器が上記導通状態にされる。そのため、本電力開閉モジュールは、電力開閉器の温度上昇を抑制しつつ、上記電流値が温度閾値以下である場合において、オン指令から電力開閉器が導通状態されるまでの時間が短縮される。
【発明の効果】
【0010】
開示の技術によれば、電力開閉モジュールは電力開閉器の温度上昇を抑制できる。
【図面の簡単な説明】
(【0011】以降は省略されています)
この特許をJ-PlatPat(特許庁公式サイト)で参照する
関連特許
オムロン株式会社
電磁継電器
1か月前
オムロン株式会社
センサシステム
19日前
オムロン株式会社
センサシステム
19日前
オムロン株式会社
センサシステム
19日前
オムロン株式会社
サーボドライバ
1か月前
オムロン株式会社
発光エンブレム
1か月前
オムロン株式会社
システム及び方法
19日前
オムロン株式会社
システム及び方法
19日前
オムロン株式会社
監視装置、監視方法及びプログラム
23日前
オムロン株式会社
情報処理システムおよび情報処理方法
1か月前
オムロン株式会社
制御装置、制御方法、及び制御プログラム
1か月前
オムロン株式会社
画像処理装置、画像処理方法及びプログラム
1か月前
オムロン株式会社
処理装置、処理方法、および処理プログラム
1か月前
オムロン株式会社
処理装置、処理方法、および処理プログラム
1か月前
オムロン株式会社
管理システム、管理方法及び管理プログラム
23日前
オムロン株式会社
変換装置、変換方法、および、変換プログラム
9日前
オムロン株式会社
モデル生成方法、推論プログラム及び推論装置
1か月前
オムロン株式会社
制御装置、情報処理方法および情報処理プログラム
1か月前
オムロン株式会社
感震センサおよび地震検知方法、地震検知プログラム
25日前
オムロン株式会社
感震センサおよび地震検知方法、地震検知プログラム
20日前
オムロン株式会社
物体検出装置、物体検出方法、および制御プログラム
1か月前
オムロン株式会社
情報処理装置、情報処理方法及び情報処理プログラム
19日前
オムロン株式会社
感震センサおよび地震検知方法、地震検知プログラム
19日前
オムロン株式会社
感震センサおよび地震検知方法、地震検知プログラム
19日前
オムロン株式会社
情報処理装置、情報処理方法及び情報処理プログラム
19日前
オムロン株式会社
感震センサおよび地震検知方法、地震検知プログラム
19日前
オムロン株式会社
表示制御装置、表示制御方法および表示制御プログラム
1か月前
オムロン株式会社
オドメトリパラメータ較正装置、方法、及びプログラム
1か月前
オムロン株式会社
混雑制御システム、混雑制御方法及び混雑制御プログラム
20日前
オムロン株式会社
設計支援方法、設計支援装置、プログラム、及び記録媒体
1か月前
オムロン株式会社
入出場管理システム、入出場管理方法、及び入出場管理プログラム
1か月前
オムロン株式会社
信頼度マップ作成方法、自己位置決定方法、装置、及びプログラム
1か月前
オムロン株式会社
分析支援装置、分析支援方法、分析支援プログラムおよび分析支援端末
1か月前
オムロン株式会社
チケット管理システム、チケット管理方法、及びチケット管理プログラム
1か月前
オムロン株式会社
外観検査システム、外観検査装置、外観検査装置の制御方法及びプログラム
1か月前
オムロン株式会社
旅客流動混雑予測装置、旅客流動混雑予測方法及び旅客流動混雑予測プログラム
23日前
続きを見る
他の特許を見る