TOP
|
特許
|
意匠
|
商標
特許ウォッチ
Twitter
他の特許を見る
10個以上の画像は省略されています。
公開番号
2025140061
公報種別
公開特許公報(A)
公開日
2025-09-29
出願番号
2024039222
出願日
2024-03-13
発明の名称
システムおよび方法
出願人
オムロン株式会社
代理人
弁理士法人深見特許事務所
主分類
G06Q
10/00 20230101AFI20250919BHJP(計算;計数)
要約
【課題】過去に提供されたソリューションと当該ソリューションに関連付けられた情報とを少なくとも含むナレッジを参照することで、より適切なソリューションを顧客に提案することを支援できるシステムおよび方法を提供する。
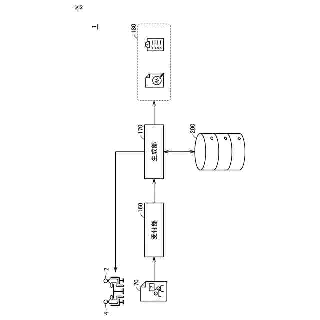
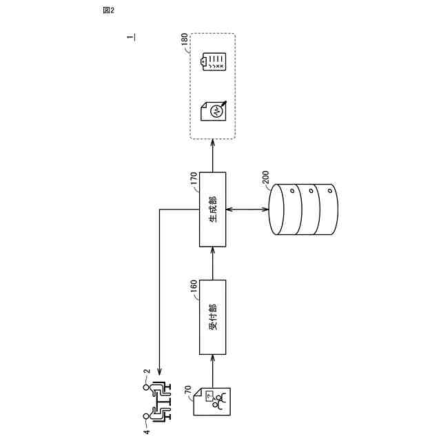
【解決手段】製造現場へのソリューションの提供を希望する顧客との商談を支援するためのシステムが提供される。システムは、過去に提供されたソリューションと当該ソリューションに関連付けられた情報とを少なくとも含むナレッジを格納するデータベースと、記顧客との商談により得られる情報を含む入力情報を受け付けるための受付部と、入力情報と類似するナレッジに基づいて、顧客へのソリューションの提案に必要なコンテンツを生成するための生成部とを含む。
【選択図】図2
特許請求の範囲
【請求項1】
製造現場へのソリューションの提供を希望する顧客との商談を支援するためのシステムであって、
過去に提供されたソリューションと当該ソリューションに関連付けられた情報とを少なくとも含むナレッジを格納するデータベースと、
前記顧客との商談により得られる情報を含む入力情報を受け付けるための受付部と、
前記入力情報と類似するナレッジに基づいて、前記顧客へのソリューションの提案に必要なコンテンツを生成するための生成部とを備える、システム。
続きを表示(約 1,500 文字)
【請求項2】
前記生成部は、顧客の困り事に関して、前記入力情報と類似するナレッジが前記データベースに存在しなければ、現在の入力情報は顧客の困り事に関する情報が不足している旨を出力する、請求項1に記載のシステム。
【請求項3】
前記生成部は、前記顧客の問題に関して、前記入力情報と類似するナレッジが前記データベースに存在すれば、当該類似するナレッジに含まれるソリューションを提案するためのコンテンツを生成する、請求項2に記載のシステム。
【請求項4】
前記生成部は、前記顧客の問題に関して、前記入力情報と類似するナレッジが前記データベースに存在せず、かつ、前記入力情報が、前記顧客において解決できない理由、ならびに、前記顧客における意思決定および課題認識、に関して十分な情報を含んでいなければ、前記顧客において解決できない理由、ならびに、前記顧客における意思決定および課題認識、に関する情報のさらなる聞取りが必要である旨を出力する、請求項3に記載のシステム。
【請求項5】
前記生成部は、所定期間内に、前記顧客において解決できない理由、ならびに、前記顧客における意思決定および課題認識に関するさらなる情報を追加できない場合、および、前記顧客における意思決定および課題認識に基づいて、ソリューションの提案が受け入れられる可能性が低いと判定された場合、の少なくとも一方において、撤退の決定を出力する、請求項4に記載のシステム。
【請求項6】
前記生成部は、前記顧客の問題に関して、前記入力情報と類似するナレッジが前記データベースに存在せず、かつ、前記入力情報が、前記顧客において解決できない理由、ならびに、前記顧客における意思決定および課題認識、に関して十分な情報を含んでいれば、前記入力情報に含まれる、対策および前記顧客の期待に基づいて、案件の難易度を判定する、請求項4に記載のシステム。
【請求項7】
前記生成部は、前記案件の難易度が高くないと判定されると、前記顧客の困り事に関して、前記入力情報と類似するナレッジに含まれるソリューションをアレンジしたソリューションを含むコンテンツを生成する、請求項6に記載のシステム。
【請求項8】
前記生成部は、前記案件の難易度が高いと決定されると、前記データベースに格納されたナレッジ以外に基づく提案を含むコンテンツを生成する、請求項6に記載のシステム。
【請求項9】
前記コンテンツは、
前記顧客に提供されるソリューションを説明するためのサービス提案コンテンツと、
前記顧客に提供されるソリューションを実現するために協力を要請するパートナー向けのコンテンツと、
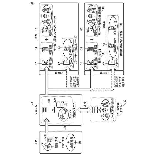
前記顧客に提供されるソリューションの受注を実現するための提案シナリオと当該ソリューションの実行を実現するために必要なリソースを確保するための支援情報とを含む自社向けのコンテンツと、
前記顧客にソリューションを提供する場合のリスクの情報を含む自社向けのコンテンツとを含む、請求項1~8のいずれか1項に記載のシステム。
【請求項10】
前記生成部は、前記入力情報と類似するナレッジに基づいて、前記コンテンツにおいて提案されるソリューションに必要なリソースを決定し、
前記システムは、前記決定されたリソースを確保するために、リソース管理システムとデータ交換するためのリソース確保部をさらに備える、請求項1~8のいずれか1項に記載のシステム。
(【請求項11】以降は省略されています)
発明の詳細な説明
【技術分野】
【0001】
本技術は、製造現場へのソリューションの提供を希望する顧客との商談を支援するためのシステムおよび方法に関する。
続きを表示(約 1,000 文字)
【背景技術】
【0002】
顧客のニーズを聞き取って、ニーズに応じたソリューションを提供するソリューションビジネスが公知である。このようなソリューションビジネスに関して、以下のような公知技術が存在する。
【0003】
特許第6390957号公報(特許文献1)は、顧客が抱える真の課題や問題を解決できる可能性の高い商品やサービス等の提案に貢献できる提案システムを開示する。
【0004】
特開2023-166218号公報(特許文献2)は、顧客とサービス事業者の双方にとって適切な種類のサービスを提案できる技術を開示する。
【0005】
特開2019-212082号公報(特許文献3)は、顧客の課題解決に有用なデジタルソリューションやその顧客価値を的確に特定、提示し、良好な精度でのデジタルソリューションの提案支援を図る技術を開示する。
【0006】
特開2021-039636号公報(特許文献4)は、デジタルソリューションの提案活動(商談)において、顧客の課題とソリューションのマッチ度やエンジニアリングリソースの確保可否に基づき、営業員に商談を進捗、あるいはマッチ度を明らかにするためにとるべきアクションの提示と、商談の継続・打ち切り判断を促す技術を開示する。
【先行技術文献】
【特許文献】
【0007】
特許第6390957号公報
特開2023-166218号公報
特開2019-212082号公報
特開2021-039636号公報
【発明の概要】
【発明が解決しようとする課題】
【0008】
ソリューションビジネスにおいては、顧客のニーズを把握することが重要であるが、顧客のニーズの把握は、営業担当者のスキルや経験に大きく依存するため、顧客から収集される情報の品質のバラツキが大きかった。その結果、提案方針の決定、優先度の判断、および、組織内の調整などに多くの時間を要する場合がある。
【0009】
その結果、顧客のニーズに応じたサービスを提案できないことによる失注や、受注後においても提案したサービスを実現する過程での作業のやり直しや作業期間の長期化などにより収益性が悪化し得るという課題もあった。
【0010】
また、提案に係る意思決定の理由や根拠を定量的に評価することが難しいという課題もあった。
(【0011】以降は省略されています)
この特許をJ-PlatPat(特許庁公式サイト)で参照する
関連特許
オムロン株式会社
電磁継電器
1か月前
オムロン株式会社
発光エンブレム
1か月前
オムロン株式会社
センサシステム
19日前
オムロン株式会社
センサシステム
19日前
オムロン株式会社
センサシステム
19日前
オムロン株式会社
サーボドライバ
1か月前
オムロン株式会社
システム及び方法
19日前
オムロン株式会社
システム及び方法
19日前
オムロン株式会社
監視装置、監視方法及びプログラム
23日前
オムロン株式会社
情報処理システムおよび情報処理方法
1か月前
オムロン株式会社
制御装置、制御方法、及び制御プログラム
1か月前
オムロン株式会社
画像処理装置、画像処理方法及びプログラム
1か月前
オムロン株式会社
処理装置、処理方法、および処理プログラム
1か月前
オムロン株式会社
処理装置、処理方法、および処理プログラム
1か月前
オムロン株式会社
管理システム、管理方法及び管理プログラム
23日前
オムロン株式会社
モデル生成方法、推論プログラム及び推論装置
1か月前
オムロン株式会社
変換装置、変換方法、および、変換プログラム
9日前
オムロン株式会社
制御装置、情報処理方法および情報処理プログラム
1か月前
オムロン株式会社
感震センサおよび地震検知方法、地震検知プログラム
25日前
オムロン株式会社
感震センサおよび地震検知方法、地震検知プログラム
19日前
オムロン株式会社
感震センサおよび地震検知方法、地震検知プログラム
19日前
オムロン株式会社
感震センサおよび地震検知方法、地震検知プログラム
20日前
オムロン株式会社
物体検出装置、物体検出方法、および制御プログラム
1か月前
オムロン株式会社
感震センサおよび地震検知方法、地震検知プログラム
19日前
オムロン株式会社
情報処理装置、情報処理方法及び情報処理プログラム
19日前
オムロン株式会社
情報処理装置、情報処理方法及び情報処理プログラム
19日前
オムロン株式会社
オドメトリパラメータ較正装置、方法、及びプログラム
1か月前
オムロン株式会社
表示制御装置、表示制御方法および表示制御プログラム
1か月前
オムロン株式会社
混雑制御システム、混雑制御方法及び混雑制御プログラム
20日前
オムロン株式会社
設計支援方法、設計支援装置、プログラム、及び記録媒体
1か月前
オムロン株式会社
信頼度マップ作成方法、自己位置決定方法、装置、及びプログラム
1か月前
オムロン株式会社
入出場管理システム、入出場管理方法、及び入出場管理プログラム
1か月前
オムロン株式会社
分析支援装置、分析支援方法、分析支援プログラムおよび分析支援端末
1か月前
オムロン株式会社
旅客流動混雑予測装置、旅客流動混雑予測方法及び旅客流動混雑予測プログラム
23日前
オムロン株式会社
ロボット制御装置、代表物体情報生成装置、操作情報付与装置、方法、及びプログラム
1か月前
オムロン株式会社
制御装置、リーダライタ、および制御方法
19日前
続きを見る
他の特許を見る