TOP
|
特許
|
意匠
|
商標
特許ウォッチ
Twitter
他の特許を見る
公開番号
2025176531
公報種別
公開特許公報(A)
公開日
2025-12-04
出願番号
2024082749
出願日
2024-05-21
発明の名称
プローブピンおよびソケット
出願人
オムロン株式会社
代理人
個人
,
個人
,
個人
主分類
G01R
1/067 20060101AFI20251127BHJP(測定;試験)
要約
【課題】抵抗を低減しつつ、耐久性を向上させることが可能なプローブピンを実現すること。
【解決手段】プローブピンが、少なくとも3本の弾性片を含む弾性部と、第1接点部と、第2接点部とを備える。弾性部は、第1方向に沿って伸縮するように構成されている。少なくとも3本の弾性片は、弾性部が延びる延在方向に交差する幅方向に相互に隙間を空けて位置する。弾性部が、第1湾曲部と、第2湾曲部と、接続部とを有する。第1湾曲部は、弾性部の第2方向の中心を通り第1方向に延びる中心線に対する一方側に位置する。第2湾曲部は、弾性部の中心線に対する第1湾曲部の反対側に位置する。接続部は、第2方向における第1湾曲部と第2湾曲部との間に位置し、少なくとも3本の弾性片のうち、幅方向に隣接する2本の弾性片に、幅方向の両端がそれぞれ接続される。第1方向において第1湾曲部および第2湾曲部が交互に位置する。
【選択図】図3
特許請求の範囲
【請求項1】
少なくとも3本の弾性片を含み、第1方向に沿って伸縮するように構成された弾性部と、
前記弾性部に対する前記第1方向の一端側に位置する第1接点部と、
前記弾性部に対して前記第1接点部とは前記第1方向の反対側に位置する第2接点部と
を備え、
前記少なくとも3本の弾性片が、前記弾性部が延びる延在方向に交差する幅方向に相互に隙間を空けて位置し、
前記弾性部が、
前記弾性部の前記第1方向に交差する第2方向の中心を通り前記第1方向に延びる中心線に対する一方側に位置し、前記第2方向において前記中心線から離れる方向に突出する少なくとも1つの第1湾曲部と、
前記弾性部の前記中心線に対する前記第1湾曲部の反対側に位置し、前記第2方向において前記第1湾曲部とは反対方向に突出する少なくとも1つの第2湾曲部と、
前記第2方向における前記第1湾曲部と前記第2湾曲部との間に位置し、前記少なくとも3本の弾性片のうち、前記幅方向に隣接する2本の弾性片に、前記幅方向の両端がそれぞれ接続された少なくとも1つの接続部と
を有し、
前記第1方向において前記第1湾曲部および前記第2湾曲部が交互に位置する、プローブピン。
続きを表示(約 1,200 文字)
【請求項2】
複数の前記第1湾曲部を含み、前記第1湾曲部の数が前記第2湾曲部の数よりも多い場合、前記少なくとも1つの接続部は、前記少なくとも3本の弾性片のうち、前記第1湾曲部において最も前記中心線に近い弾性片を除いた2本の弾性片に接続される、請求項1に記載のプローブピン。
【請求項3】
複数の前記第1湾曲部のうち、前記第1方向の一端に位置する前記第1湾曲部が前記第1接点部に接続され、
前記少なくとも3本の弾性片の前記延在方向の両端のうち、前記第1接点部に近い方の第1端部同士を結んだ第1仮想直線が前記中心線に対して傾斜し、
前記第1湾曲部において最も前記中心線の近くに位置する弾性片の前記第1端部が、前記第1接点部に接続されている前記第1湾曲部の前記中心線から最も離れた部分から、前記第2方向において最も離れている、請求項2に記載のプローブピン。
【請求項4】
前記少なくとも3本の弾性片が、少なくとも4本の弾性片を含み、
前記第1湾曲部の数と前記第2湾曲部の数とが同じである場合、前記少なくとも1つの接続部は、前記少なくとも4本の弾性片のうち、前記第1湾曲部において最も前記中心線に近い弾性片と最も前記中心線から離れた弾性片とを除いた隣接する2本の弾性片に接続される、請求項1に記載のプローブピン。
【請求項5】
前記少なくとも3本の弾性片が、少なくとも4本の弾性片を含み、
前記少なくとも4本の弾性片が、第1弾性片と、前記幅方向において前記第1弾性片に隣接する第2弾性片と、前記幅方向において前記第2弾性片に隣接しかつ前記第2弾性片に対して前記第1弾性片の前記幅方向の反対側に位置する第3弾性片とを含み、
前記少なくとも1つの接続部が、前記幅方向の両端がそれぞれ前記第1弾性片および前記第2弾性片に接続された第1接続部と、前記幅方向の両端がそれぞれ前記第2弾性片および前記第3弾性片に接続された第2接続部とを含み、
前記第1接続部および前記第2接続部が、前記第2方向において異なる位置に位置している、請求項1~4のいずれかに記載のプローブピン。
【請求項6】
前記第1方向および前記第2方向に交差する第3方向に沿って見た場合に、前記第2方向における前記第1接点部および前記第2接点部の間に、前記中心線が位置している、請求項1~4のいずれかに記載のプローブピン。
【請求項7】
少なくとも一対のプローブピンと、
前記プローブピンを収容するハウジングと
を備え、
前記一対のプローブピンの少なくともいずれかが、請求項1~4のいずれかに記載のプローブピンであり、
前記第1方向および前記第2方向に交差する第3方向に沿って見た場合に、前記一対のプローブピンは、前記第1方向に延びる第2仮想直線に対して対称に位置する、ソケット。
発明の詳細な説明
【技術分野】
【0001】
本開示は、プローブピンおよびソケットに関する。
続きを表示(約 1,600 文字)
【背景技術】
【0002】
特許文献1は、プローブピンを開示する。特許文献1のプローブピンは、貫通孔が設けられた弾性部と、弾性部の長手方向の一端に配置された第1接触部と、弾性部の長手方向の他端に配置された第2接触部とを備えている。
【先行技術文献】
【特許文献】
【0003】
特開2017-223628号公報
【発明の概要】
【発明が解決しようとする課題】
【0004】
特許文献1のプローブピンは、抵抗を低減しつつ、耐久性を向上させる点において、改善の余地がある。
【0005】
本開示は、抵抗を低減しつつ、耐久性を向上させることが可能なプローブピンおよびソケットを提供することを目的とする。
【課題を解決するための手段】
【0006】
本開示の一態様のプローブピンは、
少なくとも3本の弾性片を含み、第1方向に沿って伸縮するように構成された弾性部と、
前記弾性部に対する前記第1方向の一端側に位置する第1接点部と、
前記弾性部に対して前記第1接点部とは前記第1方向の反対側に位置する第2接点部と
を備え、
前記少なくとも3本の弾性片が、前記弾性部が延びる延在方向に交差する幅方向に相互に隙間を空けて位置し、
前記弾性部が、
前記弾性部の前記第1方向に交差する第2方向の中心を通り前記第1方向に延びる中心線に対する一方側に位置し、前記第2方向において前記中心線から離れる方向に突出する少なくとも1つの第1湾曲部と、
前記弾性部の前記中心線に対する前記第1湾曲部の反対側に位置し、前記第2方向において前記第1湾曲部とは反対方向に突出する少なくとも1つの第2湾曲部と、
前記第2方向における前記第1湾曲部と前記第2湾曲部との間に位置し、前記少なくとも3本の弾性片のうち、前記幅方向に隣接する2本の弾性片に、前記幅方向の両端がそれぞれ接続された少なくとも1つの接続部と
を有し、
前記第1方向において前記第1湾曲部および前記第2湾曲部が交互に位置する。
【0007】
本開示の一態様のソケットは、
一対のプローブピンと、
前記プローブピンを収容するハウジングと
を備え、
前記一対のプローブピンの少なくともいずれかが、前記態様のプローブピンであり、
前記第1方向および前記第2方向に交差する第3方向に沿って見た場合に、前記一対のプローブピンは、前記第1方向に延びる第2仮想直線に対して対称に位置する。
【発明の効果】
【0008】
本開示によれば、抵抗を低減しつつ、耐久性を向上させることが可能なプローブピンおよびソケットを実現できる。
【図面の簡単な説明】
【0009】
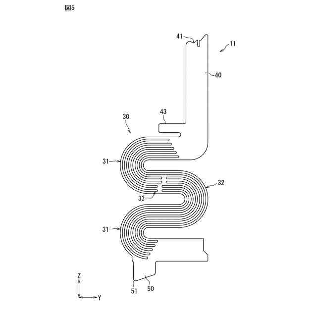
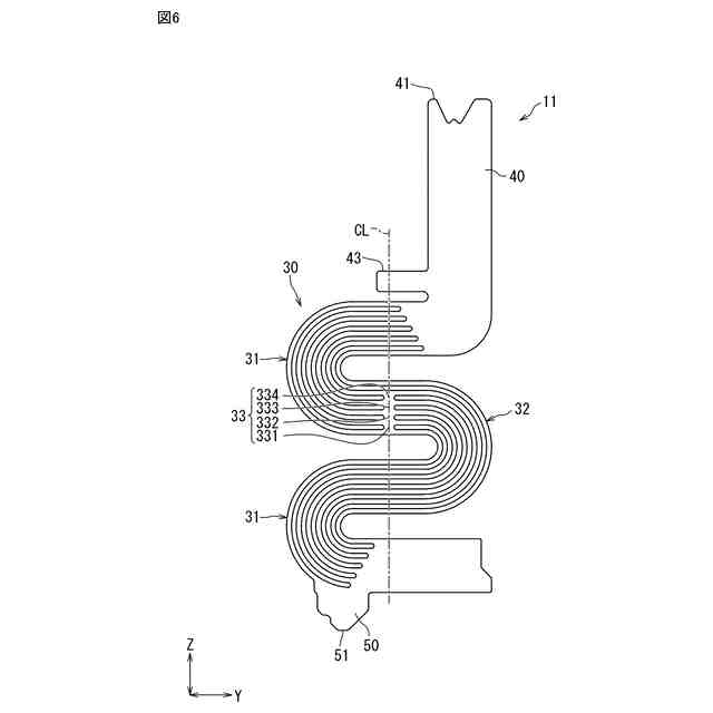
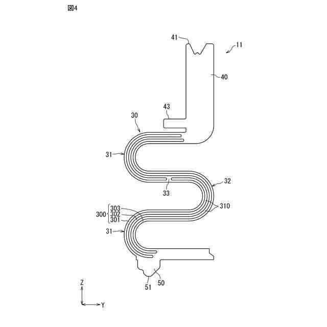
本開示の一実施態様のプローブピンを備えるソケットを示す斜視図。
図1のII-II線に沿った断面図。
図1のプローブピンを示す平面図。
図1のプローブピンの第1の変形例を示す平面図。
図1のプローブピンの第2の変形例を示す平面図。
図1のプローブピンの第3の変形例を示す平面図。
【発明を実施するための形態】
【0010】
以下、本開示の一例を添付図面に従って説明する。以下の説明は本質的に例示に過ぎず、本開示、本開示の適用物および本開示の用途を制限するものではない。添付図面は模式的な図面であり、図示の構成と実施品とは、寸法の比率等が異なる場合がある。以下の説明において、「約」または「略」等の用語は、これらの用語に続く値または形状等が、当業者により決定される許容可能な誤差の範囲を含むことを意味する。
(【0011】以降は省略されています)
この特許をJ-PlatPat(特許庁公式サイト)で参照する
関連特許
オムロン株式会社
電磁継電器
1か月前
オムロン株式会社
サーボドライバ
1か月前
オムロン株式会社
センサシステム
1か月前
オムロン株式会社
発光エンブレム
1か月前
オムロン株式会社
センサシステム
1か月前
オムロン株式会社
センサシステム
1か月前
オムロン株式会社
システム及び方法
1か月前
オムロン株式会社
システム及び方法
1か月前
オムロン株式会社
パワーコンディショナ
6日前
オムロン株式会社
パワーコンディショナ
1か月前
オムロン株式会社
検出システム及び検出方法
6日前
オムロン株式会社
電力システム及び制御装置
1か月前
オムロン株式会社
プローブピンおよびソケット
今日
オムロン株式会社
保護継電器及び電力制御装置
2か月前
オムロン株式会社
監視装置、監視方法及びプログラム
1か月前
オムロン株式会社
電力供給システム及び電力制御装置
2か月前
オムロン株式会社
情報処理システムおよび情報処理方法
1か月前
オムロン株式会社
制御装置、制御方法、及び制御プログラム
1か月前
オムロン株式会社
監視システム、警報方法、及びプログラム
2か月前
オムロン株式会社
処理装置、処理方法、および処理プログラム
1か月前
オムロン株式会社
管理システム、管理方法及び管理プログラム
1か月前
オムロン株式会社
画像処理装置、画像処理方法及びプログラム
1か月前
オムロン株式会社
処理装置、処理方法、および処理プログラム
1か月前
オムロン株式会社
変換装置、変換方法、および、変換プログラム
27日前
オムロン株式会社
監視システム、点灯制御方法、及びプログラム
2か月前
オムロン株式会社
モデル生成方法、推論プログラム及び推論装置
1か月前
オムロン株式会社
サポート装置、サポート方法およびプログラム
6日前
オムロン株式会社
サポート装置、サポート方法およびプログラム
6日前
オムロン株式会社
開閉装置、及び開閉装置を備える蓄電池システム
2か月前
オムロン株式会社
制御装置、情報処理方法および情報処理プログラム
1か月前
オムロン株式会社
感震センサおよび地震検知方法、地震検知プログラム
1か月前
オムロン株式会社
運行管理システム、管理装置、方法、及びプログラム
2か月前
オムロン株式会社
画像処理装置、画像処理方法及び画像処理プログラム
2か月前
オムロン株式会社
感震センサおよび地震検知方法、地震検知プログラム
1か月前
オムロン株式会社
感震センサおよび地震検知方法、地震検知プログラム
1か月前
オムロン株式会社
画像処理装置、画像処理方法及び画像処理プログラム
2か月前
続きを見る
他の特許を見る