TOP
|
特許
|
意匠
|
商標
特許ウォッチ
Twitter
他の特許を見る
公開番号
2025174082
公報種別
公開特許公報(A)
公開日
2025-11-28
出願番号
2024080135
出願日
2024-05-16
発明の名称
蓄電装置
出願人
株式会社GSユアサ
代理人
弁理士法人暁合同特許事務所
主分類
H02J
7/00 20060101AFI20251120BHJP(電力の発電,変換,配電)
要約
【課題】過放電保護と独立して深放電保護が行われる蓄電装置を提供する。
【解決手段】蓄電装置1は、蓄電素子と、管理装置と、を備える。管理装置は、蓄電素子と蓄電素子を外部に接続するための接続端子4A,4Bとの間の電流経路を遮断する遮断器5と、制御部と、遮断制御回路20と、を備える。制御部は、蓄電素子の電圧が所定の第1閾値V
1
以下である状態が所定の第1期間T
1
継続した場合に、遮断器5を遮断する第1遮断処理を実行する。遮断制御回路20は、蓄電素子の電圧が第1閾値V
1
より小さい所定の第2閾値V
2
以下である状態が所定の第2期間T
2
継続した場合に、遮断器5を遮断する第2遮断処理を実行する。第2遮断処理は、第1遮断処理とは独立して実行される。
【選択図】図1
特許請求の範囲
【請求項1】
蓄電素子と、
管理装置と、を備える蓄電装置であって、
前記管理装置は、前記蓄電素子と前記蓄電素子を外部に接続するための接続端子との間の電流経路を遮断する遮断器と、制御部と、遮断制御回路と、を備え、
前記制御部は、前記蓄電素子の電圧が所定の第1閾値以下である状態が所定の第1期間継続した場合に、前記遮断器を遮断する第1遮断処理を実行し、
前記遮断制御回路は、前記蓄電素子の電圧が前記第1閾値より小さい所定の第2閾値以下である状態が所定の第2期間継続した場合に、前記遮断器を遮断する第2遮断処理を実行し、
前記第2遮断処理は、前記第1遮断処理とは独立して実行される、蓄電装置。
続きを表示(約 130 文字)
【請求項2】
前記管理装置は、前記遮断器のゲートソース間に配される放電回路を備え、
前記第2遮断処理では、前記遮断制御回路は、前記遮断器のゲートラインに設けられるスイッチをオフするとともに、前記放電回路を導通させる、請求項1に記載の蓄電装置。
発明の詳細な説明
【技術分野】
【0001】
本開示は、蓄電装置に関する。
続きを表示(約 1,800 文字)
【背景技術】
【0002】
従来、蓄電素子と、蓄電素子から外部端子への電流経路に設けられるスイッチと、スイッチのオン・オフ制御を行う管理部と、を備えた蓄電装置が開発されている(例えば、下記特許文献1)。蓄電素子が低電圧状態になると、管理部はスイッチを遮断し、蓄電素子を保護する。
【先行技術文献】
【特許文献】
【0003】
特開2020-159930号公報
【発明の概要】
【発明が解決しようとする課題】
【0004】
上記のような蓄電装置では、過放電保護と深放電保護の2段階の低電圧保護が行われている。過放電保護によりスイッチが遮断された場合、充電により蓄電素子の電圧が所定の閾値を超えると、スイッチの遮断が解除可能となっている。深放電保護は、過放電保護よりも蓄電素子の電圧が低下した場合に行われる保護である。深放電状態の電圧領域において繰り返し蓄電素子の充放電が行われた場合、銅の溶出・析出が繰り返されることで、電極間の短絡が引き起こされる場合がある。このため、深放電保護によりスイッチが遮断された場合、充電により蓄電素子の電圧が所定の閾値を超えたとしても、スイッチの遮断が解除できないようになっている。すなわち、蓄電素子の再使用が禁止される。
【0005】
従来、深放電保護は、過放電保護の条件が成立した後にのみ機能するようになっていた。このため、蓄電素子の電圧が深放電状態の電圧領域まで急激に低下した場合でも、過放電保護の条件とされる所定の時間が経過するまでに電圧が回復した場合には、深放電保護が働かない。したがって、蓄電素子が実際は再使用困難な状態となったにも関わらず、深放電保護が働かず、蓄電素子が使用され続けることがありうる。
【0006】
本開示は上記のような事情に基づいて完成されたものであって、過放電保護と独立して深放電保護が行われる蓄電装置を提供することを目的とする。
【課題を解決するための手段】
【0007】
本開示の蓄電装置は、蓄電素子と、管理装置と、を備える。前記管理装置は、前記蓄電素子と前記蓄電素子を外部に接続するための接続端子との間の電流経路を遮断する遮断器と、制御部と、遮断制御回路と、を備える。前記制御部は、前記蓄電素子の電圧が所定の第1閾値以下である状態が所定の第1期間継続した場合に、前記遮断器を遮断する第1遮断処理を実行する。前記遮断制御回路は、前記蓄電素子の電圧が前記第1閾値より小さい所定の第2閾値以下である状態が所定の第2期間継続した場合に、前記遮断器を遮断する第2遮断処理を実行する。前記第2遮断処理は、前記第1遮断処理とは独立して実行される。
【発明の効果】
【0008】
本開示によれば、過放電保護と独立して深放電保護が行われる蓄電装置を提供することができる。
【図面の簡単な説明】
【0009】
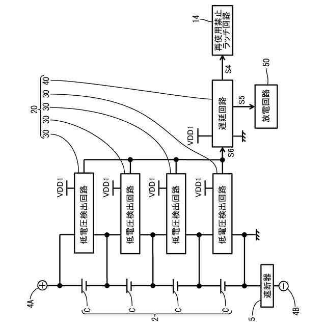
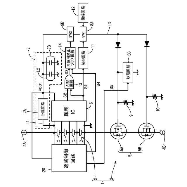
実施形態にかかる蓄電装置の電気的構成を示す図である。
遮断制御回路の電気的構成を示す図である。
低電圧検出回路の回路図である。
セルの電圧が第2閾値より大きい場合の低電圧検出回路の動作を説明する説明図である。
セルの電圧が第2閾値以下である場合の低電圧検出回路の動作を説明する説明図である。
遅延回路及び放電回路の回路図である。
【発明を実施するための形態】
【0010】
(本実施形態の概要)
(1)本開示の蓄電装置は、蓄電素子と、管理装置と、を備える。前記管理装置は、前記蓄電素子と前記蓄電素子を外部に接続するための接続端子との間の電流経路を遮断する遮断器と、制御部と、遮断制御回路と、を備える。前記制御部は、前記蓄電素子の電圧が所定の第1閾値以下である状態が所定の第1期間継続した場合に、前記遮断器を遮断する第1遮断処理を実行する。前記遮断制御回路は、前記蓄電素子の電圧が前記第1閾値より小さい所定の第2閾値以下である状態が所定の第2期間継続した場合に、前記遮断器を遮断する第2遮断処理を実行する。前記第2遮断処理は、前記第1遮断処理とは独立して実行される。
(【0011】以降は省略されています)
この特許をJ-PlatPat(特許庁公式サイト)で参照する
関連特許
株式会社GSユアサ
蓄電装置
今日
株式会社GSユアサ
蓄電装置
8日前
株式会社GSユアサ
蓄電装置
16日前
株式会社GSユアサ
蓄電装置
22日前
株式会社GSユアサ
蓄電装置
1か月前
株式会社GSユアサ
蓄電バンクの監視システム
21日前
株式会社GSユアサ
非水電解質蓄電素子及びその使用方法
9日前
株式会社GSユアサ
非水電解質蓄電素子及びその製造方法
23日前
株式会社GSユアサ
デバイス装置、エネルギー貯蔵システム
21日前
株式会社GSユアサ
蓄電システム
10日前
株式会社GSユアサ
硫化物固体電解質及び全固体電池
2日前
株式会社GSユアサ
蓄電装置、電流遮断装置の制御方法
8日前
株式会社GSユアサ
制御方法、制御装置、及びコンピュータプログラム
29日前
株式会社GSユアサ
情報処理方法、情報処理装置、及びコンピュータプログラム
今日
株式会社GSユアサ
硫化物固体電解質の製造方法、硫化物固体電解質、全固体電池、及び硫化物固体電解質の製造に用いる原料化合物の選択方法
16日前
個人
高圧電気機器の開閉器
9日前
個人
電気を重力で発電装置
22日前
キヤノン電子株式会社
モータ
29日前
キヤノン電子株式会社
モータ
21日前
コーセル株式会社
電源装置
1か月前
日星電気株式会社
ケーブル組立体
1か月前
トヨタ自動車株式会社
モータ
21日前
株式会社アイドゥス企画
減反モータ
9日前
株式会社デンソー
端子台
2日前
株式会社デンソー
回転機
1か月前
個人
二次電池繰返パルス放電器用印刷基板
1か月前
ローム株式会社
半導体集積回路
今日
株式会社ミツバ
回転電機
1か月前
株式会社デンソー
電力変換装置
1か月前
矢崎総業株式会社
電源回路
8日前
株式会社日立製作所
回転電機
今日
株式会社TMEIC
制御装置
1日前
株式会社デンソー
非接触受電装置
1か月前
矢崎総業株式会社
給電装置
1日前
トヨタ自動車株式会社
固定子の加熱装置
1か月前
大和ハウス工業株式会社
敷設用機器
1日前
続きを見る
他の特許を見る