TOP
|
特許
|
意匠
|
商標
特許ウォッチ
Twitter
他の特許を見る
公開番号
2025162245
公報種別
公開特許公報(A)
公開日
2025-10-27
出願番号
2024065392
出願日
2024-04-15
発明の名称
基板処理装置
出願人
日新イオン機器株式会社
代理人
主分類
H01J
37/18 20060101AFI20251020BHJP(基本的電気素子)
要約
【課題】内部が真空とされた処理室において基板に所定の処理を行う基板処理装置において、真空予備室に流入するパーティクルを低減させる。
【解決手段】内部が真空とされた処理室4において基板Sに所定の処理を行う基板処理装置1は、真空予備室6と、真空予備室6に隣接し、第一の弁体を収容する弁体収容室10と、弁体収容室10に通じる第一の開口12aを有し、基板Sが通過する第一の搬送路12と、弁体収容室10に通じる第二の開口13aと、真空予備室6に通じる第三の開口13bとを有し、基板Sが通過する第二の搬送路13と、弁体収容室10に通じており、弁体収容室10を真空排気する第一の真空排気路9aと、真空予備室6に通じており、真空予備室6を真空排気する第二の真空排気路9bと、を備え、第一の弁体11aによって第一の開口12aが開閉される。
【選択図】図3
特許請求の範囲
【請求項1】
内部が真空とされた処理室において、基板に所定の処理を行う基板処理装置であって、
真空予備室と、
前記真空予備室に隣接し、第一の弁体を収容する弁体収容室と、
前記弁体収容室に通じる第一の開口を有し、前記基板が通過する第一の搬送路と、
前記弁体収容室に通じる第二の開口と、前記真空予備室に通じる第三の開口とを有し、前記基板が通過する第二の搬送路と、
前記弁体収容室に通じており、前記弁体収容室を真空排気する第一の真空排気路と、
前記真空予備室に通じており、前記真空予備室を真空排気する第二の真空排気路と、
を備え、
前記第一の弁体によって前記第一の開口が開閉される、基板処理装置。
続きを表示(約 800 文字)
【請求項2】
前記弁体収容室に収容される第二の弁体をさらに備え、
前記第二の弁体によって前記第二の開口が開閉される、請求項1に記載の基板処理装置。
【請求項3】
前記弁体収容室に、前記第一の真空排気路に通じる通気口が形成されており、
前記通気口が、前記第一の開口および前記第二の開口より下方に位置する、請求項1または2に記載の基板処理装置。
【請求項4】
前記真空予備室および前記弁体収容室を真空排気する真空ポンプをさらに備え、
前記第一の真空排気路と前記第二の真空排気路とが、それぞれの経路の途中において合流し、前記真空ポンプに通じている、請求項1または2に記載の基板処理装置。
【請求項5】
前記弁体収容室を大気開放する気体が流動する第一の給気路と、
前記第一の給気路に接続され、前記気体を供給する気体供給部と、をさらに備え、
前記第一の給気路は、前記気体供給部から前記弁体収容室に至る途中に設けられた合流部において前記第一の真空排気路に合流し、
前記気体が、前記合流部と前記第一の真空排気路の一部の領域とを順に通過して前記弁体収容室に到達する、請求項1または2に記載の基板処理装置。
【請求項6】
前記第一の真空排気路に通じる真空ポンプと、
前記第一の真空排気路を通過するパーティクルを捕捉する集塵部と、をさらに備え、
前記集塵部が、前記第一の真空排気路の、前記合流部から前記真空ポンプに至る途中に配置されている、請求項5に記載の基板処理装置。
【請求項7】
前記弁体収容室を大気開放する気体が流動する第一の給気路をさらに備え、
前記第一の真空排気路と前記第一の給気路とが、互いに独立して設けられている、請求項1または2に記載の基板処理装置。
発明の詳細な説明
【技術分野】
【0001】
本発明は、内部が真空とされた処理室において基板に所定の処理を行う基板処理装置に関する。
続きを表示(約 1,800 文字)
【背景技術】
【0002】
フラットパネルディスプレイ製造工程や半導体製造工程において使用される基板処理装置として、特許文献1に開示されたイオン注入装置がある。このイオン注入装置は、イオン源と、質量分析電磁石と、内部が真空雰囲気とされた処理室とを備えており、処理室において基板にイオンビームを照射することにより、基板にイオン注入を行う。このイオン注入装置において、イオンビームは、イオン源の内部で生成されるプラズマから引き出され、質量分析電磁石によって不要なイオンが取り除かれた後、処理室内に導かれる。
【0003】
このイオン注入装置は、処理室に隣接する搬送室と、搬送室に隣接する二つの真空予備室とをさらに備える。また、各真空予備室は、搬送室との間で基板の受け渡しを行うための開口、および外部との間で基板の受け渡しを行うための開口をそれぞれ有している。このイオン注入装置は、これらの開口を開閉するゲートバルブ装置をさらに備えている。
【0004】
このイオン注入装置では、基板は、まず外部から一方の真空予備室に搬入され、その後、搬送室を通り、処理室に搬送される。処理室でイオン注入された基板は、再び搬送室を通り、一方の真空予備室または他方の真空予備室に搬送された後、外部に搬出される。
【先行技術文献】
【特許文献】
【0005】
特開2017-022061
【発明の概要】
【発明が解決しようとする課題】
【0006】
特許文献1のイオン注入装置において、基板が外部から真空予備室に搬入されると、ゲートバルブ装置が駆動して真空予備室の外部に通じる開口を閉塞する。その後、真空予備室が真空排気される。このとき、ゲートバルブ装置が駆動すること等によってゲートバルブ装置内に発生したパーティクルが、真空予備室が真空排気されることによって生じる気流に乗って真空予備室内に流入し、基板に付着することがある。したがって、特許文献1のイオン注入装置では、このように基板に付着したパーティクルによって、イオン注入の処理不良が引き起こされる場合があった。
【0007】
本発明は、上記問題を解決するものであり、真空予備室に流入するパーティクルを低減させることを目的としている。
【課題を解決するための手段】
【0008】
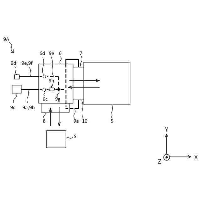
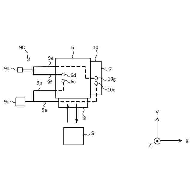
本発明の基板処理装置は、内部が真空とされた処理室において、基板に所定の処理を行う基板処理装置であって、真空予備室と、前記真空予備室に隣接し、第一の弁体を収容する弁体収容室と、前記弁体収容室に通じる第一の開口を有し、前記基板が通過する第一の搬送路と、前記弁体収容室に通じる第二の開口と、前記真空予備室に通じる第三の開口とを有し、前記基板が通過する第二の搬送路と、前記弁体収容室に通じており、前記弁体収容室を真空排気する第一の真空排気路と、前記真空予備室に通じており、前記真空予備室を真空排気する第二の真空排気路と、を備え、前記第一の弁体によって前記第一の開口が開閉される構成である。
【0009】
この構成によれば、第一の真空排気路および第二の真空排気路を通じて、弁体収容室と真空予備室がそれぞれ真空排気される。仮に、第二の真空排気路のみによって弁体収容室と真空予備室が真空排気される場合、弁体収容室内の気体は、第二の搬送路を通じて真空予備室に流入した後、第二の真空排気路から排気される。したがって、この場合、第一の弁体が動作すること等によって弁体収容室内に発生したパーティクルは、弁体収容室内から真空予備室に向かう気体の流れに乗り、真空予備室に移動する。
これに対し、本発明の構成によれば、第一の真空排気路および第二の真空排気路を通じて、弁体収容室と真空予備室がそれぞれ真空排気されることから、弁体収容室から真空予備室に気体が流動することが抑制される。その結果、弁体収容室内に存在していたパーティクルが真空予備室内に流入することが抑制される。また、弁体収容室内に存在していたパーティクルの少なくとも一部は、第一の真空排気路を通じて弁体収容室の外部に排出される。
【0010】
また、本発明の基板処理装置は、前記弁体収容室に収容される第二の弁体をさらに備え、前記第二の弁体によって前記第二の開口が開閉される構成であってもよい。
(【0011】以降は省略されています)
この特許をJ-PlatPat(特許庁公式サイト)で参照する
関連特許
東ソー株式会社
絶縁電線
29日前
APB株式会社
蓄電セル
27日前
個人
フレキシブル電気化学素子
1か月前
株式会社ユーシン
操作装置
1か月前
マクセル株式会社
電源装置
21日前
ローム株式会社
半導体装置
28日前
日新イオン機器株式会社
イオン源
1か月前
株式会社東芝
端子台
21日前
株式会社GSユアサ
蓄電設備
1か月前
株式会社ホロン
冷陰極電子源
1か月前
株式会社GSユアサ
蓄電装置
14日前
三菱電機株式会社
回路遮断器
8日前
富士電機株式会社
電磁接触器
今日
株式会社GSユアサ
蓄電設備
1か月前
株式会社GSユアサ
蓄電装置
22日前
オムロン株式会社
電磁継電器
1か月前
太陽誘電株式会社
コイル部品
1か月前
株式会社GSユアサ
蓄電装置
22日前
株式会社GSユアサ
蓄電装置
今日
日新イオン機器株式会社
基板処理装置
24日前
日本特殊陶業株式会社
保持装置
1か月前
トヨタ自動車株式会社
冷却構造
29日前
サクサ株式会社
電池の固定構造
1か月前
トヨタ自動車株式会社
蓄電装置
1か月前
トヨタ自動車株式会社
蓄電装置
22日前
ノリタケ株式会社
熱伝導シート
1か月前
トヨタ自動車株式会社
バッテリ
27日前
日本特殊陶業株式会社
保持装置
13日前
北道電設株式会社
配電具カバー
27日前
住友電装株式会社
コネクタ
29日前
住友電装株式会社
コネクタ
今日
ヒロセ電機株式会社
電気コネクタ
今日
トヨタ自動車株式会社
電池パック
1か月前
矢崎総業株式会社
コネクタ
今日
ベストテック株式会社
装置支持具
1か月前
株式会社レゾナック
冷却器
8日前
続きを見る
他の特許を見る