TOP
|
特許
|
意匠
|
商標
特許ウォッチ
Twitter
他の特許を見る
公開番号
2025175820
公報種別
公開特許公報(A)
公開日
2025-12-03
出願番号
2024082098
出願日
2024-05-20
発明の名称
電圧調整装置
出願人
株式会社ダイヘン
代理人
個人
,
個人
主分類
H01F
29/04 20060101AFI20251126BHJP(基本的電気素子)
要約
【課題】切換スイッチの異常判定を効率的に行う電圧調整装置を提供する。
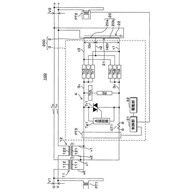
【解決手段】交流を電源から負荷に配電する配電線1u、1vに2次巻線112、122が直列に接続される直列変圧器11、12と、配電線に1次巻線が並列に接続された調整変圧器2と、調整変圧器の巻線が有するタップを切り換えて選択するための切換スイッチTh1~Th3、ThA~ThCを備え、巻線20について選択されたタップt1~t3を結線して交流を出力する負荷時タップ切換器3と、を含む電圧調整装置100であって、負荷時タップ切換器は、切換スイッチをオン又はオフしてタップを切り換える制御を行う制御部を備え、制御部は、切換スイッチを含むOLTC(onーload tap changers)回路4の回路電圧値及び2次側における2次側電圧値を取得し、取得した回路電圧値と、2次側電圧値とに基づき、切換スイッチの異常判定を行う。
【選択図】図1
特許請求の範囲
【請求項1】
交流を電源から負荷に配電する配電線に2次巻線が直列に接続される直列変圧器と、
前記配電線に1次巻線が並列に接続された調整変圧器と、
前記調整変圧器の巻線が有するタップを切り換えて選択するための切換スイッチを備え、前記巻線について選択されたタップを結線して交流を出力する負荷時タップ切換器とを含む電圧調整装置であって、
前記負荷時タップ切換器は、前記切換スイッチをオン又はオフして前記タップを切り換える制御を行う制御部を備え、
前記制御部は、
前記切換スイッチを含むOLTC回路の回路電圧値を取得し、
2次側における2次側電圧値を取得し、
前記取得した前記回路電圧値と、前記2次側電圧値とに基づき、前記切換スイッチの異常判定を行う
電圧調整装置。
続きを表示(約 720 文字)
【請求項2】
前記制御部は、
前記回路電圧値と前記2次側電圧値との電圧比率を算出し、
算出した前記電圧比率と、現時点におけるタップ位置に応じた基準比率との対比結果に基づき、前記切換スイッチの異常判定を行う
請求項1に記載の電圧調整装置。
【請求項3】
前記制御部は、
前記電圧比率が、前記基準比率に対し予め定められた整定範囲内である場合、前記切換スイッチは正常であると判定し、
前記電圧比率が、前記基準比率に対し予め定められた整定範囲外である場合、前記切換スイッチは異常であると判定する
請求項2に記載の電圧調整装置。
【請求項4】
前記整定範囲は、前記基準比率に対し±10%の範囲として予め定められている
請求項3に記載の電圧調整装置。
【請求項5】
前記2次側電圧値は、前記負荷側の電圧値である
請求項1から請求項4のいずれか1項に記載の電圧調整装置。
【請求項6】
前記2次側電圧値は、前記調整変圧器のタップ電圧値である
請求項1から請求項4のいずれか1項に記載の電圧調整装置。
【請求項7】
前記制御部は、
前記切換スイッチは異常であると判定した場合、一時的にタップ位置を素通しタップにすることにより保護処理を行い、
複数の前記切換スイッチ内、いずれかの切換スイッチが異常であるとの判定結果が所定回数に達した場合、前記いずれかの切換スイッチを無効化して、前記タップを切り換える制御を継続する
請求項1から請求項4のいずれか1項に記載の電圧調整装置。
発明の詳細な説明
【技術分野】
【0001】
本発明は、電圧調整装置に関する。
続きを表示(約 2,600 文字)
【背景技術】
【0002】
いわゆる間接切換方式による電圧調整装置は、2次巻線が配電線に直列に接続される直列変圧器と、1次巻線が配電線に並列に接続され、2次巻線に複数のタップが設けられた調整変圧器と、該複数のタップを切り換えて直列変圧器の1次巻線に接続するタップ切換器とを備えている。
【0003】
タップ切換器は、直列変圧器の1次巻線に接続するタップを切り換えるための切換スイッチと、タップ切換を行う過程でタップ間に流れる矯絡電流を制限する限流抵抗器等の限流素子と、該限流素子のタップ間への接続及び切り離しを行う矯絡用スイッチとを有する。限流抵抗器及び矯絡用スイッチは直列に接続されている。タップ切換器は、切換スイッチ及び矯絡用スイッチを所定のシーケンスでオンオフすることにより、調整変圧器から直列変圧器の1次巻線に印加する調整電圧の大きさ及び極性を切り換える。
【0004】
限流抵抗器及び矯絡用スイッチの直列回路には、機械接点を有する電磁接触器等の開閉器が並列に接続されている(特許文献1参照)。この開閉器は、切換スイッチが制御不能になった場合及び配電線における短絡事故等の原因によってタップ切換器に大電流が流れた場合に閉路されるようになっている。この場合の機械接点としては、電源喪失の場合に閉路されるようにb接点(常閉接点)が用いられる。
【先行技術文献】
【特許文献】
【0005】
特開平11-312612号公報
【発明の概要】
【発明が解決しようとする課題】
【0006】
しかしながら、特許文献1に開示された開閉器は、切換スイッチの異常判定を効率的に行う観点について考慮されていない。
【0007】
本発明は斯かる事情に鑑みてなされたものであり、その目的とするところは、切換スイッチの異常判定を効率的に行うことが可能な電圧調整装置を提供することにある。
【課題を解決するための手段】
【0008】
本開示の一態様に係る電圧調整装置は、交流を電源から負荷に配電する配電線に2次巻線が直列に接続される直列変圧器と、前記配電線に1次巻線が並列に接続された調整変圧器と、前記調整変圧器の巻線が有するタップを切り換えて選択するための切換スイッチを備え、前記巻線について選択されたタップを結線して交流を出力する負荷時タップ切換器とを含む電圧調整装置であって、前記負荷時タップ切換器は、前記切換スイッチをオン又はオフして前記タップを切り換える制御を行う制御部を備え、前記制御部は、前記切換スイッチを含むOLTC回路の回路電圧値を取得し、2次側における2次側電圧値を取得し、前記取得した前記回路電圧値と、前記2次側電圧値とに基づき、前記切換スイッチの異常判定を行う。
【0009】
本態様にあたっては、電圧調整装置は、直列変圧器、調整変圧器、及び負荷時タップ切換器を含み、負荷時タップ切換器は、調整変圧器のタップを切り換えて選択するための切換スイッチと、切換スイッチをオン又はオフして前記タップを切り換える制御を行う制御部を備える。制御部は、例えばROM又はRAM等の記憶部を含むマイコン等にて構成される。記憶部には、更に、タップの切り換えにより定まるタップ位置と、当該タップ位置における調整変圧器の巻数比に関する値とが、関連付けられて例えばテーブル形式(タップ位置テーブル)にて記憶されている。切換スイッチは、例えば、サイリスタ等の半導体素子にて構成される。調整変圧器のタップそれぞれには、切換スイッチが2つずつ接続されており、これら複数の切換スイッチが並列接続されることにより、OLTC(on-load tap changers)回路が構成される。すなわち、OLTC回路は、当該複数の切換スイッチを含む。制御部は、電圧調整装置に接続される電源の側における電圧を示す1次側電圧値と、電圧調整装置に接続される負荷の側における電圧を示す2次側電圧値を取得する。例えば、電源が単相電源である場合、配電線は、u相の配電線と、v相の配電線とを含み、これら配電線の間には、計測用変圧器が設けられているものであってもよい。制御部が有するROM等の記憶部に記憶されている基準電圧値を取得する。当該基準電圧値は、電圧調整装置の装置特性又は仕様に応じて、予め整定されている。当該基準電圧値は、2次側、すなわち出力側の基準電圧値に相当する。制御部は、調整変圧器のタップを切り換えることにより、2次側の配電線の電圧を調整する。OLTC回路には、負荷時タップ切換器における切換スイッチで選択された電圧(タップ位置に応じたタップ電圧)が印加されるものとなり、OLTC回路の回路電圧(OLTC回路電圧)を検出する計測用変圧器(回路計測用変圧器)が設けられている。制御部は、OLTC回路の計測用変圧器から取得した電圧の値(OLTC回路電圧値)と、2次側電圧値とに基づき、OLTC回路に含まれるいずれかの切換スイッチ(サイリスタ)の異常判定を行う。例えば、2次側配電線である低圧配電線における異常の影響により、OLTC回路においても電圧異常が発生することが想定されるところ、OLTC回路の電圧検出のみ、すなわち回路電圧値(OLTC回路電圧値)のみで、切換スイッチ(サイリスタ)が故障しているか否かを判定する異常判定を行った場合、当該判定結果についても判定精度上の影響を受けることが懸念される。これに対し、制御部は、OLTC回路の回路電圧(OLTC回路電圧)と、2次側電圧値とに基づき、切換スイッチの異常判定を行うため、低圧配電線での電圧異常の発生等の外乱による影響を効果的に排除し、切換スイッチの異常判定における判定精度を向上させ、誤判定が行われる可能性を大幅に低減することができる。
【0010】
本開示の一態様に係る電圧調整装置は、前記制御部は、前記回路電圧値と前記2次側電圧値との電圧比率を算出し、算出した前記電圧比率と、現時点におけるタップ位置に応じた基準比率との対比結果に基づき、前記切換スイッチの異常判定を行う。
(【0011】以降は省略されています)
この特許をJ-PlatPat(特許庁公式サイト)で参照する
関連特許
株式会社ダイヘン
溶接装置
8日前
株式会社ダイヘン
充電装置
1か月前
株式会社ダイヘン
充電装置
1か月前
株式会社ダイヘン
充電装置
1か月前
株式会社ダイヘン
搬送装置
1か月前
株式会社ダイヘン
充電装置
1か月前
株式会社ダイヘン
制御装置
1か月前
株式会社ダイヘン
溶接トーチ
1か月前
株式会社ダイヘン
電圧調整装置
1日前
株式会社ダイヘン
回生ユニット
1か月前
株式会社ダイヘン
電極交換装置
1か月前
株式会社ダイヘン
研削システム
1か月前
株式会社ダイヘン
溶接電源装置
1か月前
株式会社ダイヘン
パルス電源装置
1か月前
株式会社ダイヘン
変圧器組立装置
1か月前
株式会社ダイヘン
インバータ装置
1か月前
株式会社ダイヘン
インバータ装置
1か月前
株式会社ダイヘン
レーザ接合装置
1か月前
株式会社ダイヘン
積層造形システム
1か月前
株式会社ダイヘン
パワーモジュール
1か月前
株式会社ダイヘン
積層造形システム
1か月前
株式会社ダイヘン
熱加工用電源装置
1か月前
株式会社ダイヘン
熱加工用電源装置
1か月前
株式会社ダイヘン
積層造形システム
1か月前
株式会社ダイヘン
パワーモジュール
1か月前
株式会社ダイヘン
パワーモジュール
1か月前
株式会社ダイヘン
アーク溶接システム
1か月前
株式会社ダイヘン
溶接ワイヤ送給装置
1か月前
株式会社ダイヘン
溶接ワイヤ送給機構
1か月前
株式会社ダイヘン
溶接ワイヤ送給機構
1か月前
株式会社ダイヘン
直流パルス電源装置
1か月前
株式会社ダイヘン
パルスアーク溶接制御方法
14日前
株式会社ダイヘン
制御装置及び研削システム
1か月前
株式会社ダイヘン
パルスアーク溶接制御方法
22日前
株式会社ダイヘン
パルスアーク溶接制御方法
22日前
株式会社ダイヘン
サブマージアーク溶接システム
1か月前
続きを見る
他の特許を見る