TOP
|
特許
|
意匠
|
商標
特許ウォッチ
Twitter
他の特許を見る
10個以上の画像は省略されています。
公開番号
2025154709
公報種別
公開特許公報(A)
公開日
2025-10-10
出願番号
2024057864
出願日
2024-03-29
発明の名称
インバータ装置
出願人
株式会社ダイヘン
代理人
弁理士法人酒井国際特許事務所
主分類
H02M
1/08 20060101AFI20251002BHJP(電力の発電,変換,配電)
要約
【課題】コモンモードノイズを小さくし、誤動作及び回路故障の可能性を抑制する。
【解決手段】インバータ装置は、N個のハイサイドスイッチと、N個のハイサイドドライバと、N個のハイサイド絶縁型伝送回路と、ハイサイドDC/DCコンバータと、を備え、N個のハイサイドスイッチに対して、導通時における低電位側の端子の電位と非導通時における低電位側の端子の電位との電位差の絶対値が一番小さいハイサイドスイッチを第1とし、電位差の絶対値が一番大きいハイサイドスイッチを第Nとなるように順番に番号付けした場合、第1~第Nのハイサイド絶縁型伝送回路は、それぞれ直列に接続された少なくともn個の分割絶縁型伝送回路を含み、第n以降の分割絶縁型伝送回路における2個の出力端子のうちの基準電位側端子は、第nのハイサイドスイッチの非導通時における低電位側の端子と同じ電位の箇所に接続される。
【選択図】図3
特許請求の範囲
【請求項1】
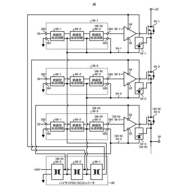
第1電圧が印加される第1入力端子と、パルス電圧出力端子との間に直列に接続されたN個のハイサイドスイッチ(Nは、2以上の整数)と、
前記N個のハイサイドスイッチに一対一で設けられ、ハイサイド制御信号を受け取り、前記ハイサイド制御信号に応じて前記N個のハイサイドスイッチのうちの対応するハイサイドスイッチを導通または非導通に切り替えるN個のハイサイドドライバと、
前記N個のハイサイドドライバに一対一で設けられ、制御回路から出力された信号を受け取り、前記制御回路から絶縁された前記ハイサイド制御信号を、前記N個のハイサイドドライバのうちの対応するハイサイドドライバに与えるN個のハイサイド絶縁型伝送回路と、
前記N個のハイサイドドライバのそれぞれに対して駆動電圧を供給するハイサイドDC/DCコンバータと、
を備え、
前記N個のハイサイドスイッチに対して、導通時における低電位側の端子の電位と非導通時における低電位側の端子の電位との電位差の絶対値が一番小さいハイサイドスイッチを第1とし、前記電位差の絶対値が一番大きいハイサイドスイッチを第Nとなるように順番に番号付けした場合、
前記第1~第Nのハイサイド絶縁型伝送回路のうちの第nのハイサイド絶縁型伝送回路(nは、1以上、N以下の整数)における2個の出力端子のうちの基準電位側端子は、第nのハイサイドスイッチの非導通時における低電位側の端子と同じ電位の箇所又は前記低電位側の端子に対して所定の電位差の電位の箇所に接続され、
前記第1~第Nのハイサイド絶縁型伝送回路は、それぞれ直列に接続された少なくともn個の分割絶縁型伝送回路を含み、このうち前記制御回路側から数えて第n以降の分割絶縁型伝送回路における2個の出力端子のうちの基準電位側端子は、第nのハイサイドスイッチの非導通時における低電位側の端子と同じ電位の箇所又は前記低電位側の端子に対して所定の電位差の電位の箇所に接続される
インバータ装置。
続きを表示(約 2,700 文字)
【請求項2】
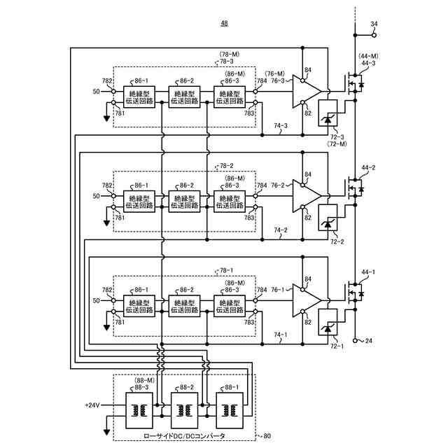
前記パルス電圧出力端子と、前記第1電圧より低い第2電圧が印加される第2入力端子との間に直列に接続されたM個のローサイドスイッチ(Mは、2以上の整数)と、
前記M個のローサイドスイッチに一対一で設けられ、ローサイド制御信号を受け取り、前記ローサイド制御信号に応じて前記M個のローサイドスイッチのうちの対応するローサイドスイッチを導通または非導通に切り替えるM個のローサイドドライバと、
前記M個のローサイドドライバに一対一で設けられ、前記制御回路から出力された信号を受け取り、前記制御回路から絶縁された前記ローサイド制御信号を、前記M個のローサイドドライバのうちの対応するローサイドドライバに与えるM個のローサイド絶縁型伝送回路と、
前記M個のローサイドドライバのそれぞれに対して駆動電圧を供給するローサイドDC/DCコンバータと、
を備え、
前記M個のローサイドスイッチに対して、導通時における低電位側の端子の電位と非導通時における低電位側の端子の電位との電位差の絶対値が一番小さいローサイドスイッチを第1とし、前記電位差の絶対値が一番大きいローサイドスイッチを第Mとなるように順番に番号付けした場合、
前記第1~第Mのローサイド絶縁型伝送回路のうちの第mのローサイド絶縁型伝送回路(mは、1以上、M以下の整数)における2個の出力端子のうちの基準電位側端子は、第mのローサイドスイッチの非導通時における低電位側の端子と同じ電位の箇所又は前記低電位側の端子に対して所定の電位差の電位の箇所に接続され、
前記第1~第Mのローサイド絶縁型伝送回路は、それぞれ直列に接続された少なくともm個の分割絶縁型伝送回路を含み、このうち前記制御回路側から数えて第m以降の分割絶縁型伝送回路における2個の出力端子のうちの基準電位側端子は、第mのローサイドスイッチの非導通時における低電位側の端子と同じ電位の箇所又は前記低電位側の端子に対して所定の電位差の電位の箇所に接続される
請求項1に記載のインバータ装置。
【請求項3】
前記N個のハイサイドスイッチは、同期して導通または非導通に切り替えられ、
前記M個のローサイドスイッチは、同期して導通または非導通に切り替えられ、
前記N個のハイサイドスイッチと、前記M個のローサイドスイッチとは、導通または非導通が相補的に切り替えられる
請求項2に記載のインバータ装置。
【請求項4】
前記N個のハイサイド絶縁型伝送回路のそれぞれは、
直列に接続されたN個の分割絶縁型伝送回路を含み、
前記N個の分割絶縁型伝送回路のそれぞれは、直列に接続された前段の回路から信号を受け取り、受け取った信号に応じた信号であって、前記前段の回路から絶縁された信号を出力し、
前記N個の分割絶縁型伝送回路のうちの先頭の分割絶縁型伝送回路は、前記制御回路から出力された信号を受け取り、前記N個の分割絶縁型伝送回路のうちの末尾の分割絶縁型伝送回路は、対応するハイサイドドライバに前記ハイサイド制御信号を与える
請求項1に記載のインバータ装置。
【請求項5】
前記M個のローサイド絶縁型伝送回路のそれぞれは、
直列に接続されたM個の分割絶縁型伝送回路を含み、
前記M個の分割絶縁型伝送回路のそれぞれは、直列に接続された前段の回路から信号を受け取り、受け取った信号に応じた信号であって、前記前段の回路から絶縁された信号を出力し、
前記M個の分割絶縁型伝送回路のうちの先頭の分割絶縁型伝送回路は、前記制御回路から出力された信号を受け取り、前記M個の分割絶縁型伝送回路のうちの末尾の分割絶縁型伝送回路は、対応するローサイドドライバに前記ローサイド制御信号を与える
請求項2に記載のインバータ装置。
【請求項6】
前記ハイサイドDC/DCコンバータは、前記N個のハイサイドドライバに一対一で設けられ、それぞれが絶縁型の直流-直流の電力変換をするN個の分割DC/DCコンバータが直列接続されて構成されており、
前記N個の分割DC/DCコンバータに対して、外部回路から出力された電圧を受け取る分割DC/DCコンバータを第1の分割DC/DCコンバータとし、末尾の分割DC/DCコンバータが第Nの分割DC/DCコンバータとなるように順番に番号付けした場合、
前記第1~第Nの分割DC/DCコンバータは、それぞれ前記N個のハイサイドスイッチのうちの非導通時における低電位側の端子の電位の絶対値が一番小さいハイサイドスイッチに対応するハイサイドドライバから非導通時における低電位側の端子の電位の絶対値が一番大きいハイサイドスイッチに対応するハイサイドドライバに向かう順番で、それぞれに対応するハイサイドドライバに対して駆動電圧を供給するものであり、
第nの分割DC/DCコンバータにおける2個の出力端子のうちの基準電位側端子は、第nのハイサイドスイッチの非導通時における低電位側の端子と同じ電位の箇所又は前記低電位側の端子に対して所定の電位差の電位の箇所に接続される
請求項1に記載のインバータ装置。
【請求項7】
前記ローサイドDC/DCコンバータは、前記M個のローサイドドライバに一対一で設けられ、それぞれが絶縁型の直流-直流の電力変換をするM個の分割DC/DCコンバータが直列接続されて構成されており、
前記M個の分割DC/DCコンバータに対して、外部回路から出力された電圧を受け取る分割DC/DCコンバータを第1の分割DC/DCコンバータとし、末尾の分割DC/DCコンバータが第Mの分割DC/DCコンバータとなるように順番に番号付けした場合、
前記第1~第Mの分割DC/DCコンバータは、それぞれ前記M個のローサイドスイッチのうちの非導通時における低電位側の端子の電位の絶対値が一番小さいローサイドスイッチに対応するローサイドドライバから非導通時における低電位側の端子の電位の絶対値が一番大きいローサイドスイッチに対応するローサイドドライバに向かう順番で、それぞれに対応するローサイドドライバに対して駆動電圧を供給するものであり、
第mの分割DC/DCコンバータにおける2個の出力端子のうちの基準電位側端子は、第mのローサイドスイッチの非導通時における低電位側の端子と同じ電位の箇所又は前記低電位側の端子に対して所定の電位差の電位の箇所に接続される
請求項2に記載のインバータ装置。
発明の詳細な説明
【技術分野】
【0001】
本発明は、インバータ装置に関する。
続きを表示(約 2,800 文字)
【背景技術】
【0002】
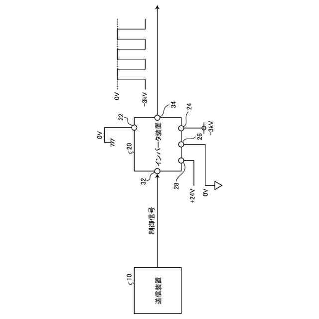
例えばプラズマ装置等に数kV~数10kの振幅の高電圧のパルスを印加する場合がある(特許文献1参照)。このような、高電圧のパルスを発生するインバータ装置は、スイッチとして、高耐圧のMOSFET(Metal-Oxide-Semiconductor Field-Effect Transistor)又は高耐圧のIGBT(Insulated-Gate Bipolar Transistor)等が用いられる。
【0003】
このような高電圧のパルスを発生するインバータ装置は、スイッチと、スイッチを制御するための制御回路との間の配線を絶縁して信号を伝達する絶縁型の伝送回路を備える。例えば、高電圧のパルスを発生するインバータ装置は、トランスにより入力側(一次側)の配線と、出力側(二次側)の配線とを電気的に絶縁して信号を伝達する絶縁型の伝送回回路を備える。また、例えば、高電圧のパルスを発生するインバータ装置は、電気信号を発光素子で光に変換し、光を受光素子で電子信号に変換することにより絶縁をする光ファイバを用いた伝送回路を備えてもよい。さらに、高電圧のパルスを発生するインバータ装置は、駆動回路に電力を供給する電力変換回路として、絶縁型DC/DCコンバータを備える。
【先行技術文献】
【特許文献】
【0004】
特開2023-95483号公報
特開2020-114142号公報
【非特許文献】
【0005】
神宮 克哉、和田 圭二、“ゲート信号遅延によるSiC-MOSFET直列接続時における電圧バランス制御”、2018年11月1日、電気学会論文誌D(産業応用部誌)/138巻(2018)11号、p.864-870
【発明の概要】
【発明が解決しようとする課題】
【0006】
ところで、高電圧のパルスを発生するインバータ装置は、高速にスイッチングをした場合、絶縁型の回路の入出力間に、大きな電圧時間変化(dV/dt)であるコモンモードノイズが発生する。絶縁型の伝送回路及び絶縁型DC/DCコンバータは、大きなコモンモードノイズが発生した場合、電圧時間変化によって生じる電流変化によって誤動作又は故障をする場合がある。例えば、光ファイバ又はトランスを用いた伝送回路は、このような電流変化に対する耐性が、同相過渡耐性又はコモンモード耐量(CMTI)として規定される。絶縁型の伝送回路は、一般的な半導体により実現された場合、数10kV/μs~数100kV/μs程度の耐性を有する。また、絶縁型DC/DCコンバータは、このような電流変化に対する耐性が、コモンモード電流耐性として規定される。
【0007】
高電圧のパルスを発生するインバータ装置は、絶縁型の伝送回路を同相過渡耐性及びコモンモード耐性の規定範囲内で用いる場合、高価な回路を用いるか、スイッチのスイッチング速度を遅くしなければならない。また、高電圧のパルスを発生するインバータ装置は、絶縁型DC/DCコンバータをコモンモード電流耐性の規定範囲内で用いる場合、同様に、高価な回路を用いるか、スイッチのスイッチング速度を遅くしなければならない。しかしながら、高電圧のパルスを発生するインバータ装置は、高価な回路を用いた場合、コストが高くなってしまい、スイッチのスイッチング速度を遅くした場合、スイッチ損失が大きくなってしまう。
【0008】
また、このような対策のため、高電圧のパルスを発生するインバータ装置は、絶縁型の伝送回路を直列に複数個接続したり、絶縁型DC/DCコンバータを直列に複数個接続したりすることにより、個々の回路のコモンモードノイズの負担を軽減することができる(例えば、特許文献2及び非特許文献1)。しかし、各回路は、入出力間の寄生容量にばらつきがあるので、容量の大きい回路の入出力間より、容量の小さい回路の入出力間に大きな電圧が印加される。従って、高電圧のパルスを発生するインバータ装置は、絶縁型の伝送回路を直列に複数個接続したり、DC/DCコンバータを直列に複数個接続したりした場合であっても、個々の回路のコモンモードノイズの負担を軽減することが好ましい。
【0009】
本発明は、上記に鑑みてなされたものであって、N個のハイサイド絶縁型伝送回路のそれぞれに印加されるコモンモードノイズを小さくし、誤動作及び回路故障の可能性を抑制することができるインバータ装置を提供する。
【課題を解決するための手段】
【0010】
上述した課題を解決し、目的を達成するために、本発明に係るインバータ装置は、第1電圧が印加される第1入力端子と、パルス電圧出力端子との間に直列に接続されたN個のハイサイドスイッチ(Nは、2以上の整数)と、前記N個のハイサイドスイッチに一対一で設けられ、ハイサイド制御信号を受け取り、前記ハイサイド制御信号に応じて前記N個のハイサイドスイッチのうちの対応するハイサイドスイッチを導通または非導通に切り替えるN個のハイサイドドライバと、前記N個のハイサイドドライバに一対一で設けられ、制御回路から出力された信号を受け取り、前記制御回路から絶縁された前記ハイサイド制御信号を、前記N個のハイサイドドライバのうちの対応するハイサイドドライバに与えるN個のハイサイド絶縁型伝送回路と、前記N個のハイサイドドライバのそれぞれに対して駆動電圧を供給するハイサイドDC/DCコンバータと、を備え、前記N個のハイサイドスイッチに対して、導通時における低電位側の端子の電位と非導通時における低電位側の端子の電位との電位差の絶対値が一番小さいハイサイドスイッチを第1とし、前記電位差の絶対値が一番大きいハイサイドスイッチを第Nとなるように順番に番号付けした場合、前記第1~第Nのハイサイド絶縁型伝送回路のうちの第nのハイサイド絶縁型伝送回路(nは、1以上、N以下の整数)における2個の出力端子のうちの基準電位側端子は、第nのハイサイドスイッチの非導通時における低電位側の端子と同じ電位の箇所又は前記低電位側の端子に対して所定の電位差の電位の箇所に接続され、前記第1~第Nのハイサイド絶縁型伝送回路は、それぞれ直列に接続された少なくともn個の分割絶縁型伝送回路を含み、このうち前記制御回路側から数えて第n以降の分割絶縁型伝送回路における2個の出力端子のうちの基準電位側端子は、第nのハイサイドスイッチの非導通時における低電位側の端子と同じ電位の箇所又は前記低電位側の端子に対して所定の電位差の電位の箇所に接続される。
【発明の効果】
(【0011】以降は省略されています)
この特許をJ-PlatPat(特許庁公式サイト)で参照する
関連特許
株式会社ダイヘン
充電装置
23日前
株式会社ダイヘン
制御装置
23日前
株式会社ダイヘン
充電装置
23日前
株式会社ダイヘン
充電装置
23日前
株式会社ダイヘン
搬送装置
23日前
株式会社ダイヘン
充電装置
23日前
株式会社ダイヘン
溶接電源装置
23日前
株式会社ダイヘン
電力変換装置
26日前
株式会社ダイヘン
電力システム
26日前
株式会社ダイヘン
回生ユニット
24日前
株式会社ダイヘン
絶縁紙巻回装置
1か月前
株式会社ダイヘン
インバータ装置
18日前
株式会社ダイヘン
パルス電源装置
23日前
株式会社ダイヘン
インバータ装置
23日前
株式会社ダイヘン
変圧器組立装置
23日前
株式会社ダイヘン
ロボットシステム
1か月前
株式会社ダイヘン
パワーモジュール
23日前
株式会社ダイヘン
積層造形システム
3日前
株式会社ダイヘン
熱加工用電源装置
4日前
株式会社ダイヘン
パワーモジュール
23日前
株式会社ダイヘン
熱加工用電源装置
10日前
株式会社ダイヘン
積層造形システム
3日前
株式会社ダイヘン
パワーモジュール
23日前
株式会社ダイヘン
積層造形システム
3日前
株式会社ダイヘン
アーク溶接システム
23日前
株式会社ダイヘン
直流パルス電源装置
24日前
株式会社ダイヘン
制御装置及び研削システム
23日前
株式会社ダイヘン
サブマージアーク溶接システム
23日前
株式会社ダイヘン
サブマージアーク溶接システム
23日前
株式会社ダイヘン
充電装置、および、電力システム
16日前
株式会社ダイヘン
通信システム、および、通信方法
24日前
株式会社ダイヘン
変圧器組立方法及び変圧器組立装置
23日前
株式会社ダイヘン
絶縁紙巻回装置及び絶縁紙巻回方法
1か月前
株式会社ダイヘン
溶接検査装置、形状計測装置および外観検査装置
24日前
株式会社ダイヘン
ティーチングチップおよびこれを装着した溶接ロボット
3日前
株式会社ダイヘン
搬送ロボットの教示システム、および搬送ロボットの教示方法
6日前
続きを見る
他の特許を見る