TOP
|
特許
|
意匠
|
商標
特許ウォッチ
Twitter
他の特許を見る
公開番号
2025160689
公報種別
公開特許公報(A)
公開日
2025-10-23
出願番号
2024063406
出願日
2024-04-10
発明の名称
熱加工用電源装置
出願人
株式会社ダイヘン
代理人
個人
,
個人
主分類
B23K
9/10 20060101AFI20251016BHJP(工作機械;他に分類されない金属加工)
要約
【課題】作業に熟練していない者に対しての操作性が向上され、かつ、熟練者に対しての操作性も抑制されない熱加工用電源装置を提供する。
【解決手段】溶接電源装置A1において、電力変換部1と、電力変換部1を制御する制御部2と、表示装置の画面に情報を表示する表示部4と、を備えた。制御部2は、溶接に関する複数のパラメータが配置されたパラメータ表示画面を、表示部4に表示させる表示制御部24と、簡易モードと熟練者用モードとを切り替えるモード切替部23と、を備えている。複数のパラメータは、複数の必須パラメータと複数の付加パラメータとを含んでいる。表示制御部24は、簡易モードの場合、複数の必須パラメータだけが配置された第1画面9bをパラメータ表示画面として表示させ、熟練者モードの場合、複数の必須パラメータおよび複数の付加パラメータが配置された第2画面9aをパラメータ表示画面として表示させる。
【選択図】図2
特許請求の範囲
【請求項1】
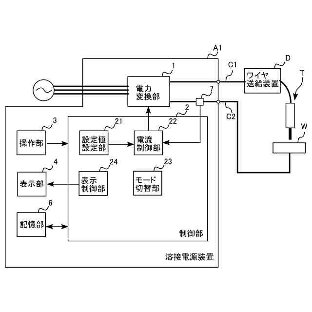
入力された電力を熱加工用の電力に変換する電力変換部と、
前記電力変換部を制御する制御部と、
表示装置を有し、かつ、当該表示装置の画面に情報を表示する表示部と、
を備え、
前記制御部は、
熱加工に関する複数のパラメータが配置されたパラメータ表示画面を、前記表示部に表示させる表示制御部と、
第1モードと第2モードとを切り替えるモード切替部と、
を備え、
前記複数のパラメータは、複数の必須パラメータと複数の付加パラメータとを含み、
前記表示制御部は、
前記第1モードに切り替えられている場合、前記複数の必須パラメータだけが配置された第1画面を、前記パラメータ表示画面として表示させ、
前記第2モードに切り替えられている場合、前記複数の必須パラメータおよび前記複数の付加パラメータが配置された第2画面を、前記パラメータ表示画面として表示させる、
熱加工用電源装置。
続きを表示(約 400 文字)
【請求項2】
前記複数のパラメータはいずれも、前記第1モードであっても前記第2モードであっても、変更可能である、
請求項1に記載の熱加工用電源装置。
【請求項3】
前記第1画面は、熱加工の初期段階、本加工段階、および終了段階のそれぞれにおける、複数の必須パラメータを切り替えて表示可能である、
請求項1に記載の熱加工用電源装置。
【請求項4】
溶接ワイヤの先端を電極として溶接を行う構成において、
前記複数の必須パラメータは、前記電力変換部が出力する溶接電圧の設定値および溶接電流の設定値を含み、
前記複数の付加パラメータは、被加工物の板厚の設定値、発生させるアークの長さの設定値、アーク特性の設定値、および、前記溶接ワイヤの送給速度の設定値を含んでいる、
請求項1ないし3のいずれかに記載の熱加工用電源装置。
発明の詳細な説明
【技術分野】
【0001】
本発明は、熱加工用電源装置に関する。
続きを表示(約 1,600 文字)
【背景技術】
【0002】
従来、トーチの電極の先端と被加工物との間にアークを発生させて、被加工物の溶接または切断などの熱加工を行う熱加工用電源装置が知られている。熱加工用電源装置において、作業者は、様々なパラメータを設定する必要がある。例えば、溶接を行うための溶接電源装置においては、溶接電圧および溶接電流などのパラメータが設定され、パラメータの現在の設定値が表示手段に表示される。作業者は、表示手段に表示された設定値を、操作手段を操作することで変更できる。近年の溶接電源装置においては、表示手段として液晶ディスプレイなどの表示装置が設けられている。表示装置は、画面上に多くのパラメータを同時に表示することが可能である。特許文献1には、プロセッサ11が、編集可能なワークリスト編集画面SC1を生成して表示部13に出力し、作業者操作に基づく編集操作を受け付ける溶接機が開示されている。ワークリスト編集画面SC1には、溶接指令値、母材の材質、板厚、ワイヤ情報、継手、溶接法、および波形等の多数のパラメータが表示されている。
【先行技術文献】
【特許文献】
【0003】
特許第7349610号
【発明の概要】
【発明が解決しようとする課題】
【0004】
表示装置の画面上に表示された多数のパラメータは、すべてを調整する必要はない。しかし、作業に熟練していない者は、どのパラメータの調整が必要であるかを容易に認識できない。
【0005】
本発明は上記した事情のもとで考え出されたものであって、作業に熟練していない者に対しての操作性が向上され、かつ、熟練者に対しての操作性も抑制されない熱加工用電源装置を提供することをその目的としている。
【課題を解決するための手段】
【0006】
上記課題を解決するため、本発明では、次の技術的手段を講じている。
【0007】
本発明に係る熱加工用電源装置は、入力された電力を熱加工用の電力に変換する電力変換部と、前記電力変換部を制御する制御部と、表示装置を有し、かつ、当該表示装置の画面に情報を表示する表示部と、を備え、前記制御部は、熱加工に関する複数のパラメータが配置されたパラメータ表示画面を、前記表示部に表示させる表示制御部と、第1モードと第2モードとを切り替えるモード切替部と、を備え、前記複数のパラメータは、複数の必須パラメータと複数の付加パラメータとを含み、前記表示制御部は、前記第1モードに切り替えられている場合、前記複数の必須パラメータだけが配置された第1画面を、前記パラメータ表示画面として表示させ、前記第2モードに切り替えられている場合、前記複数の必須パラメータおよび前記複数の付加パラメータが配置された第2画面を、前記パラメータ表示画面として表示させる。
【0008】
本発明の好ましい実施の形態においては、前記複数のパラメータはいずれも、前記第1モードであっても前記第2モードであっても、変更可能である。
【0009】
本発明の好ましい実施の形態においては、前記第1画面は、熱加工の初期段階、本加工段階、および終了段階のそれぞれにおける、複数の必須パラメータを切り替えて表示可能である。
【0010】
本発明の好ましい実施の形態においては、溶接ワイヤの先端を電極として溶接を行う構成において、前記複数の必須パラメータは、前記電力変換部が出力する溶接電圧の設定値および溶接電流の設定値を含み、前記複数の付加パラメータは、被加工物の板厚の設定値、発生させるアークの長さの設定値、アーク特性の設定値、および、前記溶接ワイヤの送給速度の設定値を含んでいる。
【発明の効果】
(【0011】以降は省略されています)
この特許をJ-PlatPat(特許庁公式サイト)で参照する
関連特許
個人
フライス盤
2か月前
個人
加工機
6か月前
麗豊実業股フン有限公司
ラクトバチルス・パラカセイNB23菌株及びそれを筋肉量の増加や抗メタボリック症候群に用いる用途
6か月前
日東精工株式会社
ねじ締め機
2か月前
日東精工株式会社
ねじ締め機
3か月前
日東精工株式会社
ねじ締め機
5か月前
株式会社北川鉄工所
回転装置
5か月前
日東精工株式会社
ねじ締め機
1か月前
株式会社不二越
ドリル
6か月前
株式会社ダイヘン
溶接電源装置
4か月前
株式会社ダイヘン
溶接電源装置
4か月前
株式会社ダイヘン
溶接電源装置
3か月前
キヤノン電子株式会社
加工装置
15日前
日東精工株式会社
ねじ締め装置
4か月前
ダイニチ工業株式会社
配膳治具
18日前
日東精工株式会社
ねじ締め装置
2か月前
株式会社FUJI
工作機械
4か月前
株式会社FUJI
工作機械
1か月前
日東精工株式会社
ねじ整列トレー
10日前
株式会社FUJI
工作機械
4か月前
個人
切削油供給装置
2か月前
株式会社FUJI
工作機械
1か月前
株式会社富田製作所
支持構造
23日前
個人
型枠製造装置のフレーム
1か月前
中国電力株式会社
養生シート
1か月前
キヤノン電子株式会社
加工システム
3か月前
株式会社アンド
半田付け方法
6か月前
睦月電機株式会社
金属表面処理方法
15日前
株式会社アンド
半田付け方法
6か月前
株式会社アンド
半田付け方法
2か月前
村田機械株式会社
レーザ加工機
5か月前
大見工業株式会社
ドリル
3か月前
株式会社向洋技研
スタッドの製造方法
17日前
村田機械株式会社
レーザ加工機
5か月前
株式会社ツガミ
工作機械
2か月前
株式会社トヨコー
被膜除去方法
5か月前
続きを見る
他の特許を見る