TOP
|
特許
|
意匠
|
商標
特許ウォッチ
Twitter
他の特許を見る
10個以上の画像は省略されています。
公開番号
2025160561
公報種別
公開特許公報(A)
公開日
2025-10-23
出願番号
2024063141
出願日
2024-04-10
発明の名称
作業車両
出願人
井関農機株式会社
代理人
弁理士法人永井国際特許事務所
主分類
B62D
5/065 20060101AFI20251016BHJP(鉄道以外の路面車両)
要約
【課題】後輪を駆動する電動機の駆動を停止した場合においてもステアリングホイールで操舵装置を操作して前輪を操舵することができる。
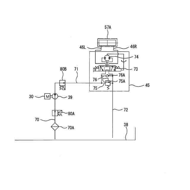
【解決手段】ボンネット(4)に後輪(3)を駆動する電動機(30)を格納し、操縦部(5)の操縦席(10)の前側にステアリングホイール(11)を設け、ステアリングホイール(11)の操作に応じて前輪(2)を操舵する操舵装置(45)を設け、電動機(30)が駆動している場合には、電動機(30)で駆動されるポンプ(39)を介して操舵装置(45)に作動オイルを給油し、電動機(30)の駆動が停止している場合には、操舵装置(45)内の作動オイルがポンプ(39)に排油されない構成とした。
【選択図】図5
特許請求の範囲
【請求項1】
車体(1)の下側に左右一対の前輪(2)と後輪(3)を設け、前記車体(1)の上側にボンネット(4)を設け、該ボンネット(4)の後側に作業者が搭乗する操縦部(5)を設けた作業車両において、
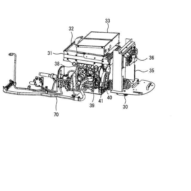
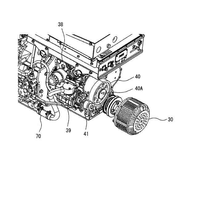
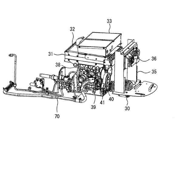
前記ボンネット(4)に後輪(3)を駆動する電動機(30)を格納し、
前記操縦部(5)の操縦席(10)の前側にステアリングホイール(11)を設け、
該ステアリングホイール(11)の操作に応じて前輪(2)を操舵する操舵装置(45)を設け、
前記電動機(30)が駆動している場合には、前記電動機(30)で駆動されるポンプ(39)を介して操舵装置(45)に作動オイルを給油し、
前記電動機(30)の駆動が停止している場合には、前記操舵装置(45)内の作動オイルがポンプ(39)に排油されない構成としたことを特徴とする作業車両。
続きを表示(約 1,100 文字)
【請求項2】
前記電動機(30)とポンプ(39)の間にクラッチ(41)を設け、
前記電動機(30)が駆動している場合には、前記クラッチ(41)が一方向に回転し、
前記電動機(30)の駆動が停止している場合には、前記クラッチ(41)が一方向と逆さの逆さ方向には回転しない請求項1記載の作業車両。
【請求項3】
前記電動機(30)とクラッチ(41)の間にカウンタギヤ(40)を設け、
前記電動機(30)が駆動している場合には、前記カウンタギヤ(40)が回転し、
前記電動機(30)の駆動が停止している場合には、前記カウンタギヤ(40)の電磁ブレーキ(40A)が作動してカウンタギヤ(40)の回転が停止する請求項2記載の作業車両。
【請求項4】
前記ポンプ(39)と操舵装置(45)を接続する第1配管(71)の間に第1電磁弁(80B)を設け、
前記電動機(30)が駆動している場合には、前記第1電磁弁(80B)を介してポンプ(39)と操舵装置(45)を連通し、
前記電動機(30)の駆動が停止している場合には、前記第1電磁弁(80B)を介してポンプ(39)と操舵装置(45)の連通を遮断する請求項1記載の作業車両。
【請求項5】
前記第1配管(71)における第1電磁弁(80B)と操舵装置(45)の間の部位と作業オイルを貯留するオイルタンク(38)を接続する第2配管(83)に第2電磁弁(84)を設け、
前記電動機(30)が駆動を開始した場合には、前記第2電磁弁(84)を介して第1配管(71)内の作動オイルをオイルタンク(38)に所定時間に亘って排油する請求項4記載の作業車両。
【請求項6】
前記ポンプ(39)と操舵装置(45)を接続する第1配管(71)の間にチェックバルブ(81)を設け、
該チェックバルブ(81)は、前記ポンプ(39)から操舵装置(45)に作動オイルを給油し、前記操舵装置(45)からポンプ(39)に作動オイルを排油することができない請求項1記載の作業車両。
【請求項7】
前記第1配管(71)におけるチェックバルブ(81)と操舵装置(45)の間の部位と作業オイルを貯留するオイルタンク(38)を接続する第2配管(83)に第2電磁弁(84)を設け、
前記電動機(30)が駆動を開始した場合には、前記第2電磁弁(84)を介して第1配管(71)内の作動オイルをオイルタンク(38)に所定時間に亘って排油する請求項6記載の作業車両。
発明の詳細な説明
【技術分野】
【0001】
本発明は、ステアリングホイールで操作される操舵装置を備えた作業車両に関するものである。
続きを表示(約 1,600 文字)
【背景技術】
【0002】
従来、後輪を駆動するエンジンでポンプを駆動して、ステアリングホイールで操作される操舵装置に作動オイルを送油する技術が知られている。(特許文献1)
【先行技術文献】
【特許文献】
【0003】
特開2024-5666号公報
【発明の概要】
【発明が解決しようとする課題】
【0004】
しかし、特許文献1のエンジンを電動機に代替えした電動化された作業車両において、作業車両の走行を停止させるために後輪を駆動する電動機の駆動を停止した場合には、操舵装置からポンプに向かって作動オイルが排油されてステアリングホイールで操舵装置を操作することができなくなるという問題があった。
【0005】
そこで、本発明は、後輪を駆動する電動機の駆動を停止した場合においてもステアリングホイールで操舵装置を操作して前輪を操舵することができる作業車両を提供することにある。
【課題を解決するための手段】
【0006】
上記課題を解決した本発明は次のとおりである。
すなわち、請求項1記載の発明は、車体(1)の下側に左右一対の前輪(2)と後輪(3)を設け、前記車体(1)の上側にボンネット(4)を設け、該ボンネット(4)の後側に作業者が搭乗する操縦部(5)を設けた作業車両において、
前記ボンネット(4)に後輪(3)を駆動する電動機(30)を格納し、前記操縦部(5)の操縦席(10)の前側にステアリングホイール(11)を設け、該ステアリングホイール(11)の操作に応じて前輪(2)を操舵する操舵装置(45)を設け、前記電動機(30)が駆動している場合には、前記電動機(30)で駆動されるポンプ(39)を介して操舵装置(45)に作動オイルを給油し、前記電動機(30)の駆動が停止している場合には、前記操舵装置(45)内の作動オイルがポンプ(39)に排油されない構成としたことを特徴とする作業車両である。
【0007】
請求項2記載の発明は、前記電動機(30)とポンプ(39)の間にクラッチ(41)を設け、前記電動機(30)が駆動している場合には、前記クラッチ(41)が一方向に回転し、前記電動機(30)の駆動が停止している場合には、前記クラッチ(41)が一方向と逆さの逆さ方向には回転しない請求項1記載の作業車両である。
【0008】
請求項3記載の発明は、前記電動機(30)とクラッチ(41)の間にカウンタギヤ(40)を設け、前記電動機(30)が駆動している場合には、前記カウンタギヤ(40)が回転し、前記電動機(30)の駆動が停止している場合には、前記カウンタギヤ(40)の電磁ブレーキ(40A)が作動してカウンタギヤ(40)の回転が停止する請求項2記載の作業車両である。
【0009】
請求項4記載の発明は、前記ポンプ(39)と操舵装置(45)を接続する第1配管(71)の間に第1電磁弁(80B)を設け、前記電動機(30)が駆動している場合には、前記第1電磁弁(80B)を介してポンプ(39)と操舵装置(45)を連通し、前記電動機(30)の駆動が停止している場合には、前記第1電磁弁(80B)を介してポンプ(39)と操舵装置(45)の連通を遮断する請求項1記載の作業車両である。
【0010】
請求項5記載の発明は、前記第1配管(71)における第1電磁弁(80B)と操舵装置(45)の間の部位と作業オイルを貯留するオイルタンク(38)を接続する第2配管(83)に第2電磁弁(84)を設け、前記電動機(30)が駆動を開始した場合には、前記第2電磁弁(84)を介して第1配管(71)内の作動オイルをオイルタンク(38)に所定時間に亘って排油する請求項4記載の作業車両である。
(【0011】以降は省略されています)
この特許をJ-PlatPat(特許庁公式サイト)で参照する
関連特許
井関農機株式会社
田植機
1か月前
井関農機株式会社
田植え機
1か月前
井関農機株式会社
作業車両
1か月前
井関農機株式会社
作業車両
1か月前
井関農機株式会社
作業車両
3日前
井関農機株式会社
作業車両
1か月前
井関農機株式会社
作業車両
1か月前
井関農機株式会社
作業車両
1か月前
井関農機株式会社
作業車両
1か月前
井関農機株式会社
農作業機
1か月前
井関農機株式会社
作業車両
25日前
井関農機株式会社
作業車両
1か月前
井関農機株式会社
作業車両
1か月前
井関農機株式会社
作業車両
1か月前
井関農機株式会社
農作業車
1か月前
井関農機株式会社
作業車両
1か月前
井関農機株式会社
作業車両
1か月前
井関農機株式会社
作業車両
29日前
井関農機株式会社
作業車両
1か月前
井関農機株式会社
作業車両
25日前
井関農機株式会社
作業車両
3日前
井関農機株式会社
作業車両
25日前
井関農機株式会社
作業車両
24日前
井関農機株式会社
作業車両
16日前
井関農機株式会社
作業車両
24日前
井関農機株式会社
作業車両
24日前
井関農機株式会社
作業車両
23日前
井関農機株式会社
作業車両
16日前
井関農機株式会社
水田作業機
18日前
井関農機株式会社
圃場作業機
8日前
井関農機株式会社
コンバイン
1か月前
井関農機株式会社
乗用芝刈機
1か月前
井関農機株式会社
屋外作業車
1日前
井関農機株式会社
コンバイン
1か月前
井関農機株式会社
乗用型苗植機
17日前
井関農機株式会社
乗用型苗植機
8日前
続きを見る
他の特許を見る