TOP
|
特許
|
意匠
|
商標
特許ウォッチ
Twitter
他の特許を見る
10個以上の画像は省略されています。
公開番号
2025172552
公報種別
公開特許公報(A)
公開日
2025-11-26
出願番号
2024078122
出願日
2024-05-13
発明の名称
電動芝刈機
出願人
井関農機株式会社
代理人
弁理士法人酒井国際特許事務所
主分類
A01D
34/78 20060101AFI20251118BHJP(農業;林業;畜産;狩猟;捕獲;漁業)
要約
【課題】モーアとブロアのみを逆回転させて芝草のつまりを解消できる電動芝刈機を提供すること。
【解決手段】実施形態の一態様に係る電動芝刈機は、走行車体と、走行車体の前方の芝草を刈り取るモーアと、モーアで刈り取った芝草を送風搬送するブロアと、モーアとブロアとを駆動させるPTOモータと、PTOモータと油圧ポンプとの間に設けられたポンプクラッチと、ポンプクラッチの入り切りを制御する制御部とを備え、制御部は、PTOモータを逆回転するときにポンプクラッチを切る。
【選択図】図2
特許請求の範囲
【請求項1】
走行車体と、
前記走行車体の前方の芝草を刈り取るモーアと、
前記モーアで刈り取った芝草を送風搬送するブロアと、
前記モーアと前記ブロアとを駆動させるPTOモータと、
前記PTOモータと油圧ポンプとの間に設けられたポンプクラッチと、
前記ポンプクラッチの入り切りを制御する制御部とを備え、
前記制御部は、前記PTOモータを逆回転するときに前記ポンプクラッチを切る電動芝刈機。
続きを表示(約 340 文字)
【請求項2】
前記制御部は、前記PTOモータの負荷の値が閾値に到達したときに、前記ポンプクラッチを切ってから前記PTOモータを逆回転させる請求項1に記載の電動芝刈機。
【請求項3】
前記制御部は、前記走行車体の車速によって前記閾値を変化させる請求項2に記載の電動芝刈機。
【請求項4】
前記制御部は、定期的に自動で前記ポンプクラッチを切ってから前記PTOモータを逆回転させる請求項1に記載の電動芝刈機。
【請求項5】
前記走行車体に設けられる操作部を備え、
前記制御部は、前記操作部によって所定の操作がされると、前記ポンプクラッチを切ってから前記PTOモータを逆回転させる請求項1~4のいずれか一つに記載の電動芝刈機。
発明の詳細な説明
【技術分野】
【0001】
本発明は、電動芝刈機に関する。
続きを表示(約 1,500 文字)
【背景技術】
【0002】
従来、走行車体と、走行車体の前方の芝草を刈り取るモーアと、モーアで刈り取った芝草を送風搬送するブロアとを備える乗用芝刈機が知られている(たとえば、特許文献1参照)。
【0003】
乗用芝刈機において、メンテナンス時はモーア前部を持ち上げて起立状態で固定し、手作業で刃の清掃やメンテナンスが行われている。また、乗用芝刈機において、ブロアの搬送経路に草が詰まった場合は、詰まった草を掻き出すことで清掃が行われている。
【先行技術文献】
【特許文献】
【0004】
特開2008-109914号公報
【発明の概要】
【発明が解決しようとする課題】
【0005】
ところで、乗用芝刈機において、電動化された電動芝刈機がある。電動芝刈機がモーア、ブロアおよび油圧ポンプを駆動させる電動モータ(PTOモータ)を備え、PTOモータを逆回転させることでモーアとブロアとを逆回転させて、芝草のつまりを解消することが考えられる。しかしながら、かかる電動芝刈機は、逆回転されたPTOモータの回転動力が油圧ポンプに伝達されると、油圧ポンプが逆回転して不具合が生じる可能性がある。
【0006】
本発明は、上記に鑑みてなされたものであって、モーアとブロアのみを逆回転させて芝草のつまりを解消できる電動芝刈機を提供することを目的とする。
【課題を解決するための手段】
【0007】
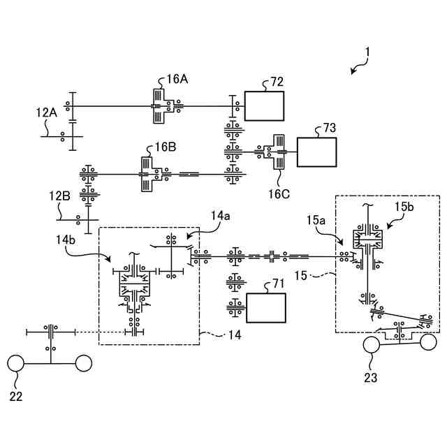
上述した課題を解決し、目的を達成するために、走行車体(2)と、前記走行車体(2)の前方の芝草を刈り取るモーア(3)と、前記モーア(3)で刈り取った芝草を送風搬送するブロア(35)と、前記モーア(3)と前記ブロア(35)とを駆動させるPTOモータ(72)と、前記PTOモータ(72)と油圧ポンプ(73)との間に設けられたポンプクラッチ(16C)と、前記ポンプクラッチ(16C)の入り切りを制御する制御部(70)とを備え、前記制御部(70)は、前記PTOモータ(72)を逆回転するときに前記ポンプクラッチ(16C)を切る。
【発明の効果】
【0008】
実施形態に係る電動芝刈機によれば、モーアとブロアのみを逆回転させて芝草のつまりを解消できる。
【図面の簡単な説明】
【0009】
図1は、実施形態に係る電動芝刈機の全体構成を示す側面図である。
図2は、実施形態に係る電動芝刈機の伝動構成を示す伝動線図である。
図3は、実施形態に係る電動芝刈機における制御系の一例を示すブロック図である。
図4は、走行車体の車速と閾値との関係の一例を示す図である。
図5は、充電インレット構成を示す斜視図である。
図6は、充電インレット構成を示す側面図である。
図7は、充電インレット構成を示す拡大斜視図である。
図8は、充電インレット構成を示す拡大背面図である。
図9は、充電インレット構成を示す拡大側面図である。
図10は、充電インレット構成を示す拡大斜視図である。
図11は、専用プラグが差し込まれた充電インレットを示す斜視図である。
図12は、専用プラグが差し込まれた充電インレットを示す拡大斜視図である。
図13は、アウトレットを示す側面図である。
【発明を実施するための形態】
【0010】
以下、添付図面を参照して本願の開示する電動芝刈機の実施形態を詳細に説明する。なお、以下に示す実施形態によりこの発明が限定されるものではない。
(【0011】以降は省略されています)
この特許をJ-PlatPat(特許庁公式サイト)で参照する
関連特許
井関農機株式会社
作業車両
今日
井関農機株式会社
作業車両
15日前
井関農機株式会社
作業車両
1か月前
井関農機株式会社
作業車両
1か月前
井関農機株式会社
作業車両
1か月前
井関農機株式会社
作業車両
1か月前
井関農機株式会社
作業車両
1か月前
井関農機株式会社
作業車両
1か月前
井関農機株式会社
作業車両
1か月前
井関農機株式会社
作業車両
1か月前
井関農機株式会社
作業車両
28日前
井関農機株式会社
作業車両
28日前
井関農機株式会社
作業車両
15日前
井関農機株式会社
作業車両
7日前
井関農機株式会社
苗移植機
7日前
井関農機株式会社
作業車両
7日前
井関農機株式会社
エンジン
7日前
井関農機株式会社
作業車両
7日前
井関農機株式会社
作業車両
7日前
井関農機株式会社
作業車両
1か月前
井関農機株式会社
水田作業機
1か月前
井関農機株式会社
屋外作業車
13日前
井関農機株式会社
電動芝刈機
1日前
井関農機株式会社
圃場作業機
20日前
井関農機株式会社
根菜類収穫機
1か月前
井関農機株式会社
乗用型苗植機
29日前
井関農機株式会社
乗用型苗植機
20日前
井関農機株式会社
自動精米洗米炊飯機
20日前
井関農機株式会社
乗用作業車の操縦装置
20日前
井関農機株式会社
エンドエフェクターおよび作業車両
8日前
井関農機株式会社
作業車両
1か月前
井関農機株式会社
水田作業機
1か月前
井関農機株式会社
籾摺選別機
1か月前
井関農機株式会社
籾摺選別機
1か月前
井関農機株式会社
営農管理システム
7日前
個人
蠅捕獲器
1か月前
続きを見る
他の特許を見る