TOP
|
特許
|
意匠
|
商標
特許ウォッチ
Twitter
他の特許を見る
10個以上の画像は省略されています。
公開番号
2025160185
公報種別
公開特許公報(A)
公開日
2025-10-22
出願番号
2025108687,2022533339
出願日
2025-06-27,2020-12-29
発明の名称
ワイヤレス電力伝送のためのフェールセーフ安全回路
出願人
インダクトイーブイ インク.
代理人
個人
主分類
H02J
50/80 20160101AFI20251015BHJP(電力の発電,変換,配電)
要約
【課題】高電流源および高電圧源の感電の可能性を減らす安全回路を提供する。
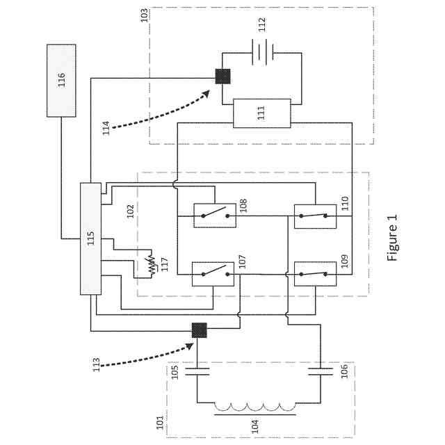
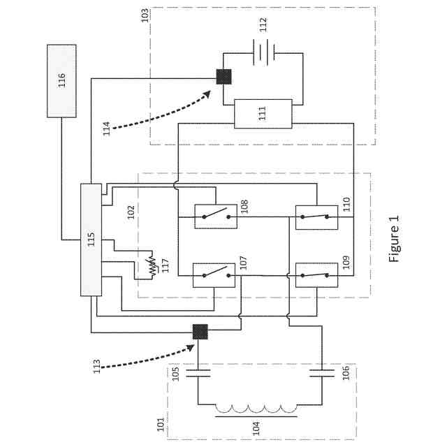
【解決手段】磁気誘導共振式充電回路は、誘導一次コイルから受け取った磁場を交流(AC)信号に変換する導二次コイル104を有する共振ネットワーク101と、AC信号を整流して負荷に印加するための直流(DC)信号を生成する同期整流器と、を含む。同期整流器は、故障の場合にAC電流源のAC波形をシャントする様々な構成を含む。例えば、整流器コントローラ115は、電流および電圧センサー113で過電圧、過電流故障状態が、また、温度センサー117で過熱故障状態が検出されたときに、同期整流器の一対の常開スイッチ107、108をオフに保持し、同期整流器の一対の常閉スイッチ109、110をオンに保持して、AC電流源をシャントする。共振ネットワークが不平衡の場合、電動車両のシャーシで生成される容量性電磁干渉を接地する。
【選択図】図1
特許請求の範囲
【請求項1】
磁気誘導共振式充電回路であって、
誘導二次コイルを有する共振ネットワークであって、前記誘導二次コイルは誘導一次コイルから受け取った磁場を交流(AC)信号に変換するものである、前記共振ネットワークと、
前記AC信号を整流して、充電される負荷に印加するための直流(DC)信号を生成する同期整流器であって、この同期整流器は故障の場合に前記AC信号をシャントする手段を含むものである、前記同期整流器と
を有する充電回路。
続きを表示(約 1,100 文字)
【請求項2】
請求項1に記載の充電回路において、前記共振ネットワークはAC電流源である、充電回路。
【請求項3】
請求項1に記載の充電回路において、前記共振ネットワークは、さらに、前記二次コイルの各端に直列に接続された第1および第2の平衡コンデンサを有し、それにより、前記AC信号が前記第1および第2のコンデンサと直列共振するものである、充電回路。
【請求項4】
請求項3に記載の充電回路において、前記同期整流器は一対の常開スイッチと一対の常閉スイッチとを有するものであり、前記一対の常開スイッチの一方および前記一対の常閉スイッチの一方は前記第1の平衡コンデンサに接続されており、前記一対の常開スイッチの他方および前記一対の常閉スイッチの他方は前記第2の平衡コンデンサに接続されているものであり、前記シャントする手段は前記故障の場合に前記2次コイルをシャントする前記常閉スイッチを有するものである、充電回路。
【請求項5】
請求項4に記載の充電回路において、前記常開スイッチは前記故障の場合に前記負荷の短絡を阻止するように構成されている、充電回路。
【請求項6】
請求項4に記載の充電回路において、さらに、前記DC信号を調整して前記負荷に印加するための調整済みDC信号を出力する信号調整回路を有する、充電回路。
【請求項7】
請求項6に記載の充電回路において、さらに、前記共振回路から前記同期整流器への前記AC信号入力を監視する第1の電流および電圧センサーと、前記負荷に印加される前記調整済みDC信号を監視する第2の電流および電圧センサーとを有する、充電回路。
【請求項8】
請求項7に記載の充電回路において、さらに、前記第1の電流および電圧センサーならびに前記第2の電流および電圧センサーによって測定された値に応答して前記共振ネットワークにより出力されたAC信号を位相ロックし、前記測定された値に応じて前記一対の常開スイッチおよび前記一対の常閉スイッチのスイッチングを制御する制御信号を提供する整流器コントローラを有する、充電回路。
【請求項9】
請求項8に記載の充電回路において、さらに、前記同期整流器の過熱故障状態を検出し、検出信号を前記整流器コントローラに提供する温度センサーを有する、充電回路。
【請求項10】
請求項9に記載の充電回路において、さらに、入力AC信号振幅、入力AC信号周波数、調整済みDC波形電圧、調整済みDC波形電流、および前記同期整流器の温度のうちの少なくとも1つを前記整流器コントローラから受け取り、前記整流器コントローラの動作を命令する充電プロセッサを有する、充電回路。
(【請求項11】以降は省略されています)
発明の詳細な説明
【技術分野】
【0001】
本特許出願は、2020年4月16日に出願された米国仮特許出願第63/010,771号および2020年11月19日に出願された米国特許出願第16/952,933号の利益を主張する。これらは、「ワイヤレス電力伝送のための安全回路」と題し、ウォルゲマス、ジョンにより出願されたものであり、参照によりその全体が本明細書に組み込まれる。
続きを表示(約 2,000 文字)
【0002】
本開示は共振誘導による電気エネルギーの伝送に関する。より具体的には、本開示は、高出力ワイヤレス電力伝送システムの安全性を最大化するシステム設計、回路アーキテクチャ、および安全回路の実装の詳細に関する。
【背景技術】
【0003】
誘導電力伝送には多くの産業や市場にまたがる多くの重要な用途がある。バッテリーなどの蓄電器に充電することへの誘導電力伝送の利用は、携帯可能な低電力民生機器において一般的になりつつある。
【0004】
磁気共振を用いたコイル間での電力の伝送はよく知られている。ファラデーの誘導法則およびレンツの法則で説明されるように、一次(別称、送信機)コイルの交流電流は磁場を形成し、当該磁場がエアギャップを介して伝播して、対応する逆の電流を二次(別称 受信機)コイルに発生させる。バッテリーを充電するために、その誘導された交流(AC)は直流(DC)に変換される。整流器が、周期的に方向を反転させる交流(AC)を一方向にのみ流れる直流(DC)に変換する。
【0005】
AC周波数、所望のDC電圧、または所望の効率に応じて、受動整流器(passive rectifier)(ダイオードベース)または能動整流器(active rectifier)(MOSFETまたはスイッチベース)が使用され得る。整流器は通常、バッテリーの充電に必要な均一な定常電圧および/または電圧レベル(DC/DC)変換をもたらすための追加の回路を必要とする。
【0006】
より速い充電への要望が高まるにつれ、より高い電力での充電の必要性から、より高い電圧、より高い電流の使用がもたらされる。高電流源および高電圧源により安全上の危険性が高まるため、感電の可能性を減らす安全回路が望まれている。
【発明の概要】
【課題を解決するための手段】
【0007】
本発明の主題に係る実施形態に関する様々な詳細が添付の図面および以下の詳細な説明本文で提供される。
【0008】
本明細書に記載のシステムおよび方法は、故障の場合に電力をシャントするメカニズムを提供することにより、ワイヤレス電力伝送中の感電に対する安全性を高める。例示の実施形態において、磁気誘導共振式充電回路が提供される。この磁気誘導共振式充電回路は、誘導二次コイルを有する共振ネットワークであって、前記誘導二次コイルは誘導一次コイルから受け取った磁場を交流(AC)信号に変換するものである、前記共振ネットワークと、前記AC信号を整流して、充電される負荷に印加するための直流(DC)信号を生成する同期整流器とを含む。前記同期整流器は、さらに、故障の場合に前記AC波形をシャントする手段を含む。例示的な構成において、前記二次コイルは電動車両に取り付けられ、前記負荷は前記電動車両のバッテリーである。
【0009】
例示的な実施形態において、前記共振ネットワークは前記二次コイルの各端部に直列に接続された第1および第2の平衡コンデンサを含み、それにより、前記AC信号が前記第1および第2のコンデンサと直列共振するものである。前記同期整流器は一対の常開スイッチと一対の常閉スイッチとを有するものであり、前記一対の常開スイッチの一方および前記一対の常閉スイッチの一方は前記第1の平衡コンデンサに接続されており、前記一対の常開スイッチの他方および前記一対の常閉スイッチの他方は前記第2の平衡コンデンサに接続されているものである。前記シャントする手段は前記故障の場合に前記2次コイルをシャントする前記常閉スイッチを有するものである。前記常開スイッチは前記故障の場合に前記負荷の短絡を阻止するように構成されている。前記DC信号を調整して前記負荷に印加するための調整済みDC信号を出力する信号調整回路が提供されてもよい。
【0010】
例示的な実施形態において、前記共振回路から前記同期整流器への前記AC信号入力を監視する第1の電流および電圧センサーが提供されてもよく、また、前記負荷に印加される前記調整済みDC波形を監視する第2の電流および電圧センサーが提供されてもよい。整流器コントローラが、前記第1の電流および電圧センサーならびに前記第2の電流および電圧センサーによって測定された値に応答して前記共振ネットワークにより出力された前記AC信号に位相同期し、前記測定された値に応じて前記一対の常開スイッチおよび前記一対の常閉スイッチのスイッチングを制御する制御信号を提供してもよい。前記同期整流器の過熱故障状態を検出し、検出信号を前記整流器コントローラに提供する温度センサーが提供されてもよい。
(【0011】以降は省略されています)
この特許をJ-PlatPat(特許庁公式サイト)で参照する
関連特許
個人
単極モータ
8日前
株式会社アイシン
ロータ
8日前
株式会社アイシン
ロータ
12日前
日星電気株式会社
ケーブル組立体
今日
トヨタ自動車株式会社
固定子
13日前
トヨタ自動車株式会社
製造装置
13日前
株式会社デンソー
回転機
6日前
株式会社ダイヘン
充電装置
12日前
株式会社アイシン
ステータ
12日前
株式会社アイシン
ステータ
12日前
株式会社ダイヘン
充電装置
12日前
株式会社ダイヘン
充電装置
12日前
株式会社アイシン
ステータ
12日前
個人
太陽エネルギー収集システム
13日前
株式会社ダイヘン
充電装置
12日前
株式会社アイシン
ステータ
12日前
株式会社kaisei
発電システム
8日前
トヨタ自動車株式会社
被膜形成装置
13日前
株式会社デンソー
電力変換装置
7日前
株式会社ミツバ
回転電機
12日前
ASTI株式会社
電力変換装置
13日前
株式会社ミツバ
回転電機
5日前
シャープ株式会社
表示装置
13日前
キヤノン株式会社
無線電力伝送システム
13日前
株式会社アイシン
保護装置
13日前
株式会社ダイヘン
インバータ装置
7日前
株式会社アイシン
駆動装置
13日前
大和ハウス工業株式会社
システム
14日前
株式会社デンソー
非接触受電装置
1日前
矢崎総業株式会社
ワイヤーハーネス
8日前
大阪瓦斯株式会社
蓄電制御装置
13日前
本田技研工業株式会社
電気機器
13日前
本田技研工業株式会社
電気機器
13日前
株式会社デンソー
ステータ及びモータ
8日前
トヨタ自動車株式会社
スロット紙の成形装置
13日前
大阪瓦斯株式会社
動作制御装置
13日前
続きを見る
他の特許を見る