TOP
|
特許
|
意匠
|
商標
特許ウォッチ
Twitter
他の特許を見る
公開番号
2025150710
公報種別
公開特許公報(A)
公開日
2025-10-09
出願番号
2024051744
出願日
2024-03-27
発明の名称
保護装置
出願人
株式会社アイシン
代理人
弁理士法人R&C
主分類
H02M
3/155 20060101AFI20251002BHJP(電力の発電,変換,配電)
要約
【課題】同期整流型の降圧チョッパ回路を、迅速に保護することが可能な保護装置を提供する。
【解決手段】同期整流型の降圧チョッパ回路2を保護する保護装置1は、降圧チョッパ回路2と当該降圧チョッパ回路2に電力供給を行う電源装置3との間に設けられ、電力供給を行う際に閉状態にされるスイッチ10と、降圧チョッパ回路2の入力電流の電流値を検出する入力電流検出部12と、降圧チョッパ回路2のスイッチング素子21の短絡故障時において、入力電流検出部12により検出される電流値が設定上限値を超えたとき、閉状態にあるスイッチ10を開状態にする制御部16と、を備える。
【選択図】図1
特許請求の範囲
【請求項1】
同期整流型の降圧チョッパ回路を保護する保護装置であって、
前記降圧チョッパ回路と前記降圧チョッパ回路に電力供給を行う電源装置との間に設けられ、前記電力供給を行う際に閉状態にされるスイッチと、
前記降圧チョッパ回路の入力電流の電流値を検出する入力電流検出部と、
前記降圧チョッパ回路のハイサイドのスイッチング素子の短絡故障時において、前記入力電流検出部により検出される前記電流値が設定上限値を超えたとき、前記閉状態にある前記スイッチを開状態にする制御部と、
を備える保護装置。
続きを表示(約 260 文字)
【請求項2】
前記降圧チョッパ回路は、互いに並列に複数設けられている請求項1に記載の保護装置。
【請求項3】
複数の前記入力電流検出部は、複数の前記降圧チョッパ回路の夫々に設けられている請求項2に記載の保護装置。
【請求項4】
前記降圧チョッパ回路の出力電流の電流値を検出する出力電流検出部を更に備え、
前記制御部は、前記出力電流検出部により検出される前記電流値が設定上限値を超えたとき、前記閉状態にある前記スイッチを前記開状態にする請求項1又は2に記載の保護装置。
発明の詳細な説明
【技術分野】
【0001】
本発明は、同期整流型の降圧チョッパ回路や負荷を保護する保護装置に関する。
続きを表示(約 1,700 文字)
【背景技術】
【0002】
従来、直流電源から出力される直流電圧の電圧値を変換する場合に、電源装置が利用されている。このような電源装置として、例えば下記に出典を示す特許文献1に記載のものがある。
【0003】
特許文献1には電源装置が記載されている。この電源装置は、ダイオードブリッジからの直流電圧を降圧するダイオード整流型の降圧チョッパ回路と、当該降圧チョッパ回路の後段において降圧チョッパ回路に対して直列に設けられる絶縁型のDC/DCコンバータとを備えている。電源装置は、降圧チョッパ回路が有するスイッチング素子の短絡故障時において、降圧チョッパ回路の出力電圧が所定値よりも高くなった場合に、DC/DCコンバータが有するスイッチング素子を開状態にしてDC/DCコンバータの動作を停止させ、DC/DCコンバータが有する電子部品への過電圧の印加を防止している。
【先行技術文献】
【特許文献】
【0004】
特開平11-178342号公報
【発明の概要】
【発明が解決しようとする課題】
【0005】
降圧チョッパ回路は、コイルやコンデンサを含んで構成されている。このため、降圧チョッパ回路が有するスイッチング素子の短絡故障時に、降圧チョッパ回路を起動してから出力電圧が所定値よりも高くなるまでの時間は、コイルとコンデンサとの時定数に応じて定まる。したがって、特許文献1に記載の保護する構成では、コイル及びコンデンサの夫々の定数によっては、迅速に降圧チョッパ回路を保護することができない。
【0006】
また、高効率化の観点から降圧チョッパ回路として同期整流型の降圧チョッパ回路が利用されることもある。このような同期整流型の降圧チョッパ回路に対して、特許文献1に記載のような出力電圧をモニタして保護するような構成を適用した場合、ハイサイドのスイッチング素子の短絡故障時においてローサイドのスイッチング素子が閉状態にされると、降圧チョッパ回路の出力電圧が上昇することができず、ハイサイドのスイッチング素子を介してローサイドのスイッチング素子に電流が流れることになり、降圧チョッパ回路を保護することができない。
【0007】
そこで、同期整流型の降圧チョッパ回路を迅速に保護することが可能な保護装置が求められる。
【課題を解決するための手段】
【0008】
本発明に係る保護装置の特徴構成は、同期整流型の降圧チョッパ回路を保護する保護装置であって、前記降圧チョッパ回路と前記降圧チョッパ回路に電力供給を行う電源装置との間に設けられ、前記電力供給を行う際に閉状態にされるスイッチと、前記降圧チョッパ回路の入力電流の電流値を検出する入力電流検出部と、前記降圧チョッパ回路のハイサイドのスイッチング素子の短絡故障時において、前記入力電流検出部により検出される前記電流値が設定上限値を超えたとき、前記閉状態にある前記スイッチを開状態にする制御部と、を備えている点にある。
【0009】
上記のように、同期整流型の降圧チョッパ回路では、ハイサイドのスイッチング素子の短絡故障時に、ローサイドのスイッチング素子を閉状態にすると、ハイサイドのスイッチング素子を介してローサイドのスイッチング素子に電流が流れ、同期整流型の降圧チョッパ回路の入力電流が増大する。上記特徴構成によれば、この入力電流が設定上限値を超えたときに、制御部がスイッチを開状態にするので、同期整流型の降圧チョッパ回路への電力供給を停止することができる。したがって、同期整流型の降圧チョッパ回路を迅速に保護することが可能となる。
【図面の簡単な説明】
【0010】
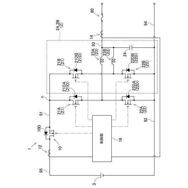
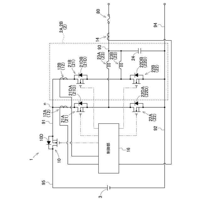
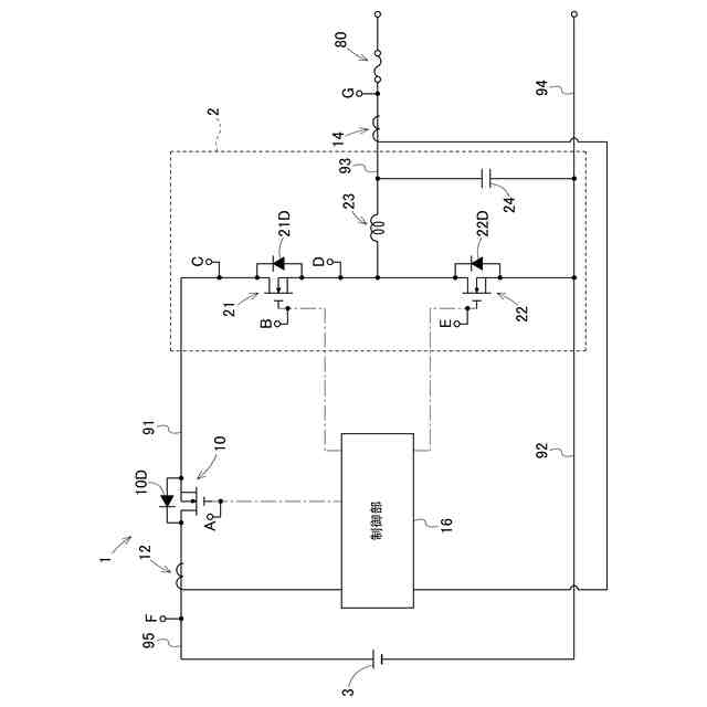
降圧チョッパ回路に適用した保護装置を示す図である。
保護装置と降圧チョッパ回路のタイミングチャートを示す図である。
2つの降圧チョッパ回路に適用した保護装置を示す図である。
2つの降圧チョッパ回路に適用した保護装置を示す図である。
【発明を実施するための形態】
(【0011】以降は省略されています)
この特許をJ-PlatPat(特許庁公式サイト)で参照する
関連特許
株式会社アイシン
ロータ
20日前
株式会社アイシン
ロータ
24日前
株式会社アイシン
歯車機構
20日前
株式会社アイシン
ステータ
24日前
株式会社アイシン
ガス検出装置
24日前
株式会社アイシン
ドア支持装置
24日前
株式会社アイシン
車両制御装置
24日前
株式会社アイシン
折り畳み装置
24日前
株式会社アイシン
牽引支援装置
24日前
株式会社アイシン
牽引支援装置
24日前
株式会社アイシン
折り畳み装置
24日前
株式会社アイシン
運転支援装置
24日前
株式会社アイシン
環境認識装置
24日前
株式会社アイシン
折り畳み装置
24日前
株式会社アイシン
走行制御装置
24日前
株式会社アイシン
折り畳み装置
24日前
株式会社アイシン
サンルーフ装置
20日前
株式会社アイシン
ドアロック装置
18日前
株式会社アイシン
露光制御システム
24日前
株式会社アイシン
燃料電池システム
20日前
株式会社アイシン
燃料電池システム
20日前
株式会社アイシン
燃料電池システム
20日前
株式会社アイシン
生体情報検出装置
24日前
株式会社アイシン
被牽引車両用マークおよびマーク検出装置
24日前
株式会社豊田中央研究所
非接触給電可能な回転電機
18日前
株式会社アイシン
ホール輸送材料およびホール輸送材料を用いた太陽電池
4日前
株式会社アイシン
ホール輸送材料およびホール輸送材料を用いた太陽電池
6日前
株式会社アイシン
ペロブスカイト太陽電池及びペロブスカイト太陽電池の製造方法
10日前
株式会社豊田中央研究所
体重推定装置、体重推定方法、及び体重推定プログラム
19日前
ミクロエース株式会社
被覆銅材の剥離処理方法、処理装置、処理装置制御部およびプログラム
4日前
個人
単極モータ
20日前
キヤノン電子株式会社
モータ
4日前
株式会社アイシン
ロータ
20日前
株式会社アイシン
ロータ
24日前
日星電気株式会社
ケーブル組立体
12日前
西部電機株式会社
充電装置
27日前
続きを見る
他の特許を見る