TOP
|
特許
|
意匠
|
商標
特許ウォッチ
Twitter
他の特許を見る
公開番号
2025151499
公報種別
公開特許公報(A)
公開日
2025-10-09
出願番号
2024052961
出願日
2024-03-28
発明の名称
電気機器
出願人
本田技研工業株式会社
代理人
個人
,
個人
,
個人
主分類
H02M
3/28 20060101AFI20251002BHJP(電力の発電,変換,配電)
要約
【課題】各種の交流充電で必要とされる所望のスイッチング周波数を確保し、効率を向上させることができる電気機器を提供する。
【解決手段】電気機器10は、電力制御ユニット10aと、二次側コイル51とを備える。電力制御ユニット10aは、各β相コイルβ1,β2の各両端に接続される第3フルブリッジ回路13a及び第4フルブリッジ回路13bと、各β相コイルβ1,β2の各一端と各フルブリッジ回路13a,13bとの間に接続される第3断接器35及び第4断接器36とを備える。二次側コイル51の両端は、第3フルブリッジ回路13aの第1レグ及び第2レグと、第4フルブリッジ回路13bの第3レグ及び第4レグとに接続される。電力制御ユニット10aは、二次側コイル51が非接触で伝送される電力を受け取る場合、第1レグ又は第2レグのスイッチング動作と、第3レグ又は第4レグのスイッチング動作とを、インターリーブにより動作させる。
【選択図】図3
特許請求の範囲
【請求項1】
送電側コイルから非接触で伝送される電力を受け取る受電側コイルと、
蓄電装置と、
複数のコイルを備える回転電機と、
前記受電側コイル、前記蓄電装置及び前記回転電機に接続されて、前記受電側コイル、前記蓄電装置及び前記回転電機の各々の電力授受を制御する電力制御ユニットと
を備え、
前記電力制御ユニットは、
前記複数のコイルのうち少なくとも1つの第1コイル及び前記受電側コイルの両端のうちの第1端に接続される少なくとも1組の第1レグ及び第2レグと、
前記複数のコイルのうち少なくとも1つの第2コイル及び前記受電側コイルの両端のうちの第2端に接続される少なくとも1組の第3レグ及び第4レグと、
前記第1コイルの両端のうちの一端と、前記第1レグ又は前記第2レグとの間に接続される第1断接器と、
前記第2コイルの両端のうちの一端と、前記第3レグ又は前記第4レグとの間に接続される第2断接器と、
前記受電側コイルの前記第1端と前記第1レグとの間、及び、前記受電側コイルの前記第1端と前記第2レグとの間に接続される第3断接器と、
前記受電側コイルの前記第2端と前記第3レグとの間、及び、前記受電側コイルの前記第2端と前記第4レグとの間に接続される第4断接器と
を備え、
前記受電側コイルが前記送電側コイルから非接触で伝送される電力を受け取る場合に、前記第1レグ又は前記第2レグのスイッチング動作と、前記第3レグ又は前記第4レグのスイッチング動作とを、インターリーブにより動作させる
電気機器。
続きを表示(約 820 文字)
【請求項2】
前記第1コイル及び前記第2コイルはオープンエンドであり、前記第1コイルの両端は前記第1レグ及び前記第2レグの間に接続され、前記第2コイルの両端は前記第3レグ及び前記第4レグの間に接続される
請求項1に記載の電気機器。
【請求項3】
前記回転電機は、
磁気結合される前記第1コイル及び前記第2コイルによって共有されるスロットが形成されるステータコアと、
前記複数のコイルのうち前記ステータコアのスロットを共有する磁気結合される少なくとも1つの第3コイル及び少なくとも1つの第4コイルと
を備え、
前記電力制御ユニットは、
前記第1レグ及び前記第2レグによって形成される第1フルブリッジ回路と、
前記第3レグ及び前記第4レグによって形成される第2フルブリッジ回路と、
前記第3コイルの両端に接続される第3フルブリッジ回路と、
前記第4コイルの両端に接続される第4フルブリッジ回路と、
前記第3フルブリッジ回路及び第4フルブリッジ回路の正極同士の間に接続される第5断接器と、
前記第3フルブリッジ回路及び第4フルブリッジ回路の負極同士の間に接続される第6断接器と
を備え、
前記第1フルブリッジ回路及び前記第2フルブリッジ回路は、交流電力の入力を直流電力に変換する交流入力相を形成し、
前記第3フルブリッジ回路及び前記第4フルブリッジ回路は、直流電力間の変換を行う直流変換相を形成する
請求項1又は請求項2に記載の電気機器。
【請求項4】
前記電力制御ユニット及び前記複数のコイルの少なくともいずれか1つを外部電源に接続するとともに、前記電力制御ユニットとの接続点の少なくともいずれか1つが前記受電側コイルと共通である電源接続部材を備える
請求項3に記載の電気機器。
発明の詳細な説明
【技術分野】
【0001】
本発明は、電気機器に関する。
続きを表示(約 3,300 文字)
【背景技術】
【0002】
近年、より多くの人々が手ごろで信頼でき、持続可能かつ先進的なエネルギーへのアクセスを確保できるようにするため、エネルギーの効率化に貢献する二次電池を搭載するモビリティでの充給電に関する研究開発が行われている。
従来、例えば、スイッチング素子による複数相のブリッジ回路を、燃料電池に接続されるコンバータ又は非接触電力伝送システムの受電部に接続されるコンバータに切り換える電源システムが知られている(例えば、特許文献1参照)。
【先行技術文献】
【特許文献】
【0003】
特開2019-110654号公報
【発明の概要】
【発明が解決しようとする課題】
【0004】
ところで、二次電池を搭載するモビリティでの充給電に関する技術において、外部電源による非接触の電力伝送での効率を向上させることが課題である。例えば、上記従来技術の電源システムのように、スイッチング素子によるブリッジ回路を受電部に接続する場合、ブリッジ回路のスイッチング周波数を受電部のコイルの共振周波数まで増大させる必要が生じる。しかしながら、燃料電池に接続されるブリッジ回路として、高周波でのスイッチングが想定されていない場合、ブリッジ回路が非接触の電力伝送に兼用される際に、所望のスイッチング周波数及び伝送効率を確保することができないおそれがある。
【0005】
本願は、上記課題の解決のため、各種の交流充電で必要とされる所望のスイッチング周波数を確保し、効率の向上の達成を目的とする。そして、延いてはエネルギーの効率化に寄与するものである。
【課題を解決するための手段】
【0006】
上記課題を解決して係る目的を達成するために、本発明は以下の態様を採用した。
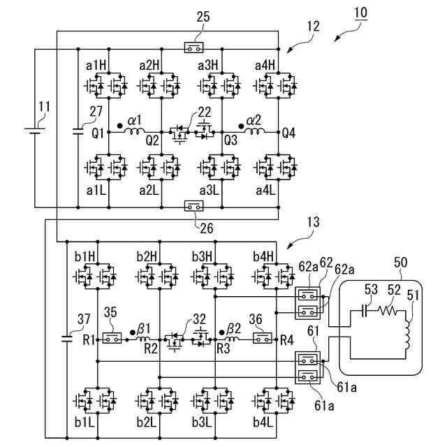
(1):本発明の一態様に係る電気機器(例えば、実施形態での電気機器10)は、送電側コイルから非接触で伝送される電力を受け取る受電側コイル(例えば、実施形態での二次側コイル51)と、蓄電装置(例えば、実施形態での蓄電装置11)と、複数のコイル(例えば、実施形態でのα相第1コイル23(α1)、α相第2コイル24(α2)、β相第1コイル33(β1)、β相第2コイル34(β2))を備える回転電機(例えば、実施形態での回転電機16(M))と、前記受電側コイル、前記蓄電装置及び前記回転電機に接続されて、前記受電側コイル、前記蓄電装置及び前記回転電機の各々の電力授受を制御する電力制御ユニット(例えば、実施形態での電力制御ユニット10a)とを備え、前記電力制御ユニットは、前記複数のコイルのうち少なくとも1つの第1コイル(例えば、実施形態でのβ相第1コイル33(β1))及び前記受電側コイルの両端のうちの第1端に接続される少なくとも1組の第1レグ(例えば、実施形態での素子部31a(b1H)及び素子部31b(b1L))及び第2レグ(例えば、実施形態での素子部31a(b2H)及び素子部31b(b2L))と、前記複数のコイルのうち少なくとも1つの第2コイル(例えば、実施形態でのβ相第1コイル33(β1))及び前記受電側コイルの両端のうちの第2端に接続される少なくとも1組の第3レグ(例えば、実施形態での素子部31a(b3H)及び素子部31b(b3L))及び第4レグ(例えば、実施形態での素子部31a(b4H)及び素子部31b(b4L))と、前記第1コイルの両端のうちの一端と、前記第1レグ又は前記第2レグとの間に接続される第1断接器(例えば、実施形態での第3断接器35)と、前記第2コイルの両端のうちの一端と、前記第3レグ又は前記第4レグとの間に接続される第2断接器(例えば、実施形態での第4断接器36)と、前記受電側コイルの前記第1端と前記第1レグとの間、及び、前記受電側コイルの前記第1端と前記第2レグとの間に接続される第3断接器(例えば、実施形態での第1受電部断接器61)と、前記受電側コイルの前記第2端と前記第3レグとの間、及び、前記受電側コイルの前記第2端と前記第4レグとの間に接続される第4断接器(例えば、実施形態での第2受電部断接器62)とを備え、前記受電側コイルが前記送電側コイルから非接触で伝送される電力を受け取る場合に、前記第1レグ又は前記第2レグのスイッチング動作と、前記第3レグ又は前記第4レグのスイッチング動作とを、インターリーブにより動作させる。
【0007】
(2):上記(1)に記載の電気機器では、前記第1コイル及び前記第2コイルはオープンエンドであり、前記第1コイルの両端は前記第1レグ及び前記第2レグの間に接続され、前記第2コイルの両端は前記第3レグ及び前記第4レグの間に接続されてもよい。
【0008】
(3):上記(1)又は(2)に記載の電気機器では、前記回転電機は、磁気結合される前記第1コイル及び前記第2コイルによって共有されるスロット(例えば、実施形態でのスロット43)が形成されるステータコア(例えば、実施形態でのステータコア42)と、前記複数のコイルのうち前記ステータコアのスロット(例えば、実施形態でのスロット43)を共有する磁気結合される少なくとも1つの第3コイル(例えば、実施形態でのα相第1コイル23(α1))及び少なくとも1つの第4コイル(例えば、実施形態でのα相第2コイル24(α2))とを備え、前記電力制御ユニットは、前記第1レグ及び前記第2レグによって形成される第1フルブリッジ回路(例えば、実施形態での第3フルブリッジ回路13a)と、前記第3レグ及び前記第4レグによって形成される第2フルブリッジ回路(例えば、実施形態での第4フルブリッジ回路13b)と、前記第3コイルの両端に接続される第3フルブリッジ回路(例えば、実施形態での第1フルブリッジ回路12a)と、前記第4コイルの両端に接続される第4フルブリッジ回路(例えば、実施形態での第2フルブリッジ回路12b)と、前記第3フルブリッジ回路及び第4フルブリッジ回路の正極同士の間に接続される第5断接器(例えば、実施形態での第1断接器25)と、前記第3フルブリッジ回路及び第4フルブリッジ回路の負極同士の間に接続される第6断接器(例えば、実施形態での第2断接器26)とを備え、前記第1フルブリッジ回路及び前記第2フルブリッジ回路は、交流電力の入力を直流電力に変換する交流入力相(例えば、実施形態でのβ相)を形成し、前記第3フルブリッジ回路及び前記第4フルブリッジ回路は、直流電力間の変換を行う直流変換相(例えば、実施形態でのα相)を形成してもよい。
【0009】
(4):上記(3)に記載の電気機器では、前記電力制御ユニット及び前記複数のコイルの少なくともいずれか1つを外部電源(例えば、実施形態での外部直流電源、外部交流電源)に接続するとともに、前記電力制御ユニットとの接続点の少なくともいずれか1つが前記受電側コイルと共通である電源接続部材(例えば、実施形態での直流電源接続部14、交流電源接続部15)を備えてもよい。
【発明の効果】
【0010】
上記(1)によれば、受電側コイルの第1端に接続される第1レグ又は第2レグのスイッチング動作と、受電側コイルの第2端に接続される第3レグ又は第4レグのスイッチング動作とを、インターリーブにより動作させることにより、実効的なスイッチング周波数を増大させることができる。例えば、第1レグ及び第2レグによるスイッチング周波数と、第3レグ及び第4レグによるスイッチング周波数とによって、受電側コイルに対するスイッチング周波数を2倍にすることができる。例えば、電力制御ユニットで高周波でのスイッチングが想定されていない場合であっても、受電側コイルの共振周波数までスイッチング周波数を容易に増大させることができる。
(【0011】以降は省略されています)
この特許をJ-PlatPat(特許庁公式サイト)で参照する
関連特許
本田技研工業株式会社
車両
23日前
本田技研工業株式会社
電動船外機
26日前
本田技研工業株式会社
電池モジュール
26日前
本田技研工業株式会社
差圧式電解装置
17日前
本田技研工業株式会社
電池モジュール
26日前
本田技研工業株式会社
スポット溶接方法
3日前
本田技研工業株式会社
回転電機のロータ
16日前
本田技研工業株式会社
電動無段変速装置
19日前
本田技研工業株式会社
駆動装置ユニット
20日前
本田技研工業株式会社
二酸化炭素回収装置
26日前
本田技研工業株式会社
再生正極の製造方法
26日前
本田技研工業株式会社
電気化学式水素昇圧システム
26日前
本田技研工業株式会社
情報処理方法及びプログラム
2日前
本田技研工業株式会社
制御装置、および、制御方法
3日前
本田技研工業株式会社
給電システムおよび給電方法
25日前
本田技研工業株式会社
負極、固体電池及び積層体の製造方法
24日前
本田技研工業株式会社
正極、固体電池及び固体電池の製造方法
24日前
本田技研工業株式会社
リチウム金属二次電池用負極とその製造方法
26日前
本田技研工業株式会社
二酸化炭素回収装置及び二酸化炭素回収方法
24日前
本田技研工業株式会社
リチウム金属二次電池及びそのエージング方法
26日前
本田技研工業株式会社
情報処理装置、情報処理方法、およびプログラム
2日前
本田技研工業株式会社
学習装置、推定装置、学習方法、推定方法及びプログラム
23日前
本田技研工業株式会社
制御装置
4日前
本田技研工業株式会社
作動装置
2日前
本田技研工業株式会社
車両、制御方法、プログラム、記憶媒体、及び情報処理装置
2日前
本田技研工業株式会社
移動体支援装置および移動体システム
17日前
本田技研工業株式会社
移動体制御システム、情報処理装置、移動体制御システムのための方法、機械学習モデルを生成する方法
26日前
個人
単極モータ
26日前
個人
電気を重力で発電装置
3日前
キヤノン電子株式会社
モータ
10日前
キヤノン電子株式会社
モータ
2日前
株式会社アイシン
ロータ
1か月前
株式会社アイシン
ロータ
26日前
日星電気株式会社
ケーブル組立体
18日前
コーセル株式会社
電源装置
11日前
トヨタ自動車株式会社
モータ
2日前
続きを見る
他の特許を見る