TOP
|
特許
|
意匠
|
商標
特許ウォッチ
Twitter
他の特許を見る
10個以上の画像は省略されています。
公開番号
2025153090
公報種別
公開特許公報(A)
公開日
2025-10-10
出願番号
2024055379
出願日
2024-03-29
発明の名称
亀裂測定器
出願人
株式会社東京精密
代理人
個人
,
個人
,
個人
主分類
G01B
11/22 20060101AFI20251002BHJP(測定;試験)
要約
【課題】事前測定である界面の測定から亀裂の測定が完了するまでの測定時間を短縮させることができる亀裂測定器を提供する。
【解決手段】亀裂測定器は、ワークの内部に生成された亀裂を検出する亀裂測定器であって、主光軸に対して平行であって主光軸に対して偏心した光源光軸に沿って検出光を出射する光源部と、光源部から出射した検出光をワークの内部に集光させる集光レンズと、集光レンズの集光点をワークの厚さ方向に変化させる集光点変更部と、集光レンズの集光点と共役な位置に配置され、特定の領域を通る光を分岐する分岐部と、検出光のうち、ワークの界面で反射された後に分岐部によって分岐された一方の光を検出し、検出結果に基づき検出信号を出力する検出器と、集光レンズの集光点の位置および検出信号に基づき、界面の位置および亀裂の亀裂深さを検出する制御部と、を備える。
【選択図】図2
特許請求の範囲
【請求項1】
ワークの内部に生成された亀裂を検出する亀裂測定器であって、
主光軸に対して平行であって前記主光軸に対して偏心した光源光軸に沿って検出光を出射する光源部と、
前記主光軸と同軸のレンズ光軸を有し、前記光源部から出射した前記検出光を前記ワークの内部に集光させる集光レンズと、
前記集光レンズの集光点を前記ワークの厚さ方向に変化させる集光点変更部と、
前記集光レンズの集光点と共役な位置に配置され、特定の領域を通る光を分岐する分岐部と、
前記分岐部に対して前記主光軸に沿う下流側に配置され、前記検出光のうち、前記ワークの界面で反射された後に前記分岐部によって分岐された一方の光を検出し、検出結果に基づき検出信号を出力する検出器と、
前記集光レンズの集光点の位置および前記検出信号に基づき、前記界面の位置および前記亀裂の亀裂深さを検出する制御部と、
を備える、
亀裂測定器。
続きを表示(約 450 文字)
【請求項2】
前記制御部は、前記検出信号の微分値を用いて前記界面の位置を算出する、
請求項1に記載の亀裂測定器。
【請求項3】
ワークの内部に生成された亀裂の亀裂深さを検出する亀裂検出方法であって、
主光軸に対して平行であって前記主光軸に対して偏心した光源光軸に沿って検出光を出射する検出光出射工程と、
前記主光軸と同軸のレンズ光軸を有する集光レンズによって、前記検出光を前記ワークの内部に集光させる集光工程と、
前記集光レンズの集光点と共役な位置において、特定の領域を通る光を分岐することで光路を分岐する分岐工程と、
前記検出光のうち、前記ワークの界面で反射された後に前記分岐工程によって分岐された光を検出し、検出結果に基づき検出信号を出力する検出工程と、
前記集光レンズの集光点の位置および前記検出信号に基づき、前記界面の位置および前記亀裂の亀裂深さを検出する亀裂検出工程と、
を備える、
亀裂検出方法。
発明の詳細な説明
【技術分野】
【0001】
本発明は亀裂測定器に関する。
続きを表示(約 1,900 文字)
【背景技術】
【0002】
従来、シリコンウェーハやガラスウェーハ等の基盤(以下、「ワーク」とも称する。)の内部に焦点光を合わせてレーザー光を切断予定ラインに沿って照射し、切断予定ラインに沿ってワークの内部に切断の起点となるレーザー加工領域を形成するレーザー加工装置が知られている。レーザー加工装置によりワークの内部にレーザー加工領域が生成されると、レーザー加工領域からワークの厚さ方向に亀裂が生成される。
【0003】
レーザー加工装置に取り付けられ、ワークの内部に生成された亀裂を測定する亀裂測定器が知られている。例えば、特許文献1のような亀裂測定器が知られている。亀裂測定器では、亀裂測定器の事前測定として、ワークの界面(表面および裏面)の測定が行われる。
【先行技術文献】
【特許文献】
【0004】
特開2017-133997号公報
【発明の概要】
【発明が解決しようとする課題】
【0005】
従来技術では、界面の測定と亀裂の測定とが順次に行われるため、事前測定である界面の測定から亀裂の測定が完了するまでの測定時間が長くなるという問題がある。
【0006】
本発明は、事前測定である界面の測定から亀裂の測定が完了するまでの測定時間を短縮させることができる亀裂測定器を提供することを目的としている。
【課題を解決するための手段】
【0007】
上記課題を解決するために、本発明の亀裂測定器は、ワークの内部に生成された亀裂を検出する亀裂測定器であって、主光軸に対して平行であって主光軸に対して偏心した光源光軸に沿って検出光を出射する光源部と、主光軸と同軸のレンズ光軸を有し、光源部から出射した検出光をワークの内部に集光させる集光レンズと、集光レンズの集光点をワークの厚さ方向に変化させる集光点変更部と、集光レンズの集光点と共役な位置に配置され、特定の領域を通る光を分岐する分岐部と、分岐部に対して主光軸に沿う下流側に配置され、検出光のうち、ワークの界面で反射された後に分岐部によって分岐された一方の光を検出し、検出結果に基づき検出信号を出力する検出器と、集光レンズの集光点の位置および検出信号に基づき、界面の位置および亀裂の亀裂深さを検出する制御部と、を備える。
【発明の効果】
【0008】
本発明によれば、事前測定である界面の測定から亀裂の測定が完了するまでの測定時間を短縮させることができる亀裂測定器を提供することができる。
【図面の簡単な説明】
【0009】
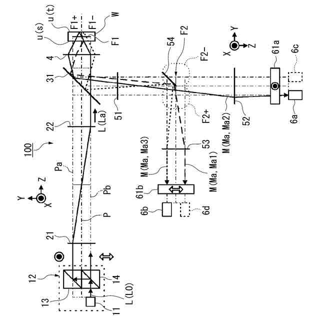
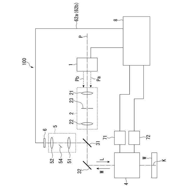
亀裂測定器の概略を示した構成図である。
亀裂測定器における光学系および第一検出光の光路を示す図である。
亀裂測定器における光学系および第二検出光の光路を示す図である。
第一焦点面がワークの裏面より下側の位置にある場合の反射光を示す光路模式図である。
第一焦点面がワークの裏面より下側の位置にある場合の反射光の受光位置をまとめた図である。
第一焦点面がワークの裏面の位置にある場合の反射光を示す光路模式図である。
第一焦点面がワークの裏面の位置にある場合の反射光の受光位置をまとめた図である。
第一焦点面がワークの内部の位置にある場合の反射光を示す光路模式図である。
第一焦点面がワークの内部の位置にある場合の反射光の受光位置をまとめた図である。
第一焦点面がワークの表面の位置にある場合の反射光を示す光路模式図である。
第一焦点面がワークの表面の位置にある場合の反射光の受光位置をまとめた図である。
第一焦点面がワークの表面より上側の位置にある場合の反射光を示す光路模式図である。
第一焦点面がワークの表面より上側の位置にある場合の反射光の受光位置をまとめた図である。
ワーク内部に検出光が照射される様子を示す図である。
レンズを走査したときのフォトディテクタからの出力をプロットした測定グラフを示す図である。
図15の測定グラフを1階微分して平滑化したグラフを示す図である。
制御部の演算機能構成の応用例を示す図である。
亀裂測定器を備えたレーザー加工装置の応用例を示すフローチャートである。
【発明を実施するための形態】
【0010】
以下、実施形態の亀裂測定器を、図面を参照して説明する。以下の説明では、同一または類似の機能を有する構成に同一の符号を付す。そして、それら構成の重複する説明は省略する場合がある。
(【0011】以降は省略されています)
この特許をJ-PlatPat(特許庁公式サイト)で参照する
関連特許
株式会社東京精密
プローバ
24日前
株式会社東京精密
搬送装置
23日前
株式会社東京精密
加工装置
1か月前
株式会社東京精密
プローバ
1か月前
株式会社東京精密
プローバ
25日前
株式会社東京精密
加工装置
25日前
株式会社東京精密
加工装置
25日前
株式会社東京精密
加工方法
25日前
株式会社東京精密
加工装置
23日前
株式会社東京精密
プローバ
1か月前
株式会社東京精密
研削装置
23日前
株式会社東京精密
研削装置
19日前
株式会社東京精密
亀裂測定器
23日前
株式会社東京精密
亀裂測定器
23日前
株式会社東京精密
レーザ加工装置
23日前
株式会社東京精密
レーザ加工装置
23日前
株式会社東京精密
ダイシング装置
19日前
株式会社東京精密
半導体製造装置
23日前
株式会社東京精密
レーザ加工装置
23日前
株式会社東京精密
テープ貼付装置
23日前
株式会社東京精密
ダイシング装置
23日前
株式会社東京精密
ハブレスブレード
25日前
株式会社東京精密
吸着装置及び研削装置
23日前
株式会社東京精密
収容ボックスシステム
24日前
株式会社東京精密
ケーブルのガイド方法
23日前
株式会社東京精密
校正方法及び校正装置
1か月前
株式会社東京精密
加工装置及び加工方法
23日前
株式会社東京精密
ウェーハの面取り装置
23日前
株式会社東京精密
ウェーハの面取り装置
23日前
株式会社東京精密
ウェーハセンシング装置
25日前
株式会社東京精密
CMP装置及び研磨方法
24日前
株式会社東京精密
加工方法、及び、加工装置
24日前
株式会社東京精密
面取り装置及び面取り方法
25日前
株式会社東京精密
測定装置及び移動体の制御方法
1か月前
株式会社東京精密
面取り装置、及び、面取り方法
24日前
株式会社東京精密
内径測定装置及びそのシステム
1か月前
続きを見る
他の特許を見る